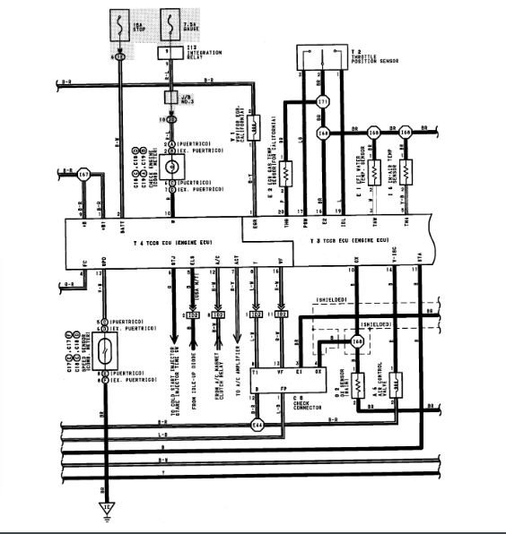
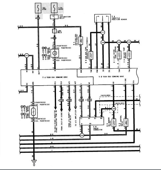
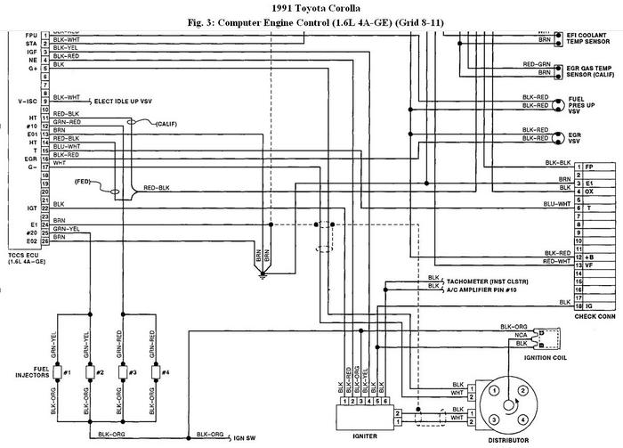
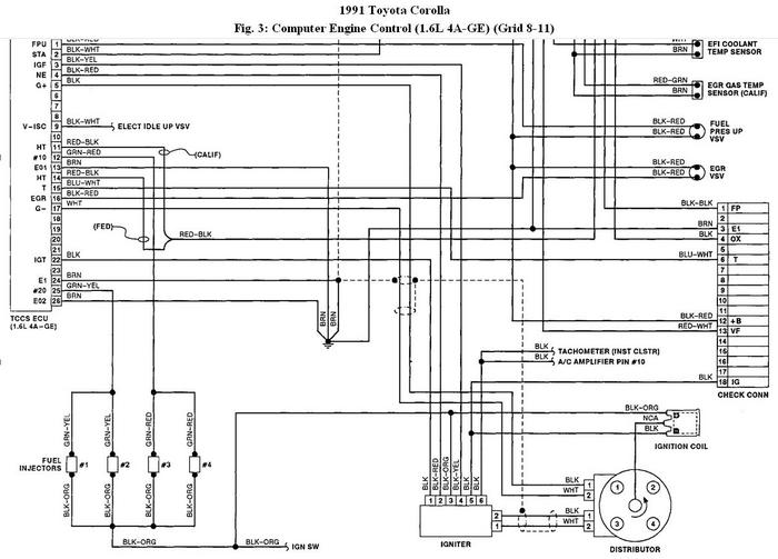
Where is the ignition coil wire in a 2003 toyota corolla?? I have had the starter replaced and the battery, but car will not fire up once in a while, someone told me to see if ignition coil wire is loose??
where is it under the hood
where is it under the hood
Mar 23, 2008 at 8:02 PM


















