Splicing in a main engine wire harness at the firewall, need wiring diagram?

2005 HYUNDAI ELANTRA
175,000 MILES • 2.0L • 4 CYL • 2WD • AUTOMATIC
Advertisement
Avatar
JACOBANDNICKOLAS
  • CERTIFIED EXPERT
  • 110,175 POSTS
If you jumped 30 and 87, there is no power present at one of them. If you use a test light, does it light at one of those connectors in the box?

Let me know.,

Joe
Jun 25, 2023 at 9:24 PM
Avatar
JASONRUTH9
  • MEMBER
  • 58 POSTS
Will a battery cause the problems that I'm having? Fuel pump not kicking on and the p0885 code about the TCM? The battery is good but not new. It starts my jeep every morning.
Jun 26, 2023 at 11:01 AM
Advertisement
Avatar
JACOBANDNICKOLAS
  • CERTIFIED EXPERT
  • 110,175 POSTS
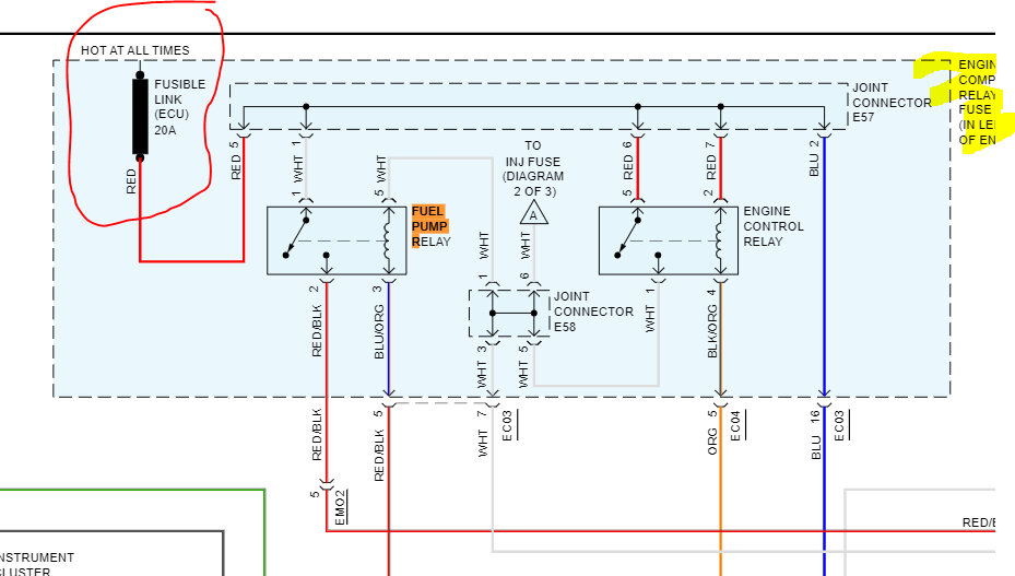
Power to the relay secondary side is from a fusible link (ECU) in the under-hood fuse/relay box. See if that fusible link is good and has power to and from it.

Let me know what you find.

Joe

See pics below.
Jun 26, 2023 at 9:39 PM
Avatar
JASONRUTH9
  • MEMBER
  • 58 POSTS
Is it possible to tell me how to test my ECM with multimeter to make sure it's good or bad before I go pull another from junkyard. What pin do I connect to check for continuity? A visual inspection reveals no abnormalities. No burnt spots or fried circuitry to be seen.
Jun 28, 2023 at 10:26 PM
Avatar
JACOBANDNICKOLAS
  • CERTIFIED EXPERT
  • 110,175 POSTS
Hi,

I don't believe it can be tested with a multimeter. There are microprocessors in it. Is this one you got from a salvage yard?

Joe
Jun 29, 2023 at 9:46 PM
Avatar
JASONRUTH9
  • MEMBER
  • 58 POSTS
No. It is the one off of my car that caught fire.
Jun 29, 2023 at 11:26 PM