Mar 23, 2023 at 2:50 PM
Shifting Issues?
2003 TOYOTA COROLLA
Advertisement
Not sure if you see the scorched oil stains, but to me it screams a problem. Correct? Or does this part of engine look like this usually?
Hi,
No, it doesn't look normal. Wow, that did a lot of damage. Not being there makes it difficult, but I feel confident that it is done.
If you can, take a few pics of the other engine. Make sure you take it apart for inspection before using it.
Let me know if I can help in any way.
Take care and hang in there.
Joe
No, it doesn't look normal. Wow, that did a lot of damage. Not being there makes it difficult, but I feel confident that it is done.
If you can, take a few pics of the other engine. Make sure you take it apart for inspection before using it.
Let me know if I can help in any way.
Take care and hang in there.
Joe
Mar 23, 2023 at 4:51 PM
Advertisement
Hi,
Looking at the pictures, if I had to guess, you had an oil pressure issue that led to bearing problems. Do you remember it knocking, ticking, or the oil light being on? I ask because the oil pick-up tube/screen looks corroded.
Let me know.
Joe
Looking at the pictures, if I had to guess, you had an oil pressure issue that led to bearing problems. Do you remember it knocking, ticking, or the oil light being on? I ask because the oil pick-up tube/screen looks corroded.
Let me know.
Joe
Mar 24, 2023 at 10:21 PM
Before it was towed, it ran just fine as far as I remember. The reason I swapped it out was because it locked up i believe. It would have to be an issue with the top half locking up. As you see the bottom half looks good. Do I just unbolt the bottom half as I would the top half? Then just swap out. Or do you have any suggestions on how I should proceed with repairs?
Mar 26, 2023 at 11:12 PM
I just remembered that I believe that it had overheated once, and it must have reached a certain temperature because the car had shut off on me, I think the oil light was on and I couldn’t figure out why it was. The night it overheated and shut down I had it towed to the house, and I believe the next day it started up and ran. Then a few days later that’s when it was towed the wrong way.
Mar 26, 2023 at 11:17 PM
Joe,
Is there anything that can help me with the repairs? I’m trying to make sure that I don’t do it wrong. Thanks
Is there anything that can help me with the repairs? I’m trying to make sure that I don’t do it wrong. Thanks
Mar 28, 2023 at 2:03 PM
Hi,
If the engine was overheated and the oil light was on, you likely will have engine bearing damage. Plus, if it got hot enough, the cylinder head could be warped or the block.
I'm afraid to tell you to try fixing it because I don't know what has been damaged. By the time we have everything checked and tested, you would have been better off replacing it with a known good engine.
Does that make sense? I wish I had a better answer, but it doesn't feel right to me. There are simply too many variables.
Let me know your thoughts. I will do what I can to help in any way. I just don't want to direct you in the wrong direction. I hope you understand.
Take care,
Joe
If the engine was overheated and the oil light was on, you likely will have engine bearing damage. Plus, if it got hot enough, the cylinder head could be warped or the block.
I'm afraid to tell you to try fixing it because I don't know what has been damaged. By the time we have everything checked and tested, you would have been better off replacing it with a known good engine.
Does that make sense? I wish I had a better answer, but it doesn't feel right to me. There are simply too many variables.
Let me know your thoughts. I will do what I can to help in any way. I just don't want to direct you in the wrong direction. I hope you understand.
Take care,
Joe
Mar 28, 2023 at 8:48 PM
Joe,
I have a question, if I wanted to change out the Oem engine and transmission with a different make, would I just need the engine and transmission from the other vehicle or what would I need to do to make it work?
I have a question, if I wanted to change out the Oem engine and transmission with a different make, would I just need the engine and transmission from the other vehicle or what would I need to do to make it work?
Apr 12, 2023 at 6:35 PM
Hi and welcome back.
First, I'm sorry to hear you are still having trouble. As far as installing a different type of engine, it is a total headache. Can it be done? Yes, it can, but be prepared. Mounts need to be modified which will likely include welding, the wiring harness will need to be replaced, and the donor vehicle PCM and TCM, if it has a TCM, will need to be installed into your vehicle. The engine vacuum hoses will need to be rerouted and changed. The fuel lines will need to be rerouted. The exhaust won't align. The list goes on and on.
You sound like too nice of a person. LOL, I wouldn't want to tell you it's easy. It is truly a nightmare to do and usually, there are one or two things' people can never get to work properly. Usually, it is emissions related and won't pass.
It would be easier to completely rebuild your engine. Actually, it would be less expensive to get a good OEM engine specific to your vehicle.
I'm here to help in any way I can, but this will really be a tough one to do online.
Let me know if that makes sense or if you have other questions. We need to get it running again, but this is one way I personally wouldn't recommend.
Take care,
Joe
First, I'm sorry to hear you are still having trouble. As far as installing a different type of engine, it is a total headache. Can it be done? Yes, it can, but be prepared. Mounts need to be modified which will likely include welding, the wiring harness will need to be replaced, and the donor vehicle PCM and TCM, if it has a TCM, will need to be installed into your vehicle. The engine vacuum hoses will need to be rerouted and changed. The fuel lines will need to be rerouted. The exhaust won't align. The list goes on and on.
You sound like too nice of a person. LOL, I wouldn't want to tell you it's easy. It is truly a nightmare to do and usually, there are one or two things' people can never get to work properly. Usually, it is emissions related and won't pass.
It would be easier to completely rebuild your engine. Actually, it would be less expensive to get a good OEM engine specific to your vehicle.
I'm here to help in any way I can, but this will really be a tough one to do online.
Let me know if that makes sense or if you have other questions. We need to get it running again, but this is one way I personally wouldn't recommend.
Take care,
Joe
Apr 12, 2023 at 7:48 PM
Joe,
Update: finally got another engine. installed but ran into the same issue i have every time i pull it out. Having issues with getting to crank up. It turns over and sounds like it wants to but doesn't. No spark, it appears. gas is going can smell and feel relay click. what i have done in the past disconnect ign fuses under the hood and inside of the car, unplug ECM and let it sit, plug in other ECM, fuses then try to start knowing it won't. then disconnect everything plug in first ECM, fuses and then it would fire up. problem only sems to come when pulling either motor or transmission.
Update: finally got another engine. installed but ran into the same issue i have every time i pull it out. Having issues with getting to crank up. It turns over and sounds like it wants to but doesn't. No spark, it appears. gas is going can smell and feel relay click. what i have done in the past disconnect ign fuses under the hood and inside of the car, unplug ECM and let it sit, plug in other ECM, fuses then try to start knowing it won't. then disconnect everything plug in first ECM, fuses and then it would fire up. problem only sems to come when pulling either motor or transmission.
May 14, 2023 at 3:43 AM
If possible, do you have a diagram for the way vacuum lines connect?
May 14, 2023 at 4:37 AM
Hi,
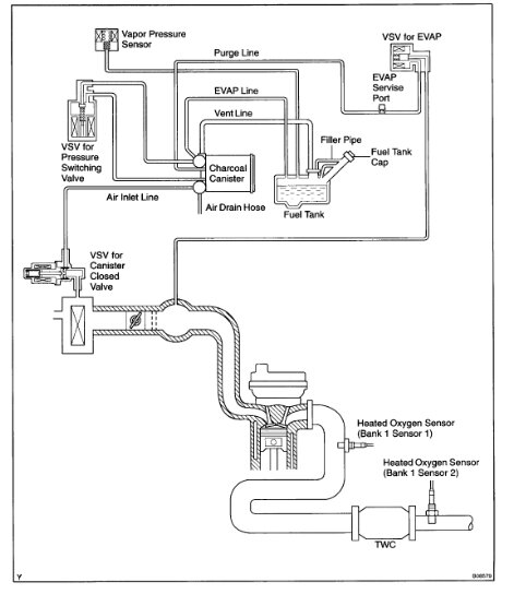
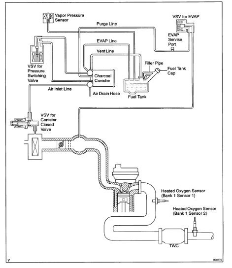
As far as vacuum schematics, I have one which I attached below. Now, the engine size is for a 1.8L which is the only one listed for this vehicle. Let me know if that is correct.
Next, if there is no spark, it won't run. Are you getting an RPM signal when cranking?
Let me know.
Joe
See pic below.
As far as vacuum schematics, I have one which I attached below. Now, the engine size is for a 1.8L which is the only one listed for this vehicle. Let me know if that is correct.
Next, if there is no spark, it won't run. Are you getting an RPM signal when cranking?
Let me know.
Joe
See pic below.
May 14, 2023 at 7:28 PM
It seems like every time I pull either the engine or transmission, this is the problem each time. It's like I either miss connecting a ground wire or something. I'm trying to figure out what it is. The crankshaft sensor was new and haven't really driven all that much since replacing it. What all controls the power to the spark besides the crankshaft sensor. I get all gauges to move, temperature gauge wasn't at first then I pulled the plugs from ECM and re-plugged them and then temperature gauge worked. I was getting a slight spark, but it didn't seem to be full power for spark. This is frustrating big time. Getting ready to go check everything again. Make sure I have everything that is supposed to be grounded grounded. Change out sensors and try to start it up again. I know the battery is in need of a charge, but I use my neighbor's car to give it a jump. I just need to know where I need to concentrate on really.
May 20, 2023 at 2:00 PM
Joe,
So, I figured out the no-spark. One of the wires was broken. So, I cut both and just wired them together and it fired up!!
So, I figured out the no-spark. One of the wires was broken. So, I cut both and just wired them together and it fired up!!
May 20, 2023 at 3:20 PM
Hi,
Thanks for the update. I'm glad to know you got it figured out. One wire... It's it hard to believe how one simple wire can cause such a headache, but they do.
Regardless, take care of yourself. Feel free to come back anytime in the future.
Joe
Thanks for the update. I'm glad to know you got it figured out. One wire... It's it hard to believe how one simple wire can cause such a headache, but they do.
Regardless, take care of yourself. Feel free to come back anytime in the future.
Joe
May 20, 2023 at 9:36 PM
Joe,
do any of the vacuum lines under the hood have water run through it or are they all just air/exhaust?
do any of the vacuum lines under the hood have water run through it or are they all just air/exhaust?
May 21, 2023 at 10:51 PM
Would you know how to go about adding a turbo kit or supercharger? I prefer the one that would give more HP. Side note, I wish I could come across a Lotus at a junkyard.
BTW: I truly am grateful and really appreciate all your help!
BTW: I truly am grateful and really appreciate all your help!
May 21, 2023 at 10:54 PM
Hi,
That is one I would run away from. If you add a turbo or supercharger, chances are the bottom of the engine won't last, especially if there are a lot of miles on the engine.
Joe
That is one I would run away from. If you add a turbo or supercharger, chances are the bottom of the engine won't last, especially if there are a lot of miles on the engine.
Joe
May 22, 2023 at 3:00 PM










