PCM problems?

2006 CHRYSLER PT CRUISER
143,442 MILES • 2.4L • 4 CYL • 2WD • AUTOMATIC
Avatar
SHERIENNIS4
  • MEMBER
  • 32 POSTS
Okay, I changed the ASD relay out but still not getting anything from the TIPM fuses 23 and 26 relay is not working. The car was in lock out mode already before I put the programmed PCM in it, all the codes were from the second PCM that I replaced three years ago. When I put this programmed PCM in it nothing changed. it is still in lock out mode. how do I get it out of that mode so my PCM can relearn it-self and crank up and drive?
Aug 10, 2023 at 11:02 AM
Advertisement
Avatar
AL514
  • CERTIFIED EXPERT
  • 5,465 POSTS
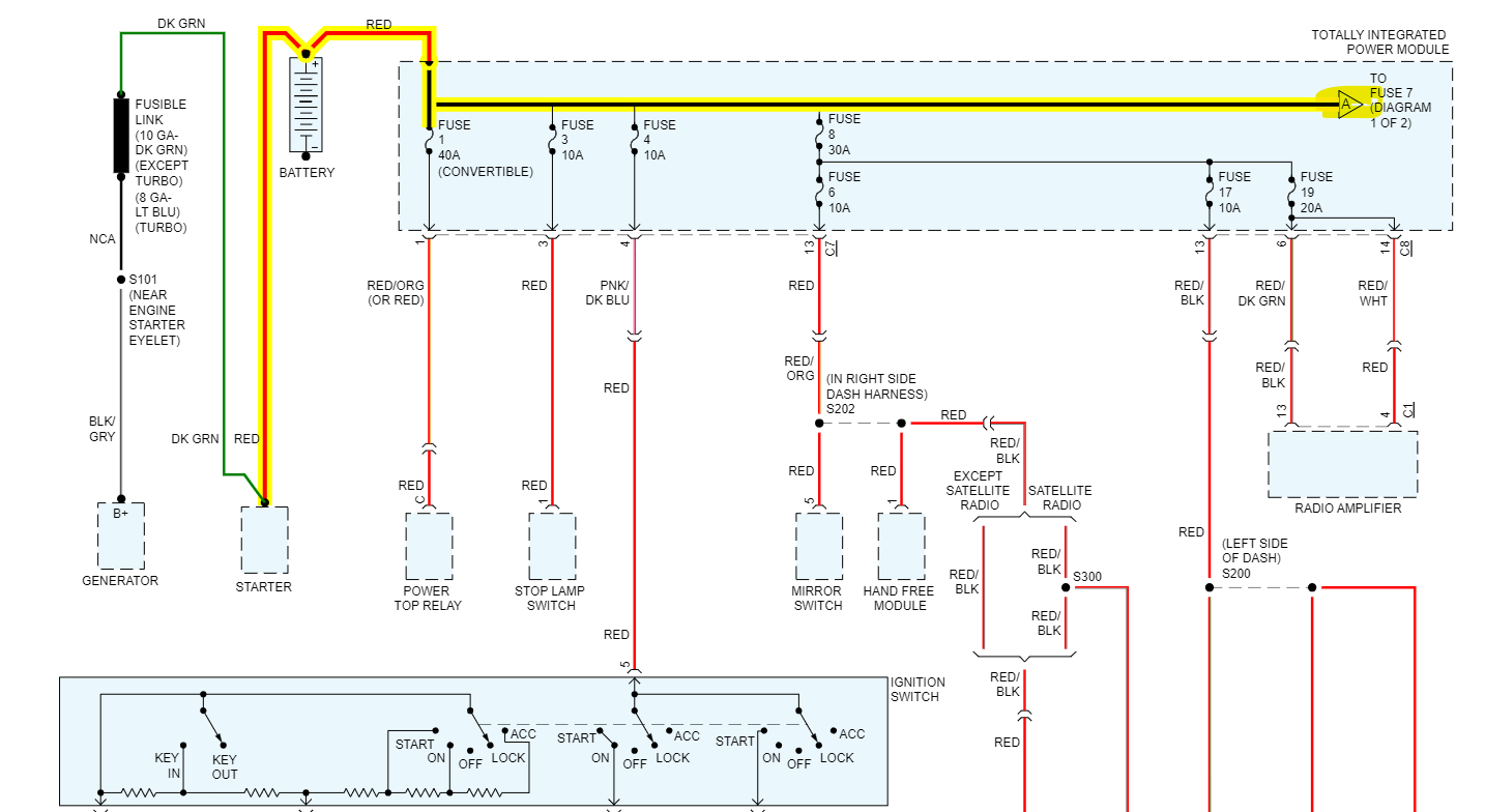
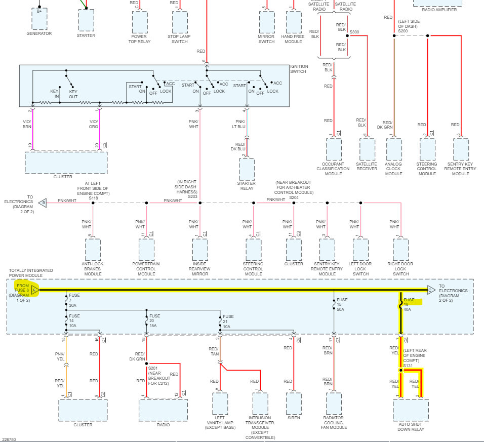
Hello, what codes are getting exactly? If you're having consistent PCM failures, that is usually a sign of bad PCM grounds, Ill post a diagram of the Ground locations for this PCM. If you have a multimeter, doing voltage drop testing on the Ground wires for the PCM is the best way to check that they can carry an electrical load. The ASD Relay is also grounded by the PCM, so you need to verify that all the power feeds are making it to the PCM as well.
Do you have power on Fuse 33 10Amp and Fuse 18 40Amp in the TIPM?
You will need a test light as well so the circuits can have somewhat of a load on them while testing.
The 4 PCM Grounds all go to the passenger side front fender area, I would verify the ground is not rusted or corroded. If it's green or white with corrosion the ground needs to be repaired. It is causing your PCM failures.

https://www.2carpros.com/articles/how-to-use-a-test-light-circuit-tester

https://www.2carpros.com/articles/how-to-use-a-voltmeter
Aug 11, 2023 at 10:23 AM
Avatar
SHERIENNIS4
  • MEMBER
  • 32 POSTS
The codes U1120 and P0113 are coming up but I don't think they are from the new PCM. I'm getting power from fuses 18 and 33 but nothing from 23, 26 and 32 fuses and ASD relay, wires look good and relay is new and I'm getting power to the starter relay.my check engine light is on, air bag light is on and the theft light is on, none of these lights are blinking only when I first turn the ignition on for bulb check, then they stay on and all my grounds are good. I think I lost the data link or can bus or memory. The car sat for a long time with no battery, and I have replaced everything, but it went to Lock out mode now it does nothing.
Aug 11, 2023 at 7:35 PM
Advertisement
Avatar
AL514
  • CERTIFIED EXPERT
  • 5,465 POSTS
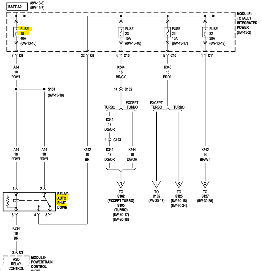
Okay, well, to start with, with the key off, unplug the ABS module and leave it unplugged for now. The U 1120 is a Lost wheel distance message from ABS module. So, to make sure its not the ABS corrupting the CAN bus network. Fuse 18 and 33 are direct B+ Hot at all times, 23,26,32 all come through the ASD Relay. So, it's not activating.
The other code is for the Intake Air Temperature (IAT) sensor, unplug the sensor and check one of the two wires for 5-volts. I'm getting a diagram ready for you. Now the IAT sensor shares a ground with many other sensors, so it might be that the sensor ground is open somewhere and that's why the sensor is reading High voltage, or it might just be a bad sensor, but we'll check that next.
You'll have to test the wires, it doesn't matter if they look good, we have to know they can carry current flow, Guessing is not how to diagnose circuits, especially automotive control circuits. But start with unplugging the ABS module.

This is the IAT sensor on the boot that runs from the air filter box to the Throttle body, Unplug it and check for volts on one of the wires with the key On. It needs to be unplugged to test it.
Next check the resistance of the sensor itself, check the Ohms reading across the 2 pins of the sensor., And make sure it's not an open circuit inside the sensor. A shorted 5v Reference circuit will cause a no start condition.

https://www.2carpros.com/articles/how-to-use-a-voltmeter
Aug 12, 2023 at 9:51 AM
Avatar
SHERIENNIS4
  • MEMBER
  • 32 POSTS
Okay, I have checked all the grounds, I unplugged the abs module, still not getting anything out of the ASD relay or fuses, I put a new ignition switch in and ignition lock cylinder, when I hold the key all the way I get power to the fuses and ASD relay but as soon as I let go of the key nothing and I moved the wires around below the ignition switch and the door chimes and the theft light went off and came back on, so is my immobilizer bad and is it draining my battery, if I take the immobilizer out don't I have to delete it off the PCM and will that fix the problem, what's the little black box with red lights flashing.
Sep 5, 2023 at 10:14 AM
Avatar
AL514
  • CERTIFIED EXPERT
  • 5,465 POSTS
Hello, I can't see this picture at all, it is completely blurry. Can you give me your VIN number so I can pull up the information for the correct vehicle, there are 6 different 2.7Liter PT Cruisers listed.
And when you say you moved some wires around, do you mean you did a type of wiggle test on the wiring harness and the door chime came back and the theft light went off, but then the harness obviously moved back to its original position and the issues came back? It has been a few weeks since this case, and I just want to be clear as to what you're saying. You didn't relocate wires in connectors or anything like that correct? If you just moved the harness around by hand and power was restored to some components that would indicate there is an issue with either a connector pin fitment, a loose connector or wires, or a corroded connector that made contact temporarily.
But let's start with your VIN number so I can get the correct wiring diagrams.

And did you unplug the Intake Air Temperature sensor and check for a 5volt Reference with the key on? One of the 2 wires to the sensor should read 5 volts with the Key On, this code indicates there was more than 5volts on the Reference wire, so verify this please, If the 5volt Ref is shorted to battery voltage, it will cause the PCM to malfunction. So, let's just be sure of this circuit first.
Also, which section of wire did you move under the ignition switch that had some effect? Was it a section going to a connector with multiple wires? If so, can you duplicate that situation again?
Sep 5, 2023 at 11:38 AM
Avatar
AL514
  • CERTIFIED EXPERT
  • 5,465 POSTS
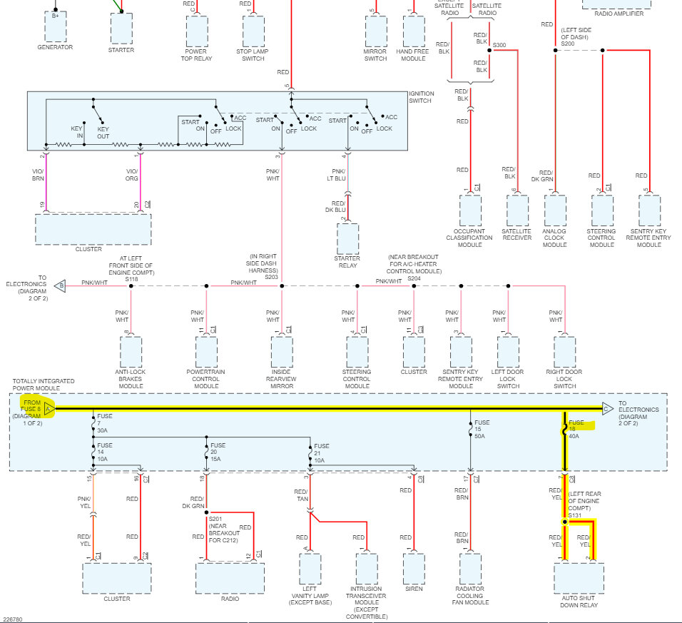
And if you hold the key in the "Start" position you get power to the fuses in the TIPM? If that's the case, then the wiring from the Ignition switch is part of the issue and power is just not making it past a certain connector somewhere just below the steering column. And that's why moving the wiring harness around momentarily allowed power to the TIPM. So, the issue is probably just under the driver's side lower dash. I'll check for any connector numbers in that location.
But Fuses 1-40A, 3-10A, 4-10A, and some other fuses should have battery power all the time, so all the fuses in the TIPM shouldn't be without power. If all the fuses have no power at all, then there is an issue with a power feed going from the Battery into the TIPM. Possibly a connector or the internal circuit board of the TIPM has some open circuits.
Sep 5, 2023 at 1:50 PM
Avatar
SHERIENNIS4
  • MEMBER
  • 32 POSTS
My VIN # is 3A4FY48B16T242205,the only fuses that are not working are 23,26,32 all three run engine ASD feed until I hold the key, the wires to the ignition switch two of them are running too the black box with butt connectors, I will send you better pictures of the box and wires when I get home.
Sep 5, 2023 at 2:31 PM
Avatar
AL514
  • CERTIFIED EXPERT
  • 5,465 POSTS
Okay, so, there might be some aftermarket security system or remote start installed that is malfunctioning. If there's something wired in with butt connectors, those are not used by manufacturers.
Let me know the colors of the 2 wires running into the box and I assume they are the same color coming out of the box?
Sep 5, 2023 at 2:36 PM
Avatar
SHERIENNIS4
  • MEMBER
  • 32 POSTS
They are both black and they have connectors that plug in the bottom of the box and a small wire that's black and red with a fusible link plus a cable like an antenna, the two black wires go to the ignition switch with butt connectors, and I checked the IAT sensor it's getting 5 volts.
Sep 5, 2023 at 2:50 PM
Avatar
AL514
  • CERTIFIED EXPERT
  • 5,465 POSTS
Well, I searched for that number on the black box but didn't find anything, If I can see the rest of the lettering on it, we can do a better search for it. If it has black wires, it might be something that opens a ground circuit. Possibly a remote start. I've had small security boxes like that malfunction, and I had to end up bypassing the security system to get the vehicle to start. It was opening the Ground circuit for the Ignition switch or something like that. It was a long time ago. But that might be what it's doing, I'll take a look at the security system a bit more.
Sep 5, 2023 at 3:08 PM
Avatar
SHERIENNIS4
  • MEMBER
  • 32 POSTS
Here's the box and wires going to ignition switch.
Sep 5, 2023 at 4:04 PM
Avatar
AL514
  • CERTIFIED EXPERT
  • 5,465 POSTS
I still can't read the label on it; can you get a close clear picture of that?
So, it looks like they are interrupting that pinkish wire for some reason.
Is that wire pink with a grey stripe?
Sep 5, 2023 at 5:33 PM
Avatar
SHERIENNIS4
  • MEMBER
  • 32 POSTS
Pink/ blue, maybe gray.
Sep 5, 2023 at 5:43 PM
Avatar
AL514
  • CERTIFIED EXPERT
  • 5,465 POSTS
Well, it does look like a light blue, there is a wire coming from the Ignition switch that is pink/light blue that goes to the Starter Relay. I'm trying to find out what this box is, but it definitely looks aftermarket to me. Since those butt connectors are not sealed on the wire, I would see if you can get a voltage reading on the wire coming from the ignition switch. That might be just inhibiting an ignition switch wire.
Sep 5, 2023 at 5:55 PM
Avatar
AL514
  • CERTIFIED EXPERT
  • 5,465 POSTS
What's the FCC number on that black box? Does it say METRIK COLLECT NO on it?
Sep 5, 2023 at 6:09 PM
Avatar
SHERIENNIS4
  • MEMBER
  • 32 POSTS
imetrik
Sep 5, 2023 at 6:33 PM
Avatar
SHERIENNIS4
  • MEMBER
  • 32 POSTS
Fcc#R17GE865
Sep 5, 2023 at 6:35 PM
Avatar
AL514
  • CERTIFIED EXPERT
  • 5,465 POSTS
Oh, I found it, is a Canadian IMETRIK GPS Vehicle Tracker.-GPS Locator
It can't legally be removed if it was Court Ordered.
Sep 5, 2023 at 6:50 PM
Avatar
SHERIENNIS4
  • MEMBER
  • 32 POSTS
Okay, so what is the purpose of it, is that what's running my battery down?
Sep 5, 2023 at 6:53 PM
Avatar
AL514
  • CERTIFIED EXPERT
  • 5,465 POSTS
It's used for either tracking the vehicle due to court order, or it gives a car dealer/lender the ability to find the vehicle or disable it if there are late payments on the vehicle. So, they can disable it from starting wherever the vehicle is by wireless means.
Did you lease this vehicle and are you making payments on it?
Sep 5, 2023 at 6:57 PM
Avatar
AL514
  • CERTIFIED EXPERT
  • 5,465 POSTS
Did you post a reply? I did not load correctly.
Sep 5, 2023 at 7:01 PM
Avatar
SHERIENNIS4
  • MEMBER
  • 32 POSTS
No, I bought it in 2016, it has been paid off for a long time.
Sep 5, 2023 at 7:02 PM
Avatar
SHERIENNIS4
  • MEMBER
  • 32 POSTS
No, it's been paid off for a long time
Sep 5, 2023 at 7:03 PM
Avatar
AL514
  • CERTIFIED EXPERT
  • 5,465 POSTS
Okay, then it's most likely malfunctioning, and yes it can cause a battery draw. Unplug it, it looks like it's just put in series on that pink/light blue wire, they just cut the wire and put the device in series so they could disable it if needed.
Sep 5, 2023 at 7:07 PM
Avatar
SHERIENNIS4
  • MEMBER
  • 32 POSTS
No, I bought it in 2016, it's paid for
Sep 5, 2023 at 7:08 PM
Avatar
AL514
  • CERTIFIED EXPERT
  • 5,465 POSTS
Take the box out, reconnect the pink/light blue wire that should take care of it.
Sep 5, 2023 at 7:11 PM
Avatar
SHERIENNIS4
  • MEMBER
  • 32 POSTS
Okay, I did that but the little red and black fusible link is connected to a red wire going in the wiring harness.
Sep 5, 2023 at 7:50 PM
Avatar
AL514
  • CERTIFIED EXPERT
  • 5,465 POSTS
Does the vehicle start? The power and ground doesn't unplug from the box?
This isn't a fusible link, it's a Ferrite Core on the wire, they are for suppressing low-frequency noise and interference.
Sep 5, 2023 at 8:20 PM
Avatar
SHERIENNIS4
  • MEMBER
  • 32 POSTS
No, it didn't change anything, my battery is like 11.6 volts, and I didn't have time to check anything else until tomorrow. thank you, I will let you know tomorrow, the black and red wire run down the harness, so I need to know what they go to.
Sep 5, 2023 at 9:35 PM
Avatar
AL514
  • CERTIFIED EXPERT
  • 5,465 POSTS
The black wire is going to a body Ground and the red wire is going to a constant Battery Source. The current draw on these devices is 50ma, so that plus what the vehicle already pulls for amperage when asleep can cause a battery to go dead. Now the device is obviously malfunctioning so it might be shorted out inside pulling more amps. Cut the black wire first leaving a small section, just in case. Then cut the red wire and cover the red wire with something so it doesn't short out on anything. These things are pretty expensive actually. But this one is no good. The black and red wires are actually on a connector going to the box, you can unplug it also, but it will be a live wire, so it needs to be covered over. I would cut the black ground first though so there is no more current flow before cutting the red. If you want, put a meter lead on the red wire and one on the battery positive set on DC volts, it should close to 0volts. In the installation instructions they have it hooked to a constant battery source so whoever installed this thing could have tapped into anything due to the low 50ma working amperage.
If you're going to through it away after this, I will take the module. The parts on e the circuit board inside can be used to repair other vehicle modules in the future.
Sep 6, 2023 at 8:50 AM
Avatar
AL514
  • CERTIFIED EXPERT
  • 5,465 POSTS
It's kind of strange this thing has been in your vehicle for that long. Did you buy it from a used car dealer or a Chrysler dealership?
Sep 6, 2023 at 10:52 AM
Avatar
SHERIENNIS4
  • MEMBER
  • 32 POSTS
A used car dealer, it's strange to me an original key which is dark grey is missing the transponder chip.
Sep 6, 2023 at 12:32 PM
Avatar
AL514
  • CERTIFIED EXPERT
  • 5,465 POSTS
If it's a grey key that is a Valet key. They don't include a transponder in those keys.
Sep 6, 2023 at 12:38 PM
Avatar
SHERIENNIS4
  • MEMBER
  • 32 POSTS
Okay, only in the second key and you are more than welcome to the little black box, just send me the address and I will mail it to you. I will let you know about the car when the battery charges.
Sep 6, 2023 at 12:42 PM
Avatar
AL514
  • CERTIFIED EXPERT
  • 5,465 POSTS
Is it starting okay without the box hooked up?
Sep 6, 2023 at 12:54 PM
Avatar
SHERIENNIS4
  • MEMBER
  • 32 POSTS
Okay, now I have no power to 22,23,26, 31 or 32, but I got power on the ASD relay on30 but not 85, when I jump it 30 and 87 it tries to crank.
Sep 6, 2023 at 5:12 PM
Avatar
SHERIENNIS4
  • MEMBER
  • 32 POSTS
Ok,now I have power to 22 ,23,26,,31 or32 , but I got power on the ASD relay on30 but not 85, when I jump it 30 and 87 it tries to crank
Sep 6, 2023 at 5:51 PM
Avatar
AL514
  • CERTIFIED EXPERT
  • 5,465 POSTS
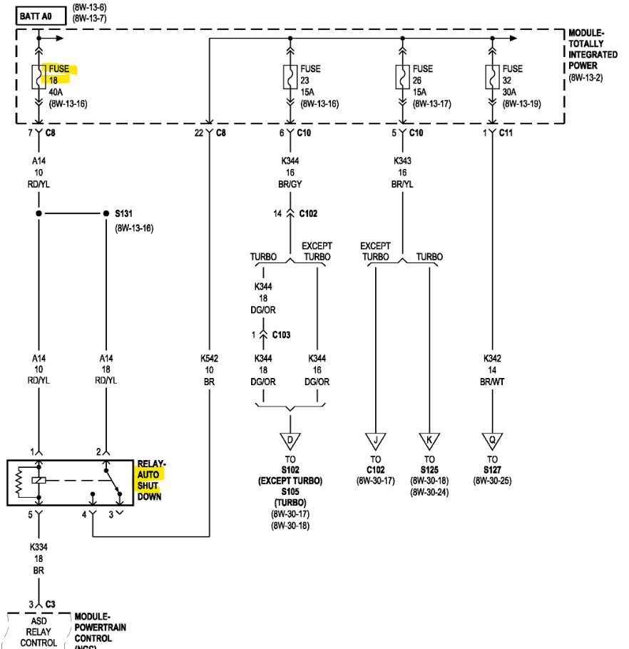
Okay. Well, this OEM diagram shows that power to Fuse 23, 26, and 32 come through the ASD relay, and it would have to be energized for that to happen. Do you have power on Fuse 18 40-amp? Thats what feeds the ASD relay. I don't have anything in these diagrams that's labelling 30, 87, 85 and 86. This is the OEM diagram too.
There should be constant power to the ASD relay, so I would check the underside of that fuse panel for any possible broken pins.
Sep 6, 2023 at 6:20 PM
Avatar
AL514
  • CERTIFIED EXPERT
  • 5,465 POSTS
I don't think it should crank when you jump 30 and 87, Is that with the key on? or is this just happening when jumping the relay.
Sep 6, 2023 at 6:30 PM
Avatar
SHERIENNIS4
  • MEMBER
  • 32 POSTS
30&87 85&86 are in the relay and with ignition is on start when I jump 30 and 87 it turns over but the other relay just clicks
Sep 6, 2023 at 6:52 PM