Number two cylinder misfire

2000 HYUNDAI ELANTRA
150,236 MILES • 2.0L • 4 CYL • 2WD • AUTOMATIC
Avatar
LOREN STOVER
  • MEMBER
  • 130 POSTS
At first i had a p0300 p0301 and p0303. then i replaced plugs wires and fuel filter and fuel pump and that went away. Now i have a p0302 and i looked for vacuum leaks also cleaned the throttle body and AIC valve and MAF sensor. I wanted to check the ohms on the coil connector but i don't know what the specs are for this coil pack. I also checked the injectors with a mechanics scope and they are working as desired. I am lost and don't know what else to do. I have never had trouble checking and fixing one simple misfire.
Dec 9, 2020 at 2:10 PM
Advertisement
Avatar
STEVE W.
  • CERTIFIED EXPERT
  • 15,113 POSTS
As that is a waste spark system that uses both ends of each coil for spark (1 and 4, 3 and 2) a quick test of the coil would be to reverse the #2 and #3 plug wires on that coil. If you now get a P0303 you know it's the coil because it's now not firing the plug on 3 but is firing the one on 2. If it stays the P0302 code then it's in that cylinder, either a valve or similar. Then it's time to do things like a compression test and a leakdown test.
I suspect you will find it's the coil. As for a resistance check, they don't show a test for the secondary side and if it was a primary side fault you would get a code for that and have 2 cylinders not operating.
Dec 9, 2020 at 3:51 PM
Avatar
LOREN STOVER
  • MEMBER
  • 130 POSTS
I scanned live data after I changed or rather switched number two and number three wires on the coil and this is what I came up with but I did not get a check engine light.
Dec 9, 2020 at 5:39 PM
Advertisement
Avatar
STEVE W.
  • CERTIFIED EXPERT
  • 15,113 POSTS
Those fuel trims are very strange. If they are correct they show that engine running very rich. Ideally they should be running closer to zero. a negative number means they are pulling fuel away from the system. What is the tool you are using?
Dec 9, 2020 at 7:40 PM
Avatar
LOREN STOVER
  • MEMBER
  • 130 POSTS
It's an Autel Bluetooth scan tool.
Dec 9, 2020 at 9:02 PM
Avatar
STEVE W.
  • CERTIFIED EXPERT
  • 15,113 POSTS
Swap the wires back and see if it returns. If it doesn't look close in the towers where the wires connect and see if the inserts are corroded or have another issue. It may still be a bad coil and moving the wires made it work but??
Dec 9, 2020 at 9:49 PM
Avatar
LOREN STOVER
  • MEMBER
  • 130 POSTS
If i remove the boot from #2 cylinder it will arc across #2 and #3 towers on the coil. I don't know if that's normal or not.
Dec 9, 2020 at 10:43 PM
Avatar
STEVE W.
  • CERTIFIED EXPERT
  • 15,113 POSTS
Normal. That is the spark looking for a ground. Not a good test though as you can damage the coil doing that.
Dec 9, 2020 at 11:44 PM
Avatar
LOREN STOVER
  • MEMBER
  • 130 POSTS
When the p0302 code illuminates the light also blinks and i forgot to mention i have a pending code for a small EVAP leak. If i press the gas pedal and let it go the car will stall but starts right back up and the fuel trims were -25 and -75 at one time when i checked live data yesterday. so i'm guessing it might be running rich. so i just need to know what to do next. thanks
Dec 10, 2020 at 5:54 AM
Avatar
LOREN STOVER
  • MEMBER
  • 130 POSTS
One other thing i didn't mention; i checked all cylinders compression and #1 #2 and #3 cylinders were about 210 PSI and #4 was 190.
Dec 10, 2020 at 5:59 AM
Avatar
STEVE W.
  • CERTIFIED EXPERT
  • 15,113 POSTS
The 302 code flashing is indicating it is a true misfire and constant. The light flashes to tell you that it could be doing damage to the converter due to the raw fuel going into it.

The compression numbers are a bit high, if it's running rich then that could be carbon build up, however I would also try a different scan tool to see if the trims agree with what you are seeing, most systems top out at -25 and anything above that triggers codes so I suspect the numbers may not be correct, that happens sometimes if a scan tool doesn't read data correctly on a particular vehicle. One of the reasons why most shops have 2 or more scan tools, they all have odd quirks.
Dec 10, 2020 at 9:01 AM
Avatar
LOREN STOVER
  • MEMBER
  • 130 POSTS
Do I need to let the vehicle warm up to operating temperature before I check the trim numbers?
Dec 10, 2020 at 9:06 AM
Avatar
LOREN STOVER
  • MEMBER
  • 130 POSTS
Really quick question. when I hook a smoke machine up to the line from the brake booster I have smoke coming out of the number one cylinder. can you tell me what that could be? thank you
Dec 10, 2020 at 11:02 AM
Avatar
STEVE W.
  • CERTIFIED EXPERT
  • 15,113 POSTS
Yes, all testing should be done on a warmed up engine, that assures the converters are working and the PCM is in control. The smoke is likely because the intake valve is open. If you are sure the engine is at top dead center on the compression stroke and still see smoke then you have a bad valve. However I doubt that as you don't show a misfire now for cylinder one.
Dec 10, 2020 at 12:21 PM
Avatar
LOREN STOVER
  • MEMBER
  • 130 POSTS
The car is staying in closed-loop at operating temperature. do you think maybe I have a blown head gasket? because it did get hot a couple of times when I let someone drive it. I redid the compression test and I took all four spark plugs out this time, lol.
Dec 10, 2020 at 1:53 PM
Avatar
STEVE W.
  • CERTIFIED EXPERT
  • 15,113 POSTS
190-200 is a bit high but as I said it could be carbon related. Doubt it's a head gasket as you have no signs of that. Closed loop is what you want the engine in once it warms up. That means the PCM is staying in control. One thing you could check is the PCV system, some have issues where they will get crud built up in them and then they start pulling in some oil and cause rapid carbon build up. The PCM will richen the mixture up in that case because the carbon acts like a sponge and pulls some fuel out of the mix. Then on ignition it burns and the PCM tries to compensate by removing fuel. It sounds like it runs okay, just needs a few tweaks to get it settled in. Is that a replacement engine? I see the lettering on the cover?
When you snap the throttle do you see the upstream sensor voltage change?
Dec 10, 2020 at 2:50 PM
Avatar
LOREN STOVER
  • MEMBER
  • 130 POSTS
It runs pretty straight about eight hundred RPM's until you hit the gas then it wants to bog down and shut off. or when you put it in drive or reverse it shakes and rattles and everything else and doesn't want to go anywhere. I'm getting ready to check that Upstream sensor voltage. I'll let you know. I can definitely feel and hear the miss while sitting in the car.
Dec 10, 2020 at 3:42 PM
Avatar
LOREN STOVER
  • MEMBER
  • 130 POSTS
Upstream and downstream sensors when I flick the throttle. they both go down to 0.015 volts and that is the O2 sensors. if that's what you wanted to know. the car also tries to shut off whenever I flick the throttle. I have to give it enough throttle to keep it running.
Dec 10, 2020 at 3:52 PM
Avatar
STEVE W.
  • CERTIFIED EXPERT
  • 15,113 POSTS
Okay, the fact that both drop means the converter is probably gone. It should sort of stay stable with the upstream dropping fast. If you're feeling a misfire but not setting a code I would try a different scan tool first, one that can read the misfire counters and show you which cylinder(s) is causing the problem. Especially as you should also have a converter code. From the plugs it's running rich and using some oil which may be why the converter is acting bad.

Was this a replacement engine for this car or is it the original? Asking because it's easy to get a wrong engine these days. It's also possible you have a timing issue but again the codes are not there which is why I would try a different scan tool.
Dec 10, 2020 at 5:13 PM
Avatar
LOREN STOVER
  • MEMBER
  • 130 POSTS
I don't have access to another scan tool right now. but is there anything I can do to confirm that catalytic converter is the culprit? Can't I run RPM's up a little high and put my hand over the tailpipe usually if it gets hot it means the catalytic converter is probably bad. is that true or just a myth?
Dec 10, 2020 at 7:22 PM
Avatar
LOREN STOVER
  • MEMBER
  • 130 POSTS
Oh, and I know nothing about the history of that car so I don't know if the motor is a replacement or not. is there anyway I could find out besides the original owners?
Dec 10, 2020 at 7:23 PM
Avatar
STEVE W.
  • CERTIFIED EXPERT
  • 15,113 POSTS
If the rear O2 tracks the front one voltage wise it's not a good sign, another test would be to use an IR thermometer and look at the temperature of the front of the converter versus the rear. I'd worry about the misfires first though. The converter won't cause misfires, but misfires can damage the converter. This shows a few tests:
https://www.2carpros.com/articles/how-to-test-a-catalytic-converter

So far the ignition side looks like it could be a cause of the misfire, but it also looks like the engine is running rich.
To test the MAF you can check the output voltage if your scan tool will show it or the airflow in grams. Just turn on the key, don't start the engine. The flow should be zero and the voltage should be zero as well. If either one is something else either the MAF or the ECM is faulty.
Dec 10, 2020 at 9:16 PM
Avatar
LOREN STOVER
  • MEMBER
  • 130 POSTS
This is the reading from the mass airflow sensor key on engine off. so I'll go ahead and exchange the new ignition coil for another one just in case. I'm sorry for all the questions. but how do I test the IAT sensor cam and crank sensors? also since the MAF sensor is functioning properly.
Dec 11, 2020 at 6:51 AM
Avatar
LOREN STOVER
  • MEMBER
  • 130 POSTS
I also forgot to mention that I had a half a tank of gas and I added fuel injection cleaner and CRC emissions system cleaner. will that mess up the gas with so little in the tank?
Dec 11, 2020 at 6:55 AM
Avatar
LOREN STOVER
  • MEMBER
  • 130 POSTS
I only started adding the stuff after the car started running rough.
Dec 11, 2020 at 6:57 AM
Avatar
LOREN STOVER
  • MEMBER
  • 130 POSTS
One quick observation I made; I called the parts store and they told me that that year make and model of car supposed to have a 2 terminal connector coil pack and this only has one. It looks like the wires were routed for 1 connector because they have been splicedm but it ran fine with the old coil before things went bad. so I'm thinking the motor is a replacement.
Dec 11, 2020 at 7:49 AM
Avatar
LOREN STOVER
  • MEMBER
  • 130 POSTS
When I purchased wires for that car they gave me wires for a 2000 Hyundai Elantra and they weren't long enough. so they looked up a 2001 Hyundai Elantra and they work perfect. so I think we're working with a 2001 Hyundai motor.
Dec 11, 2020 at 7:54 AM
Avatar
LOREN STOVER
  • MEMBER
  • 130 POSTS
Sorry about so many replies. but we found the exact replica of the original coil packs and that's off of a 1999 Hyundai Elantra.
Dec 11, 2020 at 9:25 AM
Avatar
STEVE W.
  • CERTIFIED EXPERT
  • 15,113 POSTS
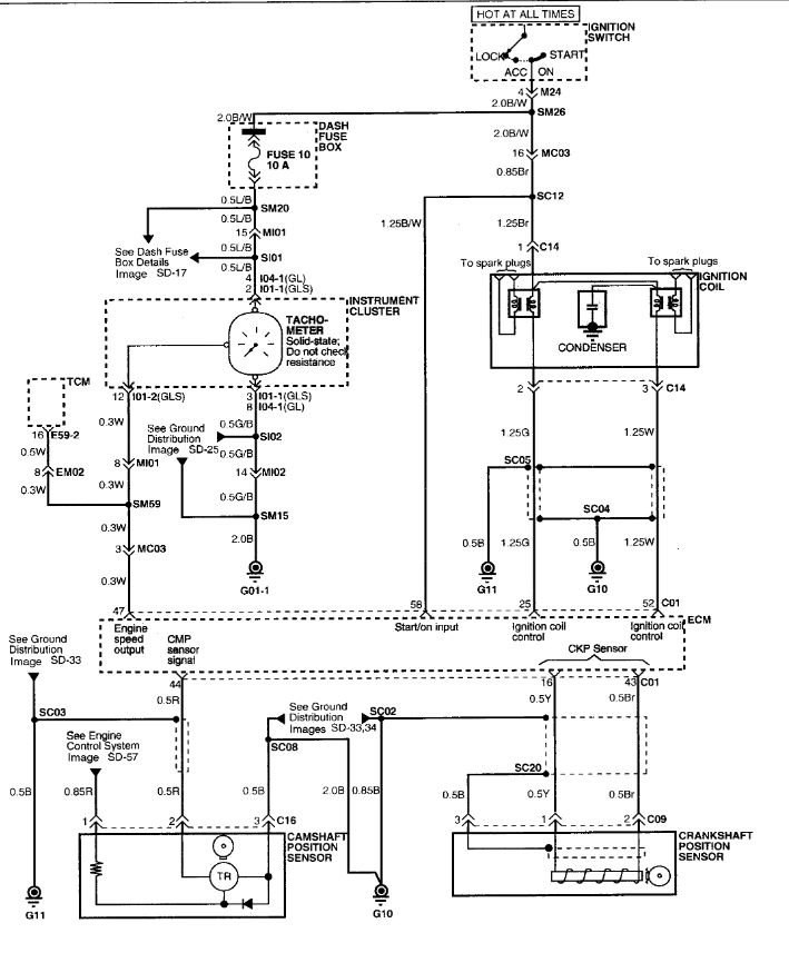
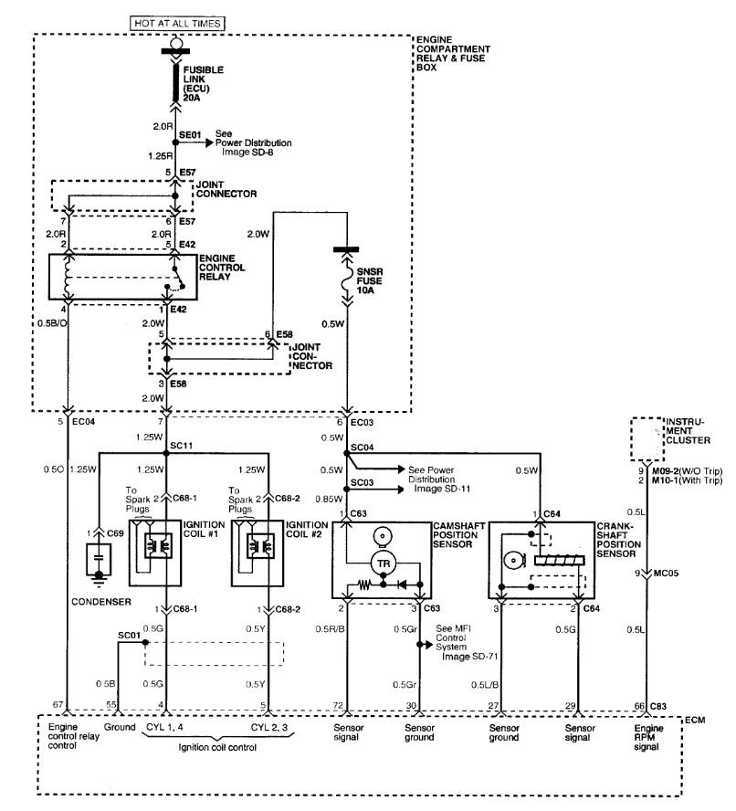
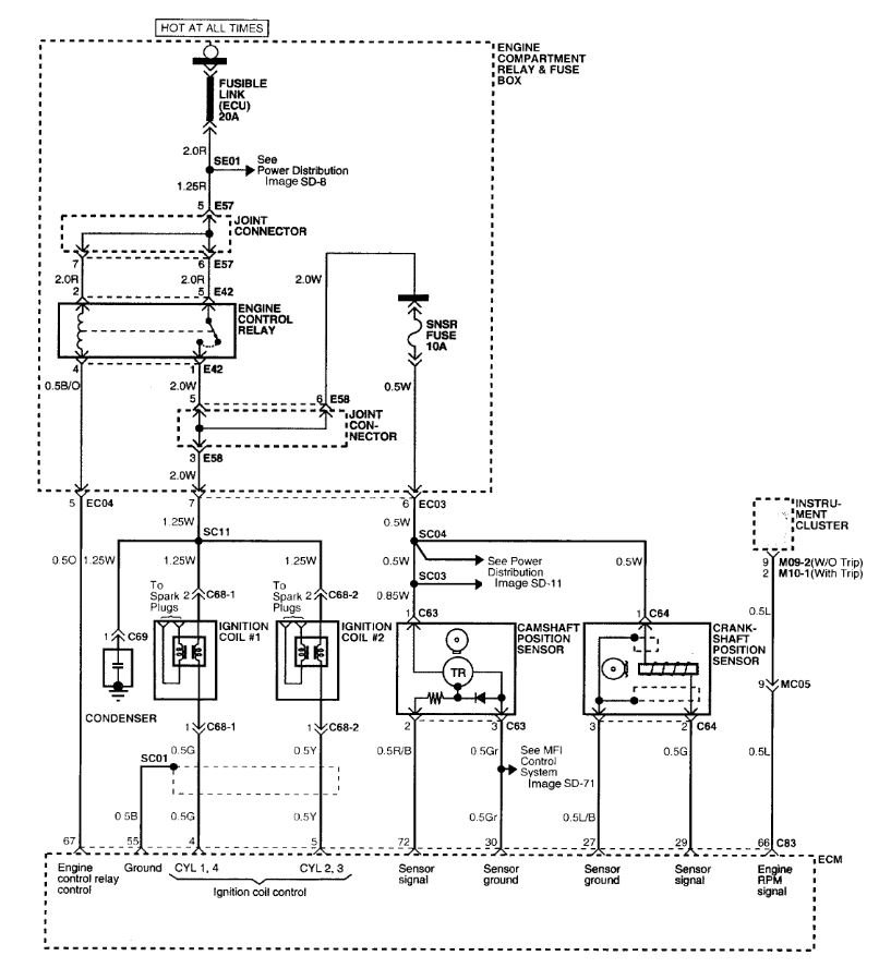
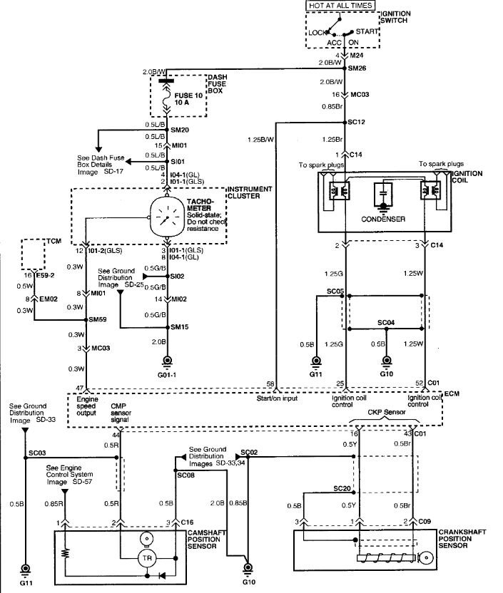
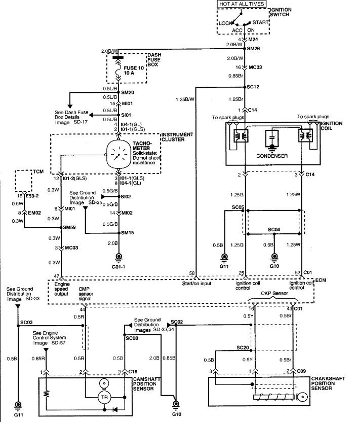
Sounds like someone has been doing some alterations. These are the ignition wiring diagrams for the 2000 and 01, the coils are different with the 98-2000 using a coil with a single power feed and 2 control wires while the 01 used two coils with two power feeds. That really shouldn't be an issue, however if that is really an 01 engine, that could cause an issue as they changed multiple items in the engine control system and the engine itself between 2000 and 2001. What makes me suspicious is the number in the last image, that looks like a salvage yard number written on there for tracking and warranty purposes. Looking at the crank sensor and cam sensors, they look the same but the part numbers are different in the books which usually means the sensor was also changed in some way. Plus internal parts for some items are different as well, the camshaft for instance shows a different part number between 2000 and 2001 but uses the same cylinder head. The MAF is a different part between them as are other important parts. They are designated as a Beta 1 engine through 2000 and the 01 is a Beta 2 engine. To confuse things even more they changed things using the build date so a car built before 3/10/1999 used one engine while ones built after that date had different parts.

However if it was running okay prior to this things may be set up correctly but it also may have been a "well it runs, ship it" situation and something wasn't quite correct and has now caused a problem. What I would do is try to determine what that engine really is then at least you know what you have. For that I would find any numbers you can on the engine and see what those turn up online. If you can contact the people you got the car from they might be able to shed some light on the issue as well.

Dec 11, 2020 at 12:34 PM
Avatar
LOREN STOVER
  • MEMBER
  • 130 POSTS
The wires that came off of the car originally say beta 1 on them and when I went to the parts store they gave me wires for a 2000 Hyundai Elantra . they weren't long enough so I asked them for wires for a 2001 and they fit perfect. Apparently those wires are for a beta 2 engine. when i went to exchange the coil pack today i took the original up there and it was a replica of a 1999 Hyundai Elantra. so i am very confused and i will get ahold of original owners to be clear.
Dec 11, 2020 at 2:12 PM
Avatar
STEVE W.
  • CERTIFIED EXPERT
  • 15,113 POSTS
That would be a good starting point. Hyundai used the same basic 2.0 engine in two US vehicles the Elantra and the Tiburon but with slightly different parts and programming for the cars. Then to make it more confusing they stopped using the Beta 1 in 2000 on the Elantra but used it until 2001 in the Tiburon. From what you have I suspect they got a used engine and swapped over the parts from the original to the "new" engine so the parts fit. The question then is, what was the "new" engine actually from and which version is it.
Because it did run okay I'm thinking the parts are likely correct, but it would be good to know what you have. For instance they altered things like the fuel injectors on the newer engine to flow more fuel, if you had the 2.0 from say a 2001 Elantra with the Beta 2 engine then the reason it runs rich could be in those injectors. At least knowing what it actually is would give you a start.
Dec 12, 2020 at 6:21 AM
Avatar
LOREN STOVER
  • MEMBER
  • 130 POSTS
These are the colors of my wires and they are spliced into a single connector.
Dec 12, 2020 at 8:55 AM
Avatar
LOREN STOVER
  • MEMBER
  • 130 POSTS
By the way, what do the numbers mean beside the colors on the wire diagram you sent me?
Dec 12, 2020 at 9:16 AM
Avatar
LOREN STOVER
  • MEMBER
  • 130 POSTS
I used this chart to check the coil and it tested good. so assuming everything is good for now what can I check next? I cannot get a hold of the old owners on the car at the moment. remember spark plugs are brand new and gapped correctly and wires are also new, the fuel pump and filters are currently new. when i had the p0300 p0301 and p0303 i sprayed the throttle with throttle cleaner. also cleaned the IAC valve and changed the coil and got rid of those codes and immediately acquired p0302.
Dec 12, 2020 at 10:49 AM
Avatar
LOREN STOVER
  • MEMBER
  • 130 POSTS
I made a mistake the wires from the harness up to where they're spliced are green white and brown and the wires that are on the connector is red yellow and black.
Dec 12, 2020 at 2:33 PM
Avatar
LOREN STOVER
  • MEMBER
  • 130 POSTS
Better if i sent a pic.
Dec 12, 2020 at 3:12 PM
Avatar
STEVE W.
  • CERTIFIED EXPERT
  • 15,113 POSTS
The numbers are wire sizes. .5 is 1/2 mm. Green, white and brown would be the colors for a Beta 1 harness. That would match the coil you have.
Dec 12, 2020 at 6:44 PM
Avatar
LOREN STOVER
  • MEMBER
  • 130 POSTS
That's where it gets mysterious because the ignition wires are for a 2001 Hyundai and the wires i got for a 2000 Hyundai weren't long enough and i haven't figured anything out about the numbers written on the valve cover. The previous owners wont communicate with me about it. Anyways, when i get the new coil installed I will have more info. thank you so far for all the advice.
Dec 12, 2020 at 10:29 PM
Avatar
STEVE W.
  • CERTIFIED EXPERT
  • 15,113 POSTS
There should be an engine number stamped on the block either below the thermostat housing or on the flange on the transmission side of the block. Google that number and it might help with the engine information. I almost think you have the newer engine but the wiring was altered to make it work and parts from the old engine were used because they were okay. Something like the old engine blew and this one was put in using the working parts from the original. In theory it should work unless there were internal changes, which there were. However it did run so the trick will be why did it suddenly stop running. Because it looks like the engine is running lean by the way those plugs are sooted up I suspect that the injectors are larger than the "old" engine, that carbon then creates a way for the spark to go and you get the random misfires. What I would probably do at this point would be to install the new coil, and new plugs, or clean the ones you have really good to remove the carbon. Then see what it does. If it runs okay, then I would consider doing a top cylinder cleaning using something like seafoam to remove some of the carbon. Then see if it still makes the plugs carbon up. If it does then I would check the fuel pressure to make sure it's in spec and maybe pull an injector to see if the part number on them matches the ones for the year and engine the car should have in it.
Dec 13, 2020 at 2:49 AM
Avatar
LOREN STOVER
  • MEMBER
  • 130 POSTS
Great place to start. Thank you and I will do it soon. I will get back to you with results.
Dec 13, 2020 at 7:34 AM
Avatar
LOREN STOVER
  • MEMBER
  • 130 POSTS
I drove the car and got to about 30 miles per hour and it threw a code p0302 like always. but now live stream is saying open loop fault. I sent an attachment so you can see it.
Dec 13, 2020 at 3:03 PM