Hello, yes, it's been a while, what is the VIN for this vehicle? There are quite a few different 5.9L 2wd RAM models. There are two different vin #s it can be. V8-5.9L VIN 5 or VIN Z. There probably isn't much difference, If you have no bus messages and no comms with a scan tool, have you gone through and checked all the fuses? Your PCM is most likely missing power or ground.
Do you have a test light to check for power? And the Power Distribution Center which houses the ASD relay, Fuel Pump relay and Fuses for the PCM, located on the driver side inner fender panel near the battery is where I would look for corrosion issues.
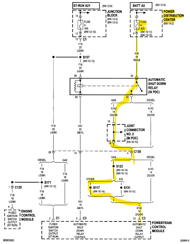
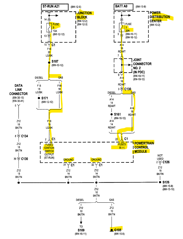
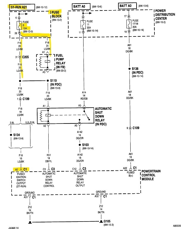
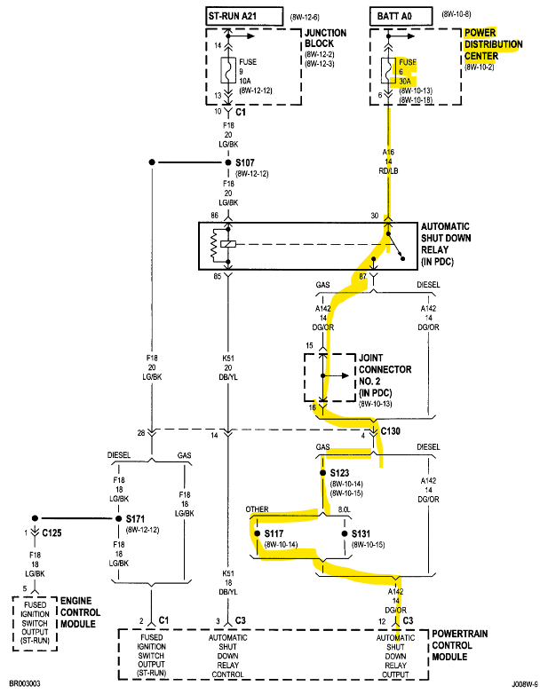
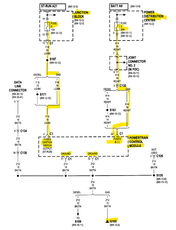
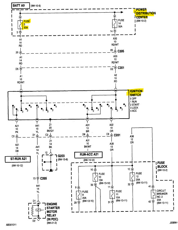
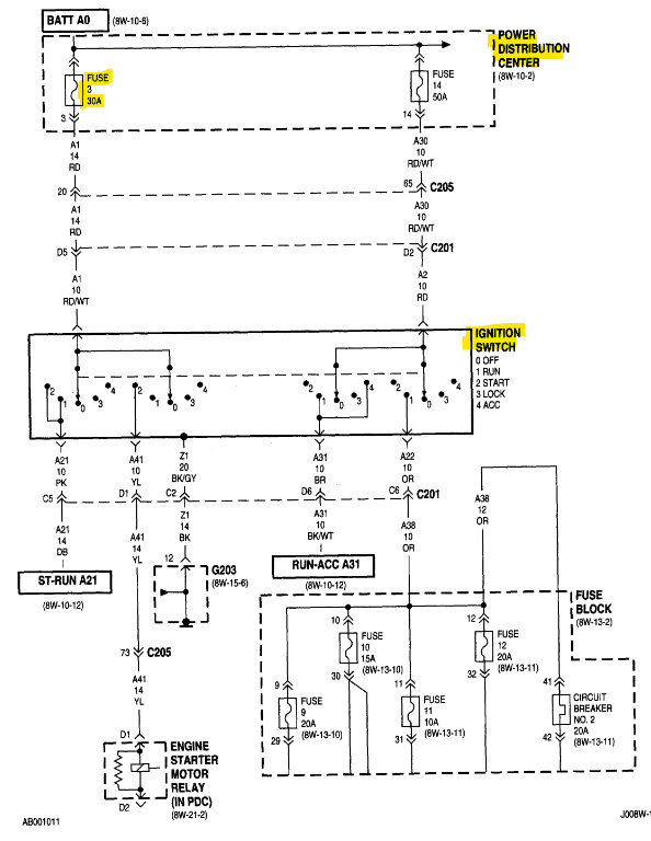
Ill post a couple diagrams where there are some fuses to check with a test light
hooked to battery negative.
A quick check to see if the PCM is powering up at all is to check one of the 3 wire sensors for a 5volt Reference with the key On. Even checking the Intake Air temperature sensor unplugged should reveal 5volts on one of the wires.
You can check the throttle position sensor, Map sensor, crankshaft and cam position sensors all have a 5volt reference. If one of these sensors has shorted out its 5volt reference, it will pull every sensor's 5-volt reference down, and in turn cause the PCM not to power up.
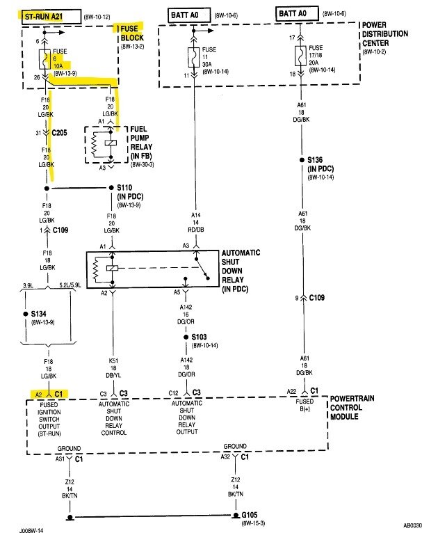
In the 1st diagram there are some fuses to check for power, the ones labelled "Hot At All Times" should have power even with the key off. Fuses 6 20Amp and Fuse 3 20Amp.
The 2nd diagram are the engine sensors you can check with the key on for 5 volts. On the highlighted wire. It is a violet wire with a white stripe on it.
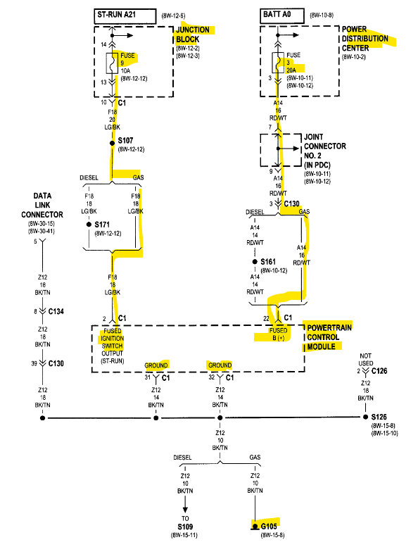
Diagram 3 is the two PCM Grounds located on the front of the engine. I will try to locate it. They are black/tan wires going to the same place.
https://www.2carpros.com/articles/how-to-use-a-test-light-circuit-tester
https://www.2carpros.com/articles/how-to-check-a-car-fuse
Images (Click to enlarge)
Mar 13, 2024 at 7:25 PM