Not starting

1996 CHEVROLET CHEYENNE
175,000 MILES • 5.0L • V8 • 4WD • AUTOMATIC
Avatar
KEITH LOTHROP
  • MEMBER
  • 46 POSTS
K1500 model. One day drove to work fine, went to leave and it would turn over but not start, no fuel from the Schrader valve. Changed the fuel relay, pump, and filter, drove fine for the rest of that day, and into work again went to leave now getting fuel but still not starting. Got another PCM (programmed) still not starting. Is there an injector somewhere on the carburetor that may be clogged?
Aug 10, 2018 at 10:08 AM
Advertisement
Avatar
ASEMASTER6371
  • CERTIFIED EXPERT
  • 52,796 POSTS
Good afternoon.

Did you check to see if it has any spark?

It could be a crank sensor. That controls both spark and the fuel pump.

Is the check engine light on?

Roy

https://www.2carpros.com/articles/how-to-test-an-ignition-system

https://www.2carpros.com/articles/car-cranks-but-wont-start
Aug 10, 2018 at 3:27 PM
Avatar
KEITH LOTHROP
  • MEMBER
  • 46 POSTS
Thanks Roy, I have changed the coil, distributor cap and rotor button, but your information gives me a new lead. Thanks
Aug 10, 2018 at 9:29 PM
Advertisement
Avatar
ASEMASTER6371
  • CERTIFIED EXPERT
  • 52,796 POSTS
You are welcome.

Keep us updated.

Roy
Aug 11, 2018 at 4:31 PM
Avatar
KEITH LOTHROP
  • MEMBER
  • 46 POSTS
Roy,
Here's what I have done so far. The transmission went out this winter, I removed it, had an expert rebuild it, then re-installed it, ran like a trooper for months. Drove it into work one, ran great. Went to leave work it would not start, no fuel pressure at the Schrader valve. Replaced the fuel pump, filter, and relay. Ran normal all that afternoon and on the way to work the next morning, that afternoon it would not start again, good pressure at the Schrader.
I replace the distributor cap, rotor, and coil, and found a broken MAP sensor on the top of the intake, replaced that as well. It still cranks over just like always but it will not run. Replaced the PCM with a reconditioned (pre-programmed to the VIN number) and followed the set up instructions, still nothing.
I replaced the crankshaft sensor yesterday, she still cranks over but will not start.
The driver's window has a decal that says "Chapman code security system", however I am not the first owner of this truck and do not know if this is the original window. The truck came with a plain metal key (not even a plastic head), and over time I have had some other keys made, none with a chip in them, she has always ran fine, could this be a cause? Would it somehow become active after all these years? If so how can it be disabled?
Someone at NAPA suggested it might be a pick up under the rotor.
Thank you for your time Roy, and anyone else who reads this.
Aug 12, 2018 at 2:03 AM
Avatar
KEITH LOTHROP
  • MEMBER
  • 46 POSTS
P.S. My bad, she is a 1997 model year but rolled out in September of 1996.
Aug 12, 2018 at 2:05 AM
Avatar
ASEMASTER6371
  • CERTIFIED EXPERT
  • 52,796 POSTS
There is a control module by the ignition coil. it could be the issue.

What I suggest is to remove it and take it to a parts store and have them test it. that is a free service.

Roy

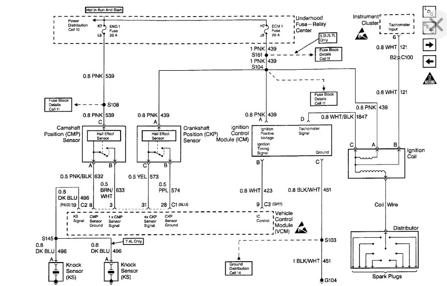
The Ignition Coil Driver Module is mounted on a bracket next to the coil. The Vehicle Control Module (VCM) signals the Ignition Control Driver (ICD) to turn "ON" primary current to the ignition coil by pulling the Ignition Control (IC) line high (4 volts). The IC turns the primary current "ON" and "OFF" by applying and removing the ground to the primary winding at the appropriate time. This module is of 'minimum function" and does not contain backup calibrations that would allow the engine to continue to rim if the IC signal is lost.
Aug 12, 2018 at 5:43 AM
Avatar
KEITH LOTHROP
  • MEMBER
  • 46 POSTS
Again, Thanks Roy, I will try that on my next day off (Wednesday).
Every new part I put in is one less thing I will have to replace later.
And at this point it is becoming more of a personal thing, and I plan on winning.
Aug 12, 2018 at 3:53 PM
Avatar
ASEMASTER6371
  • CERTIFIED EXPERT
  • 52,796 POSTS
Sounds good.

Keep us updated.

Roy
Aug 12, 2018 at 4:01 PM
Avatar
KEITH LOTHROP
  • MEMBER
  • 46 POSTS
I replaced the coil driver yesterday and cleaned up the aluminum heat distribution plate it is mounted to. She still will not start. Rechecked the distributor, rotor, and pick up while I was in that area.
I spent a few hours going over the fuse pannels and wiring harness looking for faults and shorts, I even pulled the steering wheel cover off and checked the ignition leads, and everything looks normal.
I am starting to get a bit frustrated, I have not kept track on how much I have put into this, but it is getting near the $400.00 mark and still not working.
Aug 16, 2018 at 12:05 AM
Avatar
ASEMASTER6371
  • CERTIFIED EXPERT
  • 52,796 POSTS
Do you have spark?

Roy
Aug 16, 2018 at 12:11 AM
Avatar
KEITH LOTHROP
  • MEMBER
  • 46 POSTS
No spark yet.
And I want to thank you for your time Roy.
Aug 16, 2018 at 11:00 PM
Avatar
KEITH LOTHROP
  • MEMBER
  • 46 POSTS
Roy, I forgot to mention, I did find a damaged pre-converter oxygen sensor on the driver's side. How would that effect the PCM function?
Aug 16, 2018 at 11:19 PM
Avatar
ASEMASTER6371
  • CERTIFIED EXPERT
  • 52,796 POSTS
Yes it would, but it will not prevent it from starting.

Do you have a test light to check for power to the module you replaced?

Roy
Aug 17, 2018 at 6:30 AM
Avatar
KEITH LOTHROP
  • MEMBER
  • 46 POSTS
Yes, a common 12 volt test light and a multi-meter.
I also have the original PCM.
Aug 17, 2018 at 3:11 PM
Avatar
ASEMASTER6371
  • CERTIFIED EXPERT
  • 52,796 POSTS
Okay, take the test light and with the key on. Check the power to the pink wire. If you do, then check for power to the white/black.

If you have both powers, crank the engine and see if the white/black flashes while cranking. If it does, then it may be coil. If it does not it could be either the module or the crank sensor or wiring.

Roy
Aug 17, 2018 at 3:35 PM
Avatar
KEITH LOTHROP
  • MEMBER
  • 46 POSTS
Will check it on my next day off (Sunday), By the way, brand new coil and driver.
Aug 17, 2018 at 3:41 PM
Avatar
ASEMASTER6371
  • CERTIFIED EXPERT
  • 52,796 POSTS
Yep, I read that but the tests still have to be done.

Roy
Aug 17, 2018 at 3:47 PM
Avatar
KEITH LOTHROP
  • MEMBER
  • 46 POSTS
Sure thing, will do.
Thanks Roy.
Aug 17, 2018 at 4:05 PM
Avatar
ASEMASTER6371
  • CERTIFIED EXPERT
  • 52,796 POSTS
You are welcome.

Keep me updated.
Aug 17, 2018 at 4:05 PM
Avatar
KEITH LOTHROP
  • MEMBER
  • 46 POSTS
Here are the test results. Tried it with both the new and old PCMs I could not find a white/black, but I did find black/white.
Black connector - pink strong signal - black/white weak signal.
Blue connector - pink strong signal - black/white strong signal.
Red connector - pink strong signal - black/white no signal.
White connector - pink no signal - black/white strong signal.
No "pulsing" however, the test light did dim during the cranking, likely from the draw on the battery
results the same for both PCMs.
Aug 19, 2018 at 11:49 AM
Avatar
ASEMASTER6371
  • CERTIFIED EXPERT
  • 52,796 POSTS
No, not the PCM. These checks are done at the ignition control module by the coil.

You need to check for power from the ignition switch to the positive side, the pink wire

Then go to the white/black wire and crank it and see if it flashes.

If it does not, then there is no command to fire the coil from the module.

Roy

Aug 19, 2018 at 12:58 PM
Avatar
KEITH LOTHROP
  • MEMBER
  • 46 POSTS
Oh, sorry, I misunderstood in for the night I will check that tomorrow. Thanks Roy.
Aug 19, 2018 at 2:26 PM
Avatar
ASEMASTER6371
  • CERTIFIED EXPERT
  • 52,796 POSTS
No worries.

Keep me updated.

Roy
Aug 19, 2018 at 2:31 PM
Avatar
KEITH LOTHROP
  • MEMBER
  • 46 POSTS
I knew I could not sleep tonight until I checked, switch on run both have power, switch to start white/black flashes regularly.
Aug 19, 2018 at 3:34 PM
Avatar
ASEMASTER6371
  • CERTIFIED EXPERT
  • 52,796 POSTS
Okay, good.

Do you have spark out of the coil?
Aug 19, 2018 at 3:42 PM
Avatar
KEITH LOTHROP
  • MEMBER
  • 46 POSTS
No spark from the coil checked the coil lead with my multi-meter, she is good, only a few years old anyway.
What is next?
Aug 20, 2018 at 10:20 AM
Avatar
ASEMASTER6371
  • CERTIFIED EXPERT
  • 52,796 POSTS
Did the test light flash on the negative side of the coil?

If it did, then the coil is bad.

Roy
Aug 20, 2018 at 11:57 AM
Avatar
KEITH LOTHROP
  • MEMBER
  • 46 POSTS
Suspected the coil might be bad, traded it in for another still no spark.
Aug 20, 2018 at 1:35 PM
Avatar
ASEMASTER6371
  • CERTIFIED EXPERT
  • 52,796 POSTS
Please answer the other question. Did you have a flashing test light on the negative side cranking?
Aug 20, 2018 at 1:36 PM
Avatar
KEITH LOTHROP
  • MEMBER
  • 46 POSTS
No.
Aug 20, 2018 at 3:07 PM
Avatar
ASEMASTER6371
  • CERTIFIED EXPERT
  • 52,796 POSTS
Okay, that us pointing back to either the crank sensor or the module.

Roy
Aug 20, 2018 at 3:09 PM
Avatar
KEITH LOTHROP
  • MEMBER
  • 46 POSTS
Crank sensor?
Aug 20, 2018 at 3:29 PM
Avatar
ASEMASTER6371
  • CERTIFIED EXPERT
  • 52,796 POSTS
Yes, this is the sensor and location. The module looks at this signal before allowing spark.

Roy
Aug 20, 2018 at 3:34 PM
Avatar
KEITH LOTHROP
  • MEMBER
  • 46 POSTS
Replaced that over a week ago.
Aug 20, 2018 at 3:42 PM
Avatar
KEITH LOTHROP
  • MEMBER
  • 46 POSTS
Might it be a camshaft sensor?
Aug 20, 2018 at 3:44 PM
Avatar
ASEMASTER6371
  • CERTIFIED EXPERT
  • 52,796 POSTS
Possible.

Do you have a scan tool to monitor live data to see if there are signals from the crank and cam sensors?

Roy
Aug 20, 2018 at 3:57 PM
Avatar
KEITH LOTHROP
  • MEMBER
  • 46 POSTS
No, I put a deposit down at the parts store and use their's, last time it did not give me any codes because of the new PCM I guess, but I can use it anytime.
Thanks for helping out Roy.
Aug 20, 2018 at 4:05 PM
Avatar
ASEMASTER6371
  • CERTIFIED EXPERT
  • 52,796 POSTS
Not looking for codes. Looking for live data.

Roy
Aug 20, 2018 at 4:09 PM
Avatar
KEITH LOTHROP
  • MEMBER
  • 46 POSTS
Okay.
Aug 20, 2018 at 4:11 PM
Avatar
KEITH LOTHROP
  • MEMBER
  • 46 POSTS
See if it is available tomorrow.
Aug 20, 2018 at 4:12 PM