My fuel pump is not working, why?

2004 FORD F-150
Avatar
IMASSARI
  • MEMBER
  • 2 POSTS
Hi, It seem I'm having no power to the fuel pump. Could you provide wiring diagrams or suggestion on what/how to check? I'm in Italy and it's kinda hard to get proper assistance, please help.
Thanks
Ivan
Mar 2, 2009 at 6:25 AM
Advertisement
Avatar
JDL
  • CERTIFIED EXPERT
  • 16,098 POSTS


https://www.2carpros.com/forum/automotive_pictures/170934_inertia_switch_1.jpg

Check the inertia switch first, it gets feed from the pump relay. Do you have good spark at the plugs?
Mar 2, 2009 at 9:25 AM
Avatar
IMASSARI
  • MEMBER
  • 2 POSTS
Yes, that was the problem. Thanks for support
Mar 2, 2009 at 9:35 AM
Advertisement
Avatar
DIANALHEUREUX
  • MEMBER
  • 1 POST
I have checked the inertia switch and reset it and replaced fuel filter and still not getting fuel to motor.
May 29, 2021 at 11:31 AM (Merged)
Avatar
ASEMASTER6371
  • CERTIFIED EXPERT
  • 52,796 POSTS
Can you hear the fuel pump run when you turn on the key? I attached wire diagrams for you to view. Check the fuses for power on both sides. Can you check the fuel pressure?

https://www.2carpros.com/articles/how-to-check-fuel-system-pressure-and-regulator

Check out the diagrams (Below). Please let us know what you find. We are interested to see what it is.
May 29, 2021 at 11:31 AM (Merged)
Avatar
DIANALHEUREUX
  • MEMBER
  • 1 POST
thanks for the diagrams, it was the fuel pump relay all fixed now.
May 29, 2021 at 11:31 AM (Merged)
Avatar
JADAMS6831
  • MEMBER
  • 3 POSTS
changed bad alternator now fuel pump wont run.checking 7.3 volts at fuel pump connection. checking 7.3 volts at the emergency shut off switch.battery is fully charged.replaced fuel pump also.changed relay also. where is fuel pressure regulator located, could it be the problem
May 29, 2021 at 11:31 AM (Merged)
Avatar
KHLOW2008
  • CERTIFIED EXPERT
  • 41,814 POSTS
No, it is not a problem with the fuel pressure regulator if the fuel pump is not running. The voltage should be battery voltage at the fuel pump and since you are only getting 7.3 volts, something is wrong somewhere.
May 29, 2021 at 11:31 AM (Merged)
Avatar
JADAMS6831
  • MEMBER
  • 3 POSTS
hadnt gotten that far yet. did swap out relay though, it didnt change anything. cant figure out why changing alt caused this or coisadence.
May 29, 2021 at 11:31 AM (Merged)
Avatar
KHLOW2008
  • CERTIFIED EXPERT
  • 41,814 POSTS
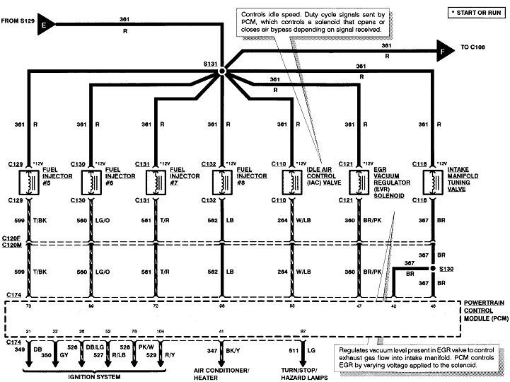
The fuel pump relay gets it power from Fuse # 10 ( 20 A) ( Light Blue/Orange wire). Check if you have 12 volts to the fuel pump relay via this wire ( terminal # 30 of relay ).

Remove fuel pump relay and apply battery voltage to terminal # 87 of fuel pump relay and check if the fuel pump works.

Under right side of dash there is an inertia fuel shut off switch. check for continuity between th eDark Green/Yellow and Pink/Black terminals.
May 29, 2021 at 11:31 AM (Merged)
Avatar
JADAMS6831
  • MEMBER
  • 3 POSTS
we found a bad tang on fuel pump fuse. of coarse fuse checked good but thats what happens when you assume. thanks for your help
May 29, 2021 at 11:31 AM (Merged)
Avatar
KHLOW2008
  • CERTIFIED EXPERT
  • 41,814 POSTS
Glad you have fixed the problem.

Have a nice day.
May 29, 2021 at 11:31 AM (Merged)
Avatar
JED HALL
  • MEMBER
  • 1 POST
My fuel pump and injectors are not getting power. i checked all of the fuses and they are all good. Also, the check engine light is not coming on.
May 29, 2021 at 11:31 AM (Merged)
Avatar
AL514
  • CERTIFIED EXPERT
  • 5,465 POSTS
You may have a corrosion issue at this junction point for all these red power wires. Power is coming from fuse #18 -15 amp. Make sure you have power on both sides of this fuse to begin with and work your way towards that junction point. Ford loves to keep all its power wires red running all over the place. See if the fuel pump relay is getting power on the #86 pin of the relay.
Hopefully this helps.
May 29, 2021 at 11:31 AM (Merged)
Avatar
WRENCHTECH
  • CERTIFIED EXPERT
  • 20,761 POSTS
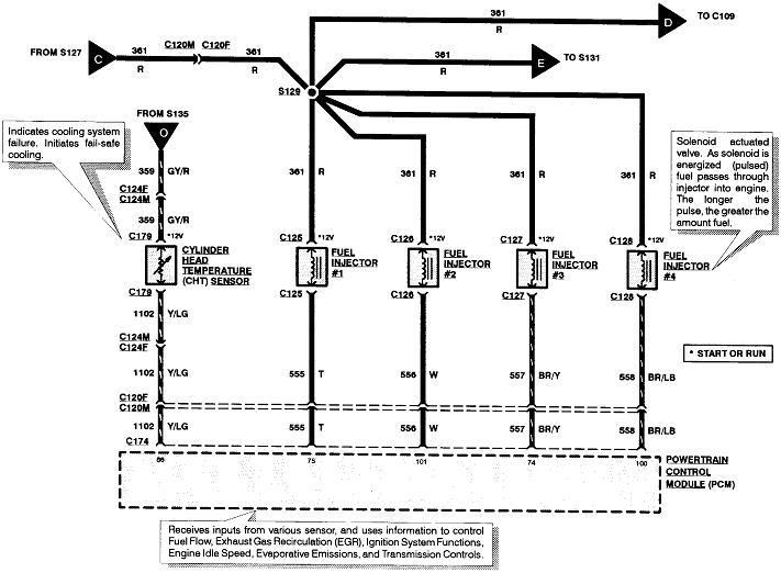
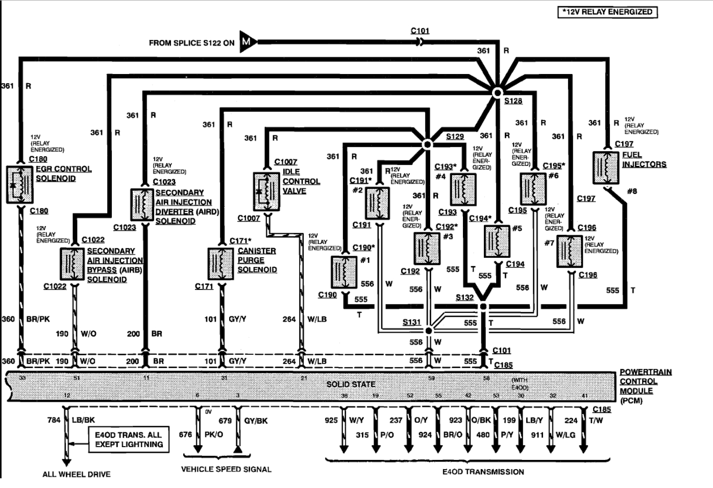
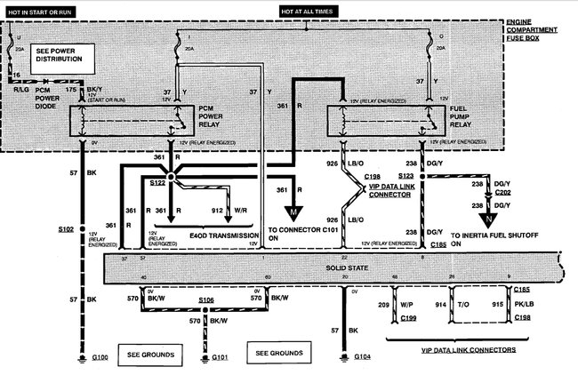
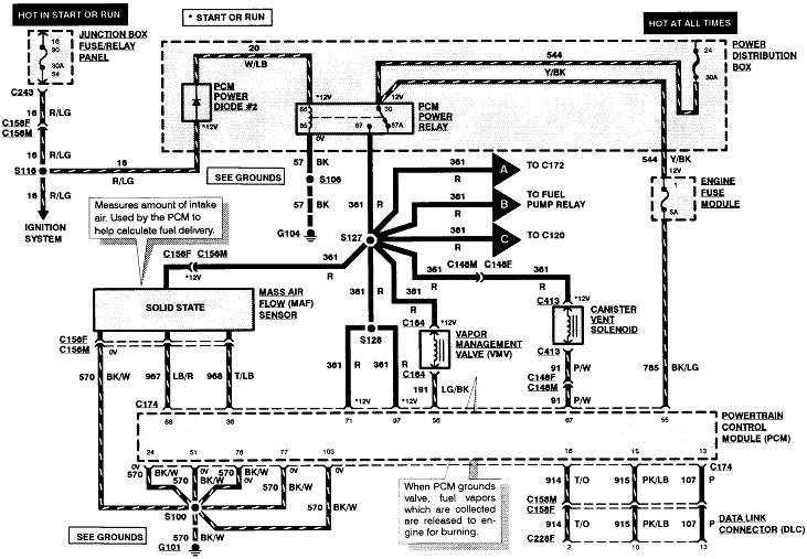
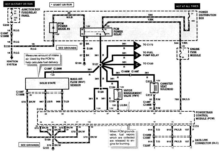
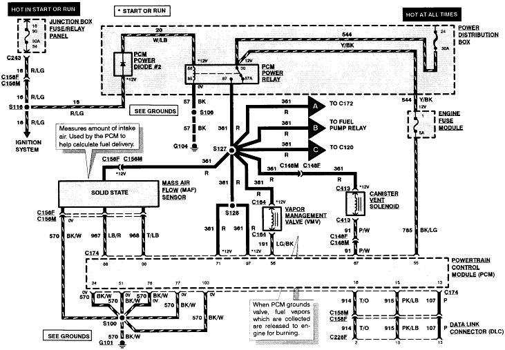
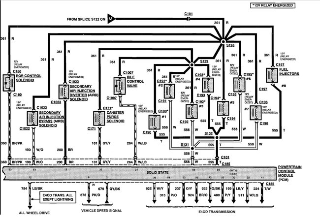
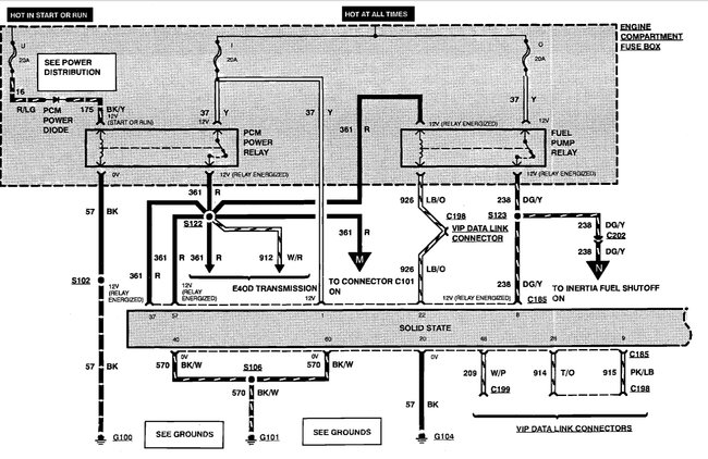
In this circuit the PCM power relay supplies power for both the fuel injectors, the fuel pump relay and the PCM. Since you are not getting a check engine light, the PCM is not powering up at all. It may be dead or it may have a blown fuse somewhere or the relay itself could be bad. https://www.2carpros.com/images/external/220938772.gif
May 29, 2021 at 11:31 AM (Merged)
Avatar
TERRY BYRD
  • MEMBER
  • 2 POSTS
Relays and fuse are good.
May 29, 2021 at 11:32 AM (Merged)
Avatar
CARADIODOC
  • CERTIFIED EXPERT
  • 34,306 POSTS
That's not much to go on. What kind of problem are you trying to solve? When are you expecting to find 12 volts to the fuel pump? What have you checked so far, and what were the results?

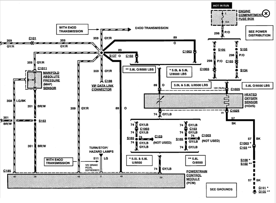
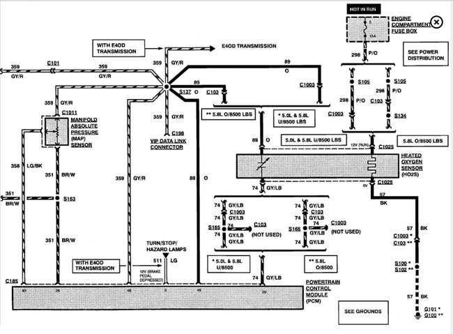
The sixth diagram shows the fuel pump circuit. Pull the fuel pump relay out of its socket, then check for 12 volts on one of the terminals in that socket. If it's missing, recheck fuse # 19 in the under-hood fuse box. Be sure the inertia switch isn't tripped.
May 29, 2021 at 11:32 AM (Merged)
Avatar
TERRY BYRD
  • MEMBER
  • 2 POSTS
Long story short. I checked power to pump with multi-meter (I had power), installed new pump and it worked fine. Thanks for your concern. I am happy and, most importantly, my brother is. I will definitely keep you in mind when I come across my next problem. Thanks again. Terry
May 29, 2021 at 11:32 AM (Merged)
Avatar
STRAILER
  • CERTIFIED EXPERT
  • 53,854 POSTS
CARADIODOC is one of our best! Use 2CarPros anytime, we are here to help. Please tell a friend.
May 29, 2021 at 11:32 AM (Merged)
Avatar
MHJ2756
  • MEMBER
  • 2 POSTS
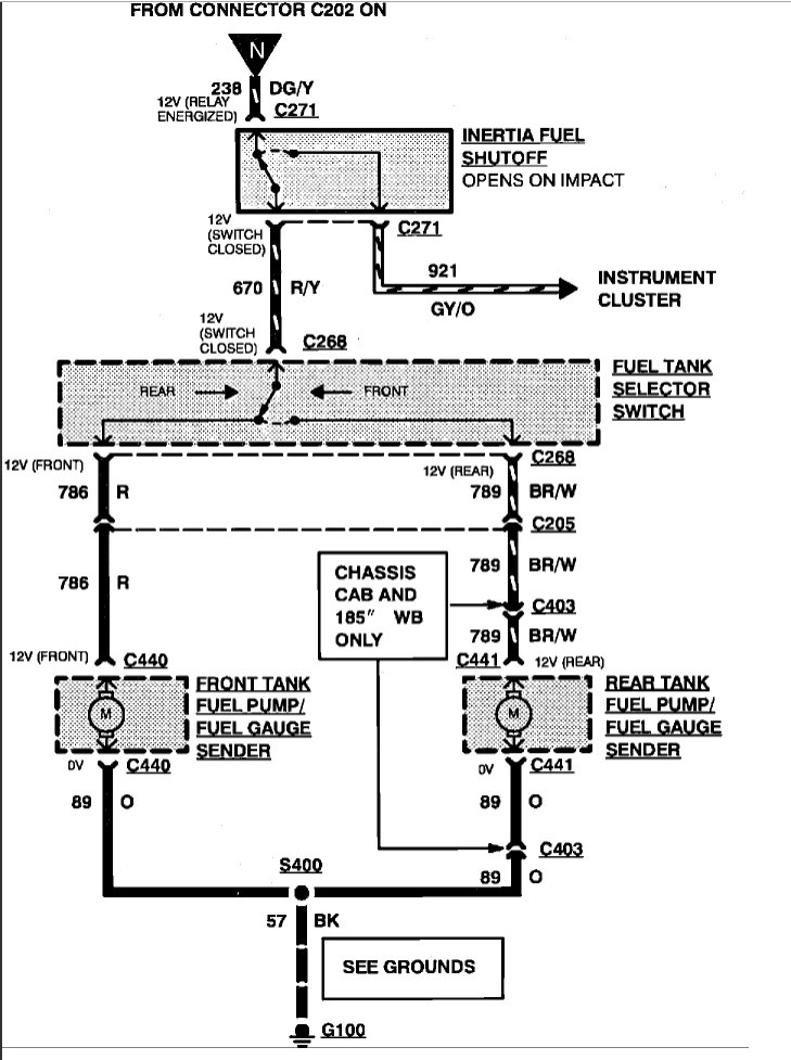
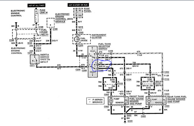
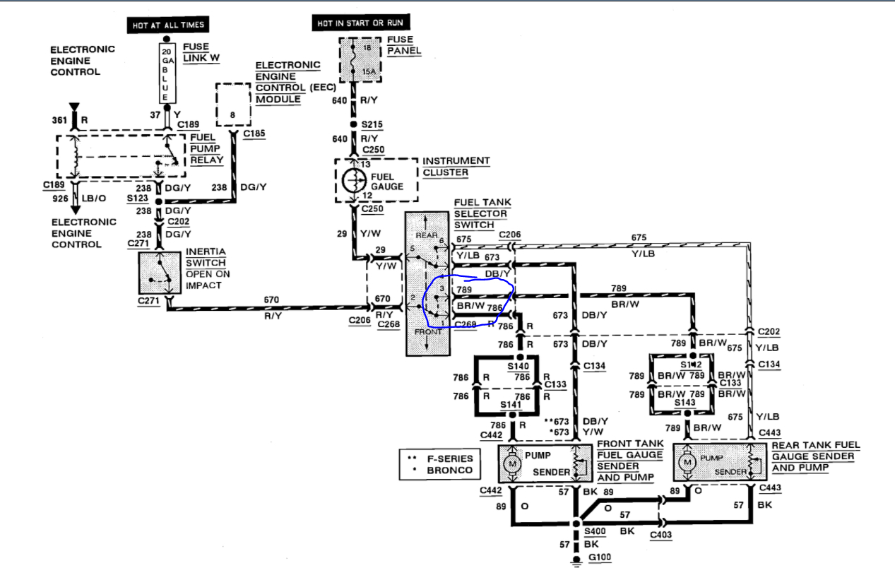
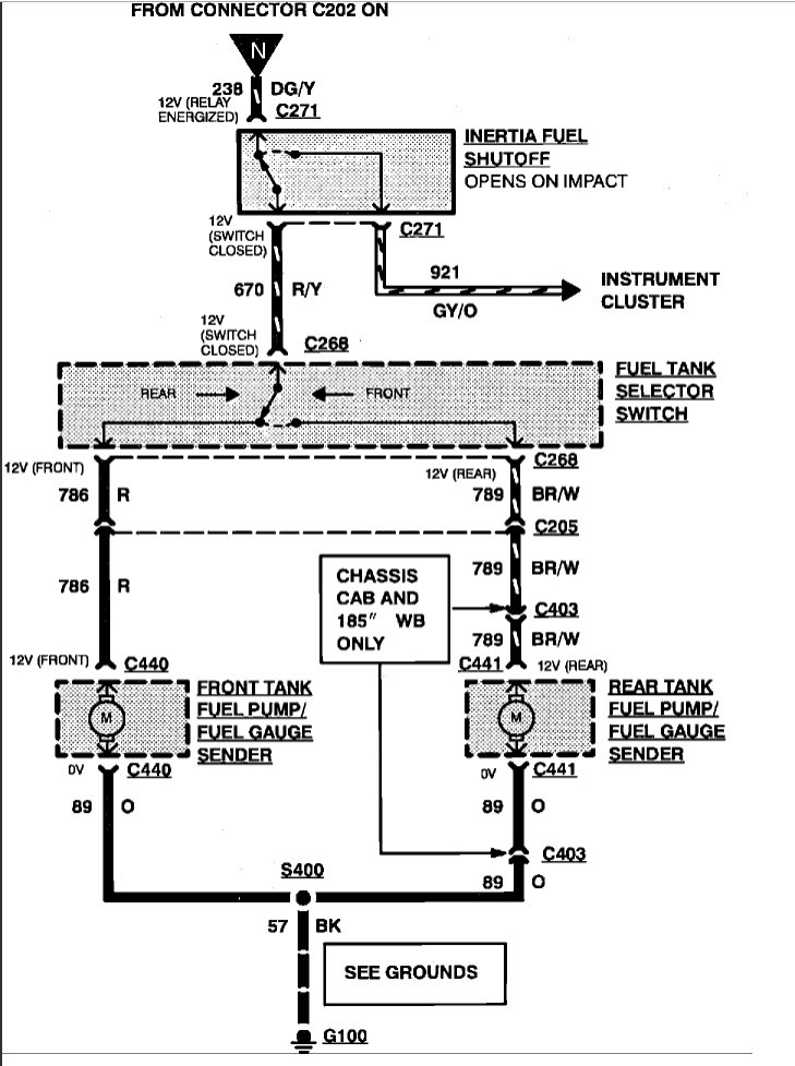
My truck will not start. I am sure it is fuel delivery problem. It has dual tanks 5.0 engine. I do not have any power at the front or rear tank connectors, rear tank has never work their is no power at the selector switch or at the inertia switch. There are four relays mounted next to the power distributor box. I change them around, I checked all fuses. I also grounded the lead of DLC connector had the same problem. One other time I keep turning the ignition off an on until I heard the fuel pump come on. Thanks if you could help me with this problem.
May 29, 2021 at 11:32 AM (Merged)
Avatar
JAMES W.
  • CERTIFIED EXPERT
  • 2,394 POSTS
Do you have battery voltage at fuel pump relay socket? Can you hear the fuel pump run for just a few seconds when you turn the key to "on"?

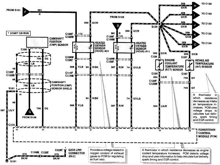
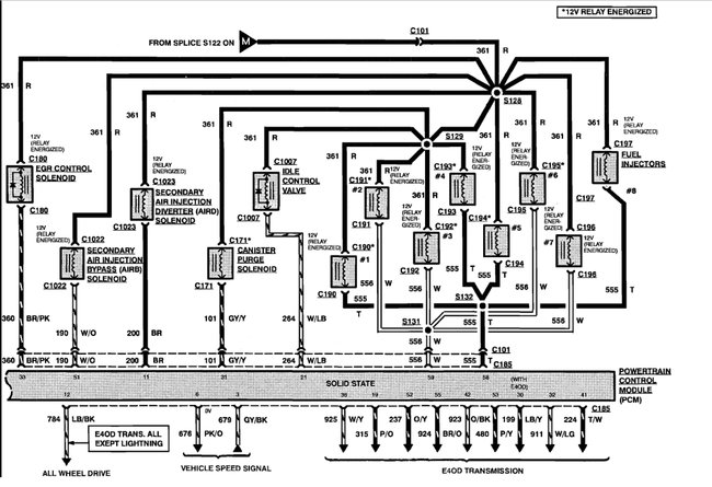
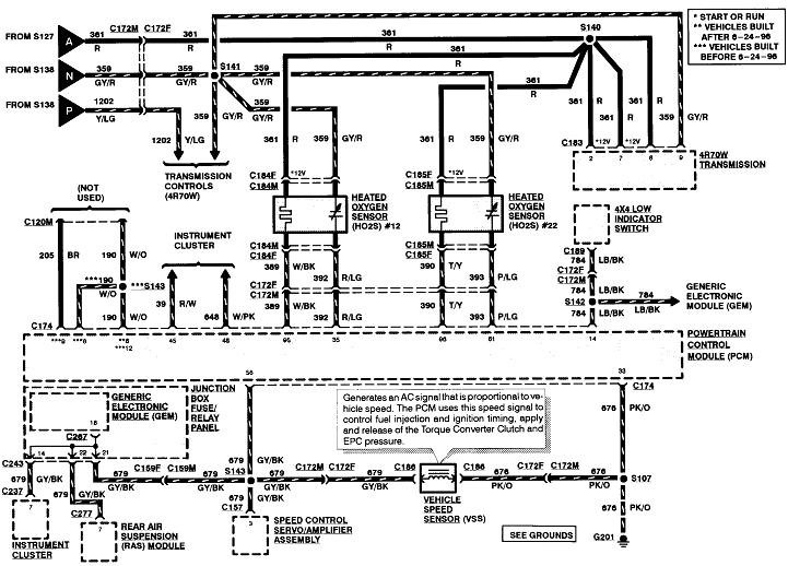
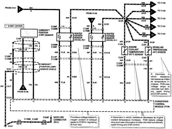
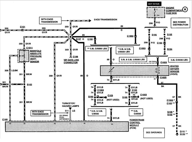
Here is a guide to help you test to see where you are losing power along with the engine and fuel pump wiring diagrams so you can see how the system works:

https://www.2carpros.com/articles/how-to-use-a-test-light-circuit-tester

I have seen the fuel pump switch valves also cause this problem FYI.

Check out the diagrams (below). Please let us know what you find. We are interested to see what it is.

Cheers
May 29, 2021 at 11:32 AM (Merged)
Avatar
MHJ2756
  • MEMBER
  • 2 POSTS
There are four relays I think I have 12 volts at all of them. I cannot hear any noise from the fuel pump. Also, I have replaced the ignition switch.
May 29, 2021 at 11:32 AM (Merged)
Avatar
JAMES W.
  • CERTIFIED EXPERT
  • 2,394 POSTS
I am sorry, but "thinking" you have power to the relays does not do me much good. Let's do it this way.
One of the relays of the four will have the following color wires. My diagram does not tell me which one for sure, but look for these colors. These are the wires going to the relay socket.
1- Yellow-12 volts from the fuse. No power, the fuse is out.
2- Dark green/yellow-power to inertia switch. From inertia switch to fuel tank selection switch, then to fuel pumps.
3- Red-12 volts from computer when key in "start"position. Not "run", start position.
4 Blue/orange-ground from computer with key in "start" position.
Test; jumper wires 1 and 2. You should now have power to the inertia switch, the sector switch and which ever tank is selected, that pump should be running.
If not, check power at fuel pump connection at tank. If you have power there, the pump is bad.
May 29, 2021 at 11:32 AM (Merged)
Avatar
NATASHA30122
  • MEMBER
  • 2 POSTS
We are having the same problem on our 1994 Ford F150 single tank. No firing and no fire to the fuel pump. Please respond where the fuel relay is located. Is it under the hood or in the truck? Which relay is it? Thank you! Robbie C.
May 29, 2021 at 11:32 AM (Merged)
Avatar
NATASHA30122
  • MEMBER
  • 2 POSTS
I had to replace the switching valve like you said everything working great now. :)

Thank you so much for your help.
May 29, 2021 at 11:32 AM (Merged)
Avatar
STRAILER
  • CERTIFIED EXPERT
  • 53,854 POSTS
These trucks had a big problem with the switching valve which is located between the tanks on the frame rail on the drivers side.

Please let me know how it goes, we are here to help.

Best, Ken
May 29, 2021 at 11:32 AM (Merged)
Avatar
RACE STREET
  • MEMBER
  • 1 POST
I have been trying to figure out why my rear tank quit working. I just replaced it then a week after it cut out on a hard turn. Front tank works. Replaced relay and inertia switch. I cannot hear pump come on either.
May 29, 2021 at 11:32 AM (Merged)
Avatar
STEVE W.
  • CERTIFIED EXPERT
  • 15,113 POSTS
RACE STREET Could you please use this link https://www.2carpros.com/questions/new
and ask this as a new question, please give all the information you can as well as what you have done to try and repair the issue. Thank you
May 29, 2021 at 11:32 AM (Merged)
Avatar
SCILEPPI
  • MEMBER
  • 2 POSTS
I just bought this truck and on the way home I stopped and when I went to start it, it would not turn over. It is an I6 4.9 rear tank, single tank. Has spark believe it to be a fuel issue. The engine will crank but not turn over. Removed the intake and used ether and it will start. Changed the fuel pump with 2 new pumps, filter, electrical pig tail, relay and checked fuses. After I changed the pig tail truck started and ran for about 10 miles, Stopped at stoplight and truck quit. Would not start. Don't know where to look next. Tested the inertia switch. Switch tested good. Any ideas?
May 29, 2021 at 11:33 AM (Merged)
Avatar
RASMATAZ
  • CERTIFIED EXPERT
  • 75,992 POSTS
Does it come on for a few secs when key at run position? If not check the fuel pump relay if it comes on check whether the injectors are pulsing while cranking engine over.

Here is a guide to help you see where you are loosing power

https://www.2carpros.com/articles/how-to-use-a-test-light-circuit-tester

Here is the fuel pump wiring diagrams and engine controls so you can see how the system works.

Check out the diagrams (Below)

Please let us know what you find.

Cheers
May 29, 2021 at 11:33 AM (Merged)
Avatar
SCILEPPI
  • MEMBER
  • 2 POSTS
I dropped the fuel tank again and checked for continuity through the four prong plug. Tested good although one of the connections on the fuel tank side looks like it is melted. So I run a new wire to the fuel pump and replaced the fuel pump while I was at it now the truck runs great!

Thanks for your help :)
May 29, 2021 at 11:33 AM (Merged)
Avatar
JIM SEVIER
  • MEMBER
  • 1 POST
Also, no power to green wire on inertia switch. New fuel pumps. New selector switch, fuel relay, all fuses are good ECM replaced. Works sometimes and sometimes doesn't on front or rear tank.
May 29, 2021 at 11:33 AM (Merged)
Avatar
STRAILER
  • CERTIFIED EXPERT
  • 53,854 POSTS
IF the front pump is not getting power you got some bad wiring or the switch is bad here is a guide to help you see which with the wiring diagrams below to help you see how the system works. Also these truck needed a new switching valve, I replaced a bunch of these in the shop.

https://www.2carpros.com/articles/how-to-check-wiring

Check out the diagrams (Below). Please let us know what you find. We are interested to see what it is.
May 29, 2021 at 11:33 AM (Merged)
Avatar
ANTNYLEE
  • MEMBER
  • 1 POST
I have replaced the fuel pump relay, fuel pump, fuel filter and there is still no power to the fuel pump connector. This all happened one day after I replaced the spark plugs and wires. Everything was running fine before that.
May 29, 2021 at 11:33 AM (Merged)
Avatar
RASMATAZ
  • CERTIFIED EXPERT
  • 75,992 POSTS
Check and test the inertia fuel cut off switch could be tripped or bypass it and see if the pump come On.
May 29, 2021 at 11:33 AM (Merged)
Avatar
BLONDEWOLF
  • MEMBER
  • 12 POSTS
i have a 1991 f150 5.8 efi with dual gas tanks. the front tank doesn't work due to bad fuel pump. unfortunately excess gas is being returned to front tank causing an overflow problem. i've had the return hose to front tank clamped hoping to eliminate this problem but it hasn't. what's the best way to temporarily solve this problem until i can afford to have it fixed properly? i don't like the idea of gas pouring all down the side of my truck onto the road while i'm driving. its really bad for my safety and the environment. and i already know the check valve was recalled but can't afford to have fixed properly. and it's getting old syphoning gas back to the rear tank all the time.
May 29, 2021 at 11:34 AM (Merged)
Avatar
MERLIN2021
  • CERTIFIED EXPERT
  • 17,250 POSTS
This is common the fuel tank pump needs to be replaced. Here is the location so you can get the job done you must get the parts from ford.

This guide will give you an idea of what you are in for with diagrams for your truck below.

https://www.2carpros.com/articles/how-to-replace-an-electric-fuel-pump

REMOVAL
Raise the rear of the vehicle.
To avoid electrical sparking at the tank, disconnect battery ground cable. Then disconnect the fuel gauge sending unit wire at the fuel tank.
On vehicles with dual tanks, disconnect the ground wire after both tanks have been drained. Siphon the fuel from the tank into a suitable container at the hose between the fuel pump and the fuel tube.
Disconnect the fuel line push-connect fittings at the fuel gauge sending unit.
If the fuel gauge sending unit is to be removed, turn the unit retaining ring counterclockwise and remove the sending unit, retaining ring and gasket.
Loosen the clamp on the fuel filler pipe. Disconnect the filler pipe hose by pulling along the rubber inner tube from the tank filler neck.
If removing the metal-type tank, support the tank and remove the bolts attaching the tank supports to the frame. Carefully lower the tank and disconnect the vent tube(s) from the vapor emission control valve in the top of the tank. Finish removing the filler pipe and filler pipe vent hose if not possible in step 6. Remove the tank from under the vehicle.
If removing the plastic-type tank, support the tank and remove the bolts attaching the combination skid plate and tank support to the frame. Carefully lower the tank and disconnect the vent tube(s) from the vapor emission control valve in the top of the tank. Complete removing the filler pipe if not possible in step 6. Remove the skid plate and tank from under the vehicle. Disassemble the skid plate from the tank.
INSTALLATION
Install new support strap insulation as required.
If installing the plastic-type tank, assemble the skid plate and support straps to the tank.
Raise the tank skid plate and support assembly and attach the vent hose(s) to the vapor emission control valve.
Start the tank neck into the hose.
Position the tank assembly filler against the top straps of the frame. Install the attaching bolts and nuts using thread adhesive. Tighten the attaching bolts and nuts.
NOTE: The plastic tank attaching bolts and nuts do not utilize thread adhesive. Tighten these bolts and nuts.
Insert the rubber inner hose inside the tank filler neck and connect the filler pipe hose. Tighten the clamps.
If the fuel gauge sending unit was removed, ensure all the old gasket material has been removed from the unit mounting surface on the tank. Using a new gasket, position the fuel gauge sending unit to the fuel tank and secure with the retaining ring.
Connect the fuel gauge sending unit electrical connector to the sending unit.
Connect the fuel lines at the fuel gauge sending unit. Install the drain plug, if so equipped.
Connect the vehicle battery ground cable removed in Removal step 2.
Fill the tank and check all connections for leaks.
Lower the vehicle.


Check out the diagrams (Below). Please let us know if you need anything else to get the problem fixed.

Cheers
May 29, 2021 at 11:34 AM (Merged)
Avatar
INDYUKE
  • CERTIFIED EXPERT
  • 416 POSTS
Thanks for the heads up it was a pain but I got both pumps done the truck has never worked better. I love this site.
May 29, 2021 at 11:34 AM (Merged)
Avatar
BLONDEWOLF
  • MEMBER
  • 12 POSTS
thank you both for your replies. someone told me today that i could just remove the "y"s in the lines and disconnect front fuel pump and no longer have problem. i want to completely eliminate front tank altogether for now if possible. i read more of the forum and found others who have bypassed one tank or the other. i just now need to know what to look for and how to do it. and where the best location for the bypass splice is. some say at the tank selector valve which i have yet to find, others say at the "y"s on the lines. i believe my system is a 3 port but i'm not sure. at the filter is 3 lines, behind that in front of tanks are "y"s and 6 lines, 3 to front and 3 to back.
May 29, 2021 at 11:34 AM (Merged)
Avatar
YJAMESHALL
  • MEMBER
  • 1 POST
My truck listed above has dual tanks. When I hit the switch to use the rear tank my truck sputters and stalls like it is out of gas but I know it is full.
May 29, 2021 at 11:34 AM (Merged)
Avatar
ASEMASTER6371
  • CERTIFIED EXPERT
  • 52,796 POSTS
Good morning,

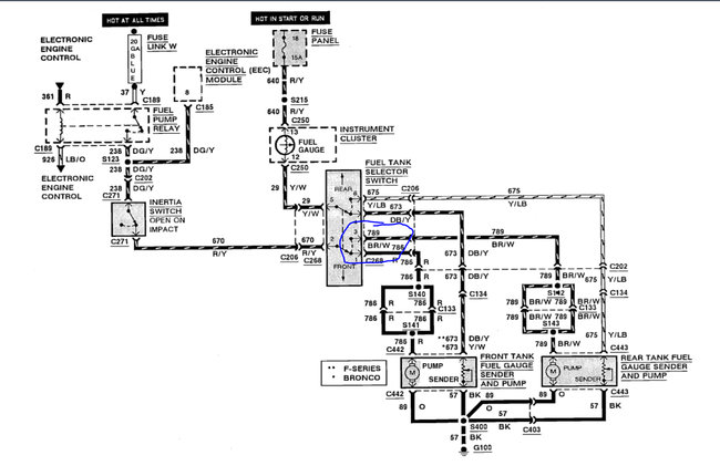
This could be several things. The first thing I would do is check the switch on the dash for power output to the rear tank. I attached a diagram of the switch and circled the wire you need to test for voltage.

https://www.2carpros.com/articles/how-to-check-wiring

https://www.2carpros.com/articles/how-to-use-a-voltmeter

Beyond that, I would check for power to the rear fuel pump. If you have power, the pump is bad. If you do not, then you have a wiring issue.

https://www.2carpros.com/articles/how-to-replace-an-electric-fuel-pump

Roy

This vehicle does not use an external fuel tank switching valve. A supply check valve in the fuel pump assembly opens when the outlet pressure from the energized fuel pump exceeds the opposing check valve spring force.
May 29, 2021 at 11:34 AM (Merged)