Crank no start?

1988 CHRYSLER LE BARON
199,999 MILES • 2.2L • 4 CYL • 2WD • AUTOMATIC
Avatar
JERRY ULLOA
  • MEMBER
  • 36 POSTS
Car just shut off, and didn't hear the fuel pump coming on, so I replaced the fuel pump relay. still no fuel pump. So, I ran a wire from 12-volt from battery to positive terminal on coil pump comes on and car starts but as soon as I take the 12 volts away car shuts off. now it won't start at all. So, on the relay there's power on the big red wire turn the key on power to smaller blue wire, but not the other small blue wire but touch the test light to the wire with no power. the fuel pump comes on, the test light is dim. The cooling fan comes on when I touch the same wire. I need help.
Nov 27, 2023 at 5:02 PM
Advertisement
Avatar
JACOBANDNICKOLAS
  • CERTIFIED EXPERT
  • 110,175 POSTS
Hi,

Which relay are you referring to? If the fuel pump is turning on when you touch one of the wires with a tester, it sounds like there is a bad ground and you are providing it with the tester.

Is it the automatic shutdown relay (ASD) you are referring to? Let me know. I'm trying to look through wiring schematics, but they are extremely limited because of the model year. However, based on your description, it sounds like the ASD relay is faulty or the ECM isn't providing a ground path to actuate the relay.


Let me know.

Joe

Nov 27, 2023 at 9:10 PM
Avatar
JERRY ULLOA
  • MEMBER
  • 36 POSTS
It said it is fuel pump relay in one of the diagrams on this site it's the only black plastic relay the other 3 are metal relay.
Nov 27, 2023 at 9:23 PM
Advertisement
Avatar
JACOBANDNICKOLAS
  • CERTIFIED EXPERT
  • 110,175 POSTS
Hi,

I attached a pic below showing the location. Let me know if that is what you are referring to.

Also, I have the same vehicle. LOL I ordered it in 1987. I wanted a convertible. It now has 9,000 miles on it. LOL

Let me know.

Joe

See pic below.
Nov 27, 2023 at 9:35 PM
Avatar
JERRY ULLOA
  • MEMBER
  • 36 POSTS
Yes.
Nov 27, 2023 at 9:57 PM
Avatar
JERRY ULLOA
  • MEMBER
  • 36 POSTS
Yes, that's the relay I changed.
Nov 28, 2023 at 12:08 PM
Avatar
JERRY ULLOA
  • MEMBER
  • 36 POSTS
Oh yeah, other thing when the key is the off position the RPM needle goes up to 4,000 then switch the key to the on position goes down to 1,000 car not running.
Nov 28, 2023 at 12:49 PM
Avatar
JERRY ULLOA
  • MEMBER
  • 36 POSTS
If the ECM is providing a ground, how do I fix that?
Nov 28, 2023 at 3:12 PM
Avatar
JACOBANDNICKOLAS
  • CERTIFIED EXPERT
  • 110,175 POSTS
Hi,

If the ECM isn't providing a ground path, check to make sure it is grounded where it mounts. If it has a good ground, chances are it is faulty.

The tachometer is interesting. It sounds like there is a short at the relay allowing power to back feed to the coil. Were the wires and connector in good condition at the relay?

Joe
Nov 28, 2023 at 8:33 PM
Avatar
JERRY ULLOA
  • MEMBER
  • 36 POSTS
Are you talking about the ASD relay that is shorting out? There's another plug that the one wire comes on when I put the test light on it but nothing is hooked up to it is that a diagnostic port.
Nov 28, 2023 at 11:20 PM
Avatar
JACOBANDNICKOLAS
  • CERTIFIED EXPERT
  • 110,175 POSTS
Hi,

Is it possible for you to take a pic of the connector you are referring to and upload it for me to see it?

Also, try to see if there are diagnostic codes. Here is a link that explains how to retrieve them. You don't need any tools.

https://www.2carpros.com/articles/retrieve-trouble-codes-for-chrysler-dodge-plymouth-odb1-1995-and-earlier-car-mini-van-and-light-trucks

As far as a test connector, there should be one near the ASD. See pic below.

Let me know.

Joe

See pic below.
Nov 29, 2023 at 8:22 PM
Avatar
JERRY ULLOA
  • MEMBER
  • 36 POSTS
So, I did the diagnostic on my car and came up two codes 12 and 42.
Nov 30, 2023 at 4:06 PM
Avatar
JACOBANDNICKOLAS
  • CERTIFIED EXPERT
  • 110,175 POSTS
Hi,

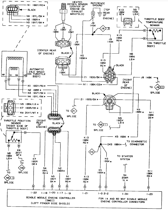
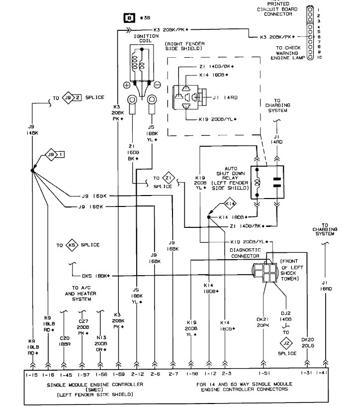
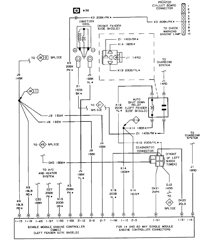
Okay, the two are tied together. Code 12 is related to the single module engine controller (SMEC) and the 42 is related to the automatic shutdown (ASD). (see pics 1 and 2 below).

What I need you to do is remove the 60-way engine controller connector, check pin 41 for power, and check if pin 58 provides a ground path when the key is turned on.

Pics 3 and 4 show the pin legend and the connector pinout. I highlighted the pins that need to be checked. Also, make sure they are not damaged, corroded, or bent.

Let me know.

Joe

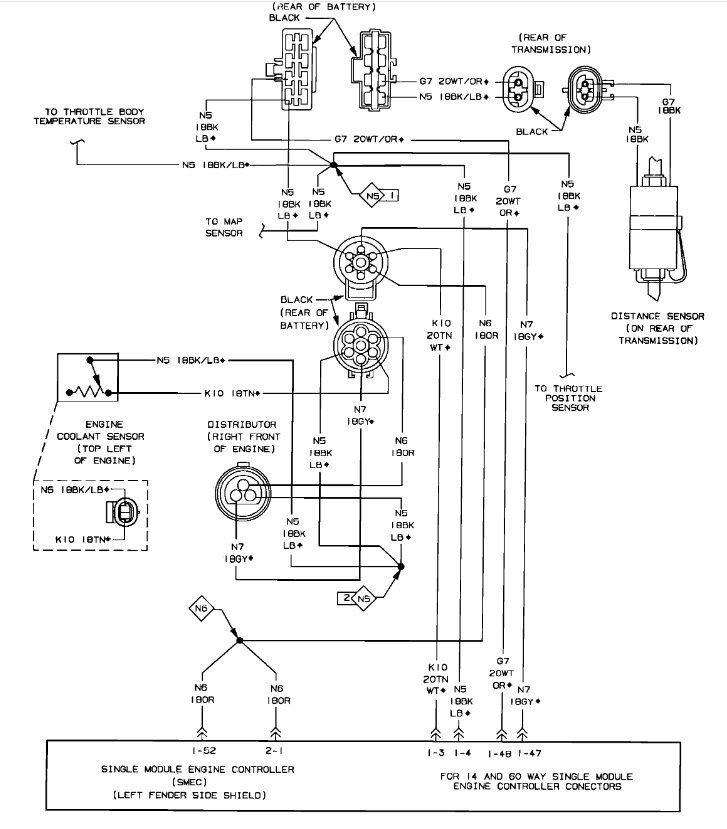
See pics below. Note: The SMEC is behind the battery and has an air cleaner duct connected to it.
Nov 30, 2023 at 7:11 PM
Avatar
JERRY ULLOA
  • MEMBER
  • 36 POSTS
So, I tested the pins and there's power in 41but pin 58 comes on when I ground it with test light.
Dec 3, 2023 at 3:52 PM
Avatar
JERRY ULLOA
  • MEMBER
  • 36 POSTS
Is that a bad computer box?
Dec 3, 2023 at 3:53 PM
Avatar
JACOBANDNICKOLAS
  • CERTIFIED EXPERT
  • 110,175 POSTS
Hi,

When you checked pin 58, did you have the alligator clip connected to the battery positive and then probe pin 58? That pin should supply a ground path, so if it does and we still have a no-start, chances are it is something different because it sounds like the module is doing what it should. Confirm that for me so I know which direction to go next.

Let me know.

joe
Dec 3, 2023 at 9:50 PM
Avatar
JERRY ULLOA
  • MEMBER
  • 36 POSTS
Okay, yes, when I touch pin 58 and pos it does turn the fuel pump on.
Dec 3, 2023 at 10:46 PM
Avatar
JERRY ULLOA
  • MEMBER
  • 36 POSTS
Ok yes when I touch pin 58 and pos it does turn the fuel pump on
Dec 3, 2023 at 10:47 PM
Avatar
JACOBANDNICKOLAS
  • CERTIFIED EXPERT
  • 110,175 POSTS
I need you to check pin 58 with the relay removed to determine if a ground path is being provided by the module or if you are just getting a ground path because the relay is then sending power to the pump.

If I recall, the relay is new, correct? If that is the case and the pump turns on only when you send power to pin 58 with the relay removed, the module sounds like it has failed internally.

Let me know.

Joe
Dec 4, 2023 at 6:51 PM
Avatar
JERRY ULLOA
  • MEMBER
  • 36 POSTS
Okay, so, I unplugged the relay put the alligator clip on the pos side of the battery and key on probed pin 58 nothing happens, then put the relay back on then probed pin 58 fuel pump comes on but no start.
Dec 14, 2023 at 1:33 PM
Avatar
JERRY ULLOA
  • MEMBER
  • 36 POSTS
Ok so I unplugged the relay put the alagator clip on the pos side of the battery and key on probed pin 58 nothing happens then put the relay back on then probed pin 58 fuel pump comes on but no start
Dec 14, 2023 at 1:45 PM
Avatar
JACOBANDNICKOLAS
  • CERTIFIED EXPERT
  • 110,175 POSTS
It sounds like the ECM isn't providing the ground path you need to complete the circuit. When you reinstall the relay and apply power, it is actuating the relay and sending power.

I suspect the ECM is faulty. You should get a ground when the key is first turned on to prime the pump. If that isn't present, then either the ECM is faulty, or the wiring is open.

Joe
Dec 14, 2023 at 8:26 PM
Avatar
JERRY ULLOA
  • MEMBER
  • 36 POSTS
It does when I put the alligator clip on the negative post.
Dec 15, 2023 at 5:21 AM
Avatar
JACOBANDNICKOLAS
  • CERTIFIED EXPERT
  • 110,175 POSTS
Hi,

That makes sense. When you connect to the negative post, you are providing the ground path that isn't being provided by the ECM.

Let me know.

Joe
Dec 15, 2023 at 3:42 PM
Avatar
JERRY ULLOA
  • MEMBER
  • 36 POSTS
Yes, that's right so just changed the p/u coil that's in the distributor so that leaves the ECM.
Dec 15, 2023 at 4:46 PM
Avatar
JACOBANDNICKOLAS
  • CERTIFIED EXPERT
  • 110,175 POSTS
Hi Jerry, I can't guarantee it, but that sounds like where the problem is coming from. Keep in mind, the wire between the relay and the ECM could be open. The only way to check that is to check if there is continuity between the relay and the ECM. If you want to check that, I would have the ECM disconnected as well as the battery. That way there would be no interference.

Let me know what I can do to help.

Joe
Dec 15, 2023 at 11:05 PM
Avatar
JERRY ULLOA
  • MEMBER
  • 36 POSTS
So, I checked for continuity between the (b/w) and (b/y) wires and there is continuity, so it is the ECM.
Dec 16, 2023 at 10:47 AM
Avatar
JACOBANDNICKOLAS
  • CERTIFIED EXPERT
  • 110,175 POSTS
Hi,

That makes sense. If the wiring is good, that is the likely cause. Is it the original ECM? Also, they are cooled via the air intake so make sure if you replace it, that it is properly together.

Let me know.

Joe
Dec 17, 2023 at 6:13 PM
Avatar
JERRY ULLOA
  • MEMBER
  • 36 POSTS
So, my new ECM just arrive is there anything I need to do before I install it?
Dec 27, 2023 at 4:35 PM
Avatar
JACOBANDNICKOLAS
  • CERTIFIED EXPERT
  • 110,175 POSTS
Jerry,

If it is a plug and play, already set up, you should be able to just install it. Did you find a new, old stock one or a remanufactured one online?

Joe
Dec 27, 2023 at 9:21 PM
Avatar
JERRY ULLOA
  • MEMBER
  • 36 POSTS
New manufactured one online this is the second ECM cause the first one defective housing wasn't sealed so sent it back and just got the other one last night.
Jan 14, 2024 at 9:47 AM
Avatar
JACOBANDNICKOLAS
  • CERTIFIED EXPERT
  • 110,175 POSTS
Hi,

Did it resolve the issue?

Joe
Jan 14, 2024 at 7:50 PM
Avatar
JERRY ULLOA
  • MEMBER
  • 36 POSTS
So, I got my third ECM. The first two were from this online part store and the third one is from O'Reilly's. The problem is the 14-pin plug has two notches but does not line up with ECM lines. Would it be okay to shave the tab on the plug so it could plug together?
Jan 20, 2024 at 11:19 AM
Avatar
JACOBANDNICKOLAS
  • CERTIFIED EXPERT
  • 110,175 POSTS
Jerry,

Wow, that is a tough one to answer. I'm not sure why they are different. What have they told you? Have all three been the same?

Let me know.

Joe
Jan 20, 2024 at 8:32 PM
Avatar
JERRY ULLOA
  • MEMBER
  • 36 POSTS
So, I returned the third one back to O'Reilly's and got the right one today put it in same thing won't start. help me please.
Jan 23, 2024 at 4:54 PM
Avatar
STRAILER
  • CERTIFIED EXPERT
  • 53,854 POSTS
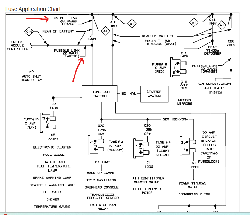
Let's go back to basics, please turn the ignition switch on and check all of the fuses, also while the switch is on check the positive side of the coil for power.

This guide can help:

https://www.2carpros.com/articles/how-to-check-a-car-fuse

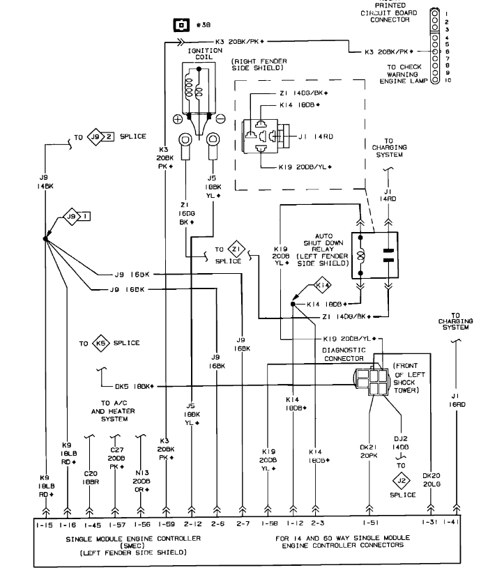
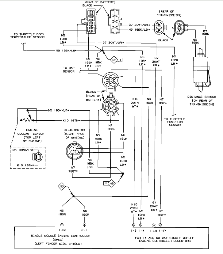
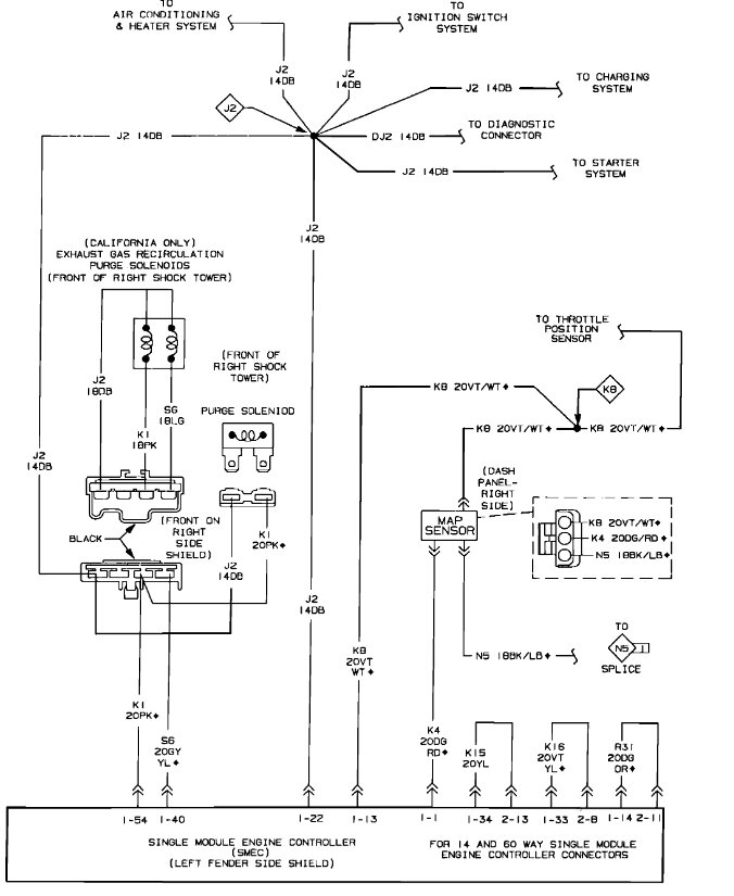
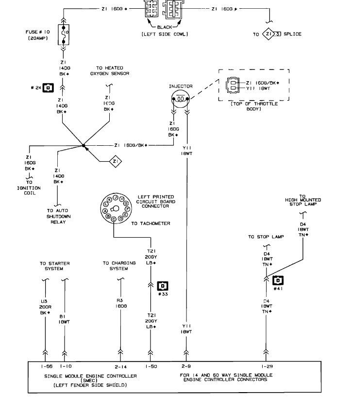
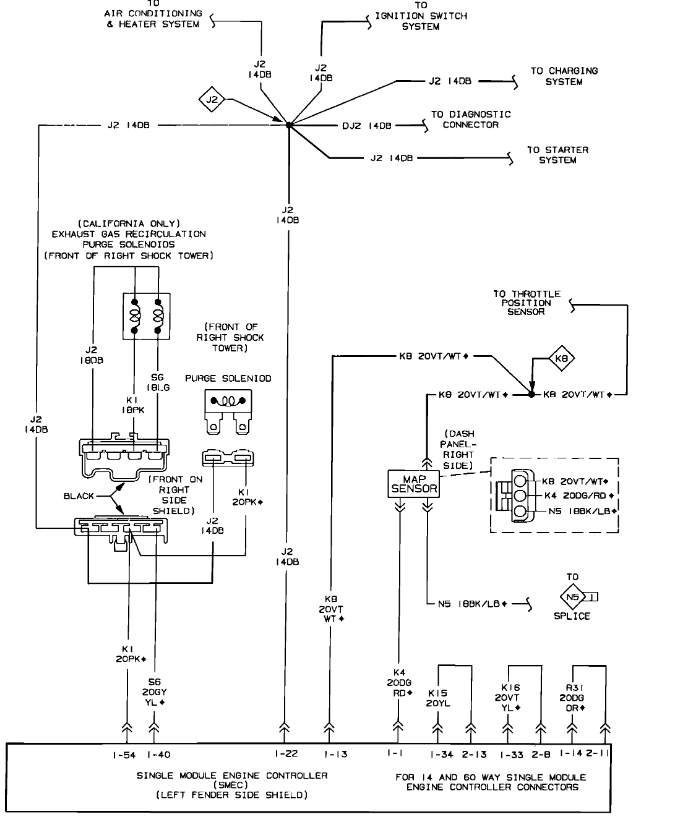
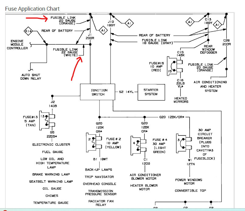
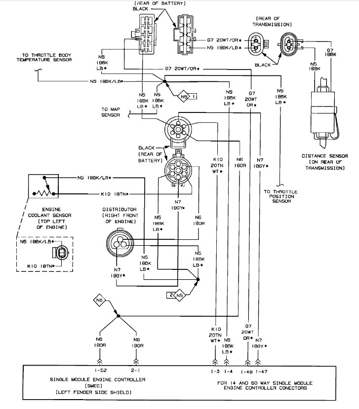
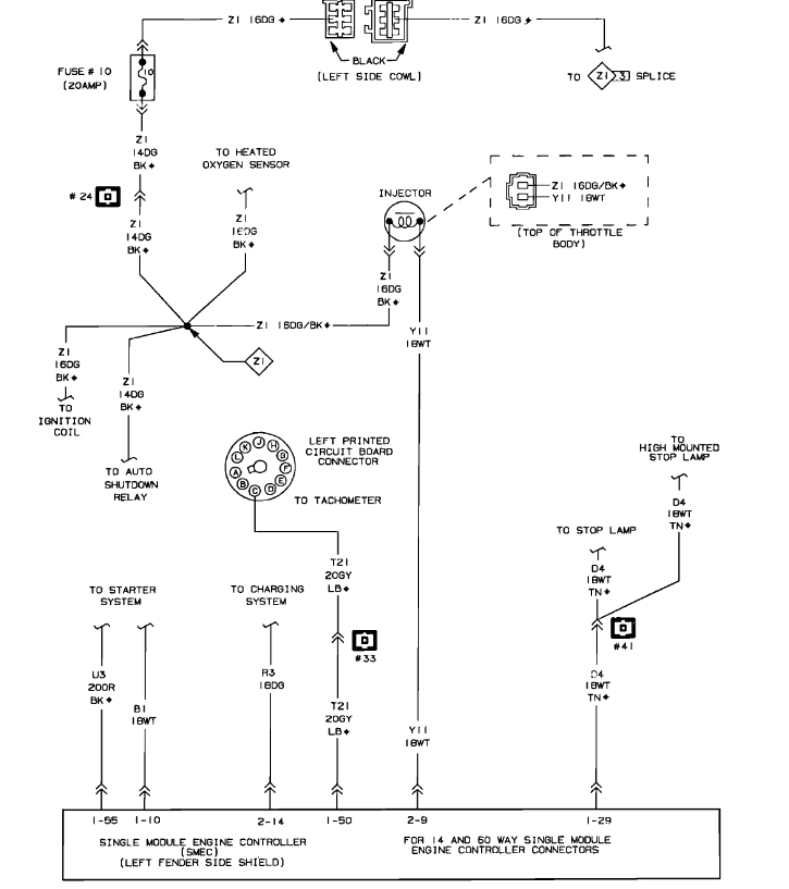
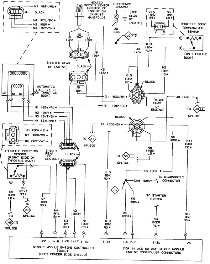
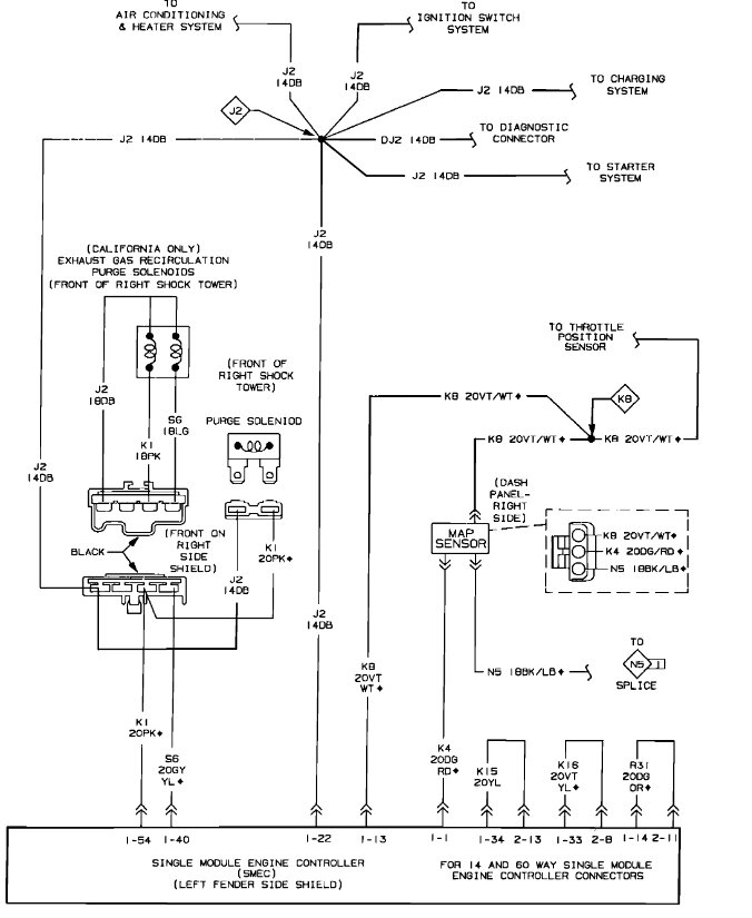
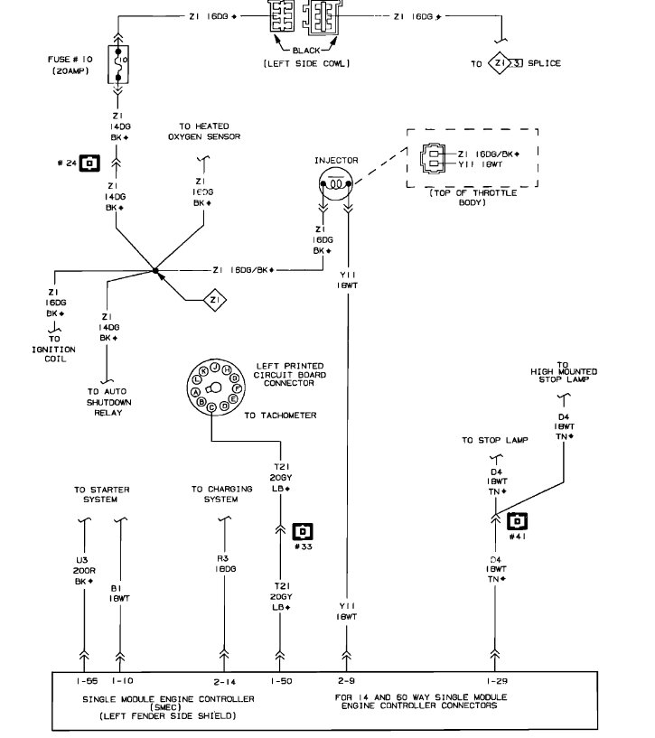
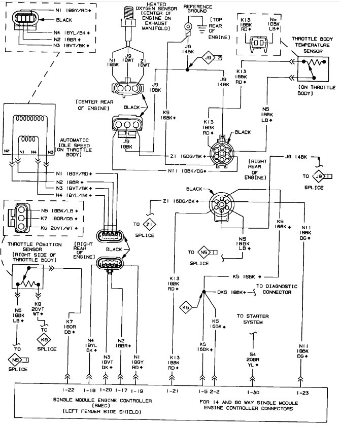
Here are the engine and computer wiring diagrams so we can be on the same page and be able to see how the system works. Check out the images (below). Please upload pictures or videos in your response to the problem so we can see what's going on.


Jan 24, 2024 at 10:00 AM
Avatar
JERRY ULLOA
  • MEMBER
  • 36 POSTS
Okay, so, now I got code 42 & 45 when I first got codes it was 12 , and 42.
Jan 27, 2024 at 2:17 PM
Avatar
STRAILER
  • CERTIFIED EXPERT
  • 53,854 POSTS
Code 42 - Auto Shutdown Relay Control Circuit: This code indicates a problem in the auto shutdown (ASD) relay circuit.

Code 45 - Turbo Boost Limit Exceeded (Chrysler vehicles with turbocharged engines)

Did you check the fuses and swap out the ASD relay?
Jan 28, 2024 at 11:03 AM
Avatar
JERRY ULLOA
  • MEMBER
  • 36 POSTS
That was the first thing I changed is the ASD relay.
Jan 28, 2024 at 1:47 PM
Avatar
JERRY ULLOA
  • MEMBER
  • 36 POSTS
Which fuse do I need to check?
Jan 28, 2024 at 1:48 PM
Avatar
STRAILER
  • CERTIFIED EXPERT
  • 53,854 POSTS
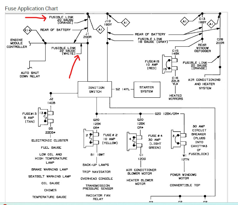
There are fusible links near the battery, pull on them to see if they are connected. These are wires that burn up inside, you will need to replace them. Check out the images (below). Let us know how it goes.
Jan 29, 2024 at 10:06 AM