Sep 29, 2022 at 3:52 PM
Coolant temperature sensor?
1993 CHEVROLET CORSICA
Advertisement
Also, when I put it into drive, it shifts really hard. But doesn’t do it when I put it in reverse or neutral.
How high is the idle (rpm) when sitting in Park?
Sep 30, 2022 at 8:21 AM
Advertisement
This car doesn’t have an rpm gauge. Is there another way to tell?
Sep 30, 2022 at 9:44 AM
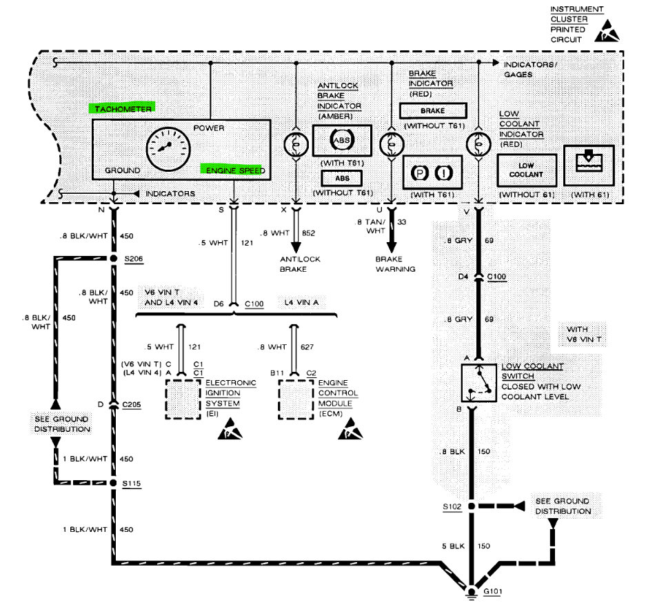
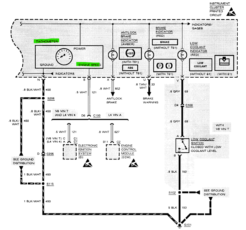
You don't have a Tachometer like this? This is from the wiring diagrams of your car. Does the car seem like the engine is idling higher than maybe it used to? There can be a number of things that cause that type of effect. When you have your foot on the brake pedal and shift it into Drive, all the energy from the engine is now applied to the transmission, to the axles, and then to the wheels being held by the brakes. If there's a high idle this can cause it to be harsh. If it's not a high idle it can be something in the transmission that has too much play due to wear. But not being at the vehicle it's difficult to say exactly what it is. You mentioned the engine mounts, which can cause a thump type of noise when putting it into gear due to the load being transferred to the rest of the vehicle. You can also try jacking up the front or rear of the vehicle one side at a time, using a jack stand after the tire is off the ground for safety and put a bar under the tire from the side and try pulling up on the tire to see if there are any loose components in the suspension or steering systems. Check the front axles for any play in the cv joints (diagram 2) while that side is up on the jack stand. The force from the engine is transmitted through the transmission, through the differential to the axles then to the brakes. So, any play or movement in these areas will cause noise when shifting into gear. A bad axle cv joint will also make noise when turning a corner and can cause vibrations at higher speeds, the 3rd diagram is some axle troubleshooting. But there are quite a few possibilities on a vehicle this age
https://www.2carpros.com/articles/jack-up-and-lift-your-car-safely
https://www.2carpros.com/articles/symptoms-of-a-bad-cv-axle-joint
https://www.2carpros.com/articles/jack-up-and-lift-your-car-safely
https://www.2carpros.com/articles/symptoms-of-a-bad-cv-axle-joint
Sep 30, 2022 at 10:18 AM
My car only has a speedometer, temperature gauge, and fuel tank gauge. It only idles higher the first couple minutes of running then seems to idle normal. I haven’t had time to jack it up to check the CV joints yet.
Oct 1, 2022 at 5:11 AM
I don’t think it’s the CV joints due not having any of the symptoms that link you sent talks about.
Oct 1, 2022 at 5:18 AM
Well, I gave you that sheet because it's better than the alternative of the transmission line pressure being too high when in Park. Line pressure varies depending on the number of inputs. But when the pumps and pressure servos get old the pressure can stay too high or too low. I'll post some information on what exactly happens so it's easier to understand. Wear on the clutch packs can cause the same effect, when the discs in the pack wear and are thinner there will be a harsh engagement. And unfortunately to replace any clutch packs the transmission has to come apart. The only test you can do is to check the line pressure and pressure control with a mechanical gauge hooked up to the transmission. A vehicle this old will not communicate with information with a scan tool.
Oct 1, 2022 at 9:36 AM
I’m trying to change the top motor mount on my 93 Corsica, but I can’t find any videos for my car.
Nov 1, 2022 at 6:51 AM
Can you take a picture of the one you are trying to replace? Most of the time when I need to remove and engine mount for whatever reason and I don't have an engine support kit with me to hold the engine from up above, I will put a wooden block and a jack under the oil pan, just to support the engine while the mount is removed. But you have to be careful not to put too much pressure on the oil pan, you don't want to dent or crush the pan.
Is it one of these mounts in the diagram below? This is the rear mount assembly (first diagram) and the front mounts (second diagram). Sorry the diagrams are so old, that's what they have listed.
Is it one of these mounts in the diagram below? This is the rear mount assembly (first diagram) and the front mounts (second diagram). Sorry the diagrams are so old, that's what they have listed.
Nov 1, 2022 at 10:26 AM
It’s to tell, I think it’s the rear mount but I will take a picture of it when I get back home.
Nov 1, 2022 at 12:15 PM
It’s hard to tell*
Nov 1, 2022 at 12:16 PM
It’s the mount on the left side of the engine right at the top.
Nov 1, 2022 at 12:19 PM
Those 2 pictures and set of instructions are the only ones I'm finding, its due to the age of the vehicle, can you take a picture of the one you are trying to replace? I'm doing an online search, I found a set like this, it looks like all the engine mounts in one kit.
Nov 2, 2022 at 11:28 AM









