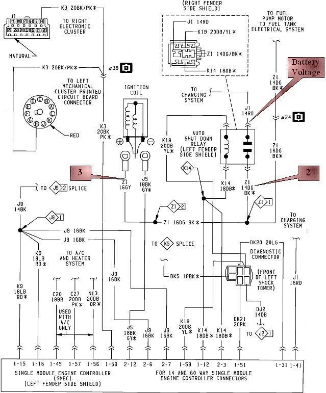
The first problem is the terminology is confusing. The automatic shutdown relay is so named because it is involved when there is a crash that ruptures a fuel line. If the electric fuel pump were to continue running, it would dump raw fuel onto the ground creating a major fire hazard. Instead, when the line is broken, there is no fuel pressure. With no fuel pressure, the engine stalls. When it stalls, there are no signal pulses from the Hall Effect switch in the distributor. With no signal pulses, the Engine Computer turns the ASD relay off. That kills the 12 volts to the fuel pump or fuel pump relay, (depending on car model and year), along with the ignition coil, injector(s), etc. That removes the fire hazard.
Under normal operation, the computer turns the ASD relay on for one second when you turn the ignition switch on. That will run the fuel pump just long enough to get the fuel pressure up for starting in case it bled down over days or weeks. You will usually hear the hum of the pump for that one second, then it must stop. That means if you jump out and check at the ignition coil, any injector, or any other place that gets 12 volts from the ASD relay, you're going to find 0 volts.
The computer has to know the engine is rotating, then it will turn the ASD relay on again to power up the ignition coil, fuel pump, and injectors. The distributor signal you're asking about is usually called the "distributor reference signal". That is the pulsing signal that comes from the Hall Effect switch as the distributor shaft is rotating.
When you have a scanner, one of the hundreds of things it will show is "ASD Request" "On" or "Off". You should see that switch to "On" during cranking. If it does not, you won't have spark, injector pulses, or fuel pump. There is likely to be residual fuel pressure, and that can be misleading. That pressure is there because the fuel pump still gets turned on for that initial one second.
When you don't have a scanner, you can tell if the ASD relay is turning on by monitoring the voltage at the positive terminal on the ignition coil. On newer models with an injector for each cylinder, you can measure at any one of them. All these places will have the same color wire, usually dark green / orange. On your car I believe that is dark green / black.
A test light works best for this because most digital voltmeters don't respond fast enough. Connect it in such a way that you don't have to hold onto it, unless you're working with a helper. You'll want to be able to see it from inside the car too. That light will turn on for one second when you turn on the ignition switch. If it does, the ASD relay and the circuit it switches are okay, meaning there's 12 volts on one contact and it switches onto the second contact feeding the ignition coil and injectors. A bright light also shows nothing is shorted on that circuit.
Next, the test light should turn back on when you start cranking the engine. If it does, but the engine doesn't start, you have a spark-only problem, a fuel supply-only problem, or a compression / valve timing-only problem, meaning a jumped timing belt. All those systems are being powered up through the ASD relay, so they're supposed to be working.
If the test light does not turn on again during cranking, you will have no spark, no fuel pump, and no injector pulses. You know there will not be three separate problems at once, so do not waste your valuable time trying to diagnose each one of those systems. A lot of people get lost here. Most find the missing spark and get hung up in that system, then get stuck.
When the ASD relay does not turn on during cranking, it is always related to the Hall Effect pickup assembly. That in itself has an extremely high failure rate, but it's fairly easy to replace. A lot of people used to carry spares in the glove box. There could be wiring or connector terminal problems too, but those are less common. Least common is a defective computer. Also consider the distributor shaft is turned by an intermediate shaft that is turned by the timing belt. The 2.2L and 2.5L engines are not "interference" engines, so the valves will not be damaged if the timing belt breaks, but if it does, the distributor shaft won't be rotating either, so there will be no distributor reference pulses, and the ASD relay won't turn on during cranking. You'll hear the engine crank too fast or unevenly if the belt is broken.
As for the scanners, when I started at the dealership in 1989, their scanner was the "DRB2". That was "Diagnostic Readout Box, version 2". You can find these on eBay, often for less than $100.00 but they need different plug-in cartridges for different years and car models. Look for a 1994 Supercartridge with a yellow label. That matches the color of the service manuals for that year. These Supercartridges combined almost all of the years and car models into that one cartridge, so you no longer needed to keep track of all the other older ones. I don't think there was a new cartridge for 1995, but these scanners were meant to be used for that year too with the '94 cartridge. If there is a newer cartridge, it would have a light green label.
Because I had to share our DRB2 with 10 other mechanics, I bought my own scanner for use in the shop and on the many trade-ins I worked on. I bought a "Monitor 4000". It was made by the same company that made the DRB2 for Chrysler, and it looked very similar, but the cartridges were different. This one uses a single cartridge that covers all Chrysler, GM, and Ford models through the latest year. These aftermarket scanners never do quite as much as the car manufacturer's scanners do, but they work on more car brands. Both the DRB2 and the Monitor 4000 are good choices for your car. Both also have additional dedicated cartridges available for anti-lock brakes, and possibly other systems. An additional benefit with the DRB2 is you can find diagnostic manuals that show which connector terminals to probe, and which tests to perform for numerous symptoms and fault codes.
If you want to really step up, look for a Chrysler DRB3. I have one of these for all of my vehicles except a truck that is too new. You have to be aware though of some model changes with these. The first ones were required on '96 models, and with occasional updates, they worked on every model through 2003 and a few Jeep models through 2008. 2004 was the first year they did not work on the Dakota / Durango. The newer version only worked on all '98 and newer models, but the huge advantage is both versions will work on every Chrysler product starting with the first 1983 models, with an extra plug-in card. At first they came out with a card to use with 1983 - 1993 models, then another one for 1994 and newer models. You only need those cards when working on older vehicles. The additional advantage to the newest yellow "Supercard" is it gives the scanner the capability to read diagnostic fault codes and do other emissions-related stuff on every brand of vehicle sold in the U.S., starting with '96 models. For that reason, a lot of independent shops bought these. They're still pretty desirable, but you will find shops trying to sell theirs to buy something newer. The scanner itself works on OBD2 vehicles, meaning "on-board diagnostics, version 2". That is '96 and newer models. Those use second oxygen sensors after the catalytic converters, and over 2,000 three-digit fault codes. The extra plug-in cards lets it work on the '95 and older OBD1 vehicles which were relatively basic. The DRB3 will not work on CAN-buss vehicles, which use an entirely different computer language and system. That's why they became obsolete after 2008.
The DRB3 has to be used with the correct cables too. There's one for all '96 and newer models, another one for Chrysler '95 and older, and another one for '95 and older Chrysler transmission / air bag / anti-lock brakes. I forgot to mention too there is that second transmission / ABS cable needed with the DRB2 if you want to work on those systems.
There's other specialty cards needed for some applications with the DRB3. I have one for the Crossfire, one for the Sprinter van, and one for the Stratus / Cirrus. I don't know why they made a card for the Stratus / Cirrus. I've never had to use it yet. The DRB3 used to cost just over $6200.00, but I got mine for a lot less through the dealer I used to work for. I sold three of them on eBay to pay for the one I kept. Today you can find them for less than $2000.00 but you want to find ones with as many additional cables and cards as you might need.
I still use my DRB3 quite often. These were updated periodically through the dealership over their satellite link. My dealer did mine for free a couple of times, then I had it done by former students working at those dealerships. Those are not supported by Chrysler any more, so look for a scanner that is listed as having been updated as far as possible. It will work just fine without those updates, but it may not do everything possible on the latest models.
For my 2014 truck, I bought a Snapon Solus Edge from eBay. You have to be careful with these because they require annual updates that are very expensive, and you can't skip any years. For that reason, these lose their value very quickly, which means for what you need, you can find them for as little as $500.00 to $800.00. These cost around $3900.00 new which is very reasonable, then they soak you $800.00 for each update. If you find one of these that is only updated to 2014, for example, for a shop to use it on the latest models, they would have to buy the 2015 update before they could buy the 2016 update, then they could buy the 2017 update, and then the 2018 update. We're in 2019 now and that latest update will be coming out soon. Five annual updates would cost more than buying a new scanner. Some shops just let theirs get out-of-date, then sell it to buy the latest version, so you'll find a lot of these on eBay. Be aware I do see a lot of these listed as "for parts or not working". I bought mine with the last 2018 update for $1800.00. Now I'm watching for good deals on adapter plugs and cables so it will work on older models. Those are expensive too, as is everything from Snapon. They also make you pay extra for European imports and for Asian import coverage, so it's a plus if you find one of these that include all those brands already. The same adapters are used for older cars that are used with the older "red brick" MT2500 you mentioned. That scanner requires numerous plug-in cartridges for different car models and years, and it is no longer supported by Snapon. The MT2500 will work okay for your car, but for the money, I'd rather put it toward the Solus Edge that will be around for a while, or look for a DRB2 or DRB3 if the model year limitations aren't an issue.
Feb 10, 2019 at 7:06 PM