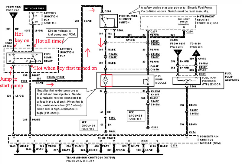
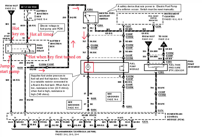
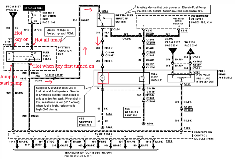
Sometimes my fuel pump does not engage when I turn the key. When it does it starts fine and never stalls or runs rough. There are no trouble codes. I have already checked the relay. What could be causing it to work sporadically.
Feb 23, 2010 at 10:27 AM


