Cranks but no spark

1997 FORD PROBE
125,000 MILES • 2.5L • 6 CYL • 2WD • MANUAL
Avatar
KEVIN DEBELLEFEUILLE
  • MEMBER
  • 29 POSTS
My car was running fine, and then as I was pulling out of my driveway it started to run really rough, so I turned around and went back home. After turning it off it wouldn't start again. The engine would crank, but it wouldn't turn over. I pulled a spark plug and had a friend turn the key, and saw that there wasn't any spark. I tested for power at the coil and found that there was a full 12v at the coil. I also popped off the oil cap and can see the cam shaft spinning when the engine is cranking so the timing belt is fine.

I'm not quite sure what I should check next. Any help you can provide would be greatly appreciated.

Thanks,
Kevin
Sep 7, 2019 at 7:30 PM
Advertisement
Avatar
JIS001
  • CERTIFIED EXPERT
  • 3,412 POSTS
Hello and welcome to 2CarPros. If you have power to the coil then it appears you will need a new distributor. Here is information on the distributor:

OPERATION
 The ignition control module receives the signal from the Power-train Control Module (PCM) to fire the coil. It is part of the distributor and is not serviced separately.

CONFIGURATION
 The Ignition Diagnostic Monitor (IDM) is a function of the ignition control module. The ignition control module sends information on system failures to the PCM, which stores the information for diagnostic self test. The IDM signal is also used to drive the tachometer.

DESCRIPTION
 The ignition coil steps up the voltage to fire the spark plugs. It is part of the distributor assembly and is not serviced separately.
Sep 8, 2019 at 1:22 AM
Avatar
KEVIN DEBELLEFEUILLE
  • MEMBER
  • 29 POSTS
Hi,

Thanks for responding to my question. Are you sure it has to be the distributor? The reason I ask is that I replaced the distributor about 5 months ago, so it's practically brand new. Plus, it's a rather expensive part, so I want to be sure before ordering another one.

Thanks again,
Kevin
Sep 8, 2019 at 8:18 AM
Advertisement
Avatar
JIS001
  • CERTIFIED EXPERT
  • 3,412 POSTS
Where did you buy the distributor from? If it has only been 5 months you should still have a warranty? But before you order another one have you scanned the computer for trouble codes? If you have codes post them on here. Here is a guide on code retrieval:

https://www.2carpros.com/articles/checking-a-service-engine-soon-or-check-engine-light-on-or-flashing

Also check your primary and secondary resistance value. Attaching image below.
Primary
Coil TerminalsResistancePos (+) to Neg (-)0.58-0.86 ohms
Secondary
Coil TerminalsResistancePos (+) to High Voltage1.15-18.5 K ohms

Also check to see if the injectors are pulsing?
Here is a guide to check them.

https://www.2carpros.com/articles/how-to-test-a-fuel-injector

Also since you verified power to the connector, check your grounds as well at pins #1 and #5. Check continuity from that pin to body ground. A good wire should measure under 1 ohm.

Sep 8, 2019 at 2:43 PM
Avatar
KEVIN DEBELLEFEUILLE
  • MEMBER
  • 29 POSTS
Hi,

Thanks for getting back to me so quickly.

Where did you buy the distributor from?

I ordered it from RockAuto. I checked, and yes it's still under warranty so I can get a replacement at no cost (other than the cost of shipping the defective part back)

Have you scanned the computer for trouble codes?

Yes, I have an OBD2 reader, but it didn't display any fault codes.

Also check your primary and secondary resistance value.
Primary Coil TerminalsResistancePos (+) to Neg (-)0.58-0.86 ohms
Secondary Coil TerminalsResistancePos (+) to High Voltage1.15-18.5 K ohms

I'm not that familiar with using a voltage meter so I've attached a picture of my meter. You'll see that there are 5 different options in the Ohm section and depending on which setting I choose I get a different reading for each. Are you able to tell me which setting I should be on for each of the 2 readings you wanted me to take? Also, the readings don't appear to static. They seem to always be changing. Is this to be expected?

Also check to see if the injectors are pulsing?

I haven't gotten to this yet, but I do know that when I try cranking the engine fuel is getting to the cylinders as the plugs are wet after pulling them.

Also since you verified power to the connector, check your grounds as well at pins #1 and #5. Check continuity from that pin to body ground. A good wire should measure under 1 ohm.

Once again, I'm not 100% certain I've done this right on my meter. I've assumed that the continuity setting on my meter is at the bottom on the right side of center. The reading I got for both pin 1 and 5 was 1200. Does that make any sense to you?

Also, when I confirmed power to the coil I checked for power on the 3 pin connector, not this 6 pin connector. Does that mean I should check for power on pin 6 of the 6 pin connector?

Thanks for all your help so far.

Kevin
Sep 8, 2019 at 8:15 PM
Avatar
JIS001
  • CERTIFIED EXPERT
  • 3,412 POSTS
Check pin #2 on the 6 pin connector. Attached image below and marked the scales you need to set it up for your checks. As for the ground readings can you upload a picture to see how you took the measurement?
Sep 8, 2019 at 9:11 PM
Avatar
KEVIN DEBELLEFEUILLE
  • MEMBER
  • 29 POSTS
Hi,

I just wanted to let you know that I'm still here. I'm frustrated because I keep getting inconsistent readings from my multimeter. It was the cheapest one (> $20) at the store, so I'm thinking there must be a problem with it, so I've ordered a better one from Amazon. I did some researching on automotive multimeters and this one got great reviews: https://www.amazon.ca/Etekcity-Multimeter-Auto-Ranging-Continuity-Resistance/dp/B00NWGZ4XC

I'll reply back with the results from the tests you've asked for closer to the end of the week after my new multimeter arrives.

Thanks,
Kevin
Sep 10, 2019 at 6:13 PM
Avatar
JIS001
  • CERTIFIED EXPERT
  • 3,412 POSTS
I added a few images on how to measure the ground circuit. First set your ohm scale to 200 and touch both leads together. You should get a pretty similar reading as the first image. The second image I back probed the ground circuit wire and the other lead I grounded it the valve cover as chassis ground and measured 0.8 ohms. The third image I took that same lead from the valve cover and grounded it to the ground terminal on the battery and got the same reading.

If your lead will reach the ground terminal then that would be even better. I hope the images help simplify your testing.
Sep 10, 2019 at 7:49 PM
Avatar
KEVIN DEBELLEFEUILLE
  • MEMBER
  • 29 POSTS
Okay I'm back... with a new multi-meter, which is working much better for me. Below are the results of the tests you asked me to perform:

Primary Coil Terminals ResistancePos (+) to Neg (-)0.58-0.86 ohms

>>>> My reading - 0.993 K ohms

Secondary Coil TerminalsResistancePos (+) to High Voltage1.15-18.5 K ohms

>>>> My reading - 23.5 K ohms

Both of these results are out of spec.

What has me scratching my head a bit on this is that when the problem first happened I asked a mechanic buddy of mine what he thought the issue was and he said that he was 99% sure it was the coil causing the problem. So I ordered a new coil and replaced the existing one, but it didn't fix the issue. But because I still had the original coil I tested it. The results on the original coil were:

Primary Coil Terminals
>>>> My reading - 0.998 K ohms

Secondary Coil Terminals
>>>> My reading - 15.3 K ohms

So on the original coil the Secondary Coil Terminals are in spec, but the Primary Coil Terminals are out of spec, but almost identical to the result I got from the replacement coil. I just don't know what to make of this.

The results for the tests on the 6 pin connector:

Pin 1 continuity test result - 2.7 ohms
Pin 5 continuity test result - 0.0 ohms
Pin 2 voltage test result - 12.21 v

What are your thoughts? Do you think I should send back the distributor and get a warranty replacement?

Thanks
Kevin
Sep 13, 2019 at 7:44 PM
Avatar
JIS001
  • CERTIFIED EXPERT
  • 3,412 POSTS
Pin #1 seems a bit high and pin #5 you should get some type of reading to it? Can you upload a pic of the readings? Also did you back probe the connector? You may not have gotten a good contact to it to get an accurate reading?

As for the coil it does look out of spec a bit compared to your original coil? So I do not believe it is a coil issue. If the plugs are wet as you stated earlier in your post then double check the ground wires to the distributor. If your second readings are good I am leaning towards a defective distributor. Since you still have warranty I would just order a replacement.
Sep 13, 2019 at 8:56 PM
Avatar
KEVIN DEBELLEFEUILLE
  • MEMBER
  • 29 POSTS
Hi,

I didn't back probe the connector. I just tried pushing the tester probes in the appropriate connector pin holes. So I retested, this time with back probing.

Pin #1 - 2.9 ohms (as shown in the image)
Pin #5 - 0.4 ohms

What could be causing the Pin #1 reading to be a bit high?

Is there a possibility there could be a problem with the crankshaft position sensor?

I'll go ahead and return my distributor and get a warranty replacement.

Kevin

Sep 13, 2019 at 9:55 PM
Avatar
JIS001
  • CERTIFIED EXPERT
  • 3,412 POSTS
Hi and welcome back. Pin #5 looks good. As for pin#1 it still looks a bit high? Let me try to get another expert on this so we can locate ground G106 on pin#1 to see if we have some corrosion there.
Sep 13, 2019 at 11:02 PM
Avatar
BMDOUBLE
  • CERTIFIED EXPERT
  • 1,139 POSTS
The resistance may be a little high, but a dead set way to test this is to load test it. I included a diagram of how to hook it up. You can use an old sealed beam headlight or a horn,window motor,etc. This will verify that the circuit can carry a load without doubt.
Sep 14, 2019 at 7:57 AM
Avatar
KEVIN DEBELLEFEUILLE
  • MEMBER
  • 29 POSTS
Hello BMDOUBLE,

Thanks for helping out with my car issues! I appreciate the help.

Now this may be a really stupid question, but I can't help but wonder why you want me to connect the light to pin #6 when it's pin #1 that we are wanting to test?

Thanks,
Kevin
Sep 14, 2019 at 2:07 PM
Avatar
JIS001
  • CERTIFIED EXPERT
  • 3,412 POSTS
Hello and welcome back. You can do the test to pin#1.
Sep 14, 2019 at 2:45 PM
Avatar
KEVIN DEBELLEFEUILLE
  • MEMBER
  • 29 POSTS
Hi,

So I pulled out one of the headlights and ran your test. Hooking the headlight up to pin #6 didn't do anything, but the light came on fine when connected to pin #1. I also hooked it up to pin #5 which caused the headlight to turn on as well.

I've pulled the distributor and will be sending it back to the manufacturer for a replacement today.

Thanks for all your help so far!
Kevin
Sep 14, 2019 at 2:46 PM
Avatar
JIS001
  • CERTIFIED EXPERT
  • 3,412 POSTS
Okay, that is a good sign. Please keep us posted once the replacement part comes in.
Sep 14, 2019 at 2:51 PM
Avatar
BMDOUBLE
  • CERTIFIED EXPERT
  • 1,139 POSTS
Awesome! keep us posted!
Sep 14, 2019 at 5:37 PM
Avatar
KEVIN DEBELLEFEUILLE
  • MEMBER
  • 29 POSTS
The new distributor arrived. Unfortunately, after installing it the car still wouldn't start. Ugghh!

Where do you think we should go from here?

Thanks,
Kevin
Sep 20, 2019 at 10:59 AM
Avatar
JIS001
  • CERTIFIED EXPERT
  • 3,412 POSTS
Do you still have no spark right now?
Sep 21, 2019 at 12:41 AM
Avatar
KEVIN DEBELLEFEUILLE
  • MEMBER
  • 29 POSTS
Yes, still no spark. Sorry, I should have mentioned that in my previous response.

What should I check next?
Sep 21, 2019 at 12:55 PM
Avatar
JIS001
  • CERTIFIED EXPERT
  • 3,412 POSTS
Does your scanner have live data? If it does can you monitor the RPM when cranking the engine over? When it is cranking you should see something happening. You may see a reading like 300 RPM's as an example. Would you be able to see that data for us? Let us know please.
Sep 21, 2019 at 9:36 PM
Avatar
KEVIN DEBELLEFEUILLE
  • MEMBER
  • 29 POSTS
Yes, I can get live data off my scanner. When cranking RPM's float around 212-218.
Sep 22, 2019 at 2:43 PM
Avatar
JIS001
  • CERTIFIED EXPERT
  • 3,412 POSTS
Okay, reading is good. Indicates the crank sensor is picking up a signal. Check continuity from pin #6 at the distributor which it appears it should be a blue wire with orange stripe..to the engine control module connector pin #21 blue wire with orange stripe. If you have continuity as we talked about earlier in the post about continuity checks, with both connectors unplugged, leave the probe on pin#6 of distributor and the other lead probe the battery ground cable. If you have continuity then the wire is shorted to ground and you would need to see where the wire is shorting out. If no reading is measured then the lead at the ground cable move it to the positive cable. Same thing as the ground test, if you measure continuity of 1 ohm or less then you have a short to power and you would need to trace the wire down to see where it is shorting. Let us know what your readings are.
Sep 23, 2019 at 9:38 PM
Avatar
STRAILER
  • CERTIFIED EXPERT
  • 53,854 POSTS
How is the PCM relay? do you have power at fuse # 10, 2,1 and 8? Here are the engine wiring diagrams to help see how the system works. I would check all power and grounds and if okay replace the PCM. Here is a guide and the engine wiring diagrams below:

https://www.2carpros.com/articles/how-to-check-wiring

and

https://www.2carpros.com/articles/how-to-check-an-electrical-relay-and-wiring-control-circuit

Check out the diagrams (below). Please let us know what you find. We are interested to see what it is.
Sep 24, 2019 at 10:43 AM
Avatar
KEVIN DEBELLEFEUILLE
  • MEMBER
  • 29 POSTS
Wow! Thanks guys. I've got lots to go through here. Give me some time to work through everything and I'll get back with the results.

Cheers
Sep 24, 2019 at 11:03 AM
Avatar
STRAILER
  • CERTIFIED EXPERT
  • 53,854 POSTS
Sounds good, let us know.
Sep 24, 2019 at 11:09 AM
Avatar
KEVIN DEBELLEFEUILLE
  • MEMBER
  • 29 POSTS
I've completed the tests that JIS001 asked for.

Between pin 6 at distributor and pin 21 at PCM I have continuity. With both connectors still unplugged I have no continuity (No reading at all) between both pin 6 at distributor and the negative battery cable, and pin 6 at distributor and the positive battery cable.

Now I'm moving on to Ken's requested tests. Will report back with the results, or additional questions, if need be.

Thanks
Sep 24, 2019 at 5:36 PM
Avatar
KEVIN DEBELLEFEUILLE
  • MEMBER
  • 29 POSTS
Okay, I've got some questions for Ken...

1. I don't seem to have a PCM relay. Or at least I don't have one that is labeled "PCM Relay". I've attached a picture of the inside cover of my engine compartment fuse box showing what's in there. I'm sure it's probably just labeled differently.

2. My fuses aren't labeled numerically so I'm not sure which fuses I'm supposed to be checking. I've attached a picture of the inside cover of the fuse box located inside the car as well, just in case.

When you say, "check all power and grounds" am I correct in assuming you mean check all power and grounds coming out of the PCM, which I can determine based off of those wiring diagrams you attached to your last response?

Thanks
Sep 24, 2019 at 5:46 PM
Avatar
KEVIN DEBELLEFEUILLE
  • MEMBER
  • 29 POSTS
So, I was able to figure out the answer to my question #2. By looking over the wiring diagrams you attached I found out that all of the fuses (#1,2,8,10) that I needed to check for power are in the interior fusebox. And even though I didn't know the exact fuses to be checked, I just checked them all. They all had power.

I still need some help with my questions #1 and 3.

Thanks again
Sep 24, 2019 at 8:56 PM
Avatar
KEVIN DEBELLEFEUILLE
  • MEMBER
  • 29 POSTS
I made the assumption that the answer you were going to give me for my question #3 was Yes, so based on the PCM connector diagram that JIS100 gave me, I went ahead and tested all of the pins labeled as "Power" (pins 1, 11, *17) and all of the pins labeled as "Ground" (pins 27, 31, 32, 33, 34).

Everything checked out fine, except for power pin *17. It had no power. On the PCM connector diagram that JIS100 sent me it says that the "*" stands for manual transmission, which I have, so based on that diagram, that pin should have power. But, on the wiring diagrams Ken sent, it says that only automatic transmission gets power. Or perhaps I'm reading something wrong.

What are your thoughts?
Sep 24, 2019 at 9:12 PM
Avatar
JIS001
  • CERTIFIED EXPERT
  • 3,412 POSTS
Looks like your on the right track here. Pin #17 is good since we established you have power at pin#2 at the distributor. That power is supplied by the PCM on circuit 702. If you were trying to measure power with the PCM unplugged then there would be no power flowing at that wire. All the tests are looking good. We need to narrow this down to a faulty crank position sensor or a faulty PCM? Will gather more information here but I would say replace the crank sensor if the part is not that much. Local parts store like AutoZone or O'Riley have there house brand with lifetime warranty.
Sep 24, 2019 at 10:09 PM
Avatar
KEVIN DEBELLEFEUILLE
  • MEMBER
  • 29 POSTS
Thanks for the clarification on pin 17 on the PCM connector.

A crankshaft position sensor is $110 at my local parts store, so not an insignificant amount. Are there any tests we can run on the sensor right now to determine if it's faulty before spending the money. I actually thought we ruled the crankshaft position sensor out when we were able to get an RPM reading on the OBD2 tester while cranking the engine. I guess that wasn't what the RPM test was for?
Sep 25, 2019 at 11:09 AM
Avatar
JIS001
  • CERTIFIED EXPERT
  • 3,412 POSTS
I am going over some information on pin point test JA of the service manual. I need to see if the RPM is recieved from the cam sensor in the distributor or the crank sensor itself and if it has any other purpose other then misfire monitor and timing adjustment? I will try to get back to you later in the evening.
Sep 25, 2019 at 12:21 PM
Avatar
JIS001
  • CERTIFIED EXPERT
  • 3,412 POSTS
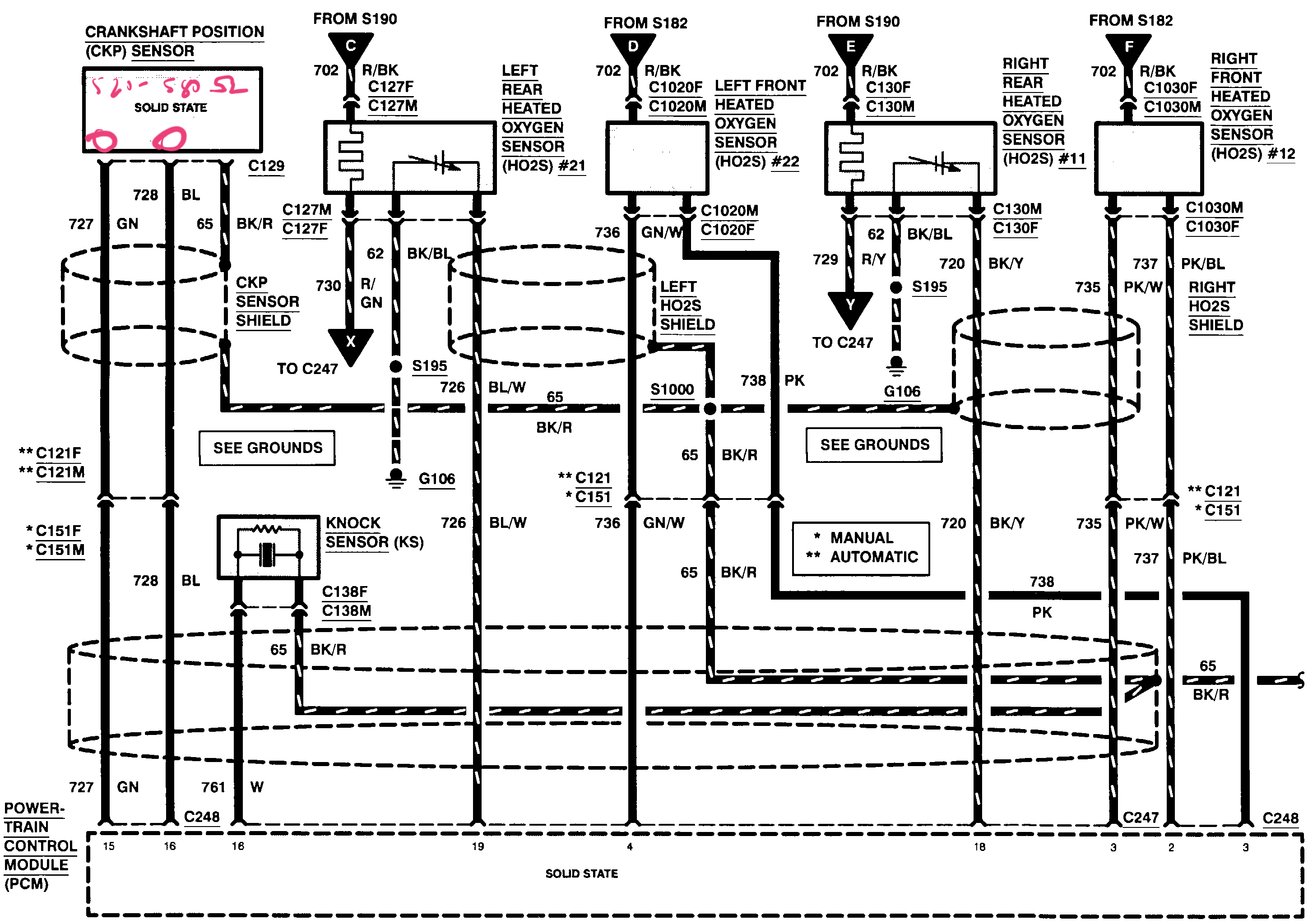
Inspect the crankshaft position sensor harness. It is 3 wires. Look for a green wire and blue wire to identify the 2 pins you need to measure resistance. Once you identified the 2 pins remove the crankshaft position sensor and measure the resistance across the sensor Male pins. You should measure 520-580 ohms. If you are not near this spec then the crankshaft sensor is bad. If it is good then it is looking more like a PCM issue or wire barness issue. Let us know what resistance you measure and upload a picture of the measurement if you can please. If you have any questions on this measurement do not hesitate to ask.
Sep 25, 2019 at 11:31 PM
Avatar
KEVIN DEBELLEFEUILLE
  • MEMBER
  • 29 POSTS
Hi,

I've attached two images. One is the crankshaft position sensor connector that I tested, and the other is the result of the resistance measurement I took between the 2 required pins (blue wire and green wire). Looks like we're smack dab in the middle of the acceptable range.
Sep 26, 2019 at 3:27 PM
Avatar
JIS001
  • CERTIFIED EXPERT
  • 3,412 POSTS
Sorry for the miscommunication. it is the crankshaft position sensor itself on the Male pin side you need to take measurements. Measure the sensor side and post the results please.
Sep 26, 2019 at 4:18 PM
Avatar
KEVIN DEBELLEFEUILLE
  • MEMBER
  • 29 POSTS
I've attached an image of a crankshaft position sensor. Would you be able to mark on the image where I should be taking the readings?
Sep 26, 2019 at 4:43 PM
Avatar
JIS001
  • CERTIFIED EXPERT
  • 3,412 POSTS
Looks like you did measure it correctly. I got worried you had measured at the PCM wire harness side. So yes the measurement looks really good. On the PCM connector side measure the circuit continuity now. Measure the green wire at harness connector to PCM connector #15 and blue wire to PCM connector pin #16.you should measure under 1 ohm.

With the PCM unplugged do the same measurements to the positive and negative cables to check the circuit for short to power and ground. If good measure between the blue and green wire to make sure the 2 wires are not shorted together. If all is good it is starting to look like a PCM issue.
Sep 26, 2019 at 5:15 PM
Avatar
KEVIN DEBELLEFEUILLE
  • MEMBER
  • 29 POSTS
Green wire at harness connector to PCM connector #15 - continuity (0.6 ohms)
Blue wire at harness connector to PCM connector #16 - continuity (1.0 ohms)
No short to power or ground on either
Green wire to Blue wire - I made the assumption that checking for two wires shorted together is the same as checking for continuity. In this case, there was no continuity. Please let me know if I made an incorrect assumption.

Is there anything that I could test that would definitively tell us that it's the PCM that is faulty? Or is it simply a matter of having to rule out everything that it could be, with the PCM being the only possibility left?
Sep 26, 2019 at 7:55 PM
Avatar
JIS001
  • CERTIFIED EXPERT
  • 3,412 POSTS
If you can post a picture as to how you tested the 2 wires just so there is no miscommunication that would be helpful. And yes, all the testing and measuring for shorts and open circuits is to rule out any wiring faults that could be causing the PCM to interpret any wrong signals.
Sep 26, 2019 at 8:41 PM