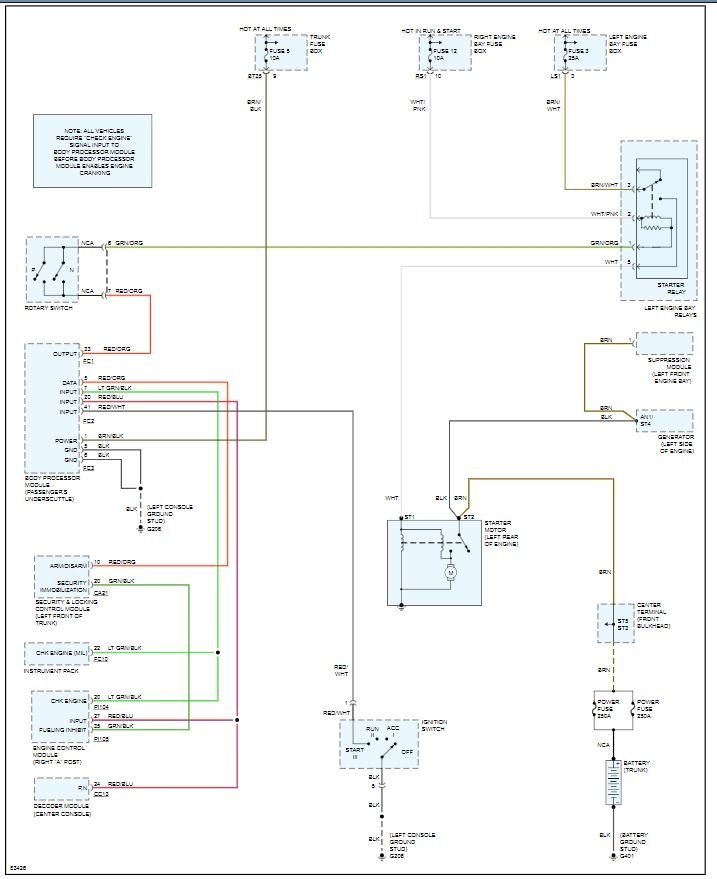
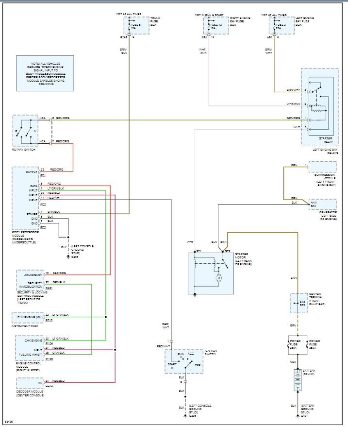
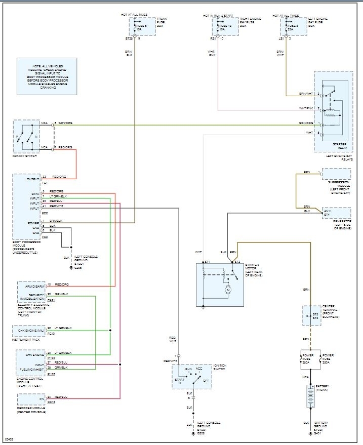
Problem is that when i turn key to crank engine over there is only silence. Check engine light and bulb failure on diagnostic. Stuck in park so i bypassed to Neutral position and engine still would not start. Brake switch is good, all fuses good and checked all relays as well. How can i tell if neutral safety switch is bad? If not bad, how do i adjust? Appreciate your help, thank you.
Jul 29, 2011 at 4:25 AM


