Will not crank over?

2004 FORD ESCAPE
75,000 MILES
Avatar
JUANA ROBLES
  • MEMBER
  • 1 POST
Turn the ignition key and just click won't start.
Dec 18, 2018 at 6:06 AM
Advertisement
Avatar
ASEMASTER6371
  • CERTIFIED EXPERT
  • 52,796 POSTS
Good morning,

Do you mean the starter motor just clicks or the relay is clicking?

https://www.2carpros.com/articles/starter-not-working-repair


I would start by checking the battery for proper voltage.

https://www.2carpros.com/articles/car-battery-load-test

Did you try it in neutral?

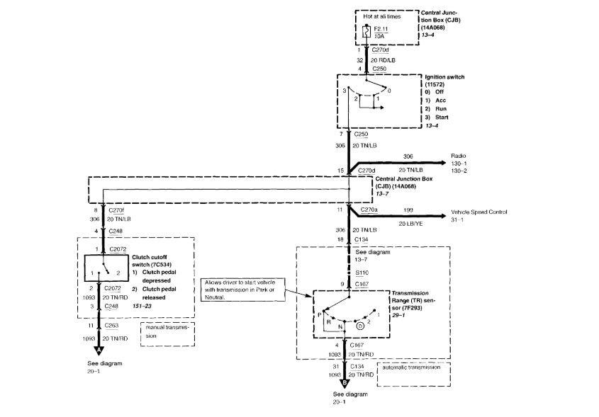
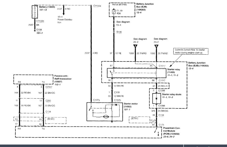
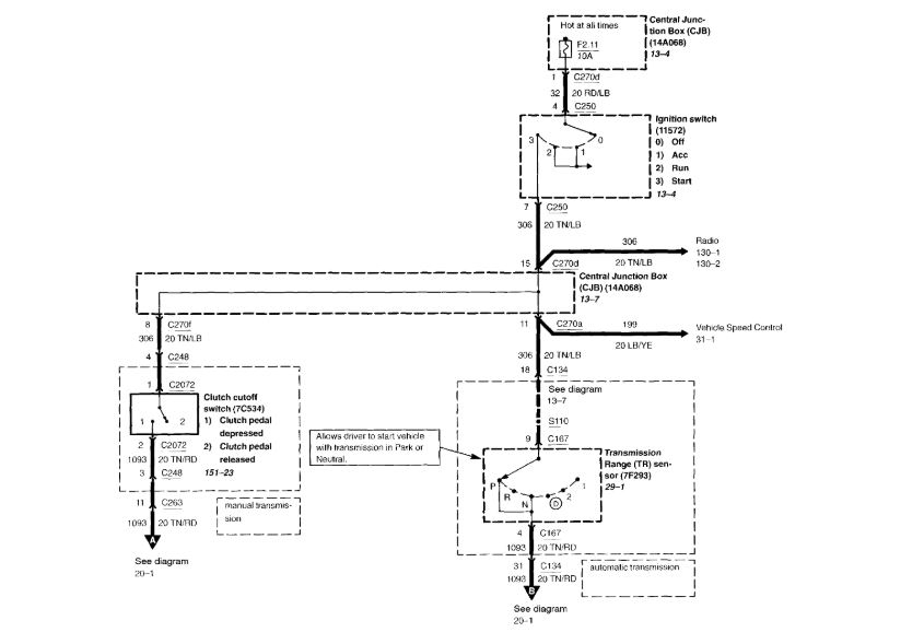
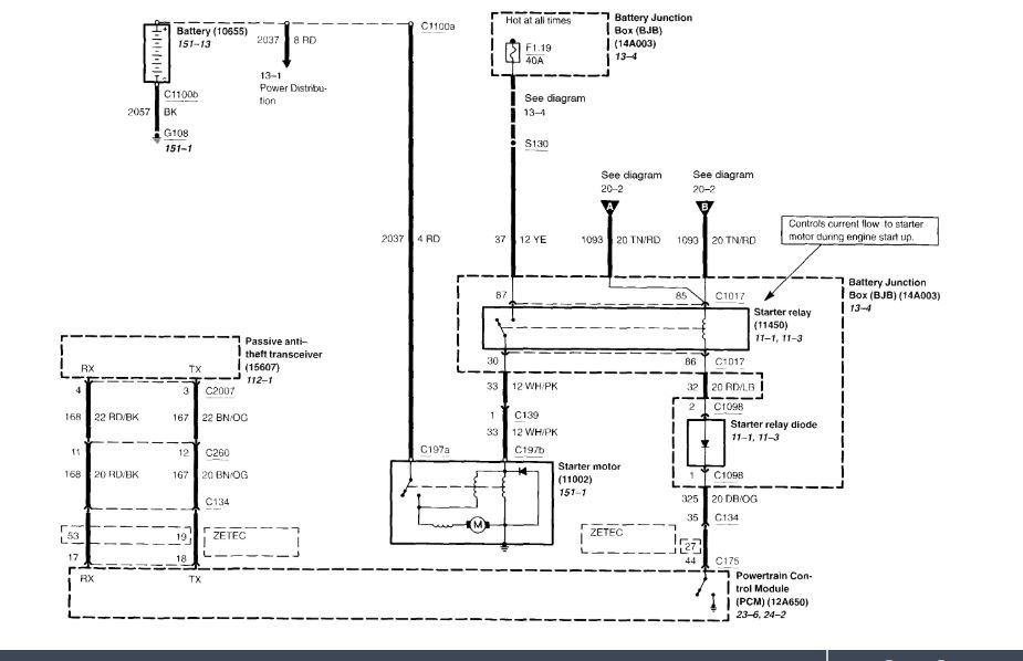
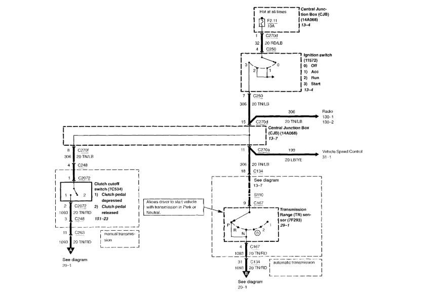
I attached a wiring diagram for you to view. check the fuses to be sure they have power on both sides.



Roy
Aug 19, 2020 at 7:07 PM
Avatar
JUANA ROBLES
  • MEMBER
  • 1 POST
My car is not starting. put new battery, new alternator and new starter. Still wont crank over.
Aug 19, 2020 at 7:07 PM
Advertisement
Avatar
LENNY43
  • MEMBER
  • 2 POSTS
My car would not start in the rain. I took it to a local garage and they replaced the battery.
Then after a while it started again, I took it to another garage and they replaced the battery.
Then while I was driving the car this week the radio cut out, then it lost power and bunny hopped before dying. I managed to get the car back home by connecting a battery charge pack and driving it home still attached,
A mechanic came and looked at it and said it was the battery! No, I don't think so, then he said it must be the alternator.
I have done some research and I think it could be the ignition coils.
Please help.
Aug 19, 2020 at 7:41 PM (Merged)
Avatar
CATAFINA
  • CERTIFIED EXPERT
  • 167 POSTS
I suggest getting the battery load tested to check its condition, if it is okay then take your alternator and have it checked too.
Aug 19, 2020 at 7:41 PM (Merged)
Avatar
LENNY43
  • MEMBER
  • 2 POSTS
The battery is good. I will get the alternator checked out before I spend too much on it
Thanks for you reply.
Aug 19, 2020 at 7:41 PM (Merged)
Avatar
CARADIODOC
  • CERTIFIED EXPERT
  • 34,308 POSTS
Excuse me for butting in to your conversation, but this is not an ignition coil problem. Removing the generator for in-store testing is not a good idea. Those testers have at most a one horsepower motor to drive the generator. It can take over five horsepower to run it wide open for proper testing and that can only be done with the car's engine. Testing on-car also includes the entire charging system in the test, not just the one part.

Instead, just use an inexpensive digital voltmeter to measure battery voltage while the engine is running. It must be between 13.75 and 14.75 volts. If it is low, suspect the generator / voltage regulator. If it is within that range, that means it is okay to have the second half of the test done. That requires a professional load tester to measure full-load output current and "ripple" voltage. If the most current you can get is exactly one third of the generator's rated current, and ripple voltage is high, the generator has a bad diode. 30 amps from the common 90 amp generator is not enough to meet the demands of the electrical system under all conditions. The battery will have to make up the difference until it slowly runs down over days or weeks. Then you have to charge it again with a home battery charger.
Aug 19, 2020 at 7:41 PM (Merged)
Avatar
FISHBOY1052
  • MEMBER
  • 1 POST
Twice the last week, the car won't start and makes a grinding/clicking noise when I turn the key. It has started fine when I try again later. The battery is only 1 year old and the terminal connections are tight with no corrosion.
Aug 19, 2020 at 7:41 PM (Merged)
Avatar
MERLIN2021
  • CERTIFIED EXPERT
  • 17,250 POSTS
Reference Number(s): 06-9-3, Date of Issue:  May 15, 2006 Related Ref Number(s): 06-9-3 ARTICLE BEGINNING ISSUE Some vehicles may exhibit a powertrain control module (PCM) concern that results in no crank, no start, or malfunction indicator lamp (MIL) with one or more diagnostic trouble codes (DTCs) present. There may also be intermittent or inoperative power windows, door locks, keyless entry system, lighting, speed control, radio, instrument cluster warning lamps (possibly dimly illuminated instead of being off), or other electrical accessories. The concern is typically more noticeable in wet and/or cold weather conditions. This may be the result of connector terminal corrosion in C134, C263, or the central junction box (CJB) which results in either high resistance between the male and female terminals or a short between two or more circuits due to bridging through any corrosion that may be present. Corrosion in C134 may be the result of improper positioning/sealing of C134. Corrosion in C263 or the CJB may be due to a water leak in the left hand A-Pillar area. ACTION Follow the Service Procedure to inspect and repair the connector terminals for evidence of corrosion. Repair any sources of water entry. If no signs of corrosion or water entry are found, follow normal diagnostics. SERVICE PROCEDURE Inspect and repair the following connectors: C134 1. Open the hood and locate C134 ( Fig. 1 ). Fig. 1: Connector C134 Location 2. Disconnect the connector halves and thoroughly inspect the terminals. Clean any corrosion that may be present and replace any damaged terminals. 3. Use shop air to blow out any moisture that may be present in the terminals, then apply : FORD: 2001-2004 Escape NOTE: WHEN DIAGNOSING THE CAUSE OF A PCM FAILURE IT IS CRITICAL THAT THIS INSPECTION AND REPAIR PROCEDURE BE COMPLETED IN ITS ENTIRETY BEFORE INSTALLING A REPLACEMENT SERVICE PART. THE POSSIBILITY EXISTS FOR A 12 VOLT SHORT TO THE 5 VOLT VREF (CIRCUIT). INSTALLATION OF A SERVICE REPLACEMENT PCM WITHOUT ELIMINATING THE 12 VOLT SHORT WILL RESULT IN REPEAT PCM FAILURE.dielectric grease to the terminals in both halves of the connector. 4. Reconnect the connector halves and close the hood. C263 1. Open the drivers door and remove the lower kick panel. 2. Locate C263 as shown in Fig. 2 . Fig. 2: Central Junction Box Harness Connector Locations 3. Disconnect the connector halves. 4. Pry out the terminal retainer as shown in Fig. 3 and thoroughly inspect the terminals. Fig. 3: Terminal Retainer Removal 5. Clean any corrosion that may be present and replace any damaged terminals. 6. Work dielectric grease into the side opening in the connector, then reinstall the terminal retainer. 7. Apply dielectric grease to the terminals in both halves of the connector. 8. Reconnect the connector halves. CJB (CENTRAL JUNCTION BOX) 1. Locate the CJB ( Fig. 2 ). 2. Disconnect the four harness connectors from the front and the two connectors from the rear of the CJB, and remove the CJB. 3. Inspect the terminals and also the back side of the CJB or evidence of water damage or corrosion. 4. Clean any corrosion that may be present and replace any damaged terminals or components. 5. Apply dielectric grease to the terminals in the harness connectors. 6. Reconnect the six harness connectors and reinstall the CJB. 7. Reinstall the lower kick panel. NOTE: THE CORROSION WILL NOT BE VISIBLE UNLESS THE TERMINAL RETAINER IS REMOVED. NOTE: IF ANY CORROSION WAS FOUND IN EITHER C263 OR THE CJB, THE SOURCE OF THE WATER ENTRY MUST BE IDENTIFIED TO PREVENT A REPEAT REPAIR.
10/18/2009 http://www.ondemand5.com/mric/common/asp/Article.aspx?MOD=TSBART&YEAR=2 ...
This is a Tech Bulliten from Ford to the dealers!
Aug 19, 2020 at 7:41 PM (Merged)
Avatar
FRANK SURZ
  • MEMBER
  • 1 POST
My escape will not start, just a clicking sound, I know it sounds like a battery but a bunch of weird things are also happening. The vehicle will not let me take it out of park, the interior lights go on when the door is open,headlights will not go on,nor will the brake lights go on when the brakes are pushed. Could this be so simple as a battery being bad( was replaced 1 1/2 years ago) or more complex like a computer problem or anti left cut off switch?
Aug 19, 2020 at 7:41 PM (Merged)
Avatar
MJR346
  • CERTIFIED EXPERT
  • 132 POSTS
Check the battery first.. all the things you stated sound like what it does with a very low state of charge. Recheck the battery and recharge it, I'd have the electrical system checked for a bad alternator and bad wires, but battery would probably be most likely culprit
Aug 19, 2020 at 7:41 PM (Merged)
Avatar
MELINDA JACOBS MAYR
  • MEMBER
  • 7 POSTS
My positive battery cable broke so i went to a junkyard and cut off a positive battery cable on a 2006. Spliced both cables together with a splice connector and crimped. Did the same with the ground wire. And now when i turn key, i have nothing, not even a click or headlights, etc. What did i do wrong?
Aug 19, 2020 at 7:41 PM (Merged)
Avatar
JACOBANDNICKOLAS
  • CERTIFIED EXPERT
  • 110,175 POSTS
Hi and thanks for using 2CarPros.

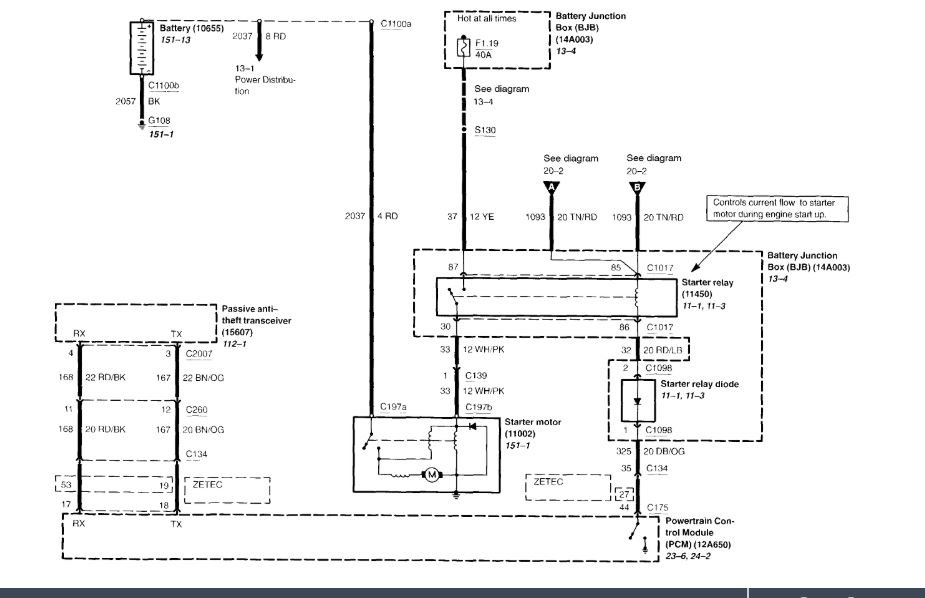
I have to be honest, I never saw a battery cable spliced. I attached a picture of how the battery positive connection supplies power to everything. Take a look and see if it what you have.

Something tells me you didn't reconnect everything. If you can, upload a picture of what you did so I can see and better help.

Joe

Aug 19, 2020 at 7:41 PM (Merged)
Avatar
BMDOUBLE
  • CERTIFIED EXPERT
  • 1,139 POSTS
You can connect a jumper cable from the negative terminal to a chassis ground first to see if anything comes alive, and also do the same for the positive side to the attachment point at the fuse box. Basically you’ll be bypassing the splices to verify which one or both that is causing the problem.
Aug 19, 2020 at 7:41 PM (Merged)
Avatar
DANMHI
  • MEMBER
  • 2 POSTS
It had been intermittently not cranking, normally when left for few days.

Replaced plugs, coils, fuel filter and now fuel pump.

So now turn key and you hear the fuel pump running, it will not crank until fuel pump stops running. this used to take five to ten minutes in the morning and one to two after being started and left for a short period. Now having replaced the fuel pump it take two to three minutes in the morning and thirty seconds after being left for a while.

So with this return-less fuel system I'm guessing there is a fuel pressure sensor somewhere in the system (it's not on the fuel rail) that could be faulty or is it possible a regulator is not holding pressure?

Any thoughts greatly appreciated.
Aug 19, 2020 at 7:41 PM (Merged)
Avatar
DANNY L
  • CERTIFIED EXPERT
  • 5,648 POSTS
Hello, I'm Danny.

Just a quick question first. Have you attached a gauge to the schrader valve and tested the pressure? The specification for your car is 65 PSI with "key on engine off". If you don't have access to a fuel system pressure tester your local auto parts stores have a tool loaner program and can rent you one. Here is a tutorial showing what is involved:

https://www.2carpros.com/articles/how-to-check-fuel-system-pressure-and-regulator

There is a fuel pressure regulator and is usually mounted in the fuel rail. Hope this helps and feel free to ask any questions if needed.Thanks for using 2CarPros.
Danny-
Aug 19, 2020 at 7:41 PM (Merged)
Avatar
DUSTIN BERLIN
  • MEMBER
  • 2 POSTS
car wouldn't start, when car was jumped it started, now above issues & radio won't work & dome light won't work, & with battery full in pm car won't start in am
Aug 19, 2020 at 7:43 PM (Merged)
Avatar
RIVERMIKERAT
  • CERTIFIED EXPERT
  • 6,110 POSTS
Check the interior lighting and stereo fuses. The car's electrical system sounds like it was damaged when it was jump started.
Aug 19, 2020 at 7:43 PM (Merged)
Avatar
DUSTIN BERLIN
  • MEMBER
  • 2 POSTS
some of these problems occured before we jump started it
Aug 19, 2020 at 7:43 PM (Merged)
Avatar
RIVERMIKERAT
  • CERTIFIED EXPERT
  • 6,110 POSTS
Same answer. When electronic things stop working, always check fuses first.
Aug 19, 2020 at 7:43 PM (Merged)
Avatar
LETICIARAMOS2890
  • MEMBER
  • 56 POSTS
Have the vehicle listed above which was running fine but started smelling gas when in park,did not see any leak. Today we moved car from one parking space to another when we tried to turn on car it does nothing and is stuck in park now. Don't know where to start looking for problem. any help would be appreciated. Had to walk to pickup grand kids from school. Getting ready to call mechanic.
Aug 19, 2020 at 7:43 PM (Merged)
Avatar
RIVERMIKERAT
  • CERTIFIED EXPERT
  • 6,110 POSTS
Un-JEWG, CJ?
Aug 19, 2020 at 7:43 PM (Merged)
Avatar
ASEMASTER6371
  • CERTIFIED EXPERT
  • 52,796 POSTS
Good evening,

Sounds like you have a low or dead battery. I would check the voltage at the battery to see if there is enough power for it to run the car.

https://www.2carpros.com/articles/car-battery-load-test

You need 12.4 to 12.6 volts.

https://www.2carpros.com/articles/car-cranks-but-wont-start

Roy
Aug 19, 2020 at 7:43 PM (Merged)
Avatar
LETICIARAMOS2890
  • MEMBER
  • 56 POSTS
Battery is new, got car started but getting strong gas smell when parked. I don't know if it's me or the inside of car is smelling like gas also. Notice the gas smell from drivers side and back. Already replaced gas cap.
Aug 19, 2020 at 7:43 PM (Merged)
Avatar
ASEMASTER6371
  • CERTIFIED EXPERT
  • 52,796 POSTS
Check all the lines carefully. It could be under the hood, under the car or back by the tank.

Do not drive it until you find the source of the leak.

Roy
Aug 19, 2020 at 7:43 PM (Merged)
Avatar
RIVERMIKERAT
  • CERTIFIED EXPERT
  • 6,110 POSTS
ohhhhhhhh-kayyyyythen. I don't understand un-jewg, but I'll believe you.
Aug 19, 2020 at 7:43 PM (Merged)
Avatar
LETICIARAMOS2890
  • MEMBER
  • 56 POSTS
Okay, might have to drive it to a shop. Have to take and pickup grand kids from school. Thank you.
Aug 19, 2020 at 7:43 PM (Merged)
Avatar
ASEMASTER6371
  • CERTIFIED EXPERT
  • 52,796 POSTS
Nope, not like that. That is a fire risk. You do not want to take a chance with kids in the car.

Roy
Aug 19, 2020 at 7:43 PM (Merged)
Avatar
REDNECKLILBIT
  • MEMBER
  • 1 POST
Mom started the vehicle this morning, but when she could not get it to come out of park, she turned it off. Now it will not even click, the lights work, radio works just will not start. What can I do next to try and trouble shoot the problem?
Aug 19, 2020 at 7:43 PM (Merged)
Avatar
RIVERMIKERAT
  • CERTIFIED EXPERT
  • 6,110 POSTS
Juke Joint. As in jukebox, but normally meaning with a live band.

Nope. Never heard of "jewg-ing" an electric cord. No big deal.
Aug 19, 2020 at 7:43 PM (Merged)
Avatar
STEVE W.
  • CERTIFIED EXPERT
  • 15,113 POSTS
Sounds like a very low battery or bad connection to the battery. Lights and radio combined do not draw the amount of power a starter motor takes.
I would either put a charger on the battery or if you have a way to take it and have it tested. While it is out clean the battery connections at both ends and once you have a good battery reconnect it and see what it does.
Used to be I would say try to jump start it but if you have a bad connection that can actually cause a problem.
Aug 19, 2020 at 7:43 PM (Merged)
Avatar
LETICIARAMOS2890
  • MEMBER
  • 56 POSTS
Oh no! We know nothing about fixing cars. The person we called never showed up..
Aug 19, 2020 at 7:43 PM (Merged)
Avatar
PATENTED_REPAIR_PRO
  • CERTIFIED EXPERT
  • 1,853 POSTS
Use the headlights like a test light. Turn then on, then also turn on the dome light or open the door, then watch the dome light unless your headlights are pointing close enough to a wall, then turn the key to start and watch the lights.
1. Normal would be them dim slightly and the starter crank over fast enough to start the engine.
2, If the lights dim heavy but still barely on and the starter crank slow, or the solenoid click, click, click, then that means a weak or drained battery.
3. If the lights go out completely and maybe just one click from the starter and/or solenoid, that usually means a loose electrical connection so twist the battery cable ends and make sure none are loose.
4. If the lights do nothing, that is stay bright, and the starter either does nothing or maybe you hear a starter relay click once, that usually means either the starter or the solenoid is bad, the starter relay is bad, a bad ignition switch, neutral safety and switch bad or a blown fuse.
Aug 19, 2020 at 7:43 PM (Merged)
Avatar
ASEMASTER6371
  • CERTIFIED EXPERT
  • 52,796 POSTS
Okay, just do not drive the car.

Roy
Aug 19, 2020 at 7:43 PM (Merged)
Avatar
LETICIARAMOS2890
  • MEMBER
  • 56 POSTS
Thank you. Will keep updated.
Aug 19, 2020 at 7:43 PM (Merged)
Avatar
ASEMASTER6371
  • CERTIFIED EXPERT
  • 52,796 POSTS
You are welcome.

Roy
Aug 19, 2020 at 7:43 PM (Merged)
Avatar
LOVE JONES
  • MEMBER
  • 1 POST
Hello, i replaced my alternator and the car wont start unless jumped but even then after the jumper cables are disconnected it cuts right off. what could be the problem?
Aug 19, 2020 at 7:43 PM (Merged)
Avatar
SCGRANTURISMO
  • CERTIFIED EXPERT
  • 4,897 POSTS
Hello,

This sounds to me like your battery is completely dead. Sometimes after time or from being run completely dead to many times, a vehicle's battery will be sulfated and unable to take a charge. When this happens there is no way to bring a battery back. It is done. Just to make sure could you please take a voltage reading across the battery terminals for me. You will need to use a multi-meter to do this and I have included a link below telling you how to use one if you unfamiliar with them:

.https://www.2carpros.com/articles/how-to-use-a-voltmeter

Please go through the guide, if needed, and get back to us with the voltage reading.

Thanks,
Alex
2CarPros
Aug 19, 2020 at 7:43 PM (Merged)
Avatar
REGINA WATTS
  • MEMBER
  • 1 POST
after I drive awhile I turn the car off it wont start back till it sits a hour or two it don't turn over or nothing but everything else works lights radio etc now if I only drive a few miles it don't happen what could this be
Aug 19, 2020 at 7:43 PM (Merged)
Avatar
RIVERMIKERAT
  • CERTIFIED EXPERT
  • 6,110 POSTS
Have a starter draw test done it when the engine is hot. You can also try banging on the side of the starter with a mallet to see if that causes it to turn over.
Aug 19, 2020 at 7:43 PM (Merged)
Avatar
MICHAEL WILLIAMS
  • MEMBER
  • 2 POSTS
I replaced the starter and it still will not start when I try to start it clicks likes it wants to start but will not turn over it just clicks
Aug 19, 2020 at 7:43 PM (Merged)