Engine will not stay running

1985 MERCURY TOPAZ
89,000 MILES • 2.3L • 4 CYL • 2WD • MANUAL
Avatar
LGC
  • MEMBER
  • 27 POSTS
Replaced control module, the plugs and wires as well as rotor and cap new coil. Timed it will start and run for a second then shut off.
Jan 15, 2022 at 7:40 AM
Advertisement
Avatar
KASEKENNY
  • CERTIFIED EXPERT
  • 18,907 POSTS
Are you getting spark after this starts then stalls? So, you replaced all these parts and then it starts and stalls, can you check to see if you have spark on a plug now?

If you have no spark, then I suspect we have an issue with the distributor. I have seen on these older Ford engines where the rotors keep breaking and the distributor shaft is the reason.

So, we need to check for spark.

https://www.2carpros.com/articles/how-to-test-an-ignition-system

If there is no spark, then we need to track down why we have no spark.

However, if you have spark then we most likely have a fuel issue.

So, try and use starter fluid in the intake and see if the engine starts.

If it does then we need to switch to a fuel issue, and it is most likely a pump issue.

I attached some info from the manual on this so let's start with this and go from there.

Thanks
Jan 15, 2022 at 1:33 PM
Avatar
LGC
  • MEMBER
  • 27 POSTS
Yes, i have spark at the plugs and of course i thought the fuel pump as well at first but it a manual fuel pump and disconnecting the lines shows that it is indeed pumping fuel. But i have tried the starting fluid as well as gas and still the same it will start running a second then shut off, it will fire right back up but again only for a second. Then shut off again. The car did run when parked sat for probably six months due to a bad starter. i bought the car first, changed the starter, then had no spark, changed the plugs and wires, the cap and rotor still no spark. changed the control module and regained the spark. Checked the timing as well as rest the timing pulling the number one plug placing it on the compression stroke realigned the distributor, so it is pointing at the number one plug firing order is correct 1234on the motor side and on the distributor, it is 1342 clockwise so the timing is correct it's set at 10 degrees of timing. I have checked the timing numerous times as at first i thought it was a timing issue as it does spit back through the carb after it shuts off a little, but the timing checks out ok. The second it runs smooth at idle.
Jan 16, 2022 at 6:41 AM
Advertisement
Avatar
LGC
  • MEMBER
  • 27 POSTS
Also, though it could be in the ignition switch so that was replaced as well. As i stated it's a manual fuel pump on a two barrel carb it is a 2.3 liter hsc engine.
Jan 16, 2022 at 6:45 AM
Avatar
KASEKENNY
  • CERTIFIED EXPERT
  • 18,907 POSTS
Okay. Let's take a step back. That is great info and should help.

When you add fuel, it starts? Does it start and run on its own without adding fuel to the carb?

If so, did you empty the tank and put clean fresh fuel in it? If so, we need to start with that because we start looking for an air issue.

If you have spark and fuel and it starts and stalls, then that is due to an air/fuel imbalance.

However, poor fuel quality will cause this exact thing, so we need to drain the tank and start fresh. Don't try to add additives as this will not work either.

Let me know what you find, and we can go from there.

Thanks
Jan 16, 2022 at 8:47 AM
Avatar
LGC
  • MEMBER
  • 27 POSTS
No, it doesn't start and run when you add fuel. i tried thinking it may be the pump, but the mechanical fuel pump is pumping gas. adding fuel to the carburetor doesn't change anything really. But i did notice when i pulled the plugs the last time they were wet with gas. But back to your response no adding fuel to the carburetor didn't cause it to run. It would still do the same thing. Nor would it cause it to spit back through the carburetor that would seem to be timing or possibly a plugged exhaust. Seeing i know the timing is correct and i do get air through the exhaust I'm not sure what it is.
Jan 16, 2022 at 8:56 AM
Avatar
KASEKENNY
  • CERTIFIED EXPERT
  • 18,907 POSTS
Okay. That is good info.

Let's do two things just to start crossing things off the list because if it ran when you parked it and you have fuel and spark now then we have to be dealing with old fuel.

We need to do it this way because I have wasted enough time to know it is always better to do it this way.

Disconnect the supply line to the carb and run it into a bucket or fuel can just because we don't want it going into the engine. If you can drain the bowl as well, then that is great.

Then change the spark plugs and use only starter fluid to start the engine with the new plugs installed.

Here is what I think is happening or at least we need to completely eliminate it as a possibility. The fuel is old and no longer able to combust properly, and the engine will not start or when it does, it stalls quickly.

I bet we have now fouled the plugs and they are wet with fuel and not able to start the engine at all. Once they are fouled, it is unlikely they will operate properly to get the engine to start so we need to change them.

So, we had old fuel, the engine flooded and fouled the plugs and now it won't start.

So we need to prove this by changing the plugs, and using known good fuel/starter fluid will get the engine to start and then it will stall once the fuel runs out.

However, at that point, you can drain the tank and if you have an inline filter, change that, and put new fuel in and you should be good to go.
Jan 16, 2022 at 11:22 AM
Avatar
LGC
  • MEMBER
  • 27 POSTS
Thanks for your reply, but i really don't feel it's in the plugs or fuel as it will not run when you put fresh fuel in the carburetor. But either way i will change both the gas and plugs to see if that is the problem. Because i I am running out of ideas as to what it could be as well. I know after setting for that time when i first started working on it i knew the starter was bad and i changed that. Later it wouldn't start didn't have spark. So, i changed the plugs, the wires, the coil, and still no spark later i changed the control module and regained spark and it would start and shut off after a few seconds. As i said i checked the timing which was okay checked fuel and it too was fine the mechanical pump was pumping gas.
Jan 16, 2022 at 1:43 PM
Avatar
KASEKENNY
  • CERTIFIED EXPERT
  • 18,907 POSTS
Okay. I am in agreement that we may have another issue, but you have covered the basics to the point where we cannot assume it is not old fuel.

As I said, I have been burned in this exact situation by old fuel and fouled spark plugs so the only way to eliminate this is to do this and cross it off the list.

It may prove to not be the issue but doing this we will be able to confidently move on.
Jan 16, 2022 at 4:01 PM
Avatar
LGC
  • MEMBER
  • 27 POSTS
Okay, tomorrow i will change plugs again as well as drain the fuel to add new fuel. i would probably agree that plugs are a problem even though they are new, but they are copper compared to the ones that were originally in the car being nickel. i don't know if it has anything to do with the problem but we will see. I had to wait a couple of days to have the new battery recharged from the attempts at cranking the car.
Jan 18, 2022 at 6:48 PM
Avatar
KASEKENNY
  • CERTIFIED EXPERT
  • 18,907 POSTS
Sounds great.

Keep us posted on what happens.

Thanks for the update.
Jan 19, 2022 at 7:59 AM
Avatar
LGC
  • MEMBER
  • 27 POSTS
Okay, changed the plugs and gas and still the same issue will crank and start but only for a second then shuts off.
Jan 19, 2022 at 9:33 AM
Avatar
KASEKENNY
  • CERTIFIED EXPERT
  • 18,907 POSTS
Okay. That is good to know now we can confidently move on.

More than likely something is stuck open, or the carb is gummed up from the fuel evaporating and leaving a residue inside the carburetor.

So, for me the next would be to remove the carburetor and rebuild it and inspect the various systems attached below.

Basically, this vehicle is not only a carb vehicle but has a lot of emissions systems on it that will cause all sorts of issues. The 80's was not a good year for fuel systems due to increased regulation.

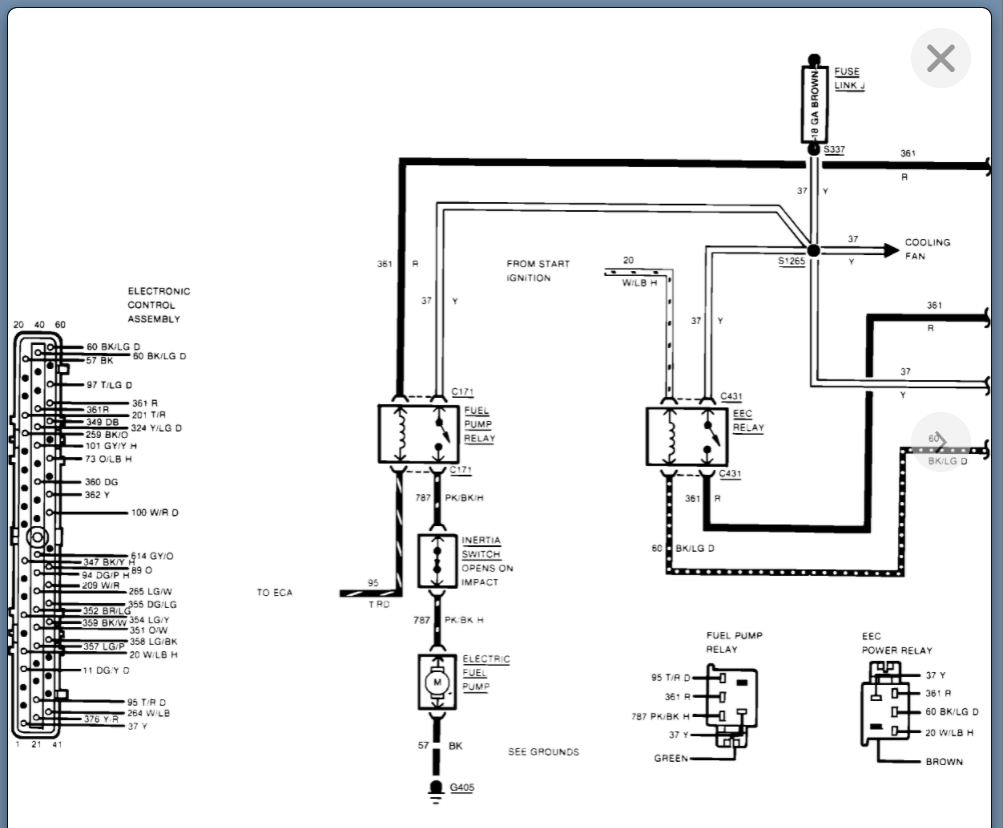
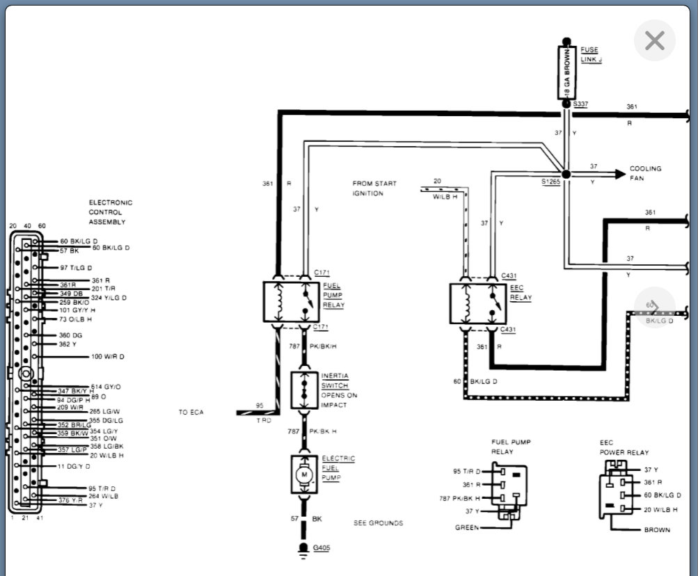
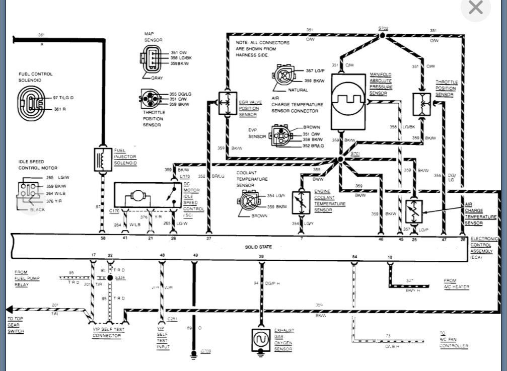
I am attaching a couple systems that need to be inspected but I would focus on the first because if this is stuck open then it will flood the engine and it will stall.

Please run through this info and let us know what you find. Thanks
Jan 19, 2022 at 11:30 AM
Avatar
LGC
  • MEMBER
  • 27 POSTS
I don't believe it has much of the emissions left this is not an American Topaz it is or was made for Mexico is why it carbureted and not fuel injected. It is a two-barrel carburetor instead of the single barrel that should have been on it i believe but as for emissions i don't believe there is much that on the car.
Jan 19, 2022 at 11:48 AM
Avatar
KASEKENNY
  • CERTIFIED EXPERT
  • 18,907 POSTS
Okay. That is good. In that case we need to eliminate a vacuum leak around the carb and then I would rebuild the carburetor.

https://www.2carpros.com/articles/how-to-use-an-engine-vacuum-gauge

Can you get a picture of the carburetor?
Jan 19, 2022 at 12:03 PM
Avatar
LGC
  • MEMBER
  • 27 POSTS
There's one.
Jan 19, 2022 at 12:06 PM
Avatar
LGC
  • MEMBER
  • 27 POSTS
Other.
Jan 19, 2022 at 12:07 PM
Avatar
LGC
  • MEMBER
  • 27 POSTS
Another.
Jan 19, 2022 at 12:08 PM
Avatar
LGC
  • MEMBER
  • 27 POSTS
I don't know if this got posted but this is what it does.
Jan 19, 2022 at 12:10 PM
Avatar
KASEKENNY
  • CERTIFIED EXPERT
  • 18,907 POSTS
Perfect.

I think you have too much air.

Does the choke remain open like that? I can't tell but it looks like that is an electric choke.

If that choke is not closing, then the engine will start on the initial burst of fuel but then it will stall because there is too much air coming in before it warms up.

Let's try starting the vehicle and use some starter fluid to keep it running after it starts. So just give it a couple burst immediately after it starts and then when it starts to stall give it a couple more.

If you are able to keep it running longer than in that video, then we need to address why that choke is not closing.
Jan 19, 2022 at 12:19 PM
Avatar
LGC
  • MEMBER
  • 27 POSTS
The last photo shows there is a wire connect inside is a coil type spring that can be adjusted but it had been that way when it did run, we always had to close the choke and pour a little gas into the carburetor to start it. After that it would run fine until it was parked because of the starter issue until i started working on it again when i replaced the starter. And it started doing as it is now. I tried to close the choke manually and I put gas in the carburetor as it starts to shut off and it doesn't change anything.
Jan 19, 2022 at 12:29 PM
Avatar
LGC
  • MEMBER
  • 27 POSTS
Also, should note that there is a strong odor inside the car when it does start for the second it runs. Can't really explain the odor dead animal or something rotten.
Jan 19, 2022 at 12:31 PM
Avatar
LGC
  • MEMBER
  • 27 POSTS
Also should note that there is a strong odor inside the car when it does start for the second it runs. Can't really explain the odor dead animal or something rotten
Jan 19, 2022 at 12:32 PM
Avatar
LGC
  • MEMBER
  • 27 POSTS
And no, the starter fluid doesn't do anything.
Jan 19, 2022 at 12:35 PM
Avatar
KASEKENNY
  • CERTIFIED EXPERT
  • 18,907 POSTS
Okay. We are running out of things to check before we are going to have to rebuild the carburetor.

If it were me, I would be taking it apart to rebuild and clean it up.
Jan 19, 2022 at 6:41 PM
Avatar
LGC
  • MEMBER
  • 27 POSTS
The problem with rebuilding the carburetor is i have no idea what carburetor it is and finding parts here in Mexico is not that easy with the age of the car.
Jan 19, 2022 at 7:09 PM
Avatar
KASEKENNY
  • CERTIFIED EXPERT
  • 18,907 POSTS
Totally understand. Normally any carburetor has stampings on it so we may need to just remove it and look for any of these. Then we can try and identify it and then try to find rebuild kits for it.

Once we know this then we can determine the next steps. I am happy to try and help identify it if you can send some pictures of any markings that you find on it.
Jan 20, 2022 at 9:43 AM
Avatar
LGC
  • MEMBER
  • 27 POSTS
The numbers on the photo is 8998 there was also the numbers r50324 on the side of the car but no names.
Jan 20, 2022 at 5:19 PM
Avatar
KASEKENNY
  • CERTIFIED EXPERT
  • 18,907 POSTS
Okay. I cannot confirm what year that carb is but that is a Motorcraft 2-barrel carburetor.

There are master rebuild kits all over the internet so I am sure you can find one that can be shipped.

Basically, you are going to have to find a kit and then you may not use all the gaskets that are part of it, but you should be able to work your way through it.

When you rebuild it, you are going to want to loosen those 3 torques screws on the choke and adjust the choke so that it is closed when cold. Then adjust it to the point when it starts.

Also, you are going to want to soak the carb overnight in parts cleaner. You can fill a pan, or most parts stores sell paint can sized buckets full that you can soak them.
Jan 20, 2022 at 6:38 PM
Avatar
LGC
  • MEMBER
  • 27 POSTS
Actually, after hours if searching i actually believe it's a Holley Weber 5200c it was for the 2.3-liter motors in the late 70s on actually was used on a 2.3-liter Fords in 75 and 76 in the 85 Topaz 2.3 liter it was so e barrel carburetor for Canada and Mexico and fuel injected for the us.
Jan 20, 2022 at 6:46 PM
Avatar
LGC
  • MEMBER
  • 27 POSTS
Someone i believed changed the carburetor to the two barrel that is now on it.
Jan 21, 2022 at 12:16 PM
Avatar
KASEKENNY
  • CERTIFIED EXPERT
  • 18,907 POSTS
Great find. I think you are correct. I can only find ones from the 70s and they look slightly different but much closer than the Motorcraft so I would get a rebuild kit for that carb and it will work for yours as well.

Thanks for coming back and updating us on that.
Jan 21, 2022 at 6:29 PM
Avatar
LGC
  • MEMBER
  • 27 POSTS
Okay, you may be right on the carburetor as i read on the electronic choke it did say moto raft so again, I'm confused as to the carburetor issue or better yet what carburetor it has? but i also wanted to ask do you know what part this is in the photo it has to wires connect as well as what appears to be vacuum hoses that run to the carburetor.
Jan 22, 2022 at 11:56 AM
Avatar
KASEKENNY
  • CERTIFIED EXPERT
  • 18,907 POSTS
Yeah. It is a Motorcraft carburetor. That part number on the picture you just sent was for this carburetor as well.

Take a look at this attachment.

However, can you try to clean up that part number? I can see it is E43E- 92582-AB?

The E43E is the Motorcraft carburetor, but I suspect this is a sensor of some sort, but we can figure it out for sure once we confirm that part number.

Is the line that says "Carb" with an arrow a vacuum line or a fuel line?
Jan 22, 2022 at 3:57 PM
Avatar
LGC
  • MEMBER
  • 27 POSTS
Vacuum.
Jan 22, 2022 at 4:19 PM
Avatar
KASEKENNY
  • CERTIFIED EXPERT
  • 18,907 POSTS
Okay. That is going to be a vacuum solenoid regulator. I attached the one that is on the stock carb but clearly this one is slightly different.
Jan 23, 2022 at 9:09 AM
Avatar
LGC
  • MEMBER
  • 27 POSTS
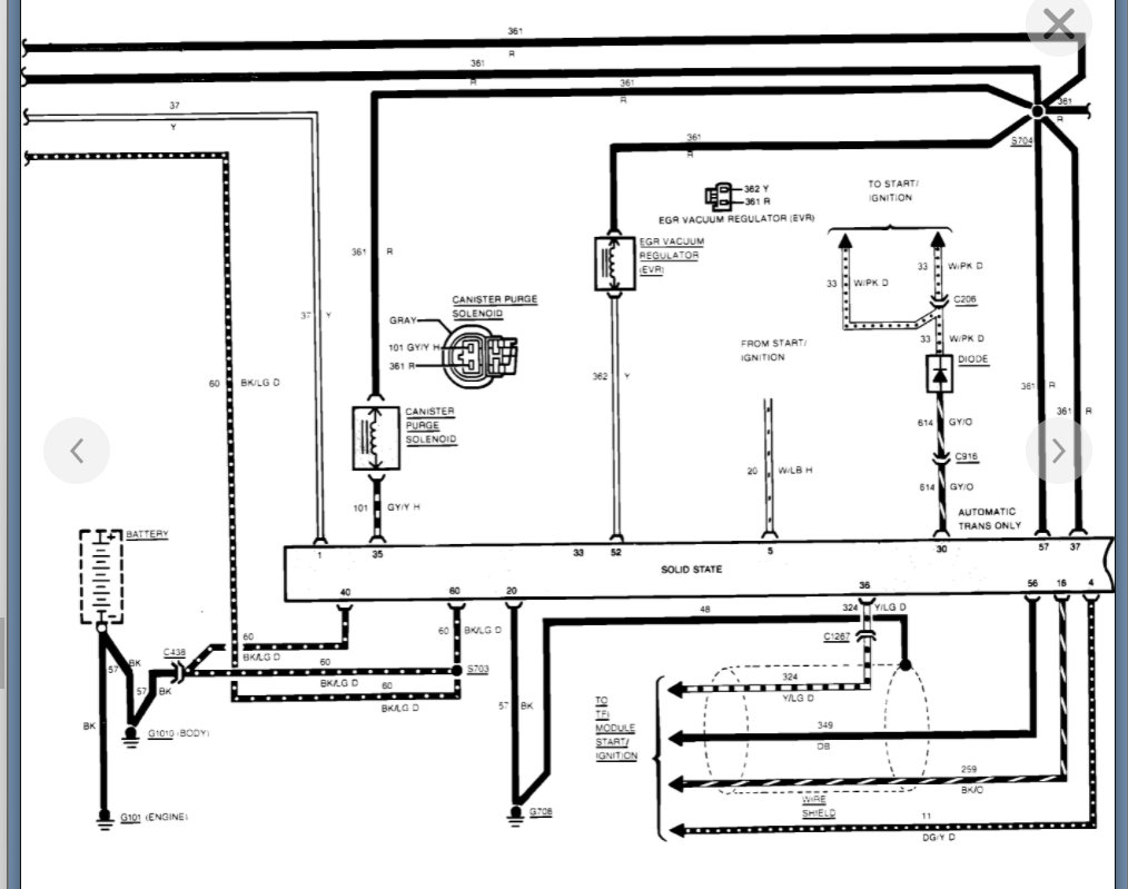
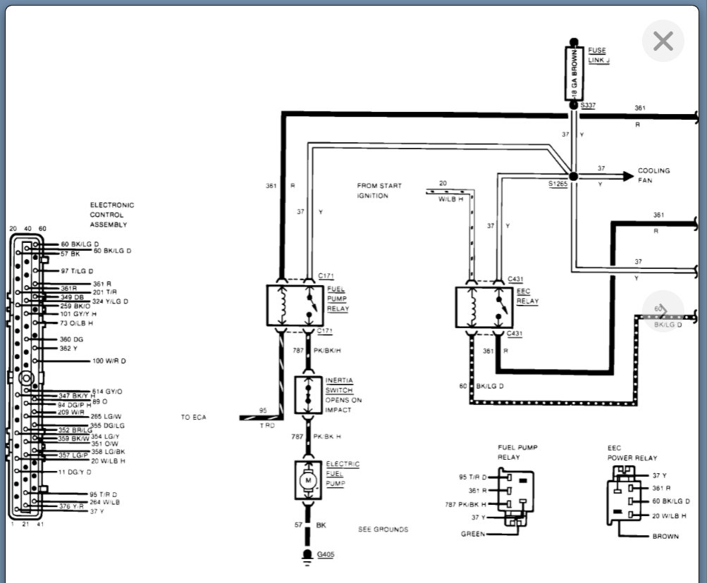
The reason I asked because i did notice while trying to start the car it gets hot that part. Also, could you possibly find the wiring diagram for the electronic ignition for the 1985 Topaz i want to go through the wiring to check for shorts i can't seem to find one.
Jan 23, 2022 at 9:52 AM
Avatar
KASEKENNY
  • CERTIFIED EXPERT
  • 18,907 POSTS
It is a solenoid so it will get warm but if it is getting hot then it could be shorted. It is unlikely that it is the issue, but you can try and unplug it and block the vacuum line to see if the engine starts. It could be the source of your additional air.

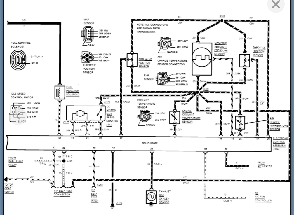
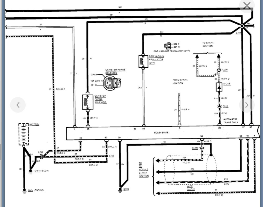
I attached the ignition related systems. If we need to get into that then we need to get a new post started so that others will find that detail as well and they won't think to look all through this post for ignition related info.
Jan 23, 2022 at 9:59 AM
Avatar
LGC
  • MEMBER
  • 27 POSTS
The photos are not clear enough for me to read and i thank you for all your time and help with this matter.
Jan 23, 2022 at 10:07 AM
Avatar
KASEKENNY
  • CERTIFIED EXPERT
  • 18,907 POSTS
Unfortunately, we are at the mercy of the print quality they have online.

I will try and zoom in on them, but I am not going to be able to alter the fuzziness of the writing.

Do you have a phone that you can access the photos, because you can zoom in easily on your phone.

I will post what I can come up with.
Jan 23, 2022 at 10:11 AM
Avatar
LGC
  • MEMBER
  • 27 POSTS
Yes, it's is what I'm using is my phone.
Jan 23, 2022 at 10:13 AM