Hello,
I have a Grand Caravan. At around sixty five mph the transmission completely disengaged. Pulled over, shut the ignition off and reset the computer and it would drive and then disengage again. Before it would disengage, it seems to be shifting. Also, no reverse.
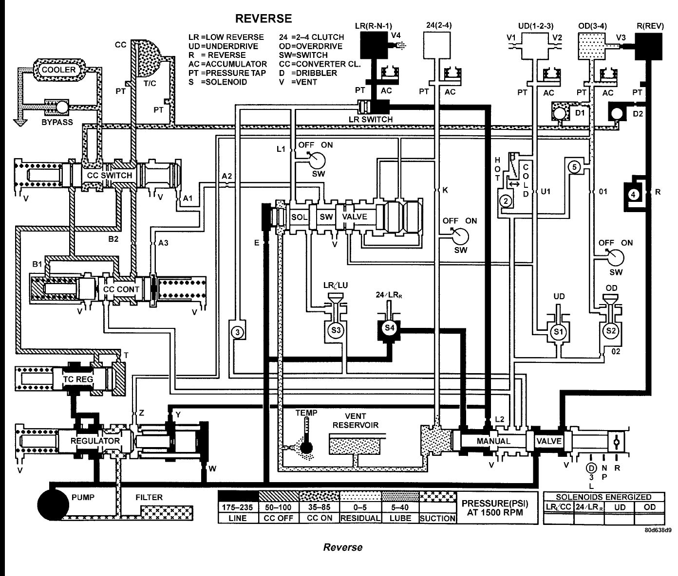
After doing some line pressure tests and code scan I have a P0882 and P0732. It failed the following test as per service manual. But being there is no reverse at all, I am not sold on a solenoid or TCM fault, because based upon pressure gauge responses when shifting. However, In limp mode as per the manual, I should have park, neutral, reverse and second gear.No reverse I am stumped.
Test two a-selector in overdrive (fourth gear):
1. Attach gauge to the underdrive clutch tap.
2. Move selector lever
to the (overdrive) position.
3. Allow wheels to rotate freely and increase throttle
opening to achieve an indicated speed of forty mph.
4. Underdrive clutch pressure shoul
d read below 5 psi. If not, then either the solenoid assembly or
PCM/TCM is at fault.
May 21, 2021 at 12:11 PM
(Merged)