Turn signals not working?

1998 CHEVROLET SILVERADO
140,000 MILES • 5.7L • V8 • 2WD • AUTOMATIC
Avatar
JASON ARCHAMBEAU
  • MEMBER
  • 2 POSTS
Neither one of my turn signals work. My hazards do but neither left nor right side work individually. The turn light won't even light up on my dash but does for my hazards. I've replaced the relay located by the foot pedals so not sure what it could be. Please help.
Mar 4, 2019 at 4:51 AM
Advertisement
Avatar
JDL
  • CERTIFIED EXPERT
  • 16,098 POSTS
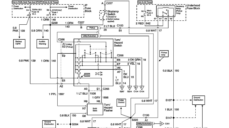
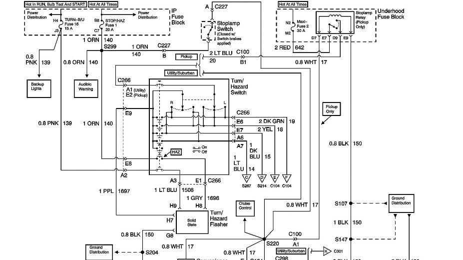
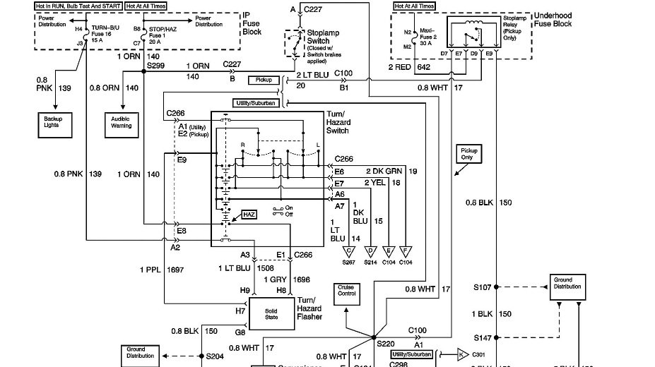
Did you check the fuse, upper left in diagram, turn/backup fuse? Not only check the fuse, use a test light on fuse circuit to check for voltage, goes hot with key on. Could be other issues like turn signal switch? Always check voltage and grounds.
https://www.2carpros.com/articles/turn-signals-not-working-blinker
Mar 4, 2019 at 6:41 AM
Avatar
JASON ARCHAMBEAU
  • MEMBER
  • 2 POSTS
The diagram you attached, is that for the fuse panel on the drivers side of dashboard? Also, does that mean to check fuse #16? Sorry but I'm completely ignorant when it comes to electrical issues.
Mar 4, 2019 at 6:56 AM
Advertisement
Avatar
JDL
  • CERTIFIED EXPERT
  • 16,098 POSTS
Yes, fuse 16--15 amp, interior fuse box.
Mar 4, 2019 at 7:13 AM
Avatar
CHRIS STEPHENS2
  • MEMBER
  • 1 POST
I replaced my turn signal bulb yet still dont work front works tail lights work just no turn signal
Oct 25, 2020 at 12:04 PM (Merged)
Avatar
STRAILER
  • CERTIFIED EXPERT
  • 53,855 POSTS
Hello,

We must see if the socket is getting power. Here are few guides and a wiring diagram so you can do some tests to get the problem fixed. Test with the key on and blinkers going.

Also cycle the hazard switch to, this can some time get the blinkers working.

https://www.2carpros.com/articles/turn-signals-not-working-blinker

and

https://www.2carpros.com/articles/how-to-use-a-test-light-circuit-tester

Please run this test and get back to us we are interested to see what it is.

Cheers, Ken

Oct 25, 2020 at 12:04 PM (Merged)
Avatar
BRADSTAR2K
  • MEMBER
  • 2 POSTS
Passenger side brake light and turn signal intermittently working (does not work more often than does work). Bulb has been replaced along with the socket (not the cheap kind). Wiggling the bulb within the socket will make it work, but not for long.

Thanks in advance for the help!
Oct 25, 2020 at 12:04 PM (Merged)
Avatar
WRENCHTECH
  • CERTIFIED EXPERT
  • 20,761 POSTS
That pretty much tells you the problem is right there. It's either the socket could be the wrong one, could be the wrong bulb or just a bad socket.
Oct 25, 2020 at 12:04 PM (Merged)
Avatar
BRADSTAR2K
  • MEMBER
  • 2 POSTS
Is there anyway it could be something else? When I got the new socket from the shop I take my truck to (I trust this shop very much), it only worked for a short period of time. I have tried countless bulbs and am confident that it is not the bulb.
Oct 25, 2020 at 12:04 PM (Merged)
Avatar
WRENCHTECH
  • CERTIFIED EXPERT
  • 20,761 POSTS
If you handle the socket or bulb and that causes the light to come on, common sense will tell you the problem isn't in the front of the car.
Oct 25, 2020 at 12:04 PM (Merged)
Avatar
RJRJR
  • MEMBER
  • 1 POST
rear brake and turn signal lights inop. replaced bulbs, bulb receptacle. fuses look good and have good ground in wire plug assembly.
Oct 25, 2020 at 12:05 PM (Merged)
Avatar
IAMI2760
  • MEMBER
  • 1 POST
[quote:7a9c248633="rjrjr"]1998 Chevy Silverado

rear brake and turn signal lights inop. replaced bulbs, bulb receptacle. fuses look good and have good ground in wire plug assembly.[/quote:7a9c248633]


Check the brake switch located on a rod under the dash attached to the brake pedal. I've had to replace three of them on my 98 Silverado. If you have the towing package installed, disconnect the trailer pig tail and just reconnect your rear lights without the pig tail. I've had to that also.
Oct 25, 2020 at 12:05 PM (Merged)
Avatar
VTOWNER
  • MEMBER
  • 2 POSTS
1997 chevy silverado 4x4 5.7l.....passenger side signal not working, i turn on dash and headlights neither rear signal lights work, i check the wiring harnesses and disconnected trailer wiring found nothing wrong there.i had gm look at it recently , had no help there. i checked a few diagrams i could find and it seems to point to switching system in steering column but I'm not sure..any ideas?
Oct 25, 2020 at 12:05 PM (Merged)
Avatar
CJ MEDEVAC
  • CERTIFIED EXPERT
  • 11,004 POSTS
are you doing this yourself now?

do you have simple test equipment....voltmeter ...test light.....know how, as far as running continuity tests and such???

if it comes down to purchasing this over priced hunk of plastic, i can clue you in on saving $$$ on it.....just ask!......this overlooked asset works at all kinds of places

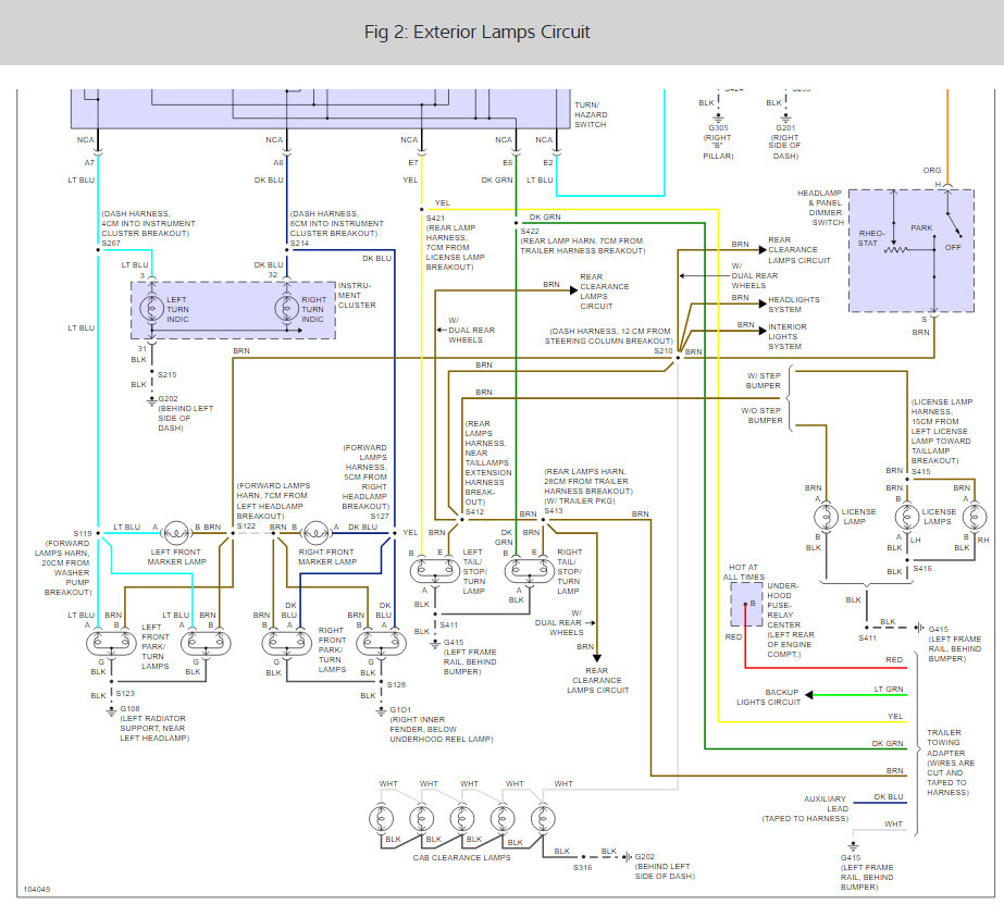
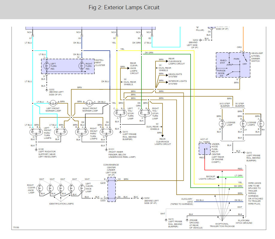
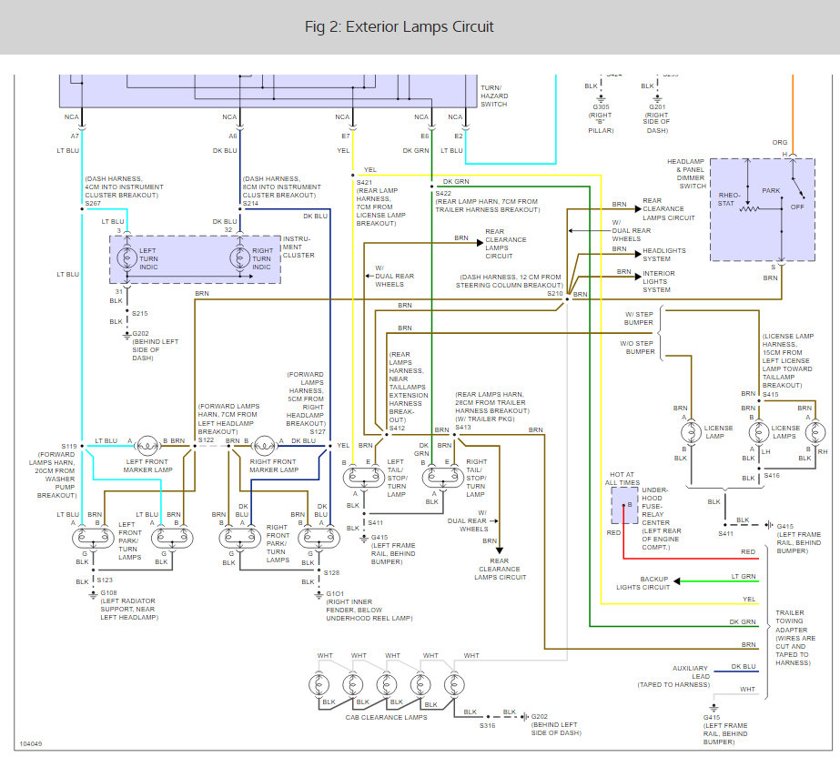
i found you a diagram in "mitchell"

this one is for "exterior lamps"...looks like it shows what you are interested in

there are many more for the rest of the wiring, it is not feasible to get 'em all for you (mitchell sorta wants you [and me] to subscribe to their system, they are not a non-profit organization!)

without broadcasting your email address in open forum, if you cannot see this diagram well......tell me....i will initiate a way to get it to you. mitchell diagrams are "crisp" in my downloads, they are so ez to understand. depending on size and content, they may show up great....then again, could be a blur, once i load it into my answer

the medic
Oct 25, 2020 at 12:05 PM (Merged)
Avatar
VTOWNER
  • MEMBER
  • 2 POSTS
i have the same drawing and i did check everything with a voltmeter, discovered a new problem with driver front light too, its being looked at again by GM at the moment.everything points to the switch in steering column malfunctioning intermittently from conversation with mechanic so there looking into for me if parts are needed
Oct 25, 2020 at 12:05 PM (Merged)
Avatar
LUCKY_SEVANS
  • MEMBER
  • 2 POSTS
Girl friend's truck has no brake lights or signals, but hazards work. Turn signals work up front. Parking lights work. Assuming double filament bulbs good based on hazards. Been reading online and cannot figure out what to do. Not familiar with truck and only barely familiar with electrical. No money to take to professional and she needs a running vehicle. Please point me in right direction. Today is perfect because in Washington and it is not raining,
Oct 25, 2020 at 12:05 PM (Merged)
Avatar
CARADIODOC
  • CERTIFIED EXPERT
  • 34,306 POSTS
The best suspect is the turn signal switch. The hazard function goes through just one small part of that switch, but when switched on, it disconnects a number of circuits within the signal switch. It's one of those contacts that is likely failed.

First, check if the backup lamps work. If they do, the turn signal fuse is okay.

The "Brake light" fuse has to be okay because that runs the hazard flasher.

Look for the "Brake light" relay in the fuse box under the hood. Feel if it clicks when a helper presses the brake pedal.

Next, we'll have to go to the wires going to the signal switch and test for voltage with a test light. I'm trying to figure out from the diagram which wires to check.
Oct 25, 2020 at 12:05 PM (Merged)
Avatar
LUCKY_SEVANS
  • MEMBER
  • 2 POSTS
I figured it out! tracing the wires from the front I kept getting voltage all the way back to the tail light plug. But still could not get turn signals or brake to light bulbs (right or left). When I was pulling out one of the bulbs while turn signal was on I saw it light the second filament as I pulled it out. If bulb seated properly no contacts, but pulled out some and jiggled a bit and I had function. I manipulated the contact (springs) and voila! Rinse and repeat for the other side.

Wait, why was I getting hazards originally? Do they light up the other (top) bulbs and I just do not remember?
Oct 25, 2020 at 12:05 PM (Merged)
Avatar
CARADIODOC
  • CERTIFIED EXPERT
  • 34,306 POSTS
My diagram showed the same one bulb on each side for signal and brake function. Don't have a suitable answer as to why the hazards worked.

Common things to look for on the sockets include rusty housings for the older 1157 brass-base round bulbs, and contacts overheated and melted into the plastic base. Those contacts are spring-loaded, so when the plastic melts, the contacts sink into the base and no longer touch the contact on the bulb. You can make a temporary fix by adding a drop of solder to the contacts on the bulb.

For the newer plastic-base 3057s, it's real common to find the contact tabs in the socket badly-corroded. Two of them are grounds, but for the two different filaments. You can get a clue a ground is bad by observing that with only one working signal light, it will stop lighting up when the bulb on the other side is removed. Current goes through the bulb that appears to be working, can't get to ground, so it doubles back and goes through the tail light filament, over to the tail light on the other side, through it, THEN to ground on that side. Current goes through three filaments so the one that appears to be working is actually not full brightness. That three-filament circuit can't occur when the brake lights are on, so the signal works properly on the good side, and the one on the bad side goes fully-off. This is where you see the two lights switch between bright filament and dim filament alternately, especially on trailers.
Oct 25, 2020 at 12:05 PM (Merged)
Avatar
DOUGLAS ENTWISTLE
  • MEMBER
  • 1 POST
Brake light and turn signals individually work normally. But when making a left turn, with the turn signals on when I apply the brakes, the turn signal on the left side is cancelled and the brake light is on. The right turn signal and brakes work normally. One other thing, with the left turn signal is on without the brakes on, the light on the top of the cab blinks with the left turn signal. Again this does not happen with the right side lights. I have changed the switch on the steering column with no results. I have removed the wire harness for the trailer lights without success. There are no shorts in the system. The fuses don't blow. I have replaced the signal light flasher unit. For a while I did hear a buzzing sound under the dash. This has stopped. This has made no difference the problem as described above is still the same.
Oct 25, 2020 at 12:05 PM (Merged)
Avatar
STRAILER
  • CERTIFIED EXPERT
  • 53,855 POSTS
Hello,

It sounds like you have a bad ground I would check at the rear of the truck first. here is a guide and the wiring diagrams so you can check the grounds:

https://www.2carpros.com/articles/how-to-check-wiring

Check out the diagrams (below). Please let us know what you find. We are interested to see what it is.
Oct 25, 2020 at 12:05 PM (Merged)
Avatar
MALLUMS
  • MEMBER
  • 1 POST
Does this vehicle have a turn signal relay and if so, where is its general location?
Oct 25, 2020 at 12:06 PM (Merged)
Avatar
BLUELIGHTNIN6
  • CERTIFIED EXPERT
  • 16,542 POSTS
turn signal flasher relay is on the convenience center (under left side of dash). if flasher relay is good check fuses.
Oct 25, 2020 at 12:06 PM (Merged)
Avatar
LAVELL
  • MEMBER
  • 1 POST
Wiring truck to old bed and lights hooked taillight wire wrong and blew 30 amp fuse. Replaced fuse and now only parking light and brake light, no blinkers disconnected all lights at wire harness, still no blinkers, what am I missing?
Oct 25, 2020 at 12:06 PM (Merged)
Avatar
HMAC300
  • CERTIFIED EXPERT
  • 48,601 POSTS
it may be a quite a few things, check ground at left hand rear of frame. It may be the circuit board on back of frame or turn signal switch etc. See pictures and check fuse and wires for power.
Oct 25, 2020 at 12:06 PM (Merged)
Avatar
POOLE09
  • MEMBER
  • 2 POSTS
I just picked up a 1991 K1500 for snowplowing. I noticed that the when I flip the turn signal up, like when I'm making a right turn, the lever appears to be in the center position. When I flip it down for a left turn, it will not stay down, and I can hear the flasher working but no left turn signal. Any suggestions where to start?
Oct 25, 2020 at 12:07 PM (Merged)
Avatar
INTERNETMECHANIC
  • CERTIFIED EXPERT
  • 700 POSTS
I'd probably replace the multifunction switch, for a start. With it apart, you can probably use a jumper wire for the proper terminals and make them turn signals dance, just for testing, before you put everything back together.
Oct 25, 2020 at 12:07 PM (Merged)
Avatar
POOLE09
  • MEMBER
  • 2 POSTS
Well,that's what I thought,but this does not have a multifunction switch. I just finished pulling the steering wheel and replacing the turn signal switch,but same problem.
Oct 25, 2020 at 12:07 PM (Merged)
Avatar
INTERNETMECHANIC
  • CERTIFIED EXPERT
  • 700 POSTS
Sorry about that, I should have looked at the wiring diagram first. All I can do is check the bulb socket for voltage and ground, backtrack the circuit. The ground is black. The color for the voltage wire is in the diagram. Sometimes I use a testlite in the bulb socket, bulb removed, to check for voltage and ground.


https://www.2carpros.com/forum/automotive_pictures/512072_k1500_turn_switch_1.jpg

Oct 25, 2020 at 12:07 PM (Merged)
Avatar
SUSIE1961
  • MEMBER
  • 1 POST
Electrical problem
1991 Chevy Silverado V8 Two Wheel Drive

blinkers do not work, everytime i put a new fuss in it blows. i bought a new blinker switch but do not know how to replace the old one, not sure it is even this problem
Oct 25, 2020 at 12:07 PM (Merged)
Avatar
BLUELIGHTNIN6
  • CERTIFIED EXPERT
  • 16,542 POSTS
Hello and thanks for donating!


Before replacing switch, I would replace the flasher relay. It may be shorting out causing fuse to blow. If flasher is OK then check wiring to switch. If OK here as well then follow steps below to replace switch..


Make sure the switch is in the off position.
Remove the steering wheel
Remove the instrument panel trim cover.
Insert a screwdriver into the lockplate cover slot and pry out the cover. Remove the lockplate. A special tool is available to do this. The tool is an inverted U-shape, with a hole for the shaft. The shaft nut is used to force it down. Pry the wire snapring out of the shaft groove. Discard the snapring.
Remove the tool and lift the lockplate off the shaft.
Remove the turn signal lever screw and lever.
Press the hazard button inward and unscrew it.
Remove the switch retaining screws. Pull the switch connector out of the mast jacket and feed the switch connector through the column support bracket.
Position the turn signal lever and shifter housing in the downward, or "low" position and pull downward on the lower end of the column using a pliers on the tab provided. Remove the wire protector.
Remove the switch mounting screws. Remove the switch by pulling it straight up while guiding the wiring harness cover through the column.


To install:

Install the replacement switch by working the connector and cover down through the housing and under the bracket.
Install the switch mounting screws and the connector on the mast jacket bracket. Install the column-to-dash trim plate.
Install the flasher knob and the turn signal lever.
With the turn signal lever in neutral and the flasher knob out, slide the thrust washer, upper bearing preload spring, and canceling cam into the shaft.
Position the lockplate on the shaft and press it down until a new snapring can be inserted in the shaft groove.
Install the cover and the steering wheel.
Oct 25, 2020 at 12:07 PM (Merged)
Avatar
DKJTEX
  • MEMBER
  • 1 POST
Just bought a 1990 Chevy 1/2 ton 4wd, and the tail, stop, and turn signals don't work. No brake lights, no tail lights, and no left turn. When I turn on the right turn, it flashes but, very, very dim, to the point that you can't even see it through the red lense cover. And, at the same time that the right turn is flashing, the left turn is flashing but, even dimmer than the right. All the bulbs are brand new 3057, the connections are good, fuses are good, and there appears to be no break in the wires, as far as I could see. What could this be? Thanks.
Oct 25, 2020 at 12:07 PM (Merged)
Avatar
MERLIN2021
  • CERTIFIED EXPERT
  • 17,250 POSTS
Generally if the lights are dim, there is a ground problem, check the grounds for the tails....
Oct 25, 2020 at 12:07 PM (Merged)
Avatar
STEVESBS1
  • MEMBER
  • 11 POSTS
check the circuit boards on tail lights they go bad all the time you can purchase them at any chain parts store
Oct 25, 2020 at 12:07 PM (Merged)
Avatar
MERLIN2021
  • CERTIFIED EXPERT
  • 17,250 POSTS


https://www.2carpros.com/forum/automotive_pictures/62217_gmc_1.jpg


https://www.2carpros.com/forum/automotive_pictures/62217_gmcb_1.jpg

Check black wires.


https://www.2carpros.com/forum/automotive_pictures/62217_tail_light_Boards_GM_1.jpg

Here's the circuit boards, about 15.00 dollars, if it turns out that way!
Oct 25, 2020 at 12:07 PM (Merged)
Avatar
SKGRAY0112
  • MEMBER
  • 3 POSTS
My left turn signal and my hazard lights will not flash when my headlights are on. If I turn off the headlights, everything works fine. I tried replacing the flasher but nothing changed. I also noticed a day later that when my left turn signal is on, the display that indicates fan speed and heater temperature flashes along with the turn signal. Not sure if these two problems are related. Any thoughts?
Oct 25, 2020 at 12:07 PM (Merged)
Avatar
YAHOO4
  • MEMBER
  • 34 POSTS
check your parking light bulbs one by one removing each one and looking for the element th be broken, if any bulbs have a chrome look to them or a broken element replace with the proper bulb.
Oct 25, 2020 at 12:07 PM (Merged)
Avatar
BARCAR38
  • MEMBER
  • 3 POSTS
i have a 1988 chev truck V8 4x4 , all lights work but turn signals don't work . but come on when the 4 way flashers are turned on . ( no fuses are blown or blow out .) I tried replacing the tailights and the main harness in the back of the truck , changed the steering column and I am at my wits end trying to trace this problem down . any help would be gratefully aprieciated . thanks .
Oct 25, 2020 at 12:08 PM (Merged)
Avatar
DOCFIXIT
  • CERTIFIED EXPERT
  • 18,828 POSTS
Suspect faulty turn signal switch
Oct 25, 2020 at 12:08 PM (Merged)
Avatar
BARCAR38
  • MEMBER
  • 3 POSTS
hey thanks for the quick reply . how hard is it to tear the column apart and check or would it be easier to change steering columns ?
Oct 25, 2020 at 12:08 PM (Merged)
Avatar
BARCAR38
  • MEMBER
  • 3 POSTS
also if their is a short , fault or break in the system , would it cause the system to not work in some places , but not others .
Oct 25, 2020 at 12:08 PM (Merged)