Code P0302, engine miss?

1996 CHEVROLET 1500
119,000 MILES • 4.3L • V6 • 2WD • AUTOMATIC
Avatar
BILL93240
  • MEMBER
  • 62 POSTS
Have replaced all ignition components plugs wires distributor cap, rotor coil, replaced fuel filter. The compression good 155. spark seems good when touch plug exhaust manifold, even clean spark plug hole threads, but still getting miss and p0302 code. Do I need to start taking the engine apart to replace the gaskets? How can I diagnose it?
May 31, 2023 at 10:23 AM
Advertisement
Avatar
STRAILER
  • CERTIFIED EXPERT
  • 53,854 POSTS
These engines had a big problem with the spider injector. Have you changed that out? Here is how the job is done. Also, this guide may help as well:

https://www.2carpros.com/articles/engine-misfires-or-runs-rough

Check out the images (below). Please let us know if you need anything else to get the problem fixed.
Jun 1, 2023 at 2:51 PM
Avatar
BILL93240
  • MEMBER
  • 62 POSTS
Thank you for your reply, Ken. Your answer does not apply to my vehicle as it has a throttle body injection system with a distributor and old fashioned coil and spark plug wires. Is there a way to test for spark in the cylinder? Any other ideas why still missing? I suspect intake manifold gasket or head gasket but would like to troubleshoot to know exactly before unnecessarily taking engine apart.
Jun 1, 2023 at 3:35 PM
Advertisement
Avatar
STRAILER
  • CERTIFIED EXPERT
  • 53,854 POSTS
Okay the system had a year split, so it happens. You can test the spark at the plug wire and replace the spark plug with a new unit in case it is cracked/defective.

Here is a guide to help you check the compression as well:

https://www.2carpros.com/articles/how-to-test-engine-compression

This one can help you check for vacuum leak use when the engine is cold only:

https://www.2carpros.com/articles/how-to-use-an-engine-vacuum-gauge

Please go over these guides and get back to us.

Jun 2, 2023 at 10:06 AM
Avatar
BILL93240
  • MEMBER
  • 62 POSTS
New plug new wire and spark seems good when plug grounded to exhaust manifold. Is there a way to test the spark if the plug is screwed into the head? Thought maybe a short somewhere. Did 4 revs on compression gage and got 155psi so assume the valves and rings are ok, also removed valve cover and no stuck valve. I tried vacuum leak test with propane torch, but nothing will try again. Can intake gasket leak be determined from outside the manifold? How can I test the intake gasket and head gasket to determine if good?
Jun 2, 2023 at 2:07 PM
Avatar
STRAILER
  • CERTIFIED EXPERT
  • 53,854 POSTS
There is not a good way to test the spark inside the cylinder head. The compression seems good, can I ask what the spark plug looks like when you remove it? The vacuum leak test can help you find the intake leak and this guide can help you test the head gasket

https://www.2carpros.com/articles/head-gasket-blown-test

Please go over this guide and get back to us. Please upload an images of the spark plug.
Jun 3, 2023 at 10:34 AM
Avatar
BILL93240
  • MEMBER
  • 62 POSTS
I pulled all six plugs and the one from the dead cylinder looked pretty clean no rough tan appearance like the rest, like it was steam cleaned from a coolant leak into the cylinder. It was consuming a tiny amount of coolant, so I did a K seal head gasket sealant treatment. But the miss is still there. The coolant consumption is very small and have been adding alumaseal to the radiator every couple years to keep it at bay. Could I feed some clothesline into the spark plug hole and run or just turn over the engine to see if it gets wet and smells of gas or coolant or would this cause damage? I will do more propane leak testing when the wind dies down. Does placing hand over oil spout and feeling vacuum mean a possible intake gasket leak?
Jun 3, 2023 at 11:37 AM
Avatar
BILL93240
  • MEMBER
  • 62 POSTS
Update.....connected propane torch nozzle to pcv hose and ran propane into intake manifold. Still rough idle but check engine light did not come on over several minutes. Reconnected pcv valve and p 0302 came back. Will wait till engine cools to do more propane tests. Also, ran engine with radiator cap off till operating temp and no bubbles in coolant, so head is the gasket okay?
Jun 3, 2023 at 2:02 PM
Avatar
BILL93240
  • MEMBER
  • 62 POSTS
Also, would old/bad or water in gas cause a p0302 misfire code?
Jun 3, 2023 at 2:04 PM
Avatar
BILL93240
  • MEMBER
  • 62 POSTS
Update.....disconnected hose from pcv valve and engine idled rough but did not throw a code for 10 minutes. Reconnected the hose and threw a p0302 code in less than a minute. Could a bad pcv valve cause a code p0302?
Jun 3, 2023 at 4:38 PM
Avatar
STRAILER
  • CERTIFIED EXPERT
  • 53,854 POSTS
Yes, it could, also I would check the base gasket for the throttle body I have seen those leak and cause problems like you are having. Did you try a new spark plug? What were the results from the head gasket test? We have used Blue Devil before it works pretty good.

Check out this video:

https://youtu.be/Xi41RFMP8Ow

Please let us know what happens.


Jun 4, 2023 at 9:47 AM
Avatar
BILL93240
  • MEMBER
  • 62 POSTS
I am getting a new PCV valve today. Put my hand over oil filler neck and didn't really feel any suction so maybe intake gasket, okay? I might try tightening TBI nuts also. Just curious why disconnecting the PCV hose gets rid of the check engine light and 0302 code.
Jun 4, 2023 at 10:45 AM
Avatar
BILL93240
  • MEMBER
  • 62 POSTS
Put in new pcv valve but still miss and 0302 code. For the head gasket I used Kseal and have no bubbles in the radiator or no milkshake on the dipstick. Did you mean the tbi gasket on the intake manifold or the orange gasket to the snorkel? The spark plug is a new iridium. I also spray cleaned the MAF sensor. Wonder if its just bad gas to throw a code 0302.
Jun 4, 2023 at 6:07 PM
Avatar
STRAILER
  • CERTIFIED EXPERT
  • 53,854 POSTS
Not really, the only other thing I can think of if the intake port is so carboned up it is not allowing the intake charge, does the engine run like it is misfiring? Can you upload a short video of the engine being revved so I can see it?
Jun 5, 2023 at 9:53 AM
Avatar
BILL93240
  • MEMBER
  • 62 POSTS
Yep, it has a nervous idle, you can feel the truck shake. I drizzled about 3/4 bottle of Seafoam down the throttle body let it soak then took it for a hard drive up to 75 mph. It seems to run good at high rpms but has the idle miss. I was thinking of pouring water down the carb like we did as teenagers. I will try to video but am not very good at it I am old.
Jun 5, 2023 at 10:21 AM
Avatar
STRAILER
  • CERTIFIED EXPERT
  • 53,854 POSTS
It might need a valve job; I would do a compression test across all cylinders and re-check for vacuum leaks.

Jun 6, 2023 at 7:44 AM
Avatar
BILL93240
  • MEMBER
  • 62 POSTS
Doesn't the all-cylinder compression test get the relative compression of all the cylinders to detect a weak but firing cylinder? I just tested the misfiring cylinder several times and it always came up to 155psi. Wouldn't that rule out the valves, rings and head gasket as faulty? Could any of those be faulty if the cylinder still compressed to 155? On the vacuum leaks I sprayed carb cleaner around and didn't hear any engine rpm increase. I'm starting to think intake manifold gasket, any ways to target that with a test? And is that a common problem on chevy small blocks with only 120k miles on them? I've had 350's run to 300k no problems, but those were older, built in the 70's.
Jun 8, 2023 at 6:57 AM
Avatar
BILL93240
  • MEMBER
  • 62 POSTS
Update: Yesterday I tried to pour water down the TBI, but I couldn't stop the engine from shutting off with the air cleaner snorkel removed, so I nixed that test.
Jun 8, 2023 at 7:50 AM
Avatar
STRAILER
  • CERTIFIED EXPERT
  • 53,854 POSTS
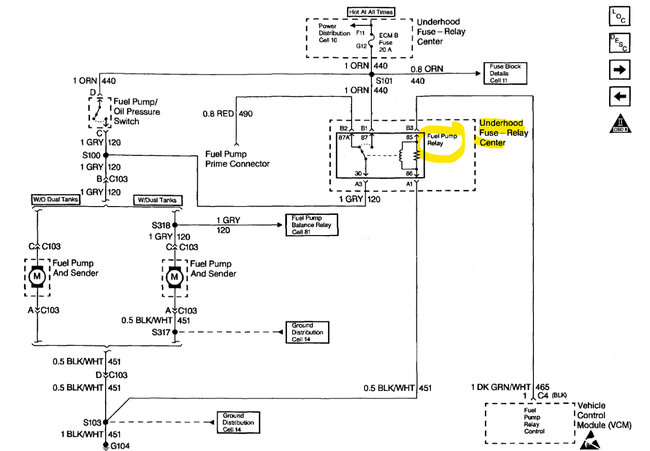
I had another thought, I have seen the EGR valve cause this problem, here is the location so you can remove it and test it by using this video. Also, it still shows this engine having a spider injector. Can you please upload an image of the throttle body so I can confirm? Please let us know what happens.

https://youtu.be/DqUCbbKdWf4

Check out the images (below). Let us know what happens and please upload pictures or videos of the problem so we can see what's going on.


Jun 9, 2023 at 10:50 AM
Avatar
BILL93240
  • MEMBER
  • 62 POSTS
I already removed the EGR valve and cleaned it with some WD40 spray, so it is not stuck and the valve springs freely. The EGR valve in the video looks different, mine doesn't have a dashpot. I will try to upload some pics of the engine this weekend if I can.
Jun 9, 2023 at 2:45 PM
Avatar
BILL93240
  • MEMBER
  • 62 POSTS
Update. Would a spider injector have a throttle body, a distributor, and one coil? I thought a spider injector had coil packs.
Jun 9, 2023 at 3:39 PM
Avatar
BILL93240
  • MEMBER
  • 62 POSTS
Just watched a YouTube on the 4.3 vortec and it does have both the spider injectors and TBI, so you are correct. Now, how do I determine if it is the spider injector causing the 0302 miss? Pretty expensive to replace so wouldn't want to replace it good.
Jun 9, 2023 at 9:07 PM
Avatar
BILL93240
  • MEMBER
  • 62 POSTS
Update: I don't have a fuel pressure gauge but could I just depress the Schrader valve in the fuel line after running the engine to determine if there is still pressure in the fuel line? Will it spray gas?
Jun 9, 2023 at 11:18 PM
Avatar
STRAILER
  • CERTIFIED EXPERT
  • 53,854 POSTS
Yes, it will, you can rent a fuel pressure gauge for cheap at the local auto parts store. The spider injectors go out all the time in these engines btw. I would get the AC Delco unit.
Jun 11, 2023 at 10:53 AM
Avatar
BILL93240
  • MEMBER
  • 62 POSTS
Thank you Ken, that seems like my next diagnostic test, will try to locate the gauge and will get back to you with the results.
Jun 11, 2023 at 11:04 AM
Avatar
BILL93240
  • MEMBER
  • 62 POSTS
Also, would I have to replace the entire unit? Seems only cyl 2 is misfiring. Any way to clean the injectors without removing the plenum? Is it likely a clogged injector or an electrical problem with the unit? Any other causes you can think of?
Jun 11, 2023 at 11:07 AM
Avatar
BILL93240
  • MEMBER
  • 62 POSTS
I have borrowed a fuel pressure gauge from Oreilly's, what pressure specs should I get with my engine?
Jun 11, 2023 at 7:50 PM
Avatar
STRAILER
  • CERTIFIED EXPERT
  • 53,854 POSTS
I really think it is the injector but here are the specs:

FUEL PRESSURE
1. Ignition "OFF" for 10 Seconds.
2. With ignition "ON," engine "OFF" and fuel pump running, pressure should be 415-455 kPa (60-66 psi).
For additional fuel pressure testing procedures,

Let me know please.
Jun 12, 2023 at 9:50 AM
Avatar
BILL93240
  • MEMBER
  • 62 POSTS
I will check the fuel pressure today, I just read that if the pressure doesn't hold and leaks down after shutting off the engine it means a fuel leak in the injector system. Also, is there any way to test the spider injectors to determine if the injector(s) are dirty or malfunctioning? I would like to avoid removing and replacing the spider and just hope it solves the problem.
Jun 12, 2023 at 10:06 AM
Avatar
BILL93240
  • MEMBER
  • 62 POSTS
Just performed a fuel pressure test and here are the readings:
Activate fuel pump.......62psi
Shut off fuel pump.....immediately drop to 59psi
Leak down.........1 minute 54psi, 2 min. 52psi, 3 min.50psi, 4 min. 48psi, 10 minutes 44psi and holding.

Start engine, at idle..........56psi. Shut off engine immediately drop to 54psi.
Leak down.......1 min. 53psi, 2 min. 52psi, 3 min. 51psi, 4 min. 51 psi, 10 minutes 48psi and holding.

How do you interpret these readings? Would they determine if the spider injector is good? Does this rule out any fuel problems?

On a different note, could it be a clogged #2 fuel injector, and is there any way to clean it?
Jun 12, 2023 at 1:45 PM
Avatar
BILL93240
  • MEMBER
  • 62 POSTS
Update. I thought if I could determine if the #2 cylinder is getting fuel, maybe shove a twisted rag into the spark plug hole, disconnect the coil, and turn over the engine to see if the rag is wet with fuel. Would this cause any damage inside the cylinder?
Jun 13, 2023 at 4:55 PM
Avatar
AL514
  • CERTIFIED EXPERT
  • 5,465 POSTS
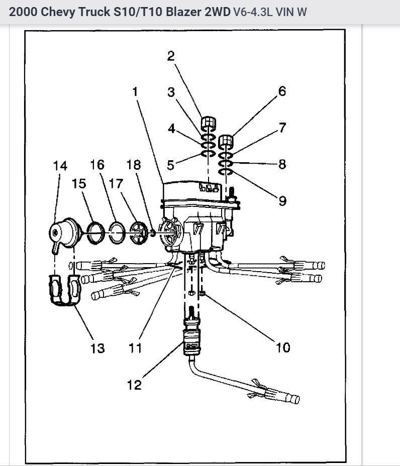
Hello these spider injection systems are known failure components, because of the plastic poppets at the end of each injector line. There is an updated kit where there are electrical wires running down to the end of each injector now. And they act as a regular port injection system. Its a huge difference and update, because these thing is just going to keep getting worse as you go. GM sells the updated unit. You just take out the entire injection unit and put the new one in. You have to bend the new lines to fit, so take your time with it, but its worth it. The truck will run a lot longer and you wont have anymore fuel injector issues at all.
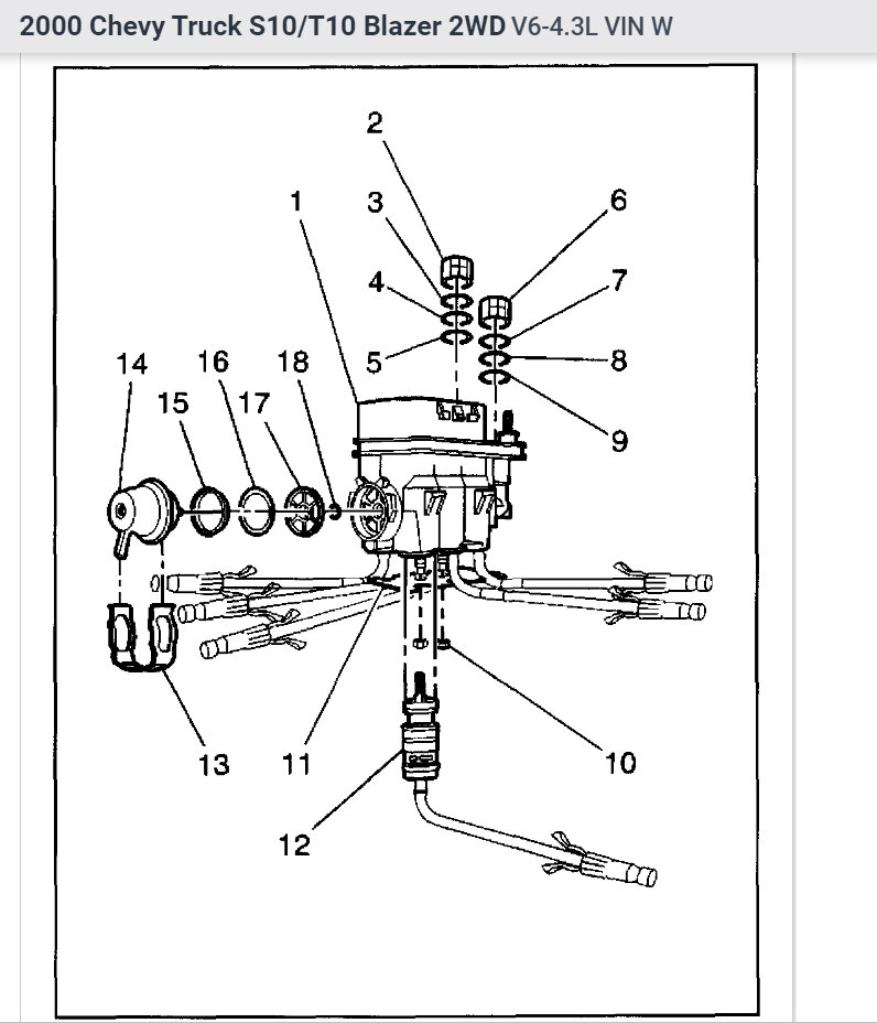
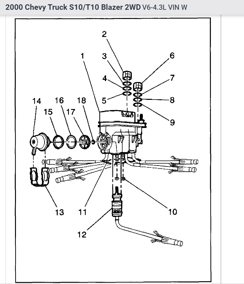
Here you can see there are fuel injectors at the end of each line with electrical connectors instead of plastic poppets
Jun 14, 2023 at 9:26 AM
Avatar
BILL93240
  • MEMBER
  • 62 POSTS
Interesting. What would one of those cost and where can i get it the cheapest? Or maybe get a reman? I understand this may have been a problem part, was there any recall? And how do I know exactly if this is the problem? Would not like to go to all the trouble and expense and still have the #2 cylinder miss.
Jun 14, 2023 at 5:03 PM
Avatar
AL514
  • CERTIFIED EXPERT
  • 5,465 POSTS
Well, I don't know if there was a recall or not, there are Technical Service Bulletins on using the correct solvents for cleaning the poppets and a revised injector balance test procedure. But they wouldn't honor any recalls from 1996. With a capable scan tool, you can do a fuel injector balance test which is what we do now for any suspected injector issues, it consists of monitoring the fuel pressure while pulsing each injector a certain amount of time, one at a time. And if there is a fuel injector that drops more or less fuel pressure than the others then you know that injector has a flow rate issue. This being a 1996, that was the first year for OBD2 switch over. I have seen the injector balance test done on these with one of the Launch scan tools I believe it was. I can check on that for you.
Below is a picture of the injection system you have now, you can see there are no solenoids at the end of the tubes like on the updated unit. This has just the poppets at the end of each tube which opens when the correct fuel pressure is reached. The solenoids are all in the upper electrical unit.
You can remove the entire unit and try to clean out each of the poppet nozzles. But as for testing, you can swap the number 2 spark plug and wire to a different cylinder and see if the code follows. If it doesn't, you can do a compression test on that cylinder or a leak down test and see if the cylinder is sealing well. Besides that, it comes down to fuel injection to that cylinder. I will dig up some info on pulling out the fuel metering unit if you want to try to clean it. For the updated unit, you can google it, it will come right up. Just put in 1996 gm updated spider injection unit. I see some from about 160 to 400 dollars. The OEM from GM would be the best, depending on how long you are planning on keeping the truck. But I will post some more info on cleaning the unit you have now shortly.

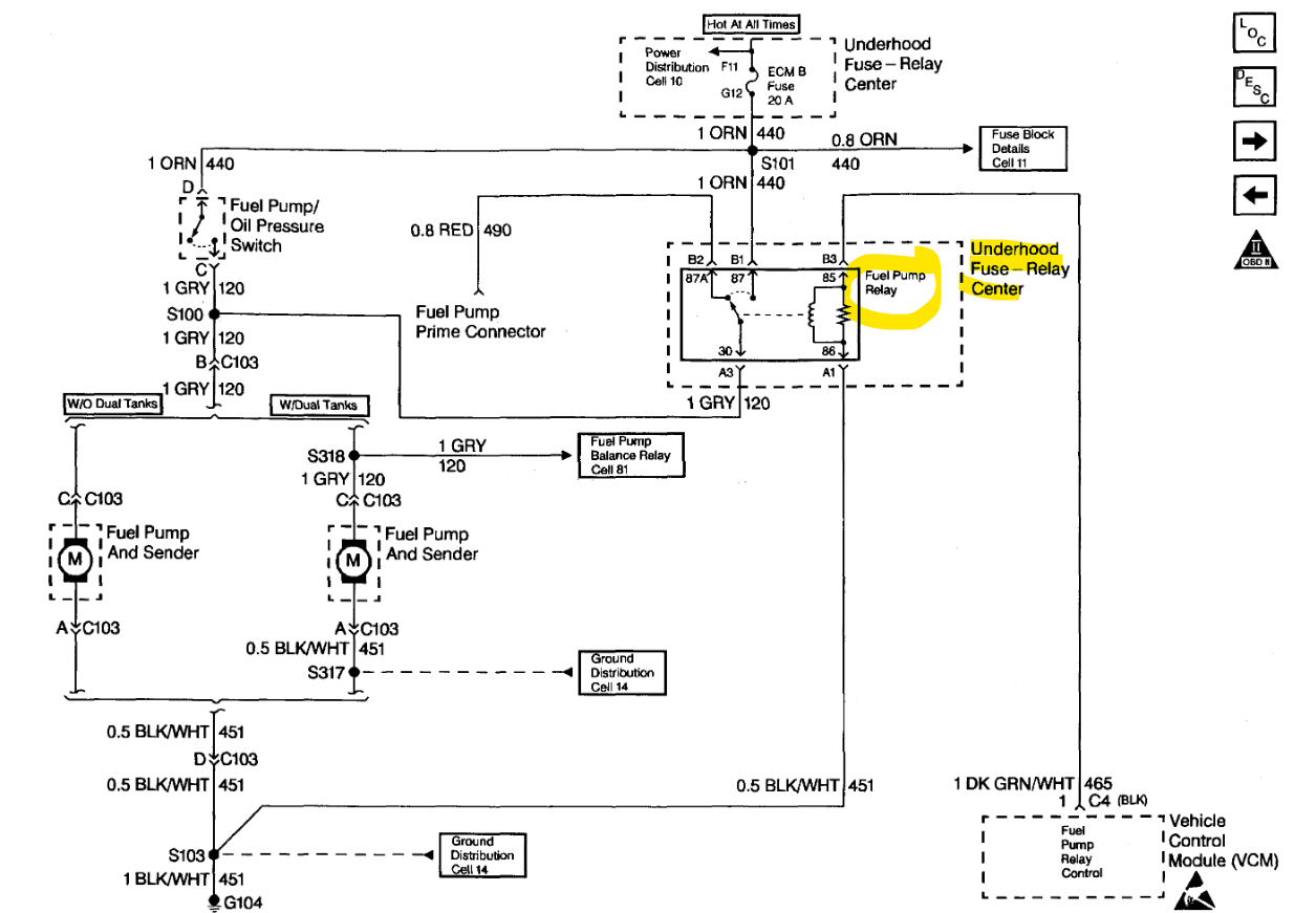
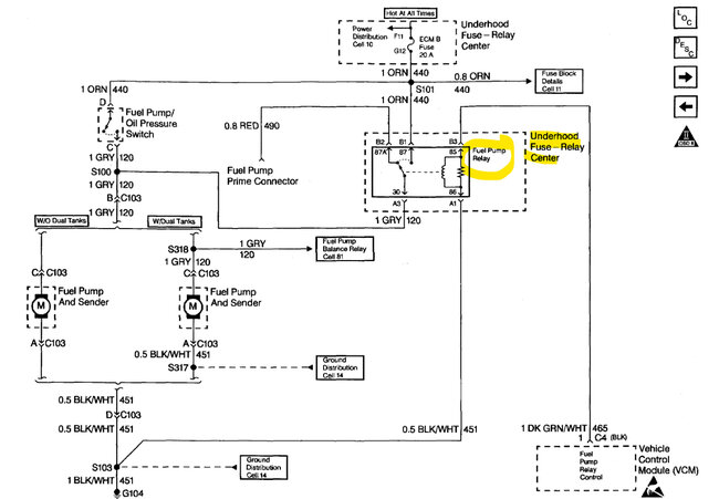
Diagrams 2,3 are for relieving the fuel pressure by pulling the Fuel pump relay and cranking the truck over, it will run for a second and then stall out. Now the fuel metering unit is under the upper intake manifold. I have never attempted to clean these units out, so I'm not sure how difficult it will be. There are probably videos on doing it but try the other testing first with swapping some ignition components to other cylinders and see if the code follows, if you do a compression test, do one cranking and then one running and compare it to another cylinder. If you have a scan tool that can read live data, you can look at the Long and Short Term Fuel trims to see if the ECM is taking away or adding fuel due to an issue. If you have an injector that is not flowing well, you will have positive fuel trim numbers, and the opposite if an injector is flowing too much fuel.
I will try to see what scan tool it was that can do a fuel injector balance test on these.

Here is a great video on the whole spider injection system, he also installs the updated unit and shows the injector balance test:

https://www.youtube.com/watch?v=ExdDt0RnCH8


https://www.2carpros.com/articles/how-to-test-engine-compression

https://www.2carpros.com/articles/how-to-test-a-fuel-injector

https://www.2carpros.com/articles/how-to-check-for-ignition-spark
Jun 15, 2023 at 10:55 AM
Avatar
BILL93240
  • MEMBER
  • 62 POSTS
Thanks for all the detailed info. My scan tool is a cheapo but it does have functions so I will do the tests you suggested if possible. A mechanic friend told me a way to unstick a poppet was to pinch off the fuel return line and increase the fuel pressure to about 150, but I am leery of doing that for fear of damaging some other fuel system component. Do you think that it would be safe to try?
Jun 15, 2023 at 4:51 PM
Avatar
AL514
  • CERTIFIED EXPERT
  • 5,465 POSTS
No i wouldn't do that. It's only a plastic line, the reason the poppets can get stuck closed or open is due to carbon build up that occurs in every engine eventually. As well as fuel deposits. Really the fuel metering design of this system is just a bad design and it's an old unit. You can try some fuel system cleaner first and verify that the cylinder misfire is not being caused by something else first. Clamping off the return line is not going to do anything if the poppet happens to be stuck open and not closed. It can be in either position. It might also be just not flowing enough fuel as the others are.

Try some fuel system cleaner a couple times first if you want. I know pulling to upper intake off and getting into this fuel system is a big job. Really if you're going to go so far as pulling the intake, you should just replace the metering unit while you're in there. But try some other things first and see if you can get the code to clear.
Something to keep in mind, if the poppet is sticking closed and that #2 cylinder is running lean, that will eventually lead to other problems, it stresses the Ignition coil, causes the #2 cylinder to run hot and potentially cause a future valve problem. Misfiring cylinders are also the cause of Catalytic Converter failure.

On your scan tool though taking a look at those live engine data Fuel Trim numbers will help you get a better idea if the engine is running rich or lean because of a possible injector issue. On older GMs it might be called Block Learn and Integrator and uses a scale of 0 to 256 with 128 being the center point of the Stoichiometric ratio of 14.7:1 air fuel ratio. So, 128 is where you would want to be with those numbers. Fuel Trim numbers are much easier to understand, positive numbers are adding fuel, negative is taking fuel away.
You can also graph the front Oxygen sensors and see if their voltage levels are hanging high or low. But it's only a single cylinder misfire, so try swapping the spark plug and wire first to a different cylinder.
Another test you can do is disable the fuel system and crank the engine over and listen to the cranking cadence of the engine, you will hear if there is a cylinder low on compression, there will be an uneven cranking sound. If you have any other questions on specific tests just ask. If you have a scope on your scan tool, you can do a Relative compression test right off the Starter voltage while cranking.
Jun 15, 2023 at 6:42 PM
Avatar
BILL93240
  • MEMBER
  • 62 POSTS
I will attempt the fuel trim test this weekend if my scan tool is capable. I will try my best to self-diagnose this problem but I am only a shade tree mechanic, not a pro, A local well reputable garage will do a complete professional diagnosis for about 62 bucks so I may eventually end up there, plus I like the idea of the spider injector upgrade, it's a great running old truck and would be worth the cost. Too bad Chevy did this bad design mistake, I'm a big fan of Chevy small blocks.
Jun 16, 2023 at 3:56 PM
Avatar
AL514
  • CERTIFIED EXPERT
  • 5,465 POSTS
I agree, it seems like a lot of the newer GMs have lifter issues, but the only real way to know on an injector issue is to do a balance test on them. To tell if the #2 is flowing more or less than the others, on a conventional port fuel injection set up you can just buy a small injector pulse device for around 30 dollars and just hook up to each injector one at a time and test them that way. But it's difficult with that metering fuel setup, that's the only downfall.
Jun 16, 2023 at 6:18 PM
Avatar
BILL93240
  • MEMBER
  • 62 POSTS
Update. Well, I took it to a local mechanic, and he was able to unstick the fuel injector by pinching the fuel return line and raising the pressure to 100 PSI. So, the miss is gone and running on all cylinders. Then he gave the whole system the BG fuel injector flush treatment just for good measure. So, it looks like I am set to go. I don't know if this will be a permanent fix but I plan on treating it with Sea Foam fuel injector cleaner every few thousand miles. At least I was able to pinpoint the problem, and if it sticks again, I will probably go ahead and swap it out for the upgraded injector. Thanks for the help.
Jun 28, 2023 at 8:29 PM
Avatar
AL514
  • CERTIFIED EXPERT
  • 5,465 POSTS
Okay. Well, I'm glad that worked, you might want to run the fuel system cleaner every 15,000 miles or so. Thats the mileage for a fuel filter change, so adding some cleaner should help from things sticking again. I've found the Techron cleaner to be one of the best. GM has some cleaners they make as well.
Jun 29, 2023 at 10:20 AM
Avatar
BILL93240
  • MEMBER
  • 62 POSTS
Yeah I've used Techron before, good stuff, will it clean the injectors and carbon from the valves and intake too?
Jun 29, 2023 at 1:58 PM