Here is a testing procedure for you.
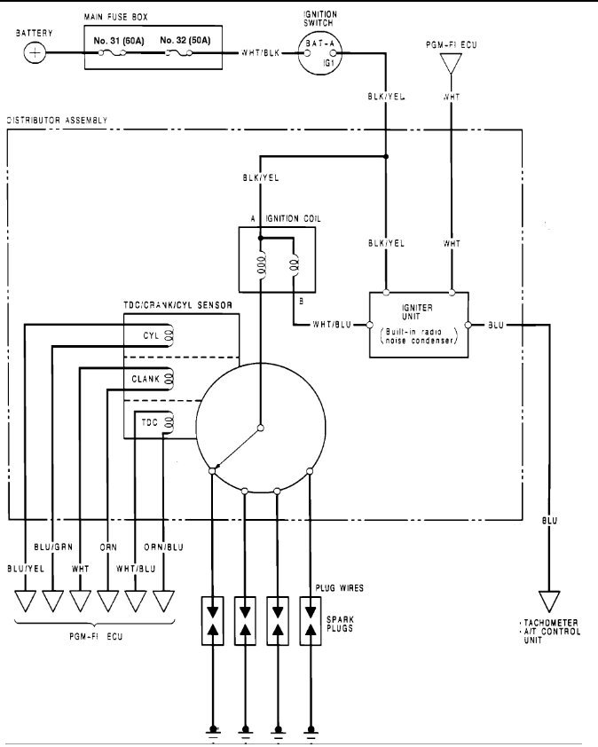
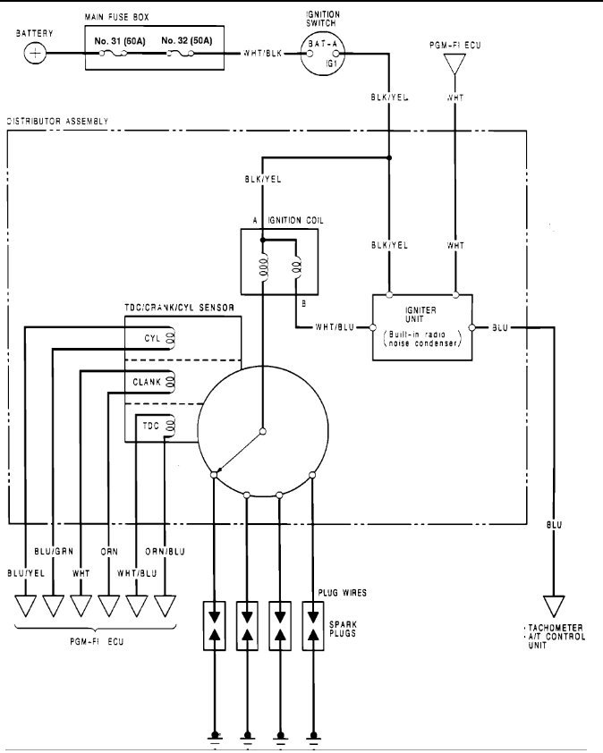
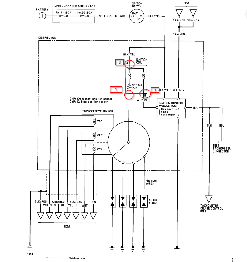
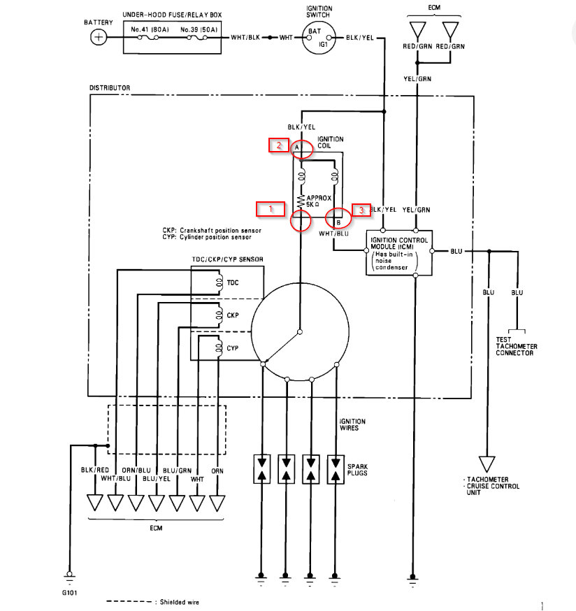
Perform an input test for the igniter unit after finishing the fundamental tests for the ignition system and fuel emission system. Check for blown No.32 (50 A) fuse in the dash fuse box before testing.
Remove the distributor cap, the leak cover and the rotor.
Disconnect the WHT wire, BLK/YEL wire, WHT/BLU wire, and the BLU wire from the igniter unit.
Use a voltmeter to check for battery voltage between the BLK/YEL wire and the body ground with the ignition switch ON
.
a) If there is no voltage, check for an open in the BLK/YEL wire between the igniter unit and the ignition switch.
b) If there is battery voltage, go to step 4.
Use a voltmeter to check for battery voltage between the WHT/BLU wire and the body ground with the ignition switch ON.
a) If there is no voltage, check for:
-Faulty ignition coil.
An open in the WHT/BLU wire between the igniter unit and the ignition coil.
b) If there is battery voltage, go to step 5.
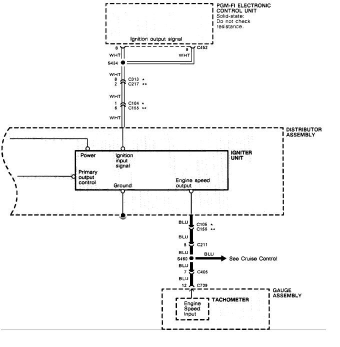
Check for continuity between the WHT wire and the body ground.
a) If there is no continuity, check for:
An open in the WHT wire between the igniter unit and the PGM-FI ECU. -Poor ground at thermostat housing (G101 or G151). Refer to Cooling System / Cooling Fan Motor / Diagrams . See: Engine, Cooling and Exhaust\Cooling System\Radiator Cooling Fan Motor\Diagrams\Electrical
b) If there is continuity, go to step 6.
Check for continuity between the BLU wire and the body ground.
a) If there is no continuity, check for:
An open in the BLU wire between the igniter unit and the tachometer or the A/T control unit. -Poor ground at thermostat housing (G151), left front fender well next to washer bottle (G301) or left kick-panel (G401). Refer to Cooling System / Cooling Fan Motor / Diagrams . See: Engine, Cooling and Exhaust\Cooling System\Radiator Cooling Fan Motor\Diagrams\Electrical
b) If there is continuity, go to step 7.
If all continuity and voltage tests are normal, but the engine won't start, replace the igniter unit.
NOTE : The igniter unit may be covered under the manufacturer's emission warranty. Contact the appropriate agency before replacing.
Please run some tests and get back to us so we can continue helping you.
Best, Ken
Nov 2, 2020 at 2:01 PM
(Merged)