no spark?

1991 FORD RANGER
88,000 MILES • 2.0L • 4 CYL • 2WD • MANUAL
Avatar
CODY KILCREASE
  • MEMBER
  • 1 POST
I changed the coil pack and still no spark.
Sep 3, 2019 at 5:37 PM
Advertisement
Avatar
BMDOUBLE
  • CERTIFIED EXPERT
  • 1,139 POSTS
I've attached the wire diagram along with a few pinpoint tests to get started. I have replaced quite a few of the distributor-less ignition modules on these though, but a few quick tests usually can pinpoint this. Just make sure you have voltage with the key on at the red/light green wire at the coils and the module, also make sure that all of the screws are installed and tight on the distributor-less ignition module because the module grounds itself through these screws.

This guide can help test it

https://www.2carpros.com/articles/how-to-test-an-ignition-system

Please run down this guide and report back.
Sep 3, 2019 at 8:28 PM
Avatar
EXPYOU
  • MEMBER
  • 10 POSTS
I have a 91 ford ranger 4.0 4x4 distuberless truck and recently the truck has lost spark to the plugs u can turn it over and over and no spark there when i ground the plugs. I replaced the edis also replaced the crankshaft sensor and also replaced the coil pack. Ignition switch has been replaced. The computer and the ecc relay has been replaced.It fires up and sits there and running and it dies out of the blue like u shut off the key.When it is running its running fine.When it dies it has no spark at the spark plug again.I replaced all spark plug wires also. I bought a expesive code scanner and scaned it for codes and no codes are reading.What could be the problem ?
Jul 29, 2020 at 11:47 AM (Merged)
Advertisement
Avatar
JACOBANDNICKOLAS
  • CERTIFIED EXPERT
  • 110,175 POSTS
Have you checked fuel pump pressure when this happens? Also, under the hood in the relay block, you will find an EEC relay. Switch it with another one with the same part number when this happens to see if it will restart. The EEC (electronic engine control) relay will shut both spark and fuel off to the engine if it is bad.

Let me know what you find.
Joe
Jul 29, 2020 at 11:47 AM (Merged)
Avatar
EXPYOU
  • MEMBER
  • 10 POSTS
I appreciate the reply.I have checked the fuel pressure and its still there and u can hear the fuel pump run when it dies and wont start.I replaced the ecc relay again this moring in hope of it being bad but still does same thing.I went to fire truck up this moring it fired up and ran for about 15 minutes in park and then just died.I also replaced the shorting bar and still same problem.Any ideas?
Jul 29, 2020 at 11:47 AM (Merged)
Avatar
JACOBANDNICKOLAS
  • CERTIFIED EXPERT
  • 110,175 POSTS
Wow... Have you replaced the crank sensor? One other thing, are you getting power to the injectors when it dies?
Jul 29, 2020 at 11:47 AM (Merged)
Avatar
EXPYOU
  • MEMBER
  • 10 POSTS
ya i got power to injectors. i also got 12 volts at the coil.Ya i replaced crankshaft sensor.coil pack. computer.ecc relay. fuel pump relay.even the edis was replaced.whats weird it dont read no codes either.i even replaced the temperuter sensor.
Jul 29, 2020 at 11:47 AM (Merged)
Avatar
POWDERT90
  • MEMBER
  • 2 POSTS
Timing belt broke going 50 mph, but didn't know it. Tried cranking and had spark on the exhaust side (8 plug 4 cylinder) but not on ignition. Figured out timing belt was broken so replaced it but then no spark on either side. Replaced the brain & ignition control module, and tested coil packs which are good... no ignition fuse is blown... I'm out of ideas. Help?
Jul 29, 2020 at 11:47 AM (Merged)
Avatar
RASMATAZ
  • CERTIFIED EXPERT
  • 75,992 POSTS
[quote:a6f1c4d9c8="powdert90"]Timing belt broke; replaced it but still no spark. Replaced the brain & ignition control mod, and tested coil packs. No spark at all. Help?[/quote:a6f1c4d9c8]

If its a direct igniton system meaning No Distributor the computer might not be telling the ICM to fire the coil. If it has a camshaft and crankshaft sensors double check it.
Jul 29, 2020 at 11:47 AM (Merged)
Avatar
JACOBANDNICKOLAS
  • CERTIFIED EXPERT
  • 110,175 POSTS
Do you have a scanner that can monitor while the engine runs to see if there are any changes? A thought, MAP sensor... have you checked it? (I don't think they used a MAF in 91, but I could be wrong).
Jul 29, 2020 at 11:47 AM (Merged)
Avatar
EXPYOU
  • MEMBER
  • 10 POSTS
i bought the ob2 obd1 scan tool 3140 to scann it it has me do a scan of when vechile is off and start it up and run a scan checks multi things but i havent figure out of this scan tool can run a scan on my ford ranger while its running but i know it will on my brothers chevy silverado. ya i check the sensor also.
Jul 29, 2020 at 11:47 AM (Merged)
Avatar
EXPYOU
  • MEMBER
  • 10 POSTS
i am in the garage and it did loose the pulse to the fuel injector just a second ago and now has no pulse to fuel injector or spark
Jul 29, 2020 at 11:47 AM (Merged)
Avatar
JACOBANDNICKOLAS
  • CERTIFIED EXPERT
  • 110,175 POSTS
Check for power to the EEC. See if power is lost there.
Jul 29, 2020 at 11:47 AM (Merged)
Avatar
EXPYOU
  • MEMBER
  • 10 POSTS
ok which wire would i check for power loss ?
Jul 29, 2020 at 11:47 AM (Merged)
Avatar
RJBYR
  • MEMBER
  • 2 POSTS
have all new parts and have had them tested
Jul 29, 2020 at 11:47 AM (Merged)
Avatar
JACOBANDNICKOLAS
  • CERTIFIED EXPERT
  • 110,175 POSTS
Only one will supply power. Get a good ground and check each one with the KOEO.
Jul 29, 2020 at 11:47 AM (Merged)
Avatar
RASMATAZ
  • CERTIFIED EXPERT
  • 75,992 POSTS
What are the parts that you have replaced with a new ones.
Jul 29, 2020 at 11:47 AM (Merged)
Avatar
BIGMIKE89
  • MEMBER
  • 1 POST
Did you ever figure out the problem? I have a 2000 ford ranger and it is doing the EXACT same thing. Runs sometimes and then randomly shuts off. Won't start unless it sits for a few hours. ANY info you can share would be awesome!!!!
Jul 29, 2020 at 11:47 AM (Merged)
Avatar
RJBYR
  • MEMBER
  • 2 POSTS
coil cap rotor distribitor pickup plugs wires and ignition module
Jul 29, 2020 at 11:47 AM (Merged)
Avatar
RASMATAZ
  • CERTIFIED EXPERT
  • 75,992 POSTS
No snapping blue spark continue to troubleshoot the ignition system-power input to the coil/coil packs,coil's resistances,cap and rotor,distributor pick-up coil, ignition control module, cam and crank sensors and computer Note: If it doesn't apply disregard it and keep testing
Jul 29, 2020 at 11:47 AM (Merged)
Avatar
JOBLO
  • MEMBER
  • 2 POSTS
not getting a spark after cganging timeing belt,spark plugs sensor and module
Jul 29, 2020 at 11:48 AM (Merged)
Avatar
JDL
  • CERTIFIED EXPERT
  • 16,098 POSTS
Sorry for the late reply. I realize this is an old post. In the future hope you don't have any vehicle issues, but, if you do, keep the site in mind. They are always working to improve the site.

To answer your question, I'm not sure of engine size? I don't know if you have a coil pack or distributor? With the work you've done, I'd check for cylinder compression. If you have a distributor, does the rotor turn when you crank it? I'd also want to check primary voltage to coil or coil pack. Battery has a full charge?
Jul 29, 2020 at 11:48 AM (Merged)
Avatar
VLADIMIR E.
  • MEMBER
  • 1 POST
i am working on a for ranger, i found wires that are touching each other bare, its the sensor that is attach on the intake manifold, also there is no spark, then i found the engine belt timing to be off, and the sensor that sits in the crank pulley would be the cranksensor, it is badly worn out, for the body of sensor is suppost to be straight to read the rotaionla degrees of the crank shaft, instead it has a worn patern goin in, instead of a most decent traight line to read the magnectic rotation. what can you sujest to me, to do!
Jul 29, 2020 at 11:48 AM (Merged)
Avatar
LEGITIMATE007
  • CERTIFIED EXPERT
  • 5,121 POSTS
ok, tape up the wires that are touching, or replace it altogether, then replace the crank position sensor, make sure the negative battery cable is removed prior to doing this
Jul 29, 2020 at 11:48 AM (Merged)
Avatar
SHAWNSKI007
  • MEMBER
  • 2 POSTS
I have an 1989 ford ranger XLT with a 2.9l Engine,
I bought it with a protential blown head. there was water in the oil. first I yanked the intake manafold off and replaced the gasket and put everything back together and it started. I let it run for about 5 min only to find that steam was comming out the exhaust pipe. i later tore it all down to the heads. they needed to be shaved.

I have replaced everything back on the engine and now it wont spark. I am at my wits end. I made sure the disribitor was pointing to one on the compression cycle. points at TDC. I replaced the coil, the TFI (Later found this to be bad). the pick up in the disribitor got replaced yesterday. there is fuel pressure and the inerit switch is ok. There is power to the coil. (11.95 volts battery at 12.02). I even placed an ohm meter at the crankshaft sensor and when it goes around the meter jumps. I cleaned the only two grounds i could find on the motor. Oh yeah. when I pull the SPOUT connector I get spark when i try to start it but it wont start with or without the SPOUT in place. I have great compression. if you guys can help me out i would be so greatful.

help in montana
Jul 29, 2020 at 11:49 AM (Merged)
Avatar
RASMATAZ
  • CERTIFIED EXPERT
  • 75,992 POSTS
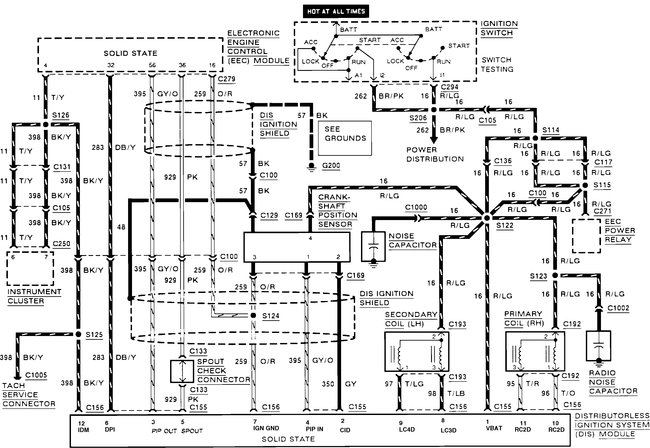
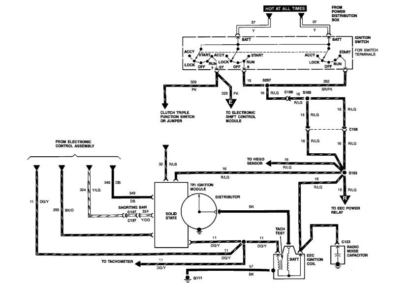
If the engine has no spark, check for voltage at the coil positive terminal when the ignition key is on. If there is voltage, the problem is on the trigger side of the coil (pickup, crank sensor, ignition module or primary wiring circuit). If there is NO voltage at the coil, the problem is on the supply side (the ignition switch or ignition wiring circuit). If the coil has voltage, the problem may be a bad high voltage output wire from the coil to the distributor, hairline cracks in the coil output tower, or cracks or carbon tracks inside the distributor cap or on the rotor. Measure the resistance of the CPS


https://www.2carpros.com/forum/automotive_pictures/12900_ignition_system_1.jpg

Jul 29, 2020 at 11:49 AM (Merged)
Avatar
SHAWNSKI007
  • MEMBER
  • 2 POSTS
I haven't found the problem yet. the only thing new i found is when i put a code reader on the engine it gave me a code 95. the chilton manual says its a code for only a car. but the book that came with the code reader says its a secondary fuel fault. however i have excellent fuel pressure at the injectors. I guess i need to investigate this code 95 more and see if it isn't shutting off the ignition as a safety precaution

thanks for your picture. it was very clear and to the point.
Jul 29, 2020 at 11:49 AM (Merged)
Avatar
RASMATAZ
  • CERTIFIED EXPERT
  • 75,992 POSTS
Your problem is No Spark.

95 Fuel pump secondary circuit failure. Your DTC's are OBD1 its not a 96 and Up. Better check it.

OBD1 code 95 has nothing to do with No spark

A 2.9L 6cyl has no CPS but a 2.3L 4cyl does What you have is a distributor system-its not a DIS. BTW you don't check the crankshaft positioning sensor that way. Either you check its resistances or the AC signal on it.

Ok, apparently you didnt read anything about my problem. you basically asked questions i already answered for you. My job is to ask a lot questions in order for me to give a definate answer. Remember you got the vehicle, I don't

Good Luck
Jul 29, 2020 at 11:49 AM (Merged)
Avatar
CRHS56
  • MEMBER
  • 6 POSTS
Have voltage at coil but not flashing with testlight
Jul 29, 2020 at 11:49 AM (Merged)
Avatar
ARCHER777
  • MEMBER
  • 4 POSTS
Electrical problem
1989 Ford Ranger 6 cyl Two Wheel Drive Automatic

hello my ranger will crank really strong but the is no spark. I have replaced the coil, ignition control mod, cap & rotter, plugs wires and still nothing. Can you please help I am out of money and need my truck to work. thanks in advance
Jul 29, 2020 at 11:49 AM (Merged)
Avatar
RASMATAZ
  • CERTIFIED EXPERT
  • 75,992 POSTS
Inspect and test the distributor pick-up coil it doesn't have a CPS the 2.3 liter has it
Jul 29, 2020 at 11:49 AM (Merged)
Avatar
CRHS56
  • MEMBER
  • 6 POSTS
Have replaced ignition module also
Jul 29, 2020 at 11:49 AM (Merged)
Avatar
ARCHER777
  • MEMBER
  • 4 POSTS
[quote:9a84312141="rasmataz"]Inspect and test the distributor pick-up coil it doesn't have a CPS the 2.3 liter has it[/quote:9a84312141]

I'm not even getting fire at the coil I ti will give a spark every so often and thats before it even makes it to the distributor
Jul 29, 2020 at 11:49 AM (Merged)
Avatar
STRAILER
  • CERTIFIED EXPERT
  • 53,854 POSTS
Does the distributor rotate when the engine is being cranked over?
Jul 29, 2020 at 11:49 AM (Merged)
Avatar
CRHS56
  • MEMBER
  • 6 POSTS
Found low voltage at terminal four ignition module requires battery voltage.
Jul 29, 2020 at 11:49 AM (Merged)
Avatar
ASEMASTER6371
  • CERTIFIED EXPERT
  • 52,796 POSTS
Good afternoon.

Yes, it needs battery voltage. It comes from the ignition switch.

Is there battery voltage at the positive side of the ignition coil?

Roy
Jul 29, 2020 at 11:49 AM (Merged)
Avatar
CRHS56
  • MEMBER
  • 6 POSTS
Yes, battery voltage positive side coil.
Jul 29, 2020 at 11:49 AM (Merged)
Avatar
ASEMASTER6371
  • CERTIFIED EXPERT
  • 52,796 POSTS
Then you have a harness issue. The same wire that powers the coil powers the module. Look at the diagram and you will see the red/green wire is the feed.

Roy
Jul 29, 2020 at 11:49 AM (Merged)
Avatar
CRHS56
  • MEMBER
  • 6 POSTS
Have battery voltage at coil up to resistor after have 9 volts. Cannot find wire at PCM does it change color somewhere?
Jul 29, 2020 at 11:49 AM (Merged)
Avatar
ASEMASTER6371
  • CERTIFIED EXPERT
  • 52,796 POSTS
If you looked at the diagram, it comes from the ignition switch, not the PCM. the module needs battery voltage to work.

Check the harness. You have a wiring harness issue.

Roy
Jul 29, 2020 at 11:49 AM (Merged)
Avatar
CRHS56
  • MEMBER
  • 6 POSTS
Was chasing green/yellow wire not red/yellow. Have battery voltage up to firewall no red/yellow wire at PCM.
Jul 29, 2020 at 11:49 AM (Merged)