My engine is not cranking over like the starter is bad?

1996 FORD F-150
140,000 MILES • 4.9L • 6 CYL • 4WD • MANUAL
Avatar
WHITESHIRTSAMMY
  • MEMBER
  • 60 POSTS
The truck listed above is a project truck (XLT model) I purchased a year ago. I have been doing major repairs on it. Finally got it running, took it to DMV, failed because they were unable to read the computer on the truck. It was stationary for a long time without a battery installed.

The following steps I have taken to get it to crank:
1- Battery is only a year old, I took it to AutoZone to have it charged up, now 13+ volts.
2- Replaced the negative and positive battery wires. No corrosion at all.
3- Replaced the starter with a new re-manufactured starter from AutoZone.
4- Replaced the starter solenoid on the fender next to the battery with a NAPA new.
5- Checked continuity for the starter to the solenoid to the battery, everything checks out okay.
6- Checked all the relay inside in the fuse box and in the engine compartment power distribution. Replaced some relays unrelated to the engine not starting. Also cleaned all corrosion from all the relay leads.

Still no change, truck will not crank. I need a checklist to troubleshoot further.
Jun 28, 2019 at 7:47 PM
Advertisement
Avatar
ASEMASTER6371
  • CERTIFIED EXPERT
  • 52,796 POSTS
Good morning,

These guides can help us fix it

https://www.2carpros.com/articles/starter-not-working-repair

and

https://www.2carpros.com/articles/car-battery-load-test

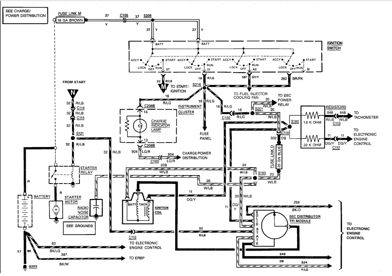
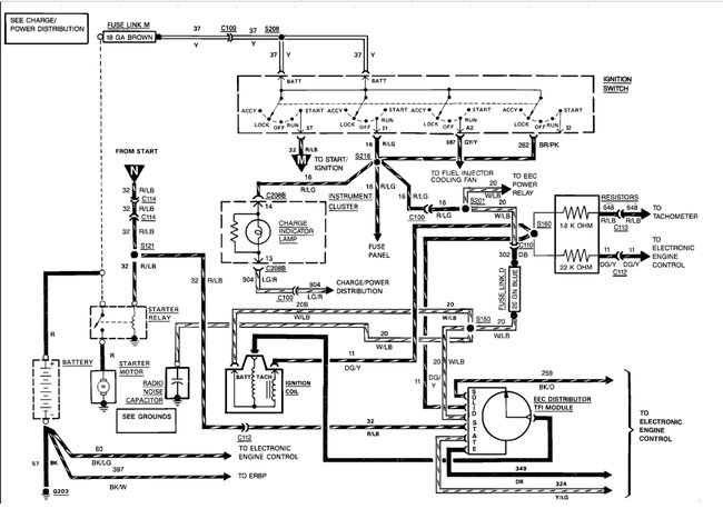
As far as starting, did you verify power to the starter solenoid in the start position?

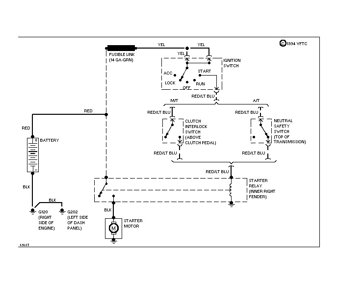
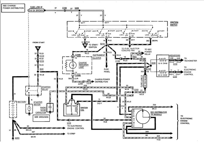
Check out the diagrams (Below). Please let us know what you find. We are interested to see what it is.
Jun 29, 2019 at 6:05 AM
Avatar
WHITESHIRTSAMMY
  • MEMBER
  • 60 POSTS
Okay. The solenoid, on the starter, on the two large post, has the same voltage as the battery: 12.98v

The small solenoid post and the large negative post has 0.0v initially and 2v when I turn the key to run. It goes up to 2.6v if i hold the key in the run position. If I hold the key on the run position for more than a few seconds the battery wires get very hot.

I un-screwed the starter from the transmission and turned the key: same results.
Jun 30, 2019 at 11:54 AM
Advertisement
Avatar
ASEMASTER6371
  • CERTIFIED EXPERT
  • 52,796 POSTS
You need 12 volt there. That comes from the relay.

Roy
Jun 30, 2019 at 12:25 PM
Avatar
WHITESHIRTSAMMY
  • MEMBER
  • 60 POSTS
If i put the test leads on the two large post, on the starter relay, I get the battery voltage: 12.98v. The relay post that has the cable directly from the battery gives me the 12v, the relay post that has the cable going to the starter solenoid has 0.0v initially and gives me 5v when I turn the key to the run position.
Jun 30, 2019 at 12:53 PM
Avatar
ASEMASTER6371
  • CERTIFIED EXPERT
  • 52,796 POSTS
On the starter relay, you need battery voltage to the relay.

One of the terminals should have around 12 volts in the start position only. That will energize the solenoid and send power to the starter solenoid.

Roy
Jun 30, 2019 at 1:30 PM
Avatar
WHITESHIRTSAMMY
  • MEMBER
  • 60 POSTS
if I remove, from the starter relay and got a new unit, that fixed it thank you so much this site rock!
Jun 30, 2019 at 2:12 PM
Avatar
ASEMASTER6371
  • CERTIFIED EXPERT
  • 52,796 POSTS
Nice work, we are here to help, please use 2CarPros anytime.
Jun 30, 2019 at 2:18 PM
Avatar
6570MUSTANG
  • MEMBER
  • 1 POST
not getting power to starter solenoid.
May 31, 2021 at 11:15 AM (Merged)
Avatar
KASEKENNY
  • CERTIFIED EXPERT
  • 18,907 POSTS
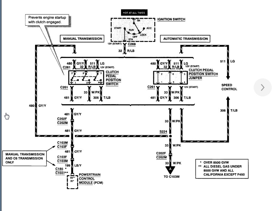
Do you have 12 volts on the B+ wire (red)? You should have 12 volts all the time on this wire.

If you do and you do not have 12 volts when cranking on the control wire then the first thing we need to suspect is the clutch pedal position switch. Basically this prevents power to the starter if the clutch is not pressed in. This switch is not adjustable and requires replacement if faulty. So I would test for voltage on both sides of the switch and you should have power coming in and then when the pedal is depressed, there should be voltage coming out.

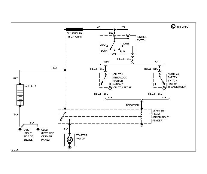
If not, your switch is faulty. I attached the wiring diagram. Let me know what you find or if you have questions. Thanks.
May 31, 2021 at 11:15 AM (Merged)
Avatar
PSELL
  • MEMBER
  • 2 POSTS
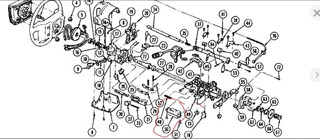
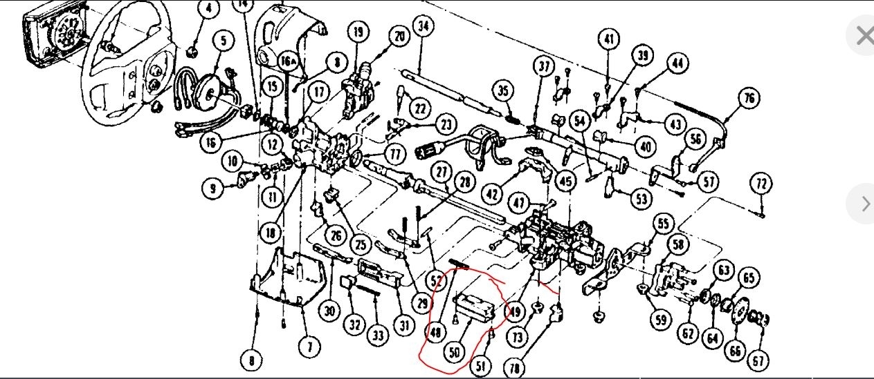
Had to replace shift tube in steering column, now truck will not turn over ? Any help would be awesome!
May 31, 2021 at 11:15 AM (Merged)
Avatar
ASEMASTER6371
  • CERTIFIED EXPERT
  • 52,796 POSTS
Good morning,

Did you verify the connections for the ignition switch?

Check the output at the switch with the key on. I highlighted the wires you need to test.

https://www.2carpros.com/articles/how-to-check-wiring

These guides can help us fix it as well.

https://www.2carpros.com/articles/starter-not-working-repair

and

https://www.2carpros.com/articles/car-battery-load-test

Check out the diagrams (Below). Let us know what happens and please upload pictures or videos of the problem.
May 31, 2021 at 11:15 AM (Merged)
Avatar
PSELL
  • MEMBER
  • 2 POSTS
it was the starter relay all fixed thank you.
May 31, 2021 at 11:15 AM (Merged)
Avatar
ASEMASTER6371
  • CERTIFIED EXPERT
  • 52,796 POSTS
You are welcome.

Always glad to help.

Roy
May 31, 2021 at 11:15 AM (Merged)
Avatar
DRAGNJUICER
  • MEMBER
  • 1 POST
try to turn in the key and it won't start. tried jumping the solenoid it will not start by the solenoid jumping. there's no clicking and no turning of the engine whatsoever. new starter, new battery, put in a new solenoid and nothing's wanting to jump.
May 31, 2021 at 11:16 AM (Merged)
Avatar
MOTOR MASTER
  • CERTIFIED EXPERT
  • 279 POSTS
Hello my name is Dave.

First thing I would check is all of your main battery cable connections. If your ground cable has any bad connection, either at the battery or where it connects to the block then the starter is not going to engage. Another very important thing to check is that the ground strap that goes from the engine to the firewall is secure. If that ground is not making a good circuit then the solenoid on the fender won't function properly. If you use a test light to see if that solenoid is working properly that will narrow the cause down. Here is a link to our tutorial on using a test light to assist you:

https://www.2carpros.com/articles/how-to-use-a-test-light-circuit-tester

If the fender solenoid isn't functioning then an easy test to determine if it's a ground issue is to hook a set of jumper cables from the battery ground directly to the bracket of the solenoid and test is with the test light again. Make sure when you're performing these tests
that you are jumping the solenoid to the "S" post and not the other one, they should be marked if it is a 4 post solenoid. If it's a 3 post then you only have the one option.

If you are getting power from the output side of the solenoid the next thing I would do is hook the jumper cables from the ground of the battery directly to the the engine or a bracket so that you can be sure that it is properly grounded.

If the starter still doesn't engage the next thing to check is the solenoid on the starter itself. First thing we want to check is that there is power at the large cable going to the starter. If you do not you need to trace down that cable. here is a link to our guide on testing wiring:

https://www.2carpros.com/articles/how-to-check-wiring


If it does proceed to checking the solenoid. This procedure is very similar to checking the one on the fender however this time you want to check for power at the cable going from the solenoid to the starter body. If it's not getting power there then that solenoid has failed and you will need to replace the starter. Here is a link to our tutorial on replacing your starter:

https://www.2carpros.com/articles/how-to-replace-a-starter-motor

If you can perform these checks and let us know the results we can guide you further if needed. We look forward to hearing back from you and thank you for using 2CarPros!


May 31, 2021 at 11:16 AM (Merged)
Avatar
DAN STRUNK
  • MEMBER
  • 1 POST
The starter on my 1994 F150 with 302 sometimes works and sometimes it don't. starter solenoid sends power to starter but that is all. when it does turn over the starter sounds fine.is it the starter it's self?
or is it a problem with the Bendix?
May 31, 2021 at 11:16 AM (Merged)
Avatar
CARADIODOC
  • CERTIFIED EXPERT
  • 34,306 POSTS
it does sounds like the starter needs to be replaced but to be sure lets run down these guides. These guides can help us fix it

https://www.2carpros.com/articles/starter-not-working-repair

and

https://www.2carpros.com/articles/car-battery-load-test

and

https://www.2carpros.com/articles/how-to-replace-a-starter-motor

Please run down these guides and report back.


May 31, 2021 at 11:16 AM (Merged)
Avatar
IVAN AZCUE
  • MEMBER
  • 25 POSTS
I'm having two problems.
1. No click when starting and no crank.
2. No gas pressure in fuel rail.

Truck has a new battery, new starter solenoid/ relay and ignition switch.

Relay on fuel pump and EEC work.fuses all checked.

The truck will crank (I have spark used a spark tester) if I by pass the solenoid. Wont start due to fuel pressure. I checked pump when cranking I can hear relays activate but don't hear pumps prime.If I place my hand on the pump I hear a thump when cranked.

I checked the power to neutral safety switch only got one wire with power.Does that mean maybe I don't have power at the brake switch? lack of power to S wire on ? are these connected?

So I believe pumps bad.
(if I use a 12 volt battery could I bypass wires to confirm pumps inoperable? if so would I clip negative to negative on pump and positive to positive?)

I realized I don't have power going to the signal wire going to starter solenoid (located on fender wall) the S wire.

I have power to ignition switch STA / wire red/blue

I have power at fuel pump and EEC.

I have 12 volts going in and out on inertia switch but drops to 6 volts is that right?

i checked power at EEC module and i don't have power at the blue/red wire (32) at the relay. what am I missing or doing wrong?

figured I have power at ignition switch when in on, run a d start, power at fuses and relays.. then power goes to inertia switch right? from there power should go fuel pump?
or does it check with neutral safety switch? brake switch used? this is where I get lost..

so figured no fuel due to pump. I checked connector to fuel pump and got 12 volts.

so why no click when starting?
May 31, 2021 at 11:16 AM (Merged)
Avatar
STRAILER
  • CERTIFIED EXPERT
  • 53,854 POSTS
We can handle one problem at a time please copy the fuel delivery problem and start a new post. Lets take care of the cranking issue in this post. Lets check for power down at the start motor when cranking. here is a guide that will show you how to do the test:

https://www.2carpros.com/articles/starter-not-working-repair

Please run down this guide and report back.
May 31, 2021 at 11:16 AM (Merged)
Avatar
IVAN AZCUE
  • MEMBER
  • 25 POSTS
Hi Ken, I went ahead and check out the link you posted most of that stuff I've checked still need help when it says to test the trigger wire...mine would be the S wire on the starter relay (fender wall) correct??


Seems that the S wire that triggers my Starter relay that's found on my Fender wall is not getting power.... I get no clicks but everything turns on.
my battery is at 12.4.
new starter relay (fender wall)
new ignition switch
new neutral safety switch


If I cross the switch on the starter relay (fender wall)it does engage my starter and it starts right up.
I did notice a screw holding up the starter relay was missing...I'm going to put it on tomorrow figured could be not grounding ???

(wasn't sure if that could cause a no crank issue)

help....I just replaced the neutral safety switch because my last one was definitely bad. but still no luck.
May 31, 2021 at 11:16 AM (Merged)
Avatar
STRAILER
  • CERTIFIED EXPERT
  • 53,854 POSTS
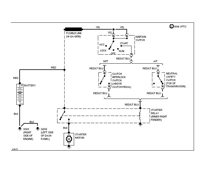
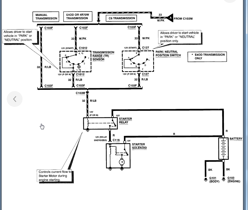
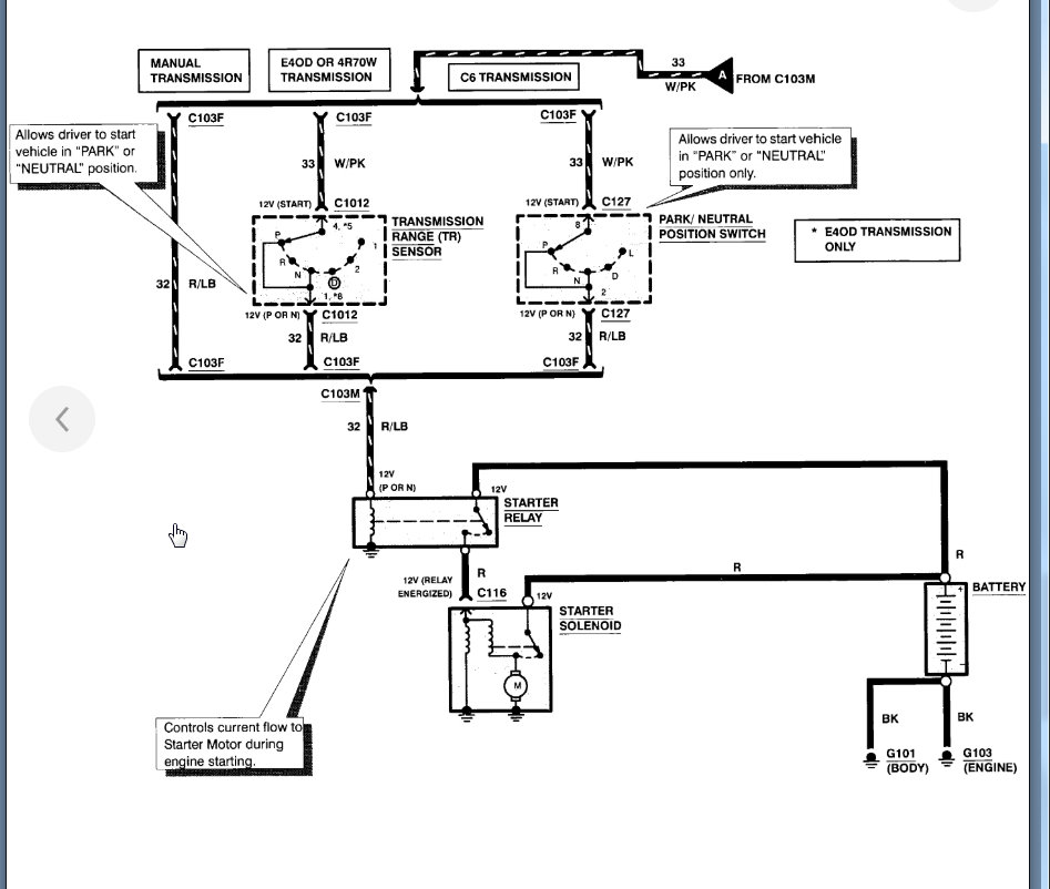
Yes, the solenoid needs to be grounded. Here is a guide to help us check for power and the starter wiring diagrams so you can see how it works and what to check for power. I would check the fusible links.

https://www.2carpros.com/articles/how-to-use-a-test-light-circuit-tester

Check out the diagrams (below). Please let us know what happens.
May 31, 2021 at 11:16 AM (Merged)
Avatar
IVAN AZCUE
  • MEMBER
  • 25 POSTS
is the interlock switch considered my my starter relay mounted on fender wall?

or is that only for manual transmission?
May 31, 2021 at 11:16 AM (Merged)
Avatar
IVAN AZCUE
  • MEMBER
  • 25 POSTS
sorry just saw the starter relay is hooked up to the fusible links. still curious about Interlock switch.
May 31, 2021 at 11:16 AM (Merged)
Avatar
STRAILER
  • CERTIFIED EXPERT
  • 53,854 POSTS
That is a connector does nothing expect connect the circuit. Test for power to see where you lose it.
May 31, 2021 at 11:16 AM (Merged)
Avatar
BATMAN6635
  • MEMBER
  • 2 POSTS
Truck would not start, I replaced solenoid, no change. Replaced battery and starter as well. The truck still will not start, but the positive battery terminal is getting hot. I tried checking the solenoid by bridging but either the battery is to far gone or I hooked something back up wrong on the solenoid. This an EFI truck. Any suggestions?
May 31, 2021 at 11:16 AM (Merged)
Avatar
JOHNNY G.JR
  • CERTIFIED EXPERT
  • 320 POSTS
Check battery cables for internal corrosion. High heat usually means high resistance. These guides can help us fix it

https://www.2carpros.com/articles/starter-not-working-repair

and

https://www.2carpros.com/articles/car-battery-load-test

Please run down these guides and report back.
May 31, 2021 at 11:16 AM (Merged)
Avatar
BATMAN6635
  • MEMBER
  • 2 POSTS
Thanks Johnny G, I had found that to be the issue. Positive battery cable. Should have checked that earlier.
May 31, 2021 at 11:16 AM (Merged)
Avatar
JOHNNY G.JR
  • CERTIFIED EXPERT
  • 320 POSTS
Good to hear, please use 2CarPros anytime we are here to help.

May 31, 2021 at 11:16 AM (Merged)
Avatar
LUGNUT8
  • MEMBER
  • 2 POSTS
Truck turns over but will not start unless I push it and pop the clutch. Then it runs fine. I have changed all ignition parts, starter and ignition relay. I am completely out of ideas as to what could cause this condition. It has spark and fuel.
May 31, 2021 at 11:16 AM (Merged)
Avatar
STRAILER
  • CERTIFIED EXPERT
  • 53,854 POSTS
It sounds like you have a clutch safety switch that is out. It is located at the top of the pedal see if you can locate it and then jump it and see if the engine cranks over.

Please let us know what happens.

Cheers, Ken
May 31, 2021 at 11:16 AM (Merged)
Avatar
STRAILER
  • CERTIFIED EXPERT
  • 53,854 POSTS
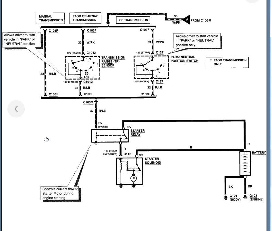
Yes, the ECM is part of the ignition system. I would replace those relays because bad connections inside the relay create heat. Here is the starter wiring diagram you wanted. (below)

Please let us know what you find.

Cheers, Ken
May 31, 2021 at 11:16 AM (Merged)
Avatar
LUGNUT8
  • MEMBER
  • 2 POSTS
It was the clutch switch thank you.
May 31, 2021 at 11:16 AM (Merged)
Avatar
FORDMAN6363
  • MEMBER
  • 1 POST
live in texas. went to coast for weekend stopped at whataburger tried to start truck . turned over fine at first, then sounded like it was catching and it would stop turning over . if i turned the key , it would turn over for a min. sis's boyfriend came over and said to check the spark plugs , so we took them out and the valves were full of gas he said that the motor was full of gas because even the vacuum lines had gas in them . we took all spark plugs out, unpluged the coil and turned the motor over and LOTS of gas came out.
May 31, 2021 at 11:16 AM (Merged)
Avatar
MERLIN2021
  • CERTIFIED EXPERT
  • 17,250 POSTS
they do that when the battery is low but to be sure these guides can help us fix it

https://www.2carpros.com/articles/starter-not-working-repair

and

https://www.2carpros.com/articles/car-battery-load-test

Please run down these guides and report back.
May 31, 2021 at 11:16 AM (Merged)
Avatar
LEET522
  • MEMBER
  • 2 POSTS
Hi if i turn the key on my truck noghing happens. I hae around 3.6 volts going to the s terminal of the solenoid when the key is on. If i jump across the solenoid i hear the starter click but thats it. Im really not sure what is going on. Any ideas? Turning the ignition key by itself does not seem to do anyghing. I did replace the solenoid thinking ghis was it, wrong.. ag least i have a new shiney one now lol. Thanks in advance for your help.
May 31, 2021 at 11:16 AM (Merged)
Avatar
CJ MEDEVAC
  • CERTIFIED EXPERT
  • 11,004 POSTS
here is the starter wiring so you can see how the system works. Check out the diagrams (Below). Please let us know what happens.
May 31, 2021 at 11:16 AM (Merged)
Avatar
HOMER1967
  • CERTIFIED EXPERT
  • 875 POSTS
you say you have 3.6 volts at the s terminal on the solenoid,koeo?how many volts do you have when measured from post to post on the battery ?
May 31, 2021 at 11:16 AM (Merged)
Avatar
LEET522
  • MEMBER
  • 2 POSTS
Hi, around 12.4v
May 31, 2021 at 11:16 AM (Merged)
Avatar
HOMER1967
  • CERTIFIED EXPERT
  • 875 POSTS
ok,that's good.i would suggest that you follow what medevac has provided for you and that should lead you to the root cause.
May 31, 2021 at 11:16 AM (Merged)
Avatar
PICKYLIP
  • MEMBER
  • 1 POST
Jump in truck starts fine. Drive 5 blocks or 1 hour doesn't matter turn truck off to get gas or run in store and it won't start. Turn key and it cranks slow like battery dead or engine hot. Neither is an issue. After waiting 30-45 minutes truck starts. What could it be?
May 31, 2021 at 11:16 AM (Merged)