If you remove the coil from the Ignition Control Module it exposes the primary + and - male spade terminals.
I was told on a mechanic site www.autocodes.com that the + spade should have 12 volts key on engine off. my car has less than a volt on all three coils. the 2/5 coil had 18 to 20 mv. the 6/3 coil had4 to 5 mv. the1/4 coil had 16 mv.
I grounded the multimeter to battery post - post and primary coil - terminal. I got the same readings at both locations. The primary coil - terminals have less .2 ohms resistance or less to the icm case. The icm mounting base has good ground to the block and the battery - post.
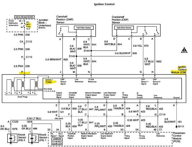
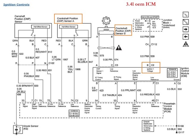
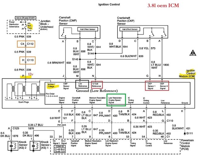
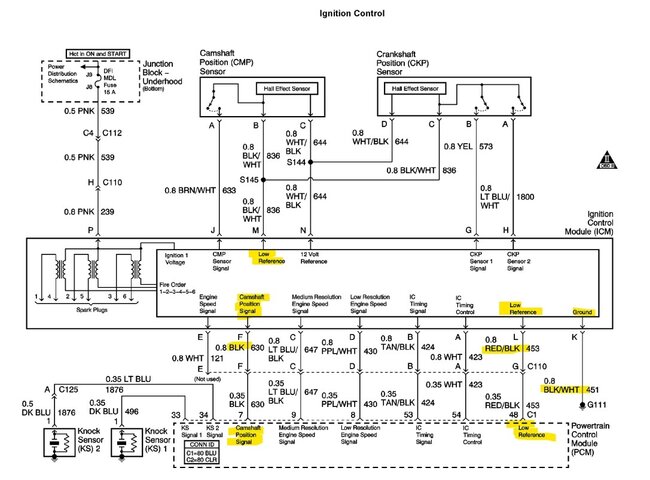
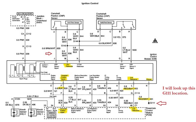
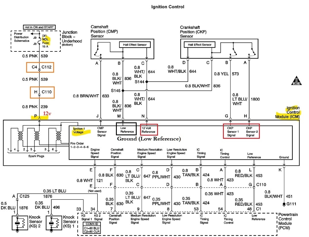
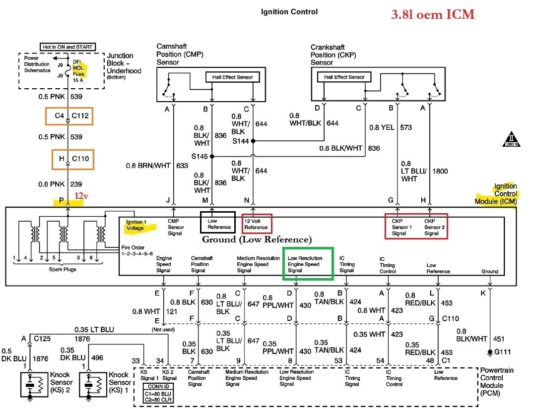
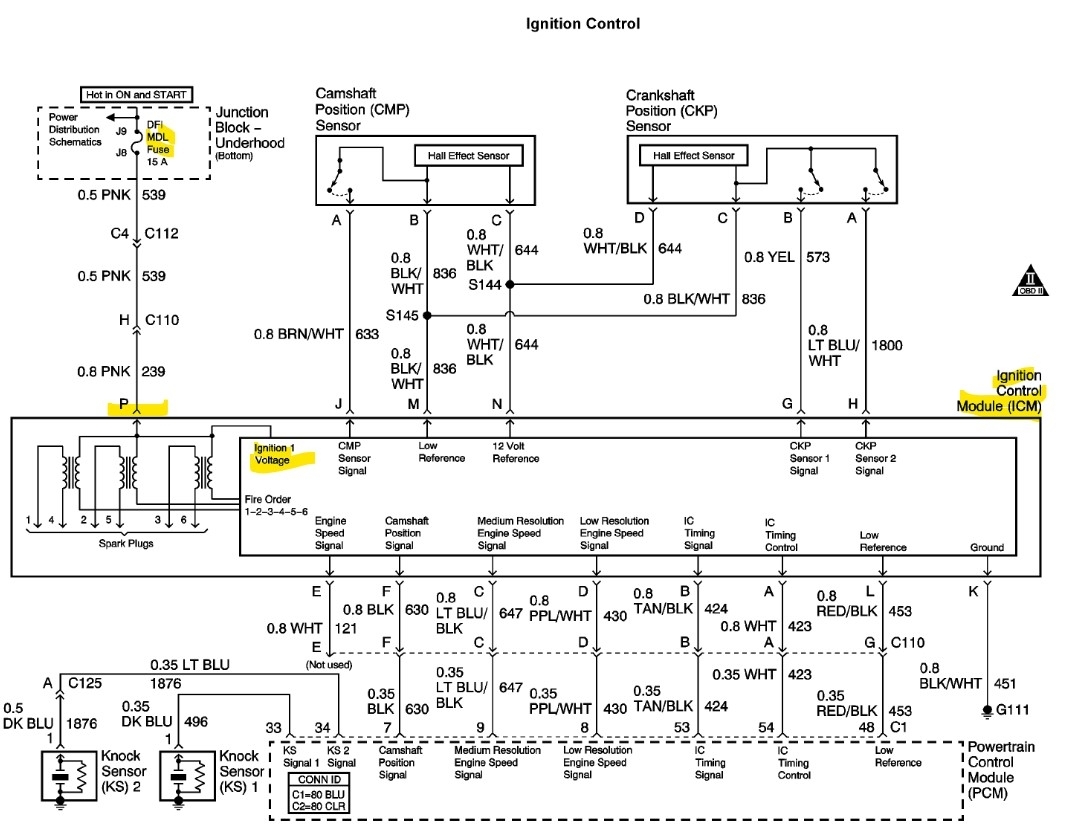
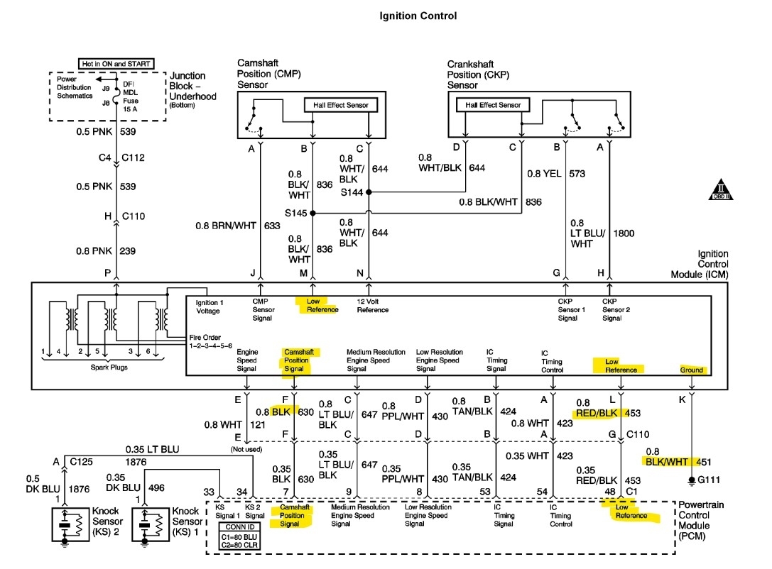
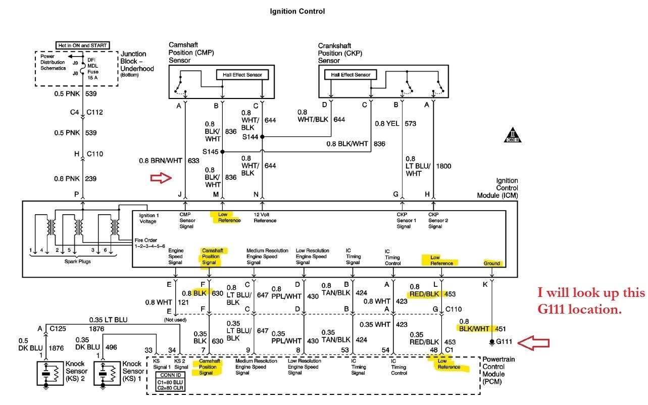
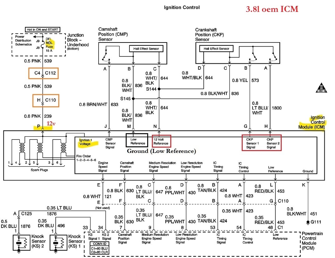
I put my multimeter on the icm harness terminal p pink power and terminal k black/white ground wire which goes to the block and got more than 12 volts. I loaded the circuit with a test light and got over 12 volts. I was told the pink wire feeds the coils.
All 3 coils have no spark. I put my test light to battery post + and primary coil - terminal and got a bright light. While cranking the light went out. No icm triggering.
I put my test light to primary coil + and - while cranking, no blinking hence no triggering.
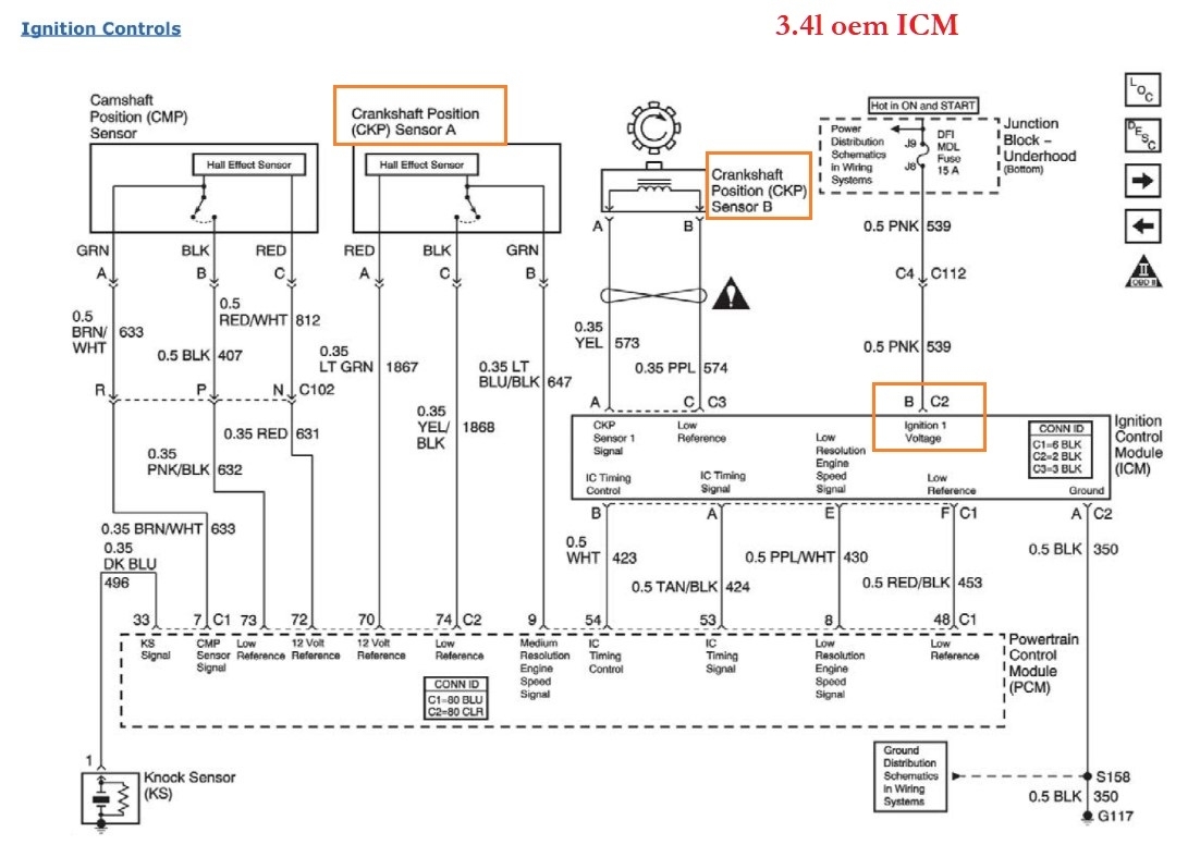
My car was bucking and jerking in park and blowing a little black smoke. Trouble code P/1374 set. crank sensor reference circuit. 2 days later I had no spark on any coil.
My 3x rpm on my scan tool showed 0 rpm while cranking once and on many, many retests i have a rpm signal.
I then measured the 18x crank sensor signal wire going into the icm terminal g yellow wire. I measured at the icm with a multimeter and it shot up 3.5 ac volts while cranking with no minimum voltage. I was told my multimeter is too slow to read it. On the 3x signal wire i got 1.7 to 2.8 ac volts while cranking terminal h light blue/white wire.
I was told the coil primary - terminal switches on and off to do the coil sparking and the + terminal has 12 volts all the time. It sounds like i need an icm.
I may or may not check my 18x and 3x voltages coming out of the icm. I may or may not turn the crank by hand and measure the crank sensor dc volt outputs. but i all ready have a rpm reading and crank sensor outputs.
To summarize should I have 12 volts on the coil primary + terminal. key on engine off.
I await your reply. Thanks a bunch, Bruce Duncan
I was told on a mechanic site www.autocodes.com that the + spade should have 12 volts key on engine off. my car has less than a volt on all three coils. the 2/5 coil had 18 to 20 mv. the 6/3 coil had4 to 5 mv. the1/4 coil had 16 mv.
I grounded the multimeter to battery post - post and primary coil - terminal. I got the same readings at both locations. The primary coil - terminals have less .2 ohms resistance or less to the icm case. The icm mounting base has good ground to the block and the battery - post.
I put my multimeter on the icm harness terminal p pink power and terminal k black/white ground wire which goes to the block and got more than 12 volts. I loaded the circuit with a test light and got over 12 volts. I was told the pink wire feeds the coils.
All 3 coils have no spark. I put my test light to battery post + and primary coil - terminal and got a bright light. While cranking the light went out. No icm triggering.
I put my test light to primary coil + and - while cranking, no blinking hence no triggering.
My car was bucking and jerking in park and blowing a little black smoke. Trouble code P/1374 set. crank sensor reference circuit. 2 days later I had no spark on any coil.
My 3x rpm on my scan tool showed 0 rpm while cranking once and on many, many retests i have a rpm signal.
I then measured the 18x crank sensor signal wire going into the icm terminal g yellow wire. I measured at the icm with a multimeter and it shot up 3.5 ac volts while cranking with no minimum voltage. I was told my multimeter is too slow to read it. On the 3x signal wire i got 1.7 to 2.8 ac volts while cranking terminal h light blue/white wire.
I was told the coil primary - terminal switches on and off to do the coil sparking and the + terminal has 12 volts all the time. It sounds like i need an icm.
I may or may not check my 18x and 3x voltages coming out of the icm. I may or may not turn the crank by hand and measure the crank sensor dc volt outputs. but i all ready have a rpm reading and crank sensor outputs.
To summarize should I have 12 volts on the coil primary + terminal. key on engine off.
I await your reply. Thanks a bunch, Bruce Duncan
Mar 20, 2025 at 8:28 AM






















































