Engine swap, what emissions do you need to remove to make a Fuel Injected engine 22R-E work?

1987 TOYOTA PICKUP
155,658 MILES • 4.2L • 4 CYL • 4WD • MANUAL
Avatar
SFCTRIPLETT57
  • MEMBER
  • 184 POSTS
I have a 1987 Toyota Pick did they have emissions back in 1987. The engine was replaced with a Fuel Injected engine 22R-E then they turned the fuel injected engine into a carburetor engine. What emissions do you need to remove to make it work?
Feb 8, 2022 at 8:17 AM
Advertisement
Avatar
JACOBANDNICKOLAS
  • CERTIFIED EXPERT
  • 110,175 POSTS
Hi,

Nothing needs to be removed from the engine. The emission controls will still be controlled by the ECM based on the vehicle's original sensors.

As far as emissions, they actually started using them in the 1960s, 1967 to be exact. They considered the addition of a PCV valve the start. LOL

Let me know if you have other questions or if there is anything I can do to help.

Joe

Feb 8, 2022 at 8:28 PM
Avatar
SFCTRIPLETT57
  • MEMBER
  • 184 POSTS
What is the ECM, is that the computer? The truck runs fine when it's cold, it gets hot, it starts flooding and black smoke comes out of the tail pipe.
Thank you for your help.

Larry Triplett
Iraq War Vet
U.S. Army (1978-2014)
Feb 9, 2022 at 4:00 AM
Advertisement
Avatar
JACOBANDNICKOLAS
  • CERTIFIED EXPERT
  • 110,175 POSTS
Hi,

The ECM is an engine control module. Based on the idea that it runs good cold and then too rich,

You indicated the vehicle now has a carb. That isn't what I expected even in 1987. It should have an electric fuel pump in the tank and a vacuum-operated fuel pressure regulator. Does it still have these things?

Also, does the temperature gauge work properly?

Let me know.

Joe

Also, helping you means a lot to me, so let me know as much as you can. Most importantly, thank you for your military service. I have a lot of respect for you and never met you.

Feb 9, 2022 at 2:32 PM
Avatar
SFCTRIPLETT57
  • MEMBER
  • 184 POSTS
I know the person that had the truck put an electric fuel pump on the frame I'm thinking the fuel pump went bad. As for a vacuum-operated fuel pressure regulator I don't know for sure. I don't remember if the temperature gauge worked or not, or where is this ECM located? Thanks for the kind words, it means a lot.
Feb 10, 2022 at 6:12 AM
Avatar
JACOBANDNICKOLAS
  • CERTIFIED EXPERT
  • 110,175 POSTS
The electric fuel pump could be causing issues. If the pressure is too high, the needle and seat in the carb can cause it to receive too much fuel and run extremely rich or even flood.

Is it possible for you to take a few pics of the carb, pump, or anything you think may help me? Looking through manuals is very limited and offers different set-ups.

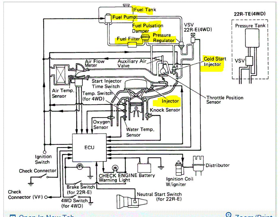
If you look at the pic below, you'll see what I mean. It shows an electric fuel pump in the fuel tank, a pressure regulator, and fuel injection. I have to try and figure out how things have been changed.

Let me know.

Take care and you are very welcome for the "kind words". I wish there were more just like you. Take care of yourself.

Joe
Feb 10, 2022 at 4:28 PM
Avatar
SFCTRIPLETT57
  • MEMBER
  • 184 POSTS
Sir, I will do the best I can to get the information for you, a friend I grew up with is working on my truck. I will do my best. The truck also has a mechanical fuel pump on the truck too. This is the carburetor we put on the truck, the one we took off was a carburetor off a 1983 engine. i have pictures of the engine with the 1983 carburetor. The person I bought it off of said the low -end float was bad. There is a long story of this one.
Feb 11, 2022 at 4:30 AM
Avatar
JACOBANDNICKOLAS
  • CERTIFIED EXPERT
  • 110,175 POSTS
Hi,

Do you know if the mechanical fuel pump works or is fuel provided by the electric pump? The float issue was with the old carb, correct? I ask because if the float isn't working properly, it can allow too much fuel to enter the carb and lead to a rich mixture.

Let me know.

Joe
Feb 11, 2022 at 1:35 PM
Avatar
SFC LARRY A. TRIPLETT
  • MEMBER
  • 7 POSTS
As far as I know, the mechanical fuel works fine he has the electric fuel pump mounted up near the transmission. He has a switch hooked to the electric pump so you can turn it on and off, the PSI is just under 3. That electric pump is loud as heck, the old carburetor had the float problem, I put a new carb on the truck, below is the new one.
Feb 12, 2022 at 6:21 AM
Avatar
JACOBANDNICKOLAS
  • CERTIFIED EXPERT
  • 110,175 POSTS
Since the problem starts when it gets warm, have you checked to make sure the choke is fully opening?

I copied your pic above and highlighted the choke.

Let me know. Also, let me know if all vacuum hoses are going to the carb. it may have a vacuum choke pull-off.

I'm sorry if I'm making this difficult. Not being there makes it a lot harder. Plus, I have multiple years to consider. Hang in there. LOL

Joe
Feb 12, 2022 at 8:51 PM
Avatar
SFCTRIPLETT57
  • MEMBER
  • 184 POSTS
Is there a way to check the ECM?
Feb 13, 2022 at 8:05 AM
Avatar
JACOBANDNICKOLAS
  • CERTIFIED EXPERT
  • 110,175 POSTS
Hi,

Yes, the ECM (ECU) can be checked by testing pin output. I attached the directions below for how it's done.

Additionally, I went to a 1983 vehicle that came originally with the carburetor. There is a vacuum pull-off for the choke. If it is staying shut or nearly shut after warm-up, it can be causing the issue. By chance, has the choke's operation ever been inspected? Larry, I feel it is related to the carb not being set up properly. The ECU on this vehicle shouldn't affect the carburetor. The only thing I can think of that makes sense is the choke isn't opening properly or it is going closed or nearly closed after the engine warms up. The ECU wouldn't have controlled that in a 1983. Instead, it would have been controlled by the choke linkage and engine vacuum.

If you look below, I provided the pin-out test for the ECU on your truck (1987). Take a look through it and let me know if you have questions or if I can help in any way.

I may be wrong, I have before and will be again, but I don't see this as an electrical issue.

Take care,

Joe

See pics below Note: The test below is for ECU for a 1987 22RE engine. If your vehicle originally had something different, let me know. Also, pic 1 shows the choke pull-off vacuum hose. That hose should have an intake vacuum at all times with the engine running. Please confirm that for me.

Feb 13, 2022 at 6:10 PM
Avatar
SFCTRIPLETT57
  • MEMBER
  • 184 POSTS
This is everything they took off the 1993 engine that was fuel injected and they added the carburetor. The real reason why they removed the fuel injection was that the fuel tank on the 1987 Toyota would not work with a fuel injected engine and he would have to buy one that would work with the emissions and the fuel injected engine. Does the fuel tank make that big of a difference? Where is the ECU located at?
Feb 16, 2022 at 6:29 AM
Avatar
JACOBANDNICKOLAS
  • CERTIFIED EXPERT
  • 110,175 POSTS
Hi,

All things in the pics are related to the intake and injection system. As far as the ECU, I attached a pic below showing it.

If I recall, it is in the vehicle behind the kick panel.

Have you been able to check the choke assembly when it is warm?

Joe
Feb 16, 2022 at 4:04 PM
Avatar
SFCTRIPLETT57
  • MEMBER
  • 184 POSTS
How do I check the choke assembly? How do I adjust the choke assembly, I have a question do I need a different fuel tank if I reinstall the intake and injection system or can I use the one on my truck? Is the ECU on the passenger side?
Feb 17, 2022 at 5:47 AM
Avatar
JACOBANDNICKOLAS
  • CERTIFIED EXPERT
  • 110,175 POSTS
Hi,

Yes, the ECU will be on the passenger side. As far as the fuel tank is concerned, what did they install?

As far as the choke, it will either be open or closed. When the engine is warm, it should be open. Let me know if that makes sense or if you have other questions.

Take care,

Joe
Feb 17, 2022 at 3:06 PM
Avatar
SFCTRIPLETT57
  • MEMBER
  • 184 POSTS
Sir, I feel bad asking you to help me I know you have a lot on your plate. As for the fuel injection system, he is using the same fuel tank that came on the 1987 Toyota. His son told him that the fuel tank that came on the 1987 tank will not work with a fuel injection system. I don't see how makes a difference on the tank. As for the choke, which flipper on the carburetor is the choke and how would I adjust it? I want to thank you for taking the time to help a Veteran.
Feb 18, 2022 at 2:38 AM
Avatar
JACOBANDNICKOLAS
  • CERTIFIED EXPERT
  • 110,175 POSTS
Hi,

No problem whatsoever. If you look below, I circled the choke. In the picture, it is closed. When the engine is warm, it will turn 90 degrees to fully open.

As far as the tank is concerned, I believe the pump setup is different. I looked up the part numbers for both years and they are different. Also, looking at the two side by side, they are different. If possible, ask what will cause the difference. Also, if the person helping you is creative, there is likely a way to make it work.

Let me know and remember, you can ask as many questions as you want.

Take care,

Joe

See pic below.
Feb 18, 2022 at 2:59 PM
Avatar
SFCTRIPLETT57
  • MEMBER
  • 184 POSTS
Good morning, Sir, how are you? I went up where my truck is, had a hard time starting it. I had a hard time starting it had to use starting fluid to get it start it. I don’t like starting fluid!

I made two videos, one running above idle and one with Idle, looks like I have an intake exhaust leak. Would this cause problems with it running right? As the fuel injection I believe that I would have to change the wiring harness. I found the Emission Control on the right-side kick panel. The first video is at idle, the second video is with the peddle pressed down a little.


Larry Triplett
Truck Master
Feb 21, 2022 at 6:08 AM
Avatar
JACOBANDNICKOLAS
  • CERTIFIED EXPERT
  • 110,175 POSTS
Hi Larry,

I watched both videos. Do me a favor. I paused the video and made a copy of it. I attached it below. Watch the video and tell me if I am seeing light, a spark arcing, or something leaking.

Let me know.

Joe
Feb 21, 2022 at 7:32 PM
Avatar
SFCTRIPLETT57
  • MEMBER
  • 184 POSTS
I'm seeing a spark or an arc I will go back up there this week. Now that would cause a problem right, I will go back up there and look at it, is this what we're looking for ECU.

Feb 22, 2022 at 6:43 AM
Avatar
JACOBANDNICKOLAS
  • CERTIFIED EXPERT
  • 110,175 POSTS
Hi,

Yes, to the ECU. And if that is a spark/arc from the ignition system, that will cause it to run really rough.

Let me know.

Joe
Feb 22, 2022 at 7:30 PM
Avatar
SFCTRIPLETT57
  • MEMBER
  • 184 POSTS
Can I call you Joe Sir? We are having a lot of rain right now and I will have to wait for the rain to stop the truck outside in the rain. I take it that would also cause it to be hard to start, I had to use starting fluid to start the engine, now to find out where the spark was coming from.

I believe that the intake manifold is leaking, I guess I could do it the way we did when I was a mechanic in the Army. Spray some starter fluid and see if the engine speeds up, I think i have a gasket for the intake manifold.

You sent me a post a while back that was supposed to have a picture of the ECU never received that picture, I have kept everything you have sent me and will print it and put it in my book. Thanks for your help

Larry Triplett
U.S. Army
Truck Master
Feb 23, 2022 at 1:18 AM
Avatar
JACOBANDNICKOLAS
  • CERTIFIED EXPERT
  • 110,175 POSTS
Larry,

I am required to do everything online. I hope you understand.

I'm so sorry. I thought I sent that. I attached the location below. Also, to check for a vacuum leak, what you suggested is how it's done. I don't use starting fluid because it is so much easier to cause a fire. Instead, I use carburetor cleaner.

Take a look through this link and let me know if it helps.

https://www.2carpros.com/articles/how-to-use-an-engine-vacuum-gauge

Also, an intake leak will certainly cause issues. Let me know if you are able to find one.

Take care of yourself.

Joe

See pic below.

Feb 23, 2022 at 6:18 PM
Avatar
SFCTRIPLETT57
  • MEMBER
  • 184 POSTS
Thanks Joe.

Well, we lost the shingles off of our house on Tuesday. That was a good article in the link you sent me thanks. I will try that when the rain moves out of here and I will get some carburetor cleaner the Army is big on starter fluid. I will get back with you and let you know what I find. Thanks
Feb 24, 2022 at 7:16 AM
Avatar
JACOBANDNICKOLAS
  • CERTIFIED EXPERT
  • 110,175 POSTS
Larry, that is horrible about the shingles. If I was near you, I would come and help. Ugh!!! The weather has been really off this year. At least it has here in Pittsburgh. I hope it falls under your homeowner's insurance. Ugh! It never ends.

As far as the truck, I suggested the carb cleaner because many years ago, I hit the exhaust manifold (by accident) with starting fluid and had flames three feet in the air. I was able to quickly blow it out with an air hose, but it scared the heck out of me. Just be careful.

Take good care of yourself and I'll watch for your findings.

Joe

Feb 24, 2022 at 6:31 PM
Avatar
SFC LARRY A. TRIPLETT
  • MEMBER
  • 7 POSTS
Thanks. Joe, I will go on Saturday. I am going to take my iPad to get a better video of where the arc/spark is. I move slowly. I have arthritis in both hips, and it was hurting badly for two days. I have to go and see the orthopedic doctor for pain in both shoulders. Of course, they blame the time I spent in the Army. Have a great day my friend.
Feb 25, 2022 at 5:38 AM
Avatar
JACOBANDNICKOLAS
  • CERTIFIED EXPERT
  • 110,175 POSTS
Sounds like a plan. I hope things go well with the doctor, and hope they find a solution for the issues. Regardless. let me know what is found.

Take care,

Joe
Feb 25, 2022 at 5:22 PM
Avatar
SFCTRIPLETT57
  • MEMBER
  • 184 POSTS
In the first video I didn’t see any spark/arc I think it sounds better in this video than the first one I sent you, I sprayed carburetor cleaner and the engine did not speed up. I sprayed the intake, vacuum lines, brake booster, and other parts. The 2nd video is of the vacuum gage that I believed he had hooked up to the carburetor I believe I’m not sure.

I never noticed the butterflies on the carburetor changing at all either hot or cold, I may have to take it to another mechanic I know, don’t seem to be getting anywhere with my friend in town. Working out in the cold doesn’t help either.
Feb 26, 2022 at 2:17 PM
Avatar
JACOBANDNICKOLAS
  • CERTIFIED EXPERT
  • 110,175 POSTS
Hi,

I hope you are feeling better. I looked at the pics and listened to the videos. I think I spotted two potential vacuum leaks. See pics below. The pics are from the video.

Next, at the very end, it sounds like the engine RPMs raised and it sounded like a misfire. Have the plugs been checked along with wires, distributor cap, rotor, and so on? What is the idle speed (RPMs)?

Next, the misfire or rough idle is almost rhythmic. When it happens, I hear a rattle. Could that be coming from the catalytic converter?

Also, if the engine was at operating temperature, I would think the choke would have opened more. That can be causing a rich fuel mixture.

Let me know.

Joe

See pics below.
Feb 26, 2022 at 8:48 PM
Avatar
SFCTRIPLETT57
  • MEMBER
  • 184 POSTS
How are you doing Sir, I can’t make out the first picture is it between the carburetor and engine. I will see if I can get someone to photoshop the picture and clear it up. What did the vacuum gage say, the new spark plug wires that I bought and put on keep coming off.

The guy working on my truck has the old wires in his garage and I’m waiting on him to put them in my truck so I can get set that matches the old ones. I’m thinking about replacing the distributor cap and rotor, do I get it for the 1993 engine or for a 1987 Toyota pickup.
Mar 1, 2022 at 1:04 PM
Avatar
JACOBANDNICKOLAS
  • CERTIFIED EXPERT
  • 110,175 POSTS
Hi,

As far as the cap and rotor, you will need to get one for the distributor that was used. The easiest thing to do is take the old parts with you and compare the new ones to them so you get the correct ones.

As far as the pic is concerned, I do believe that is where it was located. When will you be able to get back to it? Also, what is preventing the spark plug wires from staying on? Are you able to get them to click onto the spark plugs?

Let me know.

Joe



Mar 1, 2022 at 7:48 PM
Avatar
SFCTRIPLETT57
  • MEMBER
  • 184 POSTS
I'm at the mercy of the guy working on the truck I have put them on the spark plugs, and they are not locking on the plugs. I may just have my truck hauled back home to work on it.
Mar 2, 2022 at 4:13 AM
Avatar
JACOBANDNICKOLAS
  • CERTIFIED EXPERT
  • 110,175 POSTS
I understand. Chances are the connector in the boot needs closed a little for it to grab. I don't know if it's only me, but it seems like there is always something that makes things a little more difficult. LOL

Let me know what you find and if there is anything I can do to help you.

Take good care of yourself.

Joe
Mar 2, 2022 at 5:13 PM
Avatar
SFCTRIPLETT57
  • MEMBER
  • 184 POSTS
You're right.
Mar 3, 2022 at 5:21 AM
Avatar
JACOBANDNICKOLAS
  • CERTIFIED EXPERT
  • 110,175 POSTS
Hello my friend,

I haven't heard from you for a couple of days and was wondering if you were able to make any progress? Interestingly, with all that is going on in this world, you pop into my mind as soon as I log into the site, and I want to get you fixed up and running.

If you can, let me know how things are going.

Take care,

Joe
Mar 5, 2022 at 5:32 PM
Avatar
SFCTRIPLETT57
  • MEMBER
  • 184 POSTS
Waiting on the guy working on the truck, he is sick, waiting on him.
Mar 6, 2022 at 3:14 AM
Avatar
JACOBANDNICKOLAS
  • CERTIFIED EXPERT
  • 110,175 POSTS
No problem. I was just wondering how things are going

Take care and I'll watch for your reply.

Joe
Mar 6, 2022 at 7:06 PM
Avatar
SFCTRIPLETT57
  • MEMBER
  • 184 POSTS
Things are going slow with the truck, the person working on it has COVID. I went and got the distributor cap off and the rotor cap off, to have it matched to get a new one. I have added the pictures of the distributor and rotor cap.

Joe, I have taken to pictures of the area of the carburetor where you said the vacuum leak might be, see if you can see the area, you were talking about.
Mar 14, 2022 at 6:40 PM (Merged)
Avatar
SFCTRIPLETT57
  • MEMBER
  • 184 POSTS
Joe, things are going slow with the truck, the person working on it has COVID. I went and got the distributor cap off and the rotor cap off, to have it matched to get a new one. I have added the pictures of the distributor and rotor cap.

Joe, I have taken two pictures of the area of the carburetor where you said the vacuum leak might be, see if you can see the area you were talking about.
Mar 18, 2022 at 8:00 AM (Merged)
Avatar
JACOBANDNICKOLAS
  • CERTIFIED EXPERT
  • 110,175 POSTS
Hi:
The rotor looks really corroded. Also, does the inside of the distributor cap look the same?

I attached a copy of your pic below. The hose I circled appears to be a disconnected vacuum hose. With the engine running, see if there is a vacuum at it. Or, plug it with a bolt and see if it changes how it runs.

I'm not seeing the other one I mentioned.

Let me know,

Take care,

Joe
Mar 18, 2022 at 8:00 AM (Merged)