Mar 24, 2021 at 1:46 PM
(Merged)
transmission shifting problems?
1999 FORD F-150
Advertisement
I finally checked the cat like you suggested and that was the problem I didn't even notice the lack of power until I had it replaced all fixed! I love this site.
Glad you could get it fixed, that kind of problem can be tough. Please use 2CarPros anytime we are here to help.
Mar 24, 2021 at 1:46 PM
(Merged)
Advertisement
My truck has a 4R70W 4X2 transmission. I just purchased the truck about two weeks ago, after driving it for a week I started noticing that when I stepped on the throttle the RPM's would go up but the truck would not shift into gear and the O/D light would start flashing. Also the the O/D button does not currently work. After testing I received the following trouble codes; KOEO: 111 and KOER: 313 therm-actor air system/air system not bypassed during self test and code # 632 overdrive transmission cancel switch/no action during self engine run test. So I decided to replace the neutral safety switch and the first day it worked great, shifting trough gears and working normal with no high rpm's the truck would just cost after achieving the speed I need it. However, the next two days it would not start up right away after a few cranks it would start and then once started and on the road it would not shift passed second gear and the rpm’s would continue to climb with out the transmission shifting passed second gear. I would have to stop stepping on the throttle in order for rpm's to drop again and avoid doing more damage. I ordered the O/D button, that might be the problem do to the 632 code?, but I am doubting that is the main issue. What test can I perform in order to get this issue corrected or find out what really needs to be done? Since I just purchased the truck I am not to familiar with it. I will be installing new spark plugs, wires, flushing coolant, replacing thermostat, changing oil and filter's also replacing serpentine belt and last but not least thinking of doing a complete transmission flush while replacing the transmission solenoids and filter. Maybe also the speed sensor. I know that is going to be a lot of work and money but I want the truck to last me a while.
Thank you so much.
Thank you so much.
Mar 24, 2021 at 1:46 PM
(Merged)
Good afternoon,
The first thing I would do is drop the pan and change the filter. A partially clogged filter will give this issue.
https://www.2carpros.com/articles/how-to-service-an-automatic-transmission
Also, the throttle position sensor is what controls shift time. If the sensor is out of adjustment or reading erratically, it will also do this.
https://www.2carpros.com/articles/automatic-transmission-problems
Do you have a scan tool that can read live data?
Roy
TPS
PURPOSE
The Throttle Position (TP) sensor is a rotary potentiometer that determines throttle plate angle. The Power-train Control Module (PCM) determines operating modes from the TP signal. These are:
- Closed throttle, idle or deceleration
- Part throttle, cruise or moderate acceleration
- Wide open throttle, maximum acceleration, dechoke on crank and A/C cutout
- Throttle angle rate, acceleration pump type function
- Transmission shift schedule
CONSTRUCTION
The TP sensor is mounted on the throttle body and is directly linked to the throttle shaft. The TP sensor is composed of a wiper arm that moves along a curved resistor.
OPERATION
The TP sensor measures travel of the throttle shaft to produce a continuously variable output signal proportional to the throttle plate position.
Throttle Position Sensor Schematic
imageOpen In New TabZoom/Print
The potentiometer functions as a voltage divider. A 5.0 volt reference signal is applied to one end (VREF) of a curved resistance material, with the other end grounded along the SIG RTN circuit.
The TP sensor output signal is taken off a wiper arm (mechanically linked to the throttle shaft) that travels along the entire length of the curved resistor
At closed throttle the TP wiper arm is nearer the ground side of the resistor resulting in a lower output, 0.6 volts at 0% throttle angle.
At wide open throttle the TP wiper arm is nearer the reference voltage side of the resistor resulting in a higher output, 4.5 volts at 85% throttle angle.
RELATED DIAGNOSTIC TROUBLE CODES
DTC 121 - TP sensor output is out of the self-test range.
DTC 122 - TP sensor output is below the minimum self-test value.
DTC 123 - TP sensor output is above the maximum self-test value.
DTC 124 - TP sensor output is higher than expected.
DTC 125 - TP sensor output is lower than expected.
Note: DTC 124, 125 were intended to detect in-range failures of the TP sensor. The PCM compares information from the Mass Air Flow (MAF) sensor, TP sensor, and fuel injection pulse width. If any one value appears to be out of line with the other two an in-range trouble code will be set.
The first thing I would do is drop the pan and change the filter. A partially clogged filter will give this issue.
https://www.2carpros.com/articles/how-to-service-an-automatic-transmission
Also, the throttle position sensor is what controls shift time. If the sensor is out of adjustment or reading erratically, it will also do this.
https://www.2carpros.com/articles/automatic-transmission-problems
Do you have a scan tool that can read live data?
Roy
TPS
PURPOSE
The Throttle Position (TP) sensor is a rotary potentiometer that determines throttle plate angle. The Power-train Control Module (PCM) determines operating modes from the TP signal. These are:
- Closed throttle, idle or deceleration
- Part throttle, cruise or moderate acceleration
- Wide open throttle, maximum acceleration, dechoke on crank and A/C cutout
- Throttle angle rate, acceleration pump type function
- Transmission shift schedule
CONSTRUCTION
The TP sensor is mounted on the throttle body and is directly linked to the throttle shaft. The TP sensor is composed of a wiper arm that moves along a curved resistor.
OPERATION
The TP sensor measures travel of the throttle shaft to produce a continuously variable output signal proportional to the throttle plate position.
Throttle Position Sensor Schematic
imageOpen In New TabZoom/Print
The potentiometer functions as a voltage divider. A 5.0 volt reference signal is applied to one end (VREF) of a curved resistance material, with the other end grounded along the SIG RTN circuit.
The TP sensor output signal is taken off a wiper arm (mechanically linked to the throttle shaft) that travels along the entire length of the curved resistor
At closed throttle the TP wiper arm is nearer the ground side of the resistor resulting in a lower output, 0.6 volts at 0% throttle angle.
At wide open throttle the TP wiper arm is nearer the reference voltage side of the resistor resulting in a higher output, 4.5 volts at 85% throttle angle.
RELATED DIAGNOSTIC TROUBLE CODES
DTC 121 - TP sensor output is out of the self-test range.
DTC 122 - TP sensor output is below the minimum self-test value.
DTC 123 - TP sensor output is above the maximum self-test value.
DTC 124 - TP sensor output is higher than expected.
DTC 125 - TP sensor output is lower than expected.
Note: DTC 124, 125 were intended to detect in-range failures of the TP sensor. The PCM compares information from the Mass Air Flow (MAF) sensor, TP sensor, and fuel injection pulse width. If any one value appears to be out of line with the other two an in-range trouble code will be set.
Mar 24, 2021 at 1:46 PM
(Merged)
I really appreciate your replay and the first thing I will do is drop the transmission pan and get that filter replaced I will also replace the fluid and perform a flush, for the TPS the only thing I have right now is a multi-meter not sure if i can use it to check the TPS sensor. is there a specific tool that you recommend I would like to buy it.
I will get back to you tomorrow after I perform these first steps.
Thank you for your time
Ulysses
I will get back to you tomorrow after I perform these first steps.
Thank you for your time
Ulysses
Mar 24, 2021 at 1:46 PM
(Merged)
You will need a scan tool that can read the voltage while running. You could go to a parts store and have them read it for you. They have the scan tool that can read live data and do it for you right there. That is a free service.
Uyou should look at .5 volts at idle and 4.8 at full throttle. It should be a smooth sweep up when the pedal is pushed. Please do this check with the key on, engine off.
Roy
Uyou should look at .5 volts at idle and 4.8 at full throttle. It should be a smooth sweep up when the pedal is pushed. Please do this check with the key on, engine off.
Roy
Mar 24, 2021 at 1:46 PM
(Merged)
good day Roy, I wanted to give an update about my progress, it has been two days since I finished replacing the transmission filter while performing the change of the filter I decided to drain the torque converter and pan. So I replaced the entire transmission fluid about 14qts of Mercon V, now the truck is shifting beautiful and doing everything as it should, however the O/D light is now constantly flashing very annoying, but when driving the truck is shifts smoothed with out any problem at all: its very responsive. I also purchased a new O/D button and replaced it as well but nothing has changed with that annoying flashing O/D light. I will be checking the truck tomorrow with my Ford OBD1 code reader.
Would there be any sensors in the transmission or differential that I could possibly check?
Thanks again,
Ulysses
Would there be any sensors in the transmission or differential that I could possibly check?
Thanks again,
Ulysses
Mar 24, 2021 at 1:46 PM
(Merged)
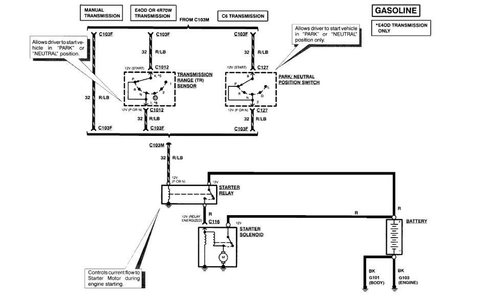
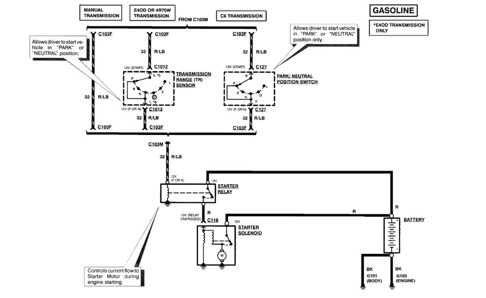
No, the OD light blinking indicates the overdrive clutches or band may be the issue especially if the clutches are slipping. very common issue with these transmissions.
I attached a diagram for you to view. 13 through 16 is the area behind the front pump that is the overdrive clutches.
Roy
I attached a diagram for you to view. 13 through 16 is the area behind the front pump that is the overdrive clutches.
Roy
Mar 24, 2021 at 1:46 PM
(Merged)
I see, will this require some sort of specialty tools to repair or can i do it on my own? It seems as if the unavoidable needs to be done. Dropping the transmission opening up and replacing them, might as well rebuild the entire transmission right?
Ulysses
Ulysses
Mar 24, 2021 at 1:46 PM
(Merged)
Yes, that is correct.
You will need a lift and a transmission jack for the removal along with a lot of small tools.
then you will need a front pump puller as well. it may be a good idea to remove the transmission and take it to someone who can replace the needed parts for you.
Roy
Procedure
REMOVAL
1. Disconnect battery ground cable, then raise and support vehicle.
2. Starting at rear of oil pan and working toward the front, loosen bolts and allow fluid to drain. Remove remaining oil pan bolts except for two at front of oil pan. After fluid has been drained, install two bolts onto rear side of pan.
3. Remove converter drain plug access cover from lower end of converter housing.
4. Remove converter-to-flywheel retaining nuts.
5. Turn converter until drain plug is accessible. Remove plug and drain fluid.
6. Install converter drain plug.
7. On Cougar and Thunderbird, proceed as follows:
a. Remove catalytic converter assembly, then body reinforcement.
b. Remove exhaust pipe and muffler assembly.
8. On all models, mark rear driveshaft yoke and companion flange so driveshaft can be installed to its original position. Remove driveshaft assembly.
9. Position a suitable plug into extension housing to prevent fluid leakage.
10. Remove starter motor and disconnect neutral start switch electrical connector.
11. Remove rear mount-to-cross-member and two cross-member-to-frame bolts.
12. Remove engine rear support-to-extension housing bolts, then disconnect Throttle Valve (TV0 linkage rod from transmission TV lever and manual rod from manual lever at transmission.
13. Remove bolts securing bell-crank bracket to converter housing.
14. Using a suitable jack, raise transmission and remove cross-member from side supports. Disconnect and remove any interfering exhaust system components.
15. Lower transmission and disconnect oil cooler lines from transmission.
16. Disconnect speedometer cable from extension housing.
17. Lower transmission to gain access to oil cooler lines, then disconnect each oil line.
18. Remove bolt and transmission filler tube from transmission.
19. Secure transmission to jack using a suitable chain.
20. Remove converter housing-to-cylinder block bolts.
21. Carefully move transmission and converter assembly away from engine and at the same time, lower jack to permit the transmission to clear the underside of vehicle.
You will need a lift and a transmission jack for the removal along with a lot of small tools.
then you will need a front pump puller as well. it may be a good idea to remove the transmission and take it to someone who can replace the needed parts for you.
Roy
Procedure
REMOVAL
1. Disconnect battery ground cable, then raise and support vehicle.
2. Starting at rear of oil pan and working toward the front, loosen bolts and allow fluid to drain. Remove remaining oil pan bolts except for two at front of oil pan. After fluid has been drained, install two bolts onto rear side of pan.
3. Remove converter drain plug access cover from lower end of converter housing.
4. Remove converter-to-flywheel retaining nuts.
5. Turn converter until drain plug is accessible. Remove plug and drain fluid.
6. Install converter drain plug.
7. On Cougar and Thunderbird, proceed as follows:
a. Remove catalytic converter assembly, then body reinforcement.
b. Remove exhaust pipe and muffler assembly.
8. On all models, mark rear driveshaft yoke and companion flange so driveshaft can be installed to its original position. Remove driveshaft assembly.
9. Position a suitable plug into extension housing to prevent fluid leakage.
10. Remove starter motor and disconnect neutral start switch electrical connector.
11. Remove rear mount-to-cross-member and two cross-member-to-frame bolts.
12. Remove engine rear support-to-extension housing bolts, then disconnect Throttle Valve (TV0 linkage rod from transmission TV lever and manual rod from manual lever at transmission.
13. Remove bolts securing bell-crank bracket to converter housing.
14. Using a suitable jack, raise transmission and remove cross-member from side supports. Disconnect and remove any interfering exhaust system components.
15. Lower transmission and disconnect oil cooler lines from transmission.
16. Disconnect speedometer cable from extension housing.
17. Lower transmission to gain access to oil cooler lines, then disconnect each oil line.
18. Remove bolt and transmission filler tube from transmission.
19. Secure transmission to jack using a suitable chain.
20. Remove converter housing-to-cylinder block bolts.
21. Carefully move transmission and converter assembly away from engine and at the same time, lower jack to permit the transmission to clear the underside of vehicle.
Mar 24, 2021 at 1:46 PM
(Merged)
Can I use the vehicle with the blinking light on? Or would that create more damage in the future?
This is going to take more then I expected, but I am willing to do the work even attend college course for rebuilding transmissions if need it.
Thank you Roy,
Ulysses
This is going to take more then I expected, but I am willing to do the work even attend college course for rebuilding transmissions if need it.
Thank you Roy,
Ulysses
Mar 24, 2021 at 1:46 PM
(Merged)
Yes, you can. when you drive it, just put it in drive and use the overdrive button to turn it off. that will allow it just go through the other gears without overdrive.
Look for a book on line from ATSG. they have manuals for all transmissions. good guide to follow doing this repair after you get it out.
Roy
Look for a book on line from ATSG. they have manuals for all transmissions. good guide to follow doing this repair after you get it out.
Roy
Mar 24, 2021 at 1:46 PM
(Merged)
Good afternoon Roy,
I forgot to mention that during the replacement and flush of the transmission I noticed there was a problem with the wiring harness that connects to the MLP sensor (neutral safety switch), so I bought a new harness part# WPT389 connector by MOTORCRAFT. would it be possible to get a diagram showing how to replace and rewire it the correct way? I do not want to mix the wires. I tried looking for one on the internet but it shows different ways and I just do not want to get it wrong.
My truck has a 4R70W automatic transmission.
I forgot to mention that during the replacement and flush of the transmission I noticed there was a problem with the wiring harness that connects to the MLP sensor (neutral safety switch), so I bought a new harness part# WPT389 connector by MOTORCRAFT. would it be possible to get a diagram showing how to replace and rewire it the correct way? I do not want to mix the wires. I tried looking for one on the internet but it shows different ways and I just do not want to get it wrong.
My truck has a 4R70W automatic transmission.
Mar 24, 2021 at 1:46 PM
(Merged)
I have this picture here. I'm just unsure if its the correct way to rewire the MLP connector, does it matter if I use but connectors or should I solder it. Because the truck was doing well after the transmission flush and replacement of the fluid. However now after trying to install this new MLP connector and repair all the broken wires. the truck starts up but when in drive. I cannot hear the truck shift gears again it continues to rev high as if the over drive is engaged and it has brought me back to the previous problem that I have tried to repair.
Mar 24, 2021 at 1:46 PM
(Merged)
Do you realize that is the connector for the four wheel drive connector on the transfer case?
you need to be looking at the neutral safety switch on the side of the transmission.
no, solder and shrink wrap the connections.
Roy
you need to be looking at the neutral safety switch on the side of the transmission.
no, solder and shrink wrap the connections.
Roy
Mar 24, 2021 at 1:46 PM
(Merged)
Do i need to test red and light blue wire in order to find out if there is an issue with it? Because the only two wires I've been messing with are the PIN#5 - 57 (BK)* and the PIN#8 - 463 (R/W)*. I tried swapping the position on both of those due to not knowing where they went but now I know those are not the problem, I'm going to leave those alone and test out PIN#1 - 32 (red and light blue ). I'll check it on the transmission range sensor. I do have them with butt connectors so the best thing for me is do it again but check the red and light blue first then solder and shrink wrap everything once again and do it the right way.
it looks like that image you uploaded shows the red and light blue wire on two different types of transmissions?
Thank you Roy and sorry for all the annoying questions.
Ulysses
it looks like that image you uploaded shows the red and light blue wire on two different types of transmissions?
Thank you Roy and sorry for all the annoying questions.
Ulysses
Mar 24, 2021 at 1:46 PM
(Merged)
that sounds good. do that test and see.
Roy
Roy
Mar 24, 2021 at 1:46 PM
(Merged)




