Nov 2, 2018 at 11:54 AM
(Merged)
Check charging system light?
FORD EXPEDITION
Advertisement
belt and tensioners have a lifespan of 60K so if original it's pretty wel shot. you might want to check the items in pic for corrosion as it may make it work harder but without looking at it it's kin dof hard to give a good diagnosis. What is the rating on the alternator and what power equiptment do you have on your vehicle. Is the battery the correct size? all of this makes a difference.
Replaced both battery and the alt. And the alt still won't charge the battery. Battery light is on in the dash. Both the battery and alt are new and both have been tested and are good.
Nov 2, 2018 at 11:54 AM
(Merged)
Advertisement
I Have a 2004 ford expedition. 5.4 engine. this has a heavy duty towing package. I just had a towing braking system installed. I tow a camper from time to time which is 8000lb. I think my altenator just went bad. My engine warning was saying check charging system. I recharged the battery and the car started again but it wears down quickly. I called a ford dealer and they seem to think I need a new altenator. They suggested replacing my 110 amp altenator with a 135 amp heavy duty altenator because I tow the camper and they said I could use the extra amps. Is this a good idea? The heavy duty altenator is twice the price as a 110 amp altenator.
Nov 2, 2018 at 11:54 AM
(Merged)
[quote:105512e1a6="jerry w"]I Have a 2004 ford expedition. 5.4 engine. this has a heavy duty towing package. I just had a towing braking system installed. I tow a camper from time to time which is 8000lb. I think my altenator just went bad. My engine warning was saying check charging system. I recharged the battery and the car started again but it wears down quickly. I called a ford dealer and they seem to think I need a new altenator. They suggested replacing my 110 amp altenator with a 135 amp heavy duty altenator because I tow the camper and they said I could use the extra amps. Is this a good idea? The heavy duty altenator is twice the price as a 110 amp altenator.[/quote:105512e1a6]
It’s not a bad idea but it’s still your money
And how offend do you use that camper
You re the judge
If I have the money I would do it
Also check the after market
Price may be less for remanufacture one
Good luck
It’s not a bad idea but it’s still your money
And how offend do you use that camper
You re the judge
If I have the money I would do it
Also check the after market
Price may be less for remanufacture one
Good luck
Nov 2, 2018 at 11:54 AM
(Merged)
i have a 97 ford expedition, the alternator is not charging the battery. I have checked the battery and replaced the alternator twice and still not working. Sometimes it does charge and sometimes it will start off not charging and then something will click and then it starts charging while i am driving. checked the fuses on the firewall and under the hood/under dash and they are good.
May 4, 2020 at 1:43 PM
(Merged)
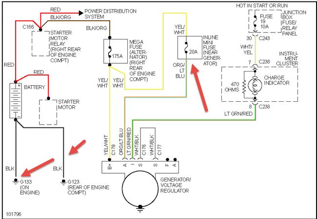
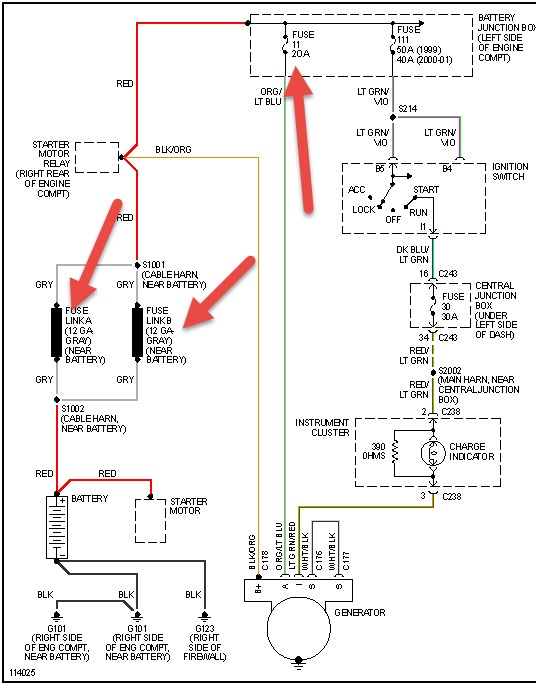
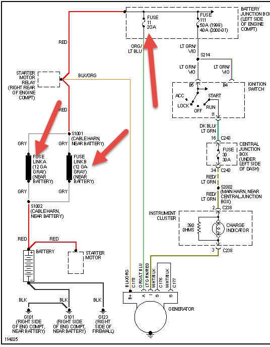
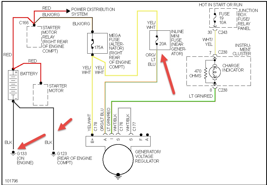
Double check the connections and also see charging system EWD below

May 4, 2020 at 1:43 PM
(Merged)

