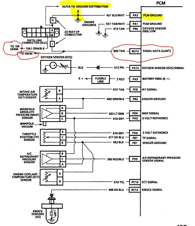
Thanking you all over again dear friend, the latest exchanges seem to be landing me on the real reason why the scanners fail to make any communications if not even more for the reason why my engine stalls all the time. I used a multimeter to check continuity for the 3 wires of the DLC:
1. The black/white wire of the " A " terminal of the connector proved to be positively linked to the -ve line , I wired it to the negative pole of the battery and had an OHM reading, to cut things short.
2. The tan " M" Serial Data wire: I conducted a continuity test on all points of the " C3" connector of PCM (and even the other pink connector), but to no avail, not a single point had any continuity with the " M" terminal of the DLC.
3. The orange/black " L " Serial Data wire : Seems like I need your help here in defining where is the (Electronic Brake Control Module at the rear of the engine compartment at center of dash panel) that is mentioned in the diagram sent to me (image 1) because I couldn't see any wire with such colors behind the engine on the dash panel (Only a Cruise Control Module, Resistance assembly connector for the HVAC unit plus other connectors with extremely thick wires), not even within the two connectors on the left side of the Brake Assembly which has thick wires that do not relate to the thin orange/black wire I am tracing, not even with another module right near the brake power unit as well as other connectors as shown in the (2nd, 3rd, 4th and 5th images attached) which all have no relevant wire matching the one I am tracing.
The question in light of the impossible and unseen path of the two Serial Data wires (points 2 and 3 above here) is: Provided there is no unit or controller along the way, can I make a bypass connection for the two Serial Data wires to start from where I can see them all the way to the final terminals (on the C3 connector and on that mysterious Electronic Brake Module, respectively once defined to me, to cut things short presuming there is some problem with the two wires up there in the extreme left corner of the dashboard cavity where I tried my best to trace the two wires but couldn't do( images 6 , 7 , 8, 9, 10, 11, 12, 13, 14, 15 and 16 ? The blue controller showing in some of these images is {the multi-function alarm. That is what makes the chime noises when the headlights are left on, doors left open, unbuckled seat belts, etc. That part is discontinued and will need to be found used if needed } as told earlier to me by Danny L.
Images (Click to enlarge)
Aug 6, 2021 at 12:22 PM