Oct 26, 2020 at 6:39 PM
Cranks no start, no spark
1991 BMW 735
Advertisement
Hi, thanks i think i might know what could be causing the problem, when i replaced the ignition coil with the new one, the negative eye connector broke off and i connected a small washer with the wire on the negative post when replacing the new coil. Do i need a special tool to connect a new gauge connector to the wire?
Hi,
Is the ground (negative) connected? As far as a special tool, they make wire crimper. Just go to any parts store and tell them you need a crimp connector. I attached a pic of what you will be looking for. Tell them you need the tool to crimp the connector to the wire.
When doing it, strip approximately 3/4" of insulation from the end of the wire. Push it through the connector and then crimp where I have the arrows pointing in the pic.
Let me know if this helps.
Take care,
Joe
Is the ground (negative) connected? As far as a special tool, they make wire crimper. Just go to any parts store and tell them you need a crimp connector. I attached a pic of what you will be looking for. Tell them you need the tool to crimp the connector to the wire.
When doing it, strip approximately 3/4" of insulation from the end of the wire. Push it through the connector and then crimp where I have the arrows pointing in the pic.
Let me know if this helps.
Take care,
Joe
Oct 26, 2020 at 7:00 PM
Advertisement
Hi, I think i know what the problem is when i replaced the ignition coil wit the new one, the negative eye connector broke off the wire and i replaced it with a small washer that i wrapped the wire around it and connected to the negative post of coil. Do i need to buy a new eye connector and do i need a special tool to connect it to the wire?
Oct 26, 2020 at 7:01 PM
Okay, thank you. i will go ahead and do that and let you know.
Oct 26, 2020 at 7:03 PM
Hi,
They make crimp connectors which is what I suggest. Simply remove approximately 3/4" of insulation from the end of the wire, insert it into the connector, and crimp it where I have the arrows pointing in the pic. And yes, they do make a special tool for this. Any parts store should have one.
Let me know if this helps.
Joe
They make crimp connectors which is what I suggest. Simply remove approximately 3/4" of insulation from the end of the wire, insert it into the connector, and crimp it where I have the arrows pointing in the pic. And yes, they do make a special tool for this. Any parts store should have one.
Let me know if this helps.
Joe
Oct 26, 2020 at 7:03 PM
Hi, i did buy the wire gauge connector and did using crimping tool to replace it for the ignition coil on the negative post and i also replaced the rotor again. Did use the other Distributor cap i had here and did put all the new spark plug wires on there and still it cranked and no start. i was still not getting spark. Thanks
Oct 27, 2020 at 4:14 PM
Hi,
What if you run power to the coil? Do you have spark then? If not, it sounds like the coil itself may be bad. But that still doesn't explain why there is no power from the ignition switch.
Let me know.
Joe
What if you run power to the coil? Do you have spark then? If not, it sounds like the coil itself may be bad. But that still doesn't explain why there is no power from the ignition switch.
Let me know.
Joe
Oct 27, 2020 at 6:31 PM
HI, did replace the ignition switch with a used one i bought and still the engine cranked and no spark. Did run power to coil again and this time i heard clicking sounds coming from the distributor cap and still nothing happened. What else is there left to do? If it needs another engine i'm getting rid of the car. Thanks.
Oct 28, 2020 at 3:16 PM
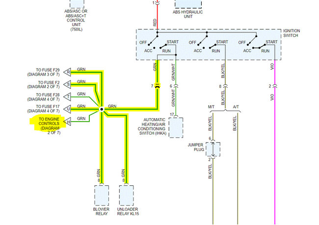
Okay, I need to start at the beginning. If you look at the attached pic, it shows wires out from the ignition switch. The green wire is what powers the coil. Is there power to that wire when the key is in the on position at the switch? If there is, you need to identify the green wire at the coil and see if it has power. You indicated they are both black. It is possible that they are mixed up, so check for power with a test light on both the + and the -- terminals and let me know if there is power on either.
If there isn't, we have to find the break in that wire. The same green wires power the onboard computer. See pic 3. I want you to check fuse 17. Also, pic 4 shows the location of fuse 17. You need to count from left to right until you reach the 17th fuse. Check that and let me know if it is good. In addition to checking the fuse, make sure there is power to it.
https://www.2carpros.com/articles/how-to-check-a-car-fuse
Let me know.
Joe
If there isn't, we have to find the break in that wire. The same green wires power the onboard computer. See pic 3. I want you to check fuse 17. Also, pic 4 shows the location of fuse 17. You need to count from left to right until you reach the 17th fuse. Check that and let me know if it is good. In addition to checking the fuse, make sure there is power to it.
https://www.2carpros.com/articles/how-to-check-a-car-fuse
Let me know.
Joe
Oct 28, 2020 at 7:40 PM
HI, i did test the green wire on ignition switch with my multimeter and it was good and did check fuse 17 which was good and also checked the fuse box connection where fuse 17 goes into and it was good too. because when i removed the fuse the dash lights turned off and turning back on with i put it back. I did remove ignition coil to test coil wires and did find positive wire the rubber was wearing off and saw the green wire. Did use multimeter on dc mode and there was power on both positive and negative. Did notice the new ignition coil was cracked at the bottom and melted. How is this possible the car never started once since putting the new coil and is it possible that i caused that damage to the new coil? I'm getting a another ignition coil soon. Let me know what you think. Thanks.
Oct 29, 2020 at 10:09 AM
Hi,
You shouldn't have power on the negative side of the coil. Try a different coil to see if it works. If it fails, then we need to explore the possibility of a faulty ignition control unit.
Let me know what you find. Also, you can reinstall everything related to the ignition switch.
Let me know.
Joe
You shouldn't have power on the negative side of the coil. Try a different coil to see if it works. If it fails, then we need to explore the possibility of a faulty ignition control unit.
Let me know what you find. Also, you can reinstall everything related to the ignition switch.
Let me know.
Joe
Oct 30, 2020 at 1:32 PM
Hi, my multimeter is malfunctioning and would it be better if i purchase and inexpensive test light to test the positive and negative coil wires with the ignition on?
Oct 30, 2020 at 4:41 PM
Hi,
It would work on the positive. It shouldn't light up on the negative side. So, in this case, it should work.
Let me know.
Joe
It would work on the positive. It shouldn't light up on the negative side. So, in this case, it should work.
Let me know.
Joe
Oct 30, 2020 at 4:46 PM
Okay, thanks. i will purchase one tomorrow and i was just wondering where exactly is the ignition control unit located at?
Oct 30, 2020 at 4:48 PM
okay, i know where to box is located and is a8 the ignition control unit?
Oct 30, 2020 at 5:06 PM
Hi,
No, the DEM is what you are looking for. It's the motronic module.
No, the DEM is what you are looking for. It's the motronic module.
Oct 30, 2020 at 5:23 PM
okay, thanks. i found it and i will let you know tomorrow after i test the coil wires.. thanks again
Oct 30, 2020 at 5:27 PM
Hi, i purchased a reliable test light and did double check everything from fuse 17 to green wire on ignition switch and at the other end of coil positive wire was good. Did check coil negative wire which had no power. Does this mean i only need to purchase another ignition coil?
Oct 31, 2020 at 7:52 AM
Hi,
That is where I would suggest starting.
Let me know if you need help or have questions.
Take care,
Joe
That is where I would suggest starting.
Let me know if you need help or have questions.
Take care,
Joe
Oct 31, 2020 at 8:36 PM
Hi, i already replaced the ignition coil with a new one and the car still cranks with no spark. i was wondering could it still be multiple things wrong with the car?
Nov 6, 2020 at 2:59 PM
At this point, I suspect it may be related to the ignition control unit. That is something I don't have the diagnostics for. You will likely need to remove it and have it checked.
If we have power to the coil and even a new coil won't produce a spark, there really aren't too many things that will cause it.
If we have power to the coil and even a new coil won't produce a spark, there really aren't too many things that will cause it.
Nov 6, 2020 at 6:29 PM








