Coolant temperature sensor location for replacement?

2004 FORD F-150
22,200 MILES • 4.6L • V8 • 2WD • AUTOMATIC
Avatar
JFIRTH
  • MEMBER
  • 1 POST
Does my truck have a coolant temperature sensor?
Apr 12, 2018 at 12:53 AM
Advertisement
Avatar
ASEMASTER6371
  • CERTIFIED EXPERT
  • 52,796 POSTS
Good morning.

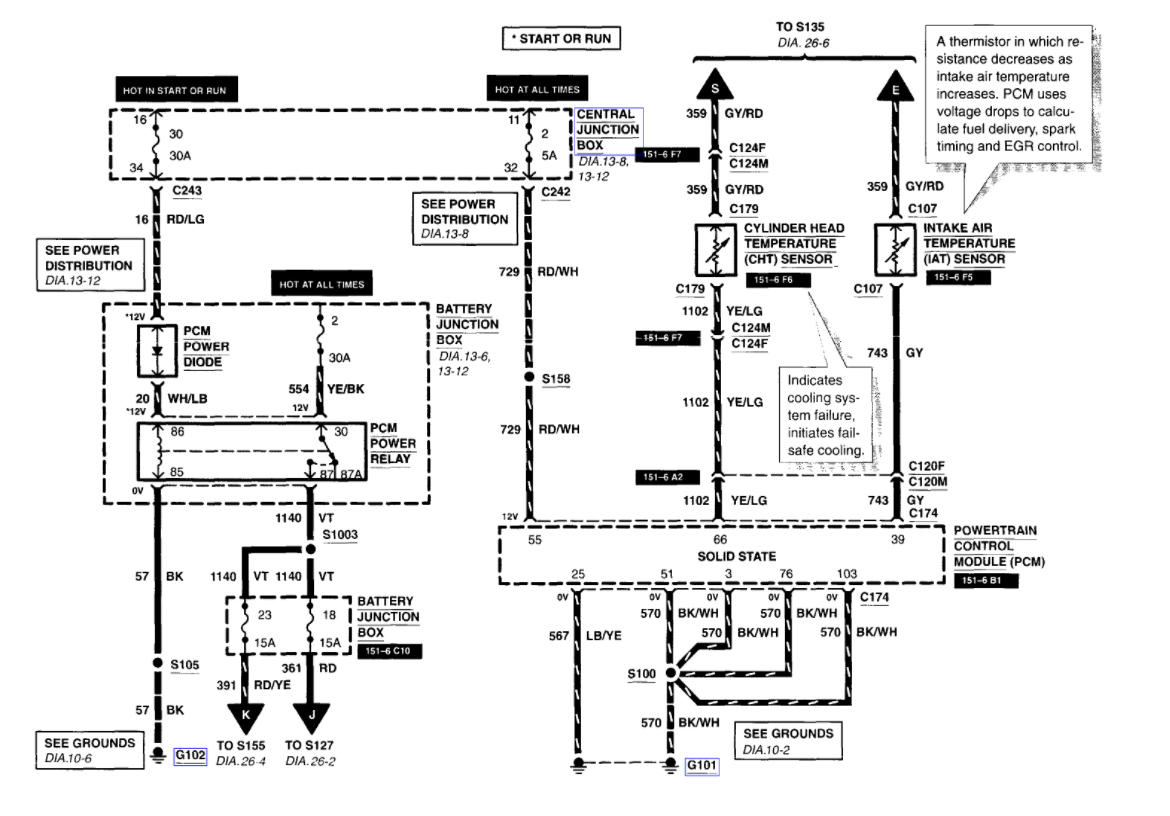
It is located on the driver side head at the front by the alternator under the intake manifold. Here are both location in the diagrams below it is a two wire sensor that just screws into a coolant passage. The diagrams and instructions below to show you how on your car. Check out the diagrams (Below). Please let us know if you need anything else to get the problem fixed.
Apr 12, 2018 at 3:57 AM
Avatar
BOBCAT9095
  • MEMBER
  • 2 POSTS
Where is the coolant sensor located? It is a 5.4 engine. Thanks
May 6, 2021 at 6:57 PM (Merged)
Advertisement
Avatar
STRAILER
  • CERTIFIED EXPERT
  • 53,854 POSTS
Hello,

The engine coolant sensor is located near the front of the engine on the drivers side. Here is a guide that will give you an idea on what you are in for when doing the job.

https://www.2carpros.com/articles/coolant-temperature-sensor-cts-replacement

Here is the diagram (BELOW)


May 6, 2021 at 6:57 PM (Merged)
Avatar
JRFINDS
  • MEMBER
  • 24 POSTS
I need to find the location ECT on a 2004 ford f 150 xl Heritage v6 . i read on 05 and up there 2 ECT . I keep looking up ECT, all i find is V8 engines locations , i need location for the ECT 4.2L V6 and is there 2 ECT for this V6 ? if possible can I get a picture of the location or image. thank you for your time.
May 6, 2021 at 6:58 PM (Merged)
Avatar
HARRY P
  • CERTIFIED EXPERT
  • 2,292 POSTS
Hello. I'm Harry. I've dug around and I think I've figured out the source of the confusion. Ford calls it a Cylinder Head Temperature Sensor while AllData goes back and forth between that name and the more generic Engine Coolant Temperature Sensor. That seems to make it appear that there are 2 such sensors. What I've uncovered is that there is just the one sensor. I'm including the requested information in the attached images.

Hopefully that should shed light on what you're trying to do. Good luck and let us know how it goes.
May 6, 2021 at 6:58 PM (Merged)
Avatar
JRFINDS
  • MEMBER
  • 24 POSTS
Ford explorer has (2006) has two sensors the second is located on the passenger side block, and nobody seems to know a thing about it including ford parts.

This is for the 2004 Ford 4 Doors f-150 heritage xl 4.2l V6 ?, The first image is 05 right and the second image I believe is the 04 right. I just wanted to Thank you for helping so fast. That's sensor is on the driver side right.
May 6, 2021 at 6:58 PM (Merged)
Avatar
JRFINDS
  • MEMBER
  • 24 POSTS
Just check my truck. Thank you again I got it now!
May 6, 2021 at 6:58 PM (Merged)
Avatar
HARRY P
  • CERTIFIED EXPERT
  • 2,292 POSTS
Hello again. Sorry about that. Guess I clicked the wrong year and didn't catch it. Good news though it's that the information does still apply. I looked up the 2004 truck and am attaching the info in case someone else needs it and comes across this thread.
May 6, 2021 at 6:58 PM (Merged)
Avatar
BENSTER30
  • MEMBER
  • 1 POST
need to find the location of the temp sending unit. my check engine light is on due to this sender not functioning correctly. 2004 f150 new style and mine is on the front of the engine block on the bottom. Seems like mine is a 2004 1/2. Like to have never found it and they kept trying to sell me the wrong one. It is smaller than the parts house tried to sell me. It is underneath, bind radiator on front of block.
May 6, 2021 at 6:58 PM (Merged)
Avatar
STRAILER
  • CERTIFIED EXPERT
  • 53,854 POSTS
Hello,

The coolant temperature or cylinder head temperature sensor is located near the rear of the engine, Here are some diagrams (below) that will show you where they are.

This guide will help you see what you are in for when doing the job step by step.

https://www.2carpros.com/articles/coolant-temperature-sensor-cts-replacement

IMAGES OF THE SENSOR LOCATIONS CLICK BELOW. Please let us know if you need anything else to get the problem fixed.
May 6, 2021 at 6:58 PM (Merged)
Avatar
JORGE FUENTES
  • MEMBER
  • 1 POST
I need the location of the temperature sensor. the truck only has one mechanical fan cooling.
May 6, 2021 at 6:58 PM (Merged)
Avatar
WRENCHTECH
  • CERTIFIED EXPERT
  • 20,761 POSTS
It uses the info from the main temp sensor called the Cylinder Head Temp sensor and gets the data from the PCM. https://www.2carpros.com/images/external/111932279.gif
May 6, 2021 at 6:58 PM (Merged)
Avatar
THOMAS.VIGIL
  • MEMBER
  • 1 POST
I can't find the Coolant Temperature Sensor (CTS) on my truck listed above. I know where the Cylinder Head Sensor (CHS) is and all the information I have found is not distinguishing the difference between the two sensors. Does this truck actually have a coolant temperature sensor or sending unit that controls the coolant temperature or is something else controlling the coolant temperature gauge?
May 6, 2021 at 6:58 PM (Merged)
Avatar
ASEMASTER6371
  • CERTIFIED EXPERT
  • 52,796 POSTS
Good afternoon,

The cylinder head temperature sensor is for the gauge. I attached the procedure and an explanation for you of the sensor and what it controls.

https://www.2carpros.com/articles/how-a-coolant-temperature-sensor-works

https://www.2carpros.com/articles/coolant-temperature-sensor-cts-replacement

Roy
May 6, 2021 at 6:58 PM (Merged)
Avatar
WASHGUY
  • MEMBER
  • 1 POST
Computer said my coolant temperature sensor was bad. I purchased one. Have looked at many diagrams for location. I removed alternator and took out sensor behind thermostat housing and below about a foot towards center of motor. Have done small jobs before but cannot find this one. Thanks for help!! The sensor I took out is much smaller in diameter at the threads than my new one.
May 6, 2021 at 6:58 PM (Merged)
Avatar
KASEKENNY
  • CERTIFIED EXPERT
  • 18,907 POSTS
Just make sure you got the correct sensor and am looking in the correct location. I have run into this many times with people not getting the correct sensor. This engine has a Cylinder Head Temperature sensor and a lot of stores will not look this up correctly.
May 6, 2021 at 6:58 PM (Merged)
Avatar
CARADIODOC
  • CERTIFIED EXPERT
  • 34,306 POSTS
There's a whole bunch of problems here. The first one is there is no drawing that shows the location of the coolant temperature sensors. There is a cylinder head temperature sensor indicated at the bottom / center of the first drawing. They do make reference to two other coolant temperature sensors, but they aren't even shown on the electrical diagrams. At this point I can't show you were they are, but you will usually find them close to the thermostat housing at the end of the upper radiator hose. On V-type engines, you might also find them on the intake manifold. With inline engines, they might be found on the side of the block.

The next problem is there are usually two of them. One is for the dash gauge and will have just one wire connected to it. The other is for the Engine Computer and will always have two wires. Ford did have a lot of trouble with the two-wire sensors in the early to mid '90s, but other than that, temperature sensors have an extremely low failure rate because there's just one component inside them. It's much more common to find spread or corroded connector terminals that aren't making a solid connection.

The last concern is the diagnostic fault code did not say to replace the sensor or that it was bad. Fault codes never say that on any brand or model. They only indicate the circuit or system that needs further diagnosis, or the unacceptable operating condition. First we have to rule out wiring and connector terminal problems associated with that part. Also, there are many fault codes that can be set related to temperature sensors, and they mean very different things. What was the exact fault code number you're diagnosing?
May 6, 2021 at 6:58 PM (Merged)
Avatar
CARADIODOC
  • CERTIFIED EXPERT
  • 34,306 POSTS
Hi KASEKENNY1. Looks like we found the same diagrams.
May 6, 2021 at 6:58 PM (Merged)
Avatar
STINGRAY77
  • MEMBER
  • 1 POST
I can't seem to locate the ECTS on my engine.. help?
May 6, 2021 at 6:58 PM (Merged)
Avatar
KASEKENNY
  • CERTIFIED EXPERT
  • 18,907 POSTS
This is not uncommon on these engines. The reason is, it is called a cylinder head temp sensor so when you are searching for it under ECT sensor in any manuals it doesn't pull anything up.

Here is a guide that will help with this in general:

https://www.2carpros.com/articles/coolant-temperature-sensor-cts-replacement

Below you will find the process from the manual on this. let us know if you have other questions. Thanks
May 6, 2021 at 6:58 PM (Merged)
Avatar
BOBZWGN
  • MEMBER
  • 1 POST
i need to replace the cooling temp. sensor for the gauge. all the repair books and manuals show it in the manifold right behind the thermostat housing, but its not there. i have had 3 mechanics look for it and they cant find it either. any idea where it is?
May 6, 2021 at 6:58 PM (Merged)
Avatar
BLUELIGHTNIN6
  • CERTIFIED EXPERT
  • 16,542 POSTS
your vehicle uses a cylinder head temperature (CHT) sensor and it should be on the top front of the engine or maybe left side of engine if for the 4.2L engine.

Here is a guide to help you see what you are in for when changing it out.

https://www.2carpros.com/articles/coolant-temperature-sensor-cts-replacement

Check out the diagrams (Below)

Please let us know if you need anything else to get the problem fixed.

Cheers
May 6, 2021 at 6:58 PM (Merged)
Avatar
SPEN89
  • MEMBER
  • 5 POSTS
Hello, I just changed the coolant tube under the intake and spark plugs and coil packs. When I finished reassembling it, the coolant temperature gauge immediately pegged to the hot position. I changed the coolant sensor in the intake manifold and now the coolant temperature gauge doesn't move off of the cold position. I put another new sensor in and the results are the same. I have been driving the truck, and it is not overheating. does anyone have any ideas?
May 6, 2021 at 6:58 PM (Merged)
Avatar
ASEMASTER6371
  • CERTIFIED EXPERT
  • 52,796 POSTS
Good morning,

The signal for the gauge comes from the sensor to the ECM and then to the dash gauge.

I would remove the connector and test for 5 volts to the sensor and also check the return voltage as well.

https://www.2carpros.com/articles/how-to-check-wiring

Based on what you have done, it sounds like you may have pinched the harness when installing the intake. Look at the back of the intake and make sure the harness is free and not damaged.

https://www.2carpros.com/articles/how-a-coolant-temperature-sensor-works

https://www.2carpros.com/articles/symptoms-of-a-bad-coolant-temperature-sensor

Roy

The Cylinder Head Temperature (CHT) sensor:
is mounted into the wall of the cylinder head and is not connected to any coolant passages.
sends a signal to the powertrain control module indicating the cylinder head temperature.
if the temperature exceeds 126°C (-258°F), the powertrain control module disables four fuel injectors at a time. The powertrain control module will alternate which four injectors are disabled every 32 engine cycles. The four cylinders that are not being fuel injected act as air pumps to aid in cooling the engine.
if the temperature exceeds 154°C (310°F), the powertrain control module disables all of the fuel injectors until the engine temperature drops below 154°C (310°F).
DTCs are set.
If the engine reaches critical temperature, the following happens:
The coolant temperature gauge pointer will read fully hot at 121°C (250°F).
May 6, 2021 at 6:58 PM (Merged)
Avatar
SPEN89
  • MEMBER
  • 5 POSTS
ASEMASTER6371, thank you for the help. I will check the wire loom this evening. One thing I did not mention is that I can unplug the new coolant sensor and plug the old coolant sensor back in and the coolant gauge immediately pegs to the hot location. when I unplug the old sensor the coolant gauge falls to the cold reading. when I plug the new sensor in again, the coolant gauge stays on the cold reading and never moves.
May 6, 2021 at 6:58 PM (Merged)
Avatar
ASEMASTER6371
  • CERTIFIED EXPERT
  • 52,796 POSTS
Okay, check you wiring and let me know what you find.

Roy
May 6, 2021 at 6:58 PM (Merged)
Avatar
SPEN89
  • MEMBER
  • 5 POSTS
ASEMASTER6371, from a preliminary check I did not see where the wire loom is pinched. I checked for power at the plug, and it basically non existent. I then used a test light to check for power and when I check one side of the plug the coolant gauge pegs to hot. The other wire does nothing.
May 6, 2021 at 6:58 PM (Merged)
Avatar
ASEMASTER6371
  • CERTIFIED EXPERT
  • 52,796 POSTS
You should have 5 volts to the sensor.

You need to put the red lead in one terminal and the black lead in the other terminal.

https://www.2carpros.com/articles/how-to-use-a-voltmeter

Do that with your voltmeter and tell me the reading.

Roy
May 6, 2021 at 6:58 PM (Merged)
Avatar
SPEN89
  • MEMBER
  • 5 POSTS
Acemaster6371, i have 13.4 volts at the plug going to the sensor with the engine is running. when it the engine is not running it has 10.9 volts at the plug.
May 6, 2021 at 6:58 PM (Merged)
Avatar
ASEMASTER6371
  • CERTIFIED EXPERT
  • 52,796 POSTS
Sensors should only have 5 volts.

I think somewhere the harness is shorted to power.

Roy
May 6, 2021 at 6:58 PM (Merged)
Avatar
JJURIGA27
  • MEMBER
  • 2 POSTS
I bought a new switch today form NAPA, and am having trouble finding it. Any ideas? I have the Haynes book, it says right rear corner of engine block, just below cylinder head. Only problem is that I don't know if by right side, they mean when you're sitting in it, or outside looking at it. I also do not really know what the cylinder head is.
May 6, 2021 at 6:58 PM (Merged)
Avatar
RASMATAZ
  • CERTIFIED EXPERT
  • 75,992 POSTS
Hello,

The coolant temperature sensor is located near the front of the engine for both 6 and 8 cylinder engines. Here is a guide to help you see what you are in for when doing the job

https://www.2carpros.com/articles/coolant-temperature-sensor-cts-replacement

Here is the engine coolant sensor location for both engine (below)

Let us know what happens and please upload pictures or videos of the problem.

Cheers
May 6, 2021 at 6:58 PM (Merged)
Avatar
SPEN89
  • MEMBER
  • 5 POSTS
ASEMASTER6371, if I was shorted to power, shouldn't I be affecting what ever I am shorted with? like blowing a fuse somewhere?
May 6, 2021 at 6:58 PM (Merged)
Avatar
JJURIGA27
  • MEMBER
  • 2 POSTS
got it done! thanks... it took a little bit, and i found out that the coolant will begin to leak out, but its done!! I love this site
May 6, 2021 at 6:58 PM (Merged)
Avatar
ASEMASTER6371
  • CERTIFIED EXPERT
  • 52,796 POSTS
Not in the engine harness to the ECM. There is no fuse in that circuit as the ECM controls all the grounds or returns. The ECM can handle a short to power.

Roy
May 6, 2021 at 6:58 PM (Merged)
Avatar
SUWLF
  • MEMBER
  • 3 POSTS
what is the housing called that the coolant sensor is fastened into? My truck has the 5.8l engine. The thermostat housing is on the front of the engine. This is on the top just above it. It houses the coolant temperature sensor and two tubes for coolant coming out of it (the sensor screws/fastens into it has a connector wire running to it) it is octagon in shape and has two tubes brazed into it. Also, one tube about ten inches in length goes into a heater core hose, the other smaller tube and hose goes to the throttle body base. I have a ford parts# its, number 18B402 off of a 1995 Ford 5.8l diagram, cannot seem to locate this part anywhere. No one knows what it is called and when I go to a parts warehouse the number off the diagram comes back as a AC/Delco brake drum. Thanks for the help.
May 6, 2021 at 6:58 PM (Merged)
Avatar
SUWLF
  • MEMBER
  • 3 POSTS
diagram of 1995 Ford F150, 5.8l coolant temperature sensor housing/tower? part number 18599.
May 6, 2021 at 6:58 PM (Merged)
Avatar
SUWLF
  • MEMBER
  • 3 POSTS
part number 12A648 is the coolant temperature sensor, that was no problem finding. part #18599 is the mystery part with no name that i cannot find anywhere. thanks for the help.
May 6, 2021 at 6:58 PM (Merged)
Avatar
ALEXANDER JOHNSON
  • MEMBER
  • 1 POST
Hello guys.

If this hasn’t been resolved yet, the part you are referring to is a heater hose assembly. Ford discontinued the part; however, Dorman makes an aftermarket solution you can order and obtain through any O’Reilly Auto Parts.

Take a look at Dorman part number 626-589 and I believe this is the part you are looking for.

Hope you were able to solve your problem.
May 6, 2021 at 6:58 PM (Merged)
Avatar
STRAILER
  • CERTIFIED EXPERT
  • 53,854 POSTS
Excellent addition to this thread! Please feel free to use 2CarPros anytime!
May 6, 2021 at 6:58 PM (Merged)