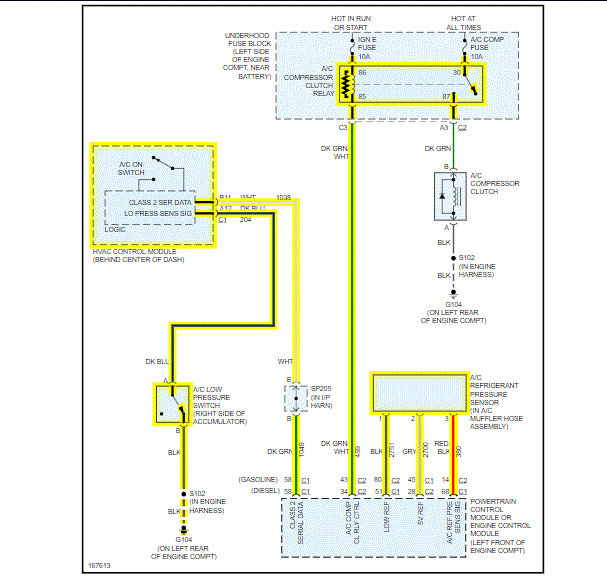
Tonight I tested the following after letting truck run for a few minutes to allow A/C pressure to stabilize (see attached picture), Freon seems a little low:
Low Side:
0v and 5v
jumped the low side connector, the compressor did not come on.
High side connector:
red = 0v
white=5v
black =0v
I also re-read the air conditioning not working article and am wondering if I have enough power at the low side sensor, the article indicates I need for 12v.
Where should I test next?
Should I add Freon to confirm the low side jump, I read the system needs to be at 25 psi for the test to work properly.
Thank you,
Bret
Aug 10, 2020 at 5:12 PM



