Engine wont turn over?

2003 CHEVROLET SILVERADO
160,000 MILES • 4.3L • V6 • 4WD • MANUAL
Advertisement
Avatar
JESSICALH
  • MEMBER
  • 2 POSTS
Truck won't start. Put in a new motor and fuel pump.
It will turn over, almost catch, but won't crank fully.. I don't know what else to check. Help!!!
Apr 23, 2021 at 12:04 PM (Merged)
Avatar
94 TRANSAM
  • CERTIFIED EXPERT
  • 680 POSTS
I need some more clear info so I can help you out.

Your title says no crank no start, but it does crank?

You say it will turn over and "almost catch"? Meaning it tries to start but wont?

What does " It wont crank fully" mean? Does it again mean its trying to start but wont or does it mean when cranking it wont make a full revolution?

Please clear these up and be as specific as you can about what it is doing.

This link may help you get started:

https://www.2carpros.com/articles/car-cranks-but-wont-start

Rich
Apr 23, 2021 at 12:04 PM (Merged)
Advertisement
Avatar
JESSICALH
  • MEMBER
  • 2 POSTS
I apologize for being less than specific. a new motor has been put in and a new fuel pump. When you turn the key, the truck tries to start, but it doesn't. To sum it up, the truck does crank but won't start.. meaning when I try to start it, it will not make a full revolution.
Apr 23, 2021 at 12:04 PM (Merged)
Avatar
94 TRANSAM
  • CERTIFIED EXPERT
  • 680 POSTS
It sounds like the timing is way over advanced due to the distributor being a tooth or more off. I would start with setting the motor to TDC on the compression stroke, pop the dist cap and note where #1 pin is on the inside of the cap. Scratch a line where it is on the outside of the cap, then put the cap on and mark the distributor where the mark on the cap is. Then take the cap off again and see if the rotor is pointing right at your mark. If it's not but it's close you may be a tooth off. If it's 180 out, check you are on TDC compression stroke. if you are then it wasnt when you put the distributor in the first time. Simply pop it out and twist it 180 and put it back in but make sure the rotor is pointing at you mark you made.

Let me know what you find.

Rich
Apr 23, 2021 at 12:04 PM (Merged)
Avatar
B1ACKVIEW@NIGHTCOM
  • MEMBER
  • 7 POSTS
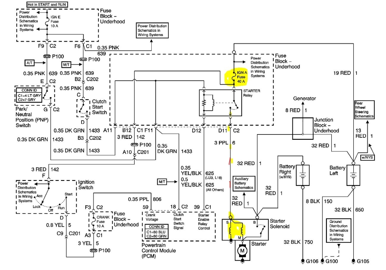
Would a 4wd truck starter in a 2wd truck cause ignition fuse A to blow out when cranked?
Apr 23, 2021 at 12:04 PM (Merged)
Avatar
STEVE W.
  • CERTIFIED EXPERT
  • 15,113 POSTS
No, the starter motor is the same as long as they are both the same engine. What could cause it to blow would be if the starter solenoid coil itself was faulty and it was shorting or if the wire to it was shorted. That is all the fuse protects on the starter itself. An easy way to test if the wiring or solenoid is the reason would be to replace the fuse, then remove the starting relay from the under hood fuse block. If the fuse still blows it isn't related to the starter itself. It would be an issue with the ignition switch side of the circuit.
Apr 23, 2021 at 12:04 PM (Merged)
Avatar
B1ACKVIEW@NIGHTCOM
  • MEMBER
  • 7 POSTS
The starter is from a 2001 4wd Silverado with a 4.8. We put that in a 2003 2wd 5.3. The 4x4 starter is bigger. Maybe it is pushing more current? The starter is new, ignition switch is new, neutral safety switch is new We also checked the wires inside the harness going to the starter and towards the back of the motor to the transmission and O2 sensors and re-wrapped them. Still blew the fuse.
Apr 23, 2021 at 12:04 PM (Merged)
Avatar
STEVE W.
  • CERTIFIED EXPERT
  • 15,113 POSTS
Okay, that makes a difference. The 2003 starter is a different design starter than the 2001. One is a permanent magnet design (2003) while the other is the old style electromagnet design (2001) Those draw much more current than the newer design. They will bolt in but they don't interchange. You need to install the correct starter to keep from blowing the fuses and causing damage to the wiring. The old style starters draw about 3 times the current of the magnet style.
Apr 23, 2021 at 12:04 PM (Merged)
Avatar
B1ACKVIEW@NIGHTCOM
  • MEMBER
  • 7 POSTS
Thanks Bud, I'll let you know how it goes.
Apr 23, 2021 at 12:04 PM (Merged)
Avatar
STEVE W.
  • CERTIFIED EXPERT
  • 15,113 POSTS
GM should have altered the mounting or the wiring but they didn't. They started using that starter on the Corvette long ago then started using it on more and more models. They kept the blocks and mounts the same because they used the same parts across multiple lines and wanted to easily use whichever one they wanted depending on the vehicle.
This makes it real easy to interchange them, even when they actually don't interchange. FYI even though the 4X4 starter is larger, that smaller unit actually makes more power with less amp draw. That was one reason it was designed. The other was heat soak. The old style starters have a bad habit of locking up on a vehicle that is run hard and has headers or low engine bay airflow. The new design doesn't have that issue. Let us know what you find when you get it done.
Apr 23, 2021 at 12:04 PM (Merged)
Avatar
B1ACKVIEW@NIGHTCOM
  • MEMBER
  • 7 POSTS
Update: bought and installed the new starter. Turned the ignition to crank it over but blew the ignition A fuse again. It's has to be something that goes hot at start up.
Apr 23, 2021 at 12:04 PM (Merged)
Avatar
STEVE W.
  • CERTIFIED EXPERT
  • 15,113 POSTS
Okay, then it is either a short in the feed to the starter or in the ignition switch. Pull the starter relay out and see if it still blows, if it doesn't there is an issue in the wiring to the starter on the small purple wire that feeds the solenoid to activate it, If it still blows then get a light bulb and substitute it for the fuse. That will keep you from buying fuses. Something like a cheap work light/fog light or similar. Then you will need to trace the wiring back through the ignition switch. Did anything happen prior to this issue? Like a remote starter or other item connected to the switch get installed or does it have something like that on it?
Apr 23, 2021 at 12:04 PM (Merged)
Avatar
B1ACKVIEW@NIGHTCOM
  • MEMBER
  • 7 POSTS
I tried it without the starter relay and it didn't blow the fuse. We also put a new starter switch in and a neutral safety switch.
Apr 23, 2021 at 12:04 PM (Merged)
Avatar
B1ACKVIEW@NIGHTCOM
  • MEMBER
  • 7 POSTS
There was a interlock breathalyzer b/s installed last year. Maybe that has something to do with it?
Apr 23, 2021 at 12:04 PM (Merged)
Avatar
STEVE W.
  • CERTIFIED EXPERT
  • 15,113 POSTS
It could as they are supposed to block the injectors and starter if activated. It could be it has an issue and is causing this. I try to avoid those as it can get interesting trying to repair them depending on how they are wired in. You would need to contact the authority that required it's installation and they can tell you which shops can test or replace the unit if it's faulty. They do that so that the people involved don't try to bypass the systems. Any tampering means the person it was installed for could go to jail even if they had nothing to do with the repairs.
Apr 23, 2021 at 12:04 PM (Merged)
Avatar
B1ACKVIEW@NIGHTCOM
  • MEMBER
  • 7 POSTS
That's what we decided to do. It's my son's truck. We'll see how that goes. Thanks for your help.
Apr 23, 2021 at 12:04 PM (Merged)
Avatar
STEVE W.
  • CERTIFIED EXPERT
  • 15,113 POSTS
Good luck. Please let us know what it turns out to be. Thank you for using 2CarPros.
Apr 23, 2021 at 12:04 PM (Merged)