☰
Login
Join
×
Home
Answered Questions
Repair Topics
Repair & Service Guides
Popular Questions
Warning Lights
Trouble Codes
How It Works
Testing / Diagnostics
Symptoms
Videos
Login
Become a Member
Home
Honda
Prelude
Ignition
No Spark
Wont start no spark at the spark wire and no 12v signal on the distributor
1993 HONDA PRELUDE
1,370,000 MILES • 2.3L • 4 CYL • FWD • AUTOMATIC
ALEXANDER ALAGO
MEMBER
1 POST
FOLLOW
Wont star no spark at the cable wire and no 12v reference on the main yellow an green wire no 12v signal
Jul 26, 2017 at 4:29 PM
Advertisement
STRAILER
CERTIFIED EXPERT
53,854 POSTS
Hello,
It sounds like you have short or a blown fuse, here are a couple of guides that can help you find the problem.
https://www.2carpros.com/articles/how-to-use-a-test-light-circuit-tester
and
https://www.2carpros.com/articles/how-to-check-a-car-fuse
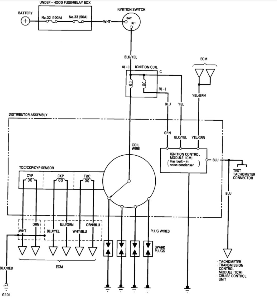
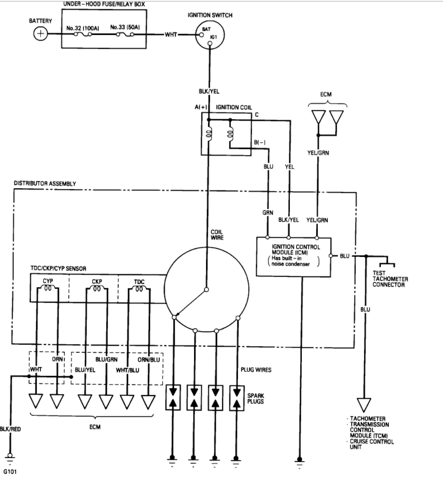
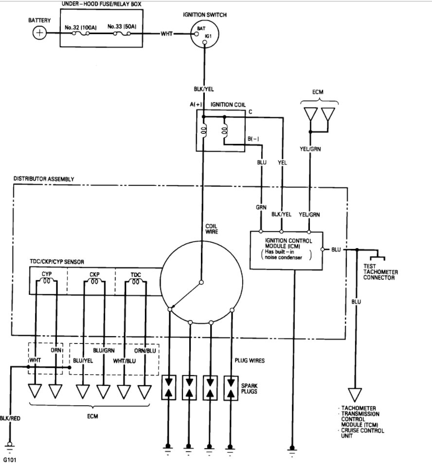
Here is a wiring diagram so you can see what to test.
Please let us know what happens.
Cheers, Ken
Image (Click to enlarge)
Jul 28, 2017 at 3:03 PM