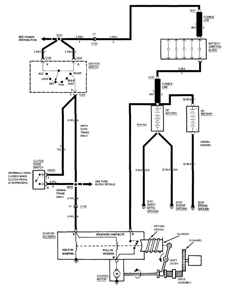
Hello, if the vehicle's engine wont even turn over when you turn the key to start, and in your case youre hearing the Starter motor solenoid clicking on and off. Dont over think things, you need to get a basic multimeter and do some voltage checks to make sure you are getting full battery voltage to the starter motor. I understand you just did some work to it, and everything looks ok, but you need to know its ok.
I will see what wiring diagrams there are for this year, but really you need to use a meter set to DC volts and see what the battery is reading when attempting to crank it over, if the battery voltage stays above at least 9volts or so (battery voltage will drop temporarily when cranking, but should recover right away back to 12.6volts). If the battery checks out ok when cranking, youre going to want to check the voltage at the Starter motor when someone is turning the key for you. Any number of issues can cause voltage issues like this, especially on an older vehicle like this. Frame to body grounds go bad, engine block grounds get corroded and rusted causing a voltage drop on the ground side, so you see we need to know some voltage numbers.
https://www.2carpros.com/articles/car-cranks-but-wont-start
https://www.2carpros.com/articles/how-to-use-a-voltmeter
Jan 24, 2026 at 1:28 PM