Engine cranks but does not start after replacing the fuel pump?

1989 MAZDA B2600
160,000 MILES • 2.6L • 4 CYL • 4WD • MANUAL
Avatar
JIM.RAMAGE57
  • MEMBER
  • 2 POSTS
Replaced the fuel pump. And now it won't start? It is getting fire to the spark plugs. But the plugs don't seem wet. Like no fuel getting to them. It cranks over but won't start. Used starter fluid and all but no start.
Apr 12, 2023 at 7:35 AM
Advertisement
Avatar
BORIS K
  • CERTIFIED EXPERT
  • 836 POSTS
Hello,

Can you hear the fuel pump turn on when you switch the ignition on?

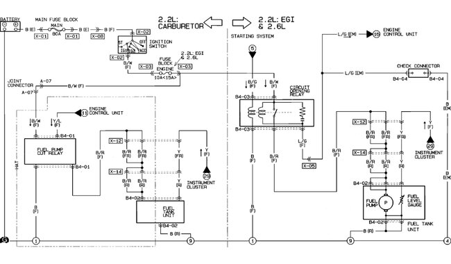
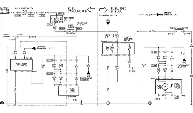
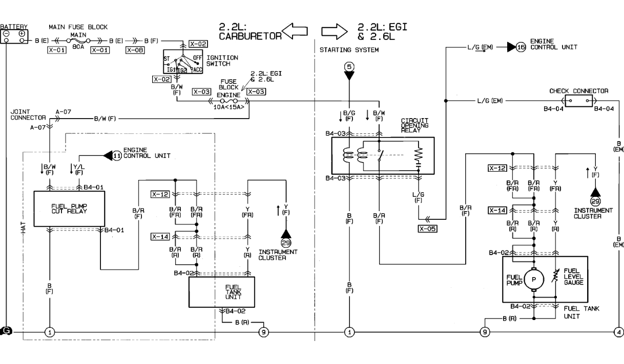
The fuel pump is energized by the circuit opening relay, located behind the left kick panel.
A good description in image 1.

How to test relay:
https://www.2carpros.com/articles/how-to-check-an-electrical-relay-and-wiring-control-circuit

Pin out for the fuel pump connector and wiring schematics are below in image 2+3

Hope this helps.

Cheers, Boris
Apr 13, 2023 at 8:30 AM