What plugs into the black cable on the starter in the S terminal?
1994 MAZDA B3000
200,000 MILES
FGUY9
MEMBER
1 POST
FOLLOW
I need to know what plugs into the black cable on the starter in the s terminal.
Mar 25, 2023 at 10:00 PM
Advertisement
STRAILER
CERTIFIED EXPERT
53,854 POSTS
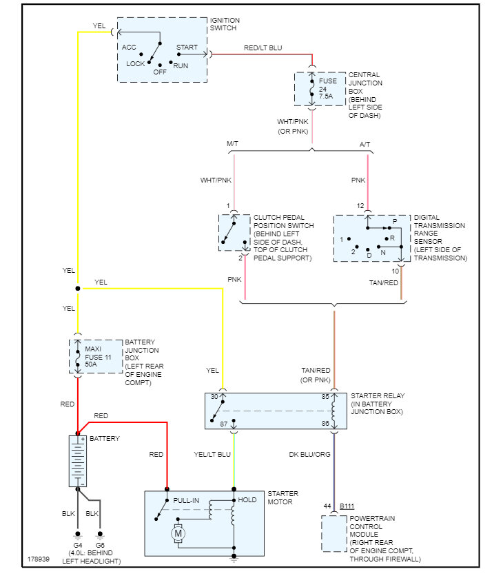
This would be the trigger wire which will come from the neutral safety switch via the ignition switch. Here are the wiring diagrams so you can see how the system works. Check out the images (below). Please let us know if you need anything else to get the problem fixed.