Wiring diagram for taillights needed?

1996 CHEVROLET TRUCK
240,000 MILES • 4.3L • V6 • 2WD • AUTOMATIC
Avatar
CARTER84
  • MEMBER
  • 5 POSTS
I bought this truck as a project truck and the taillights were torn out. So just looking for a diagram to get new set wired up right. Any help is greatly appreciated.
Feb 27, 2023 at 4:41 PM
Advertisement
Avatar
CARADIODOC
  • CERTIFIED EXPERT
  • 34,308 POSTS
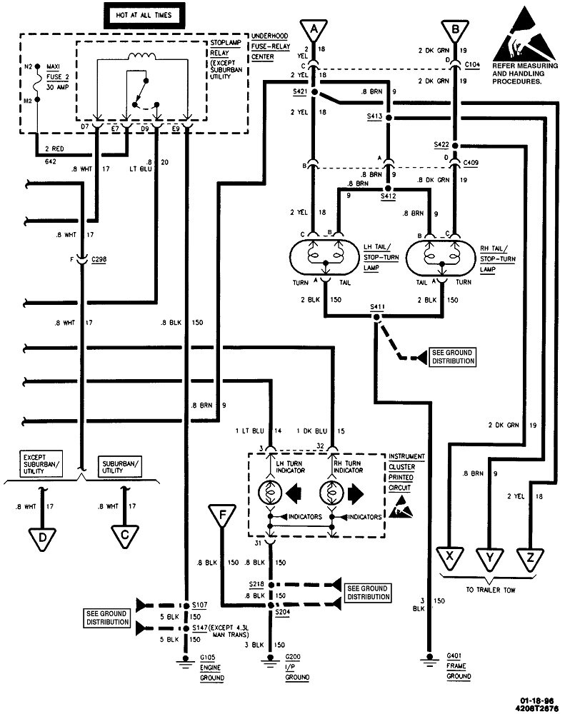
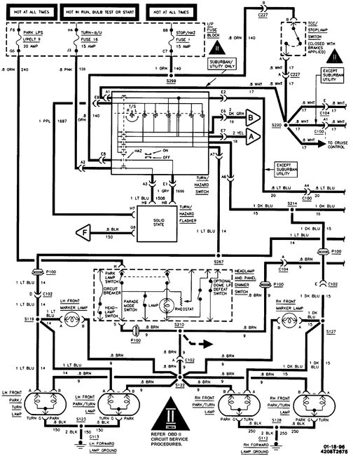
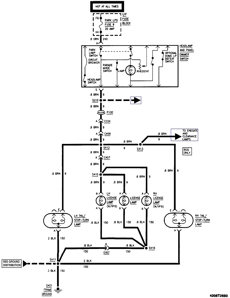
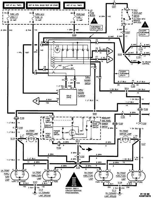
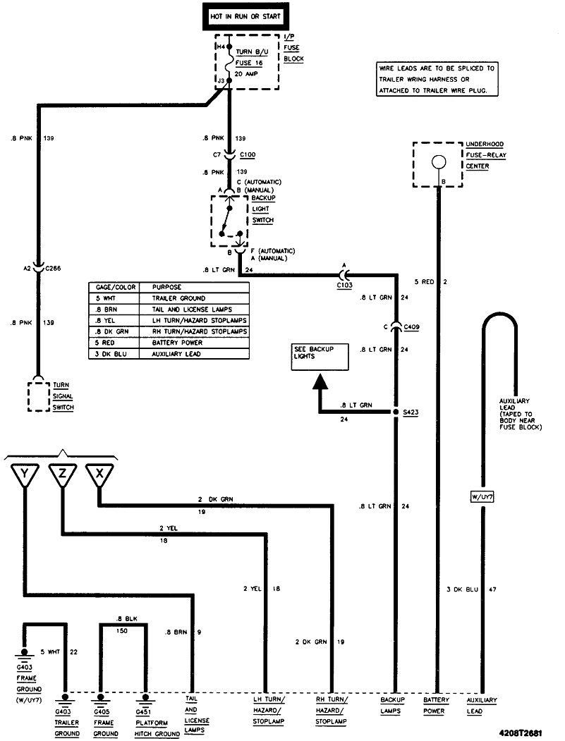
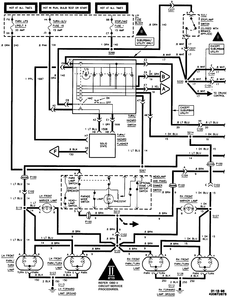
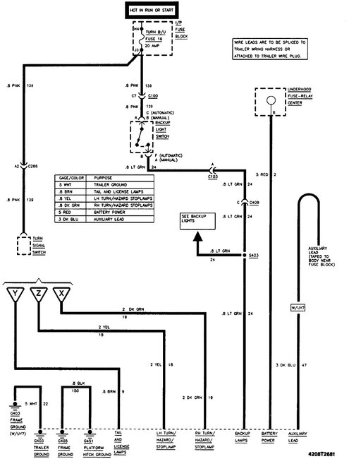
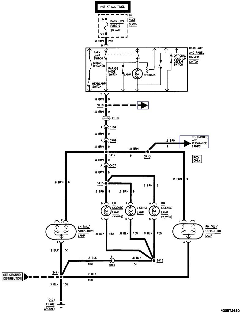
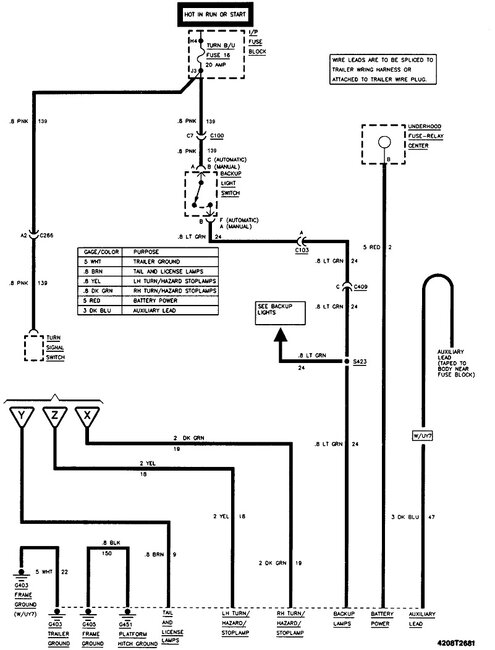
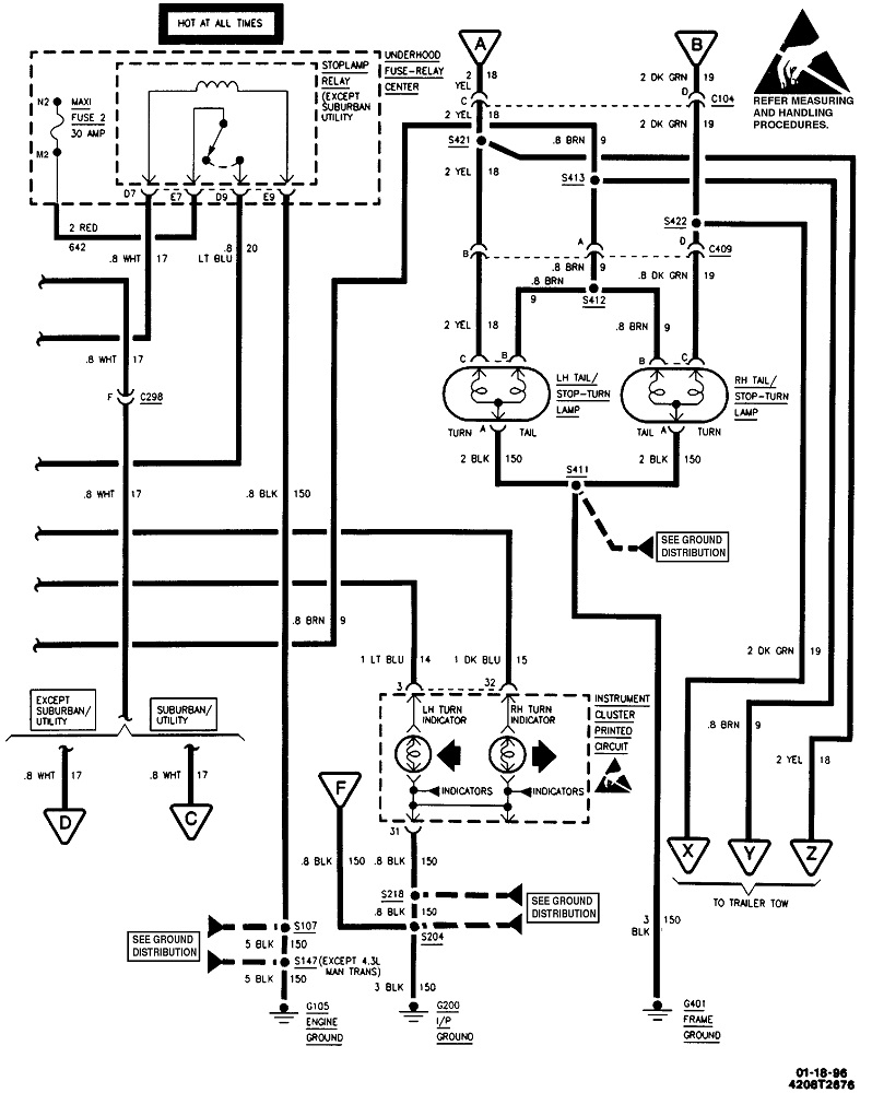
I guessed at a C1500. The diagrams are the same for the "K" series 4-wheel-drive model. These first two are for the signals. Next is the taillights, and the last is for the trailer tow package. If these are too small to read, first try to copy them into a typing program such as MS Word where they can be expanded. I can also cut them into pieces that can be expanded and posted separately if that will help. Let me know if this helps.
Feb 27, 2023 at 5:07 PM