Radio Wiring diagram?

1981 CHEVROLET CORVETTE
200 MILES
Avatar
ANTHONG
  • MEMBER
  • 1 POST
IV recently inherited a 81 Corvette from my dad and there is a bunch of small wiring issues his radio did not come on well I pulled it out and the fuse was blown the new one blew before I got it in all the way all the wires are just a mess not sure what goes where also his antenna is out and won't go back in I do know that is tied into the radio just not sure on what wire the interior dome light stays on all the time for some reason
Apr 19, 2026 at 12:11 AM
Advertisement
Avatar
STEVE W.
  • CERTIFIED EXPERT
  • 15,113 POSTS
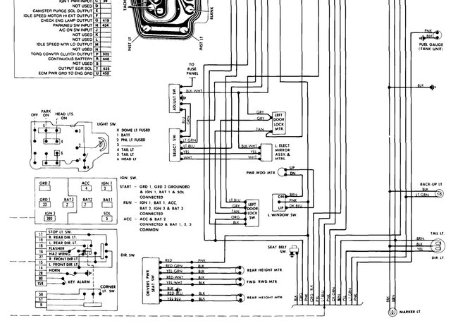
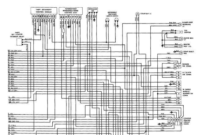
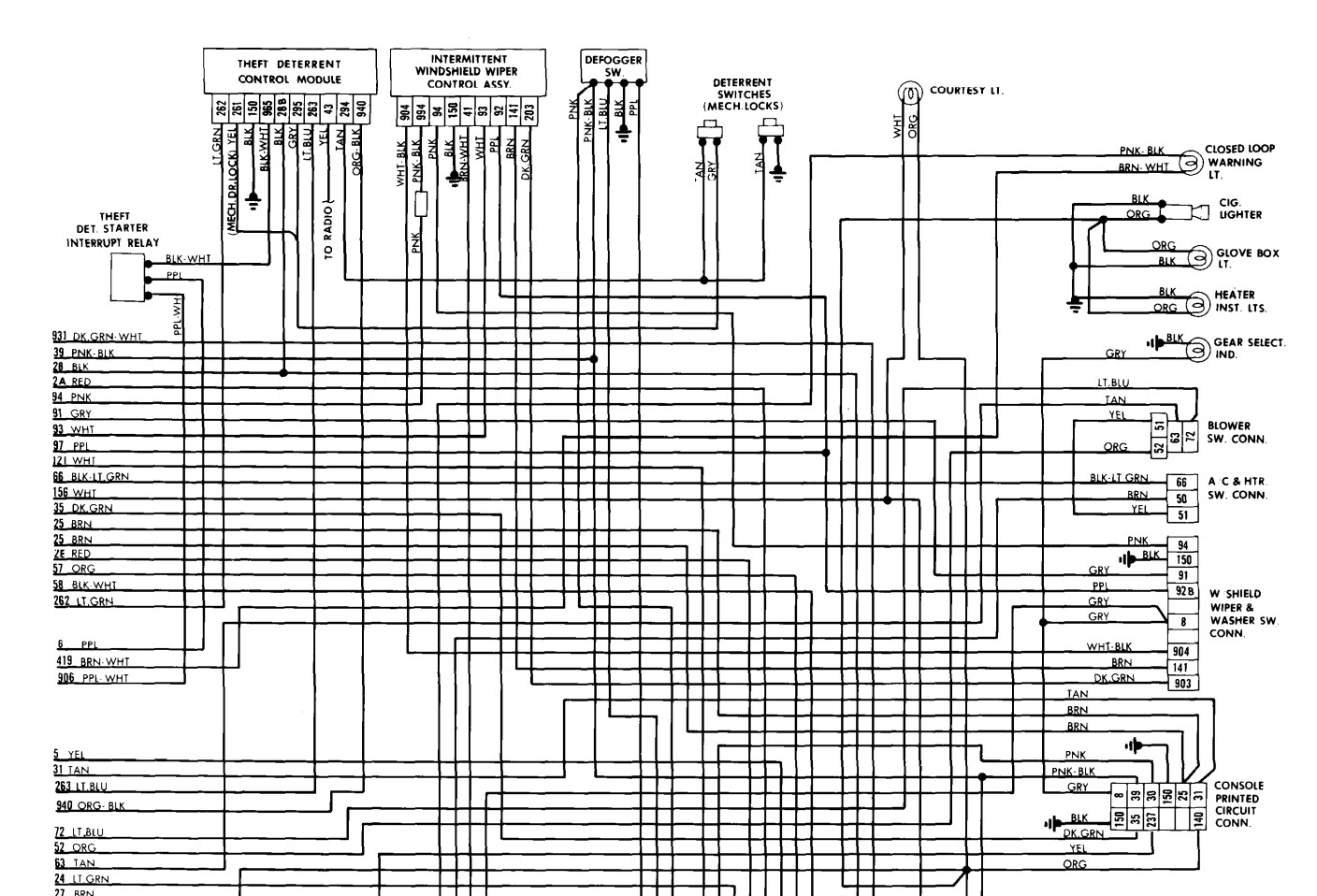
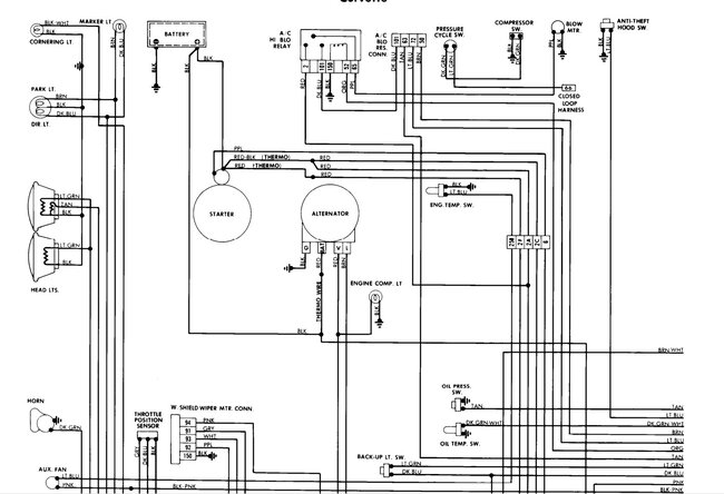
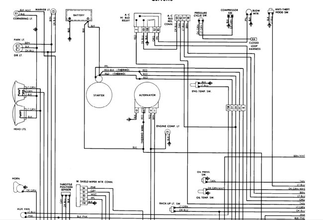
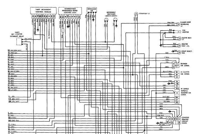
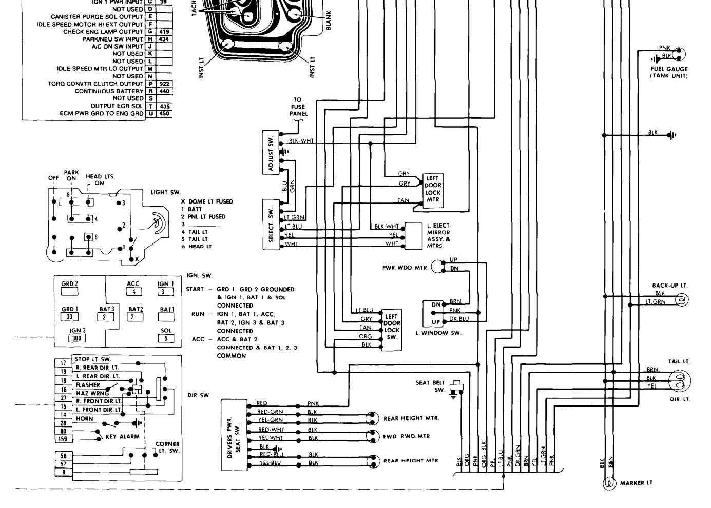
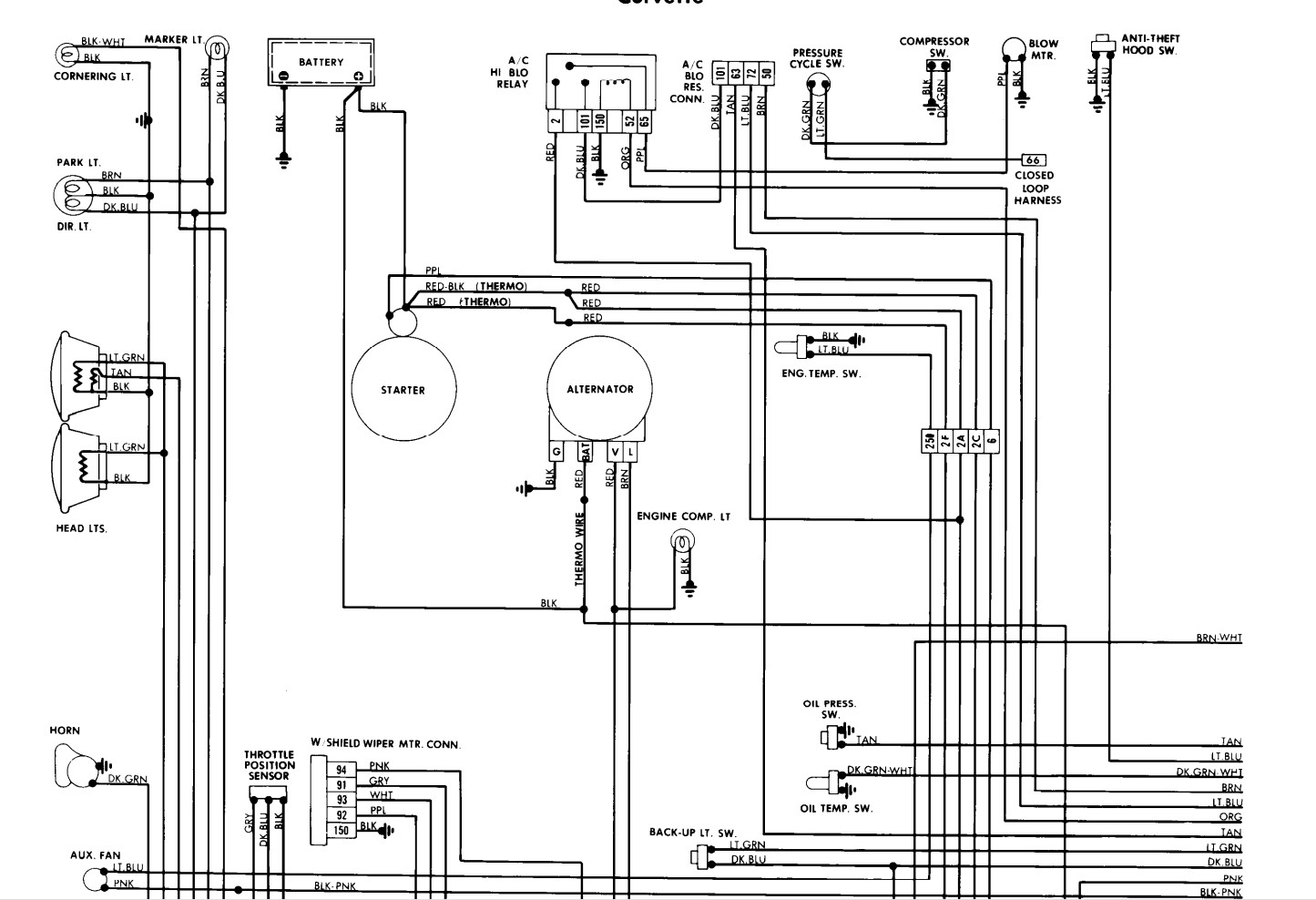
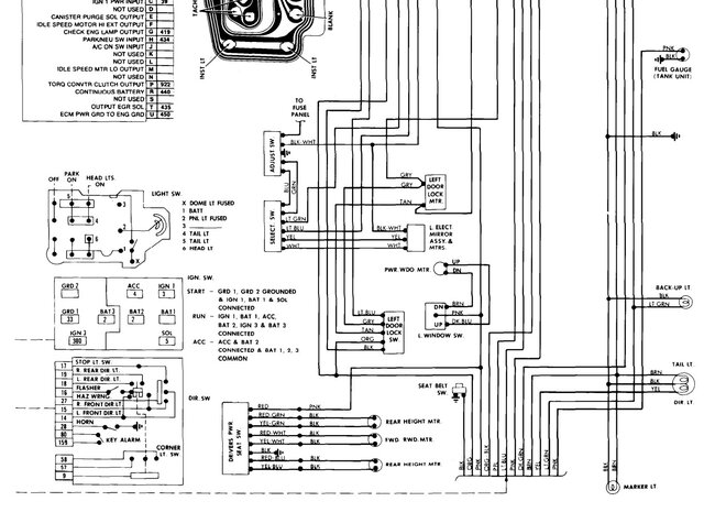
Attached are the wiring diagrams for the 81. Wiring issues are somewhat common on 'Vettes due to the way they were built in those days. The dome light on is likely a bad door switch. Unfortunately the online service info doesn't cover those years very well because GM was still using paper books for most of the work. If it were mine I would order a couple books for it. One the factory service manual for it. The other is the factory assembly manual for it. The first one has better wiring info and breakdowns for the individual systems, the second one shows things like how the dash goes in, or how the wiring would be run through the body. Very good to have both for them.
https://corvetteparts.com/catalog/books-manuals Dave's usually has them both for a reasonable price.
Apr 19, 2026 at 1:25 AM