Wiring diagram multifunction turn signal wiper switch?

1991 GEO TRACKER
100,000 MILES • 1.6L • 4 CYL • 4WD • MANUAL
Avatar
WIRETRACKER
  • MEMBER
  • 1 POST
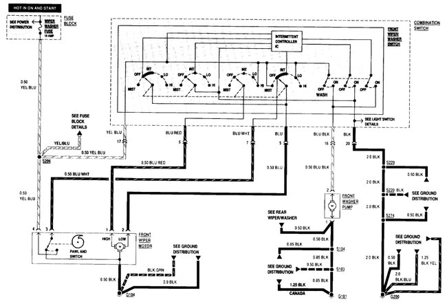
I had to replace my multifunction turn signal wiper switch, and the aftermarket switched that I purchased claimed to be specific to my vehicle, but the plug configuration is different so I now need a wiring diagram for a saihisday LHD 37400-83410 so I can remove the pin connections from the factory supplied 20 pin connector plug that uses only 18 wires that I do have a diagram for and replace it with the 18 wires from the aftermarket switch I do not know what color wire functions. What switch on the aftermarket.
Jul 14, 2025 at 12:06 AM
Advertisement
Avatar
STRAILER
  • CERTIFIED EXPERT
  • 53,854 POSTS
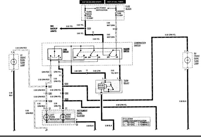
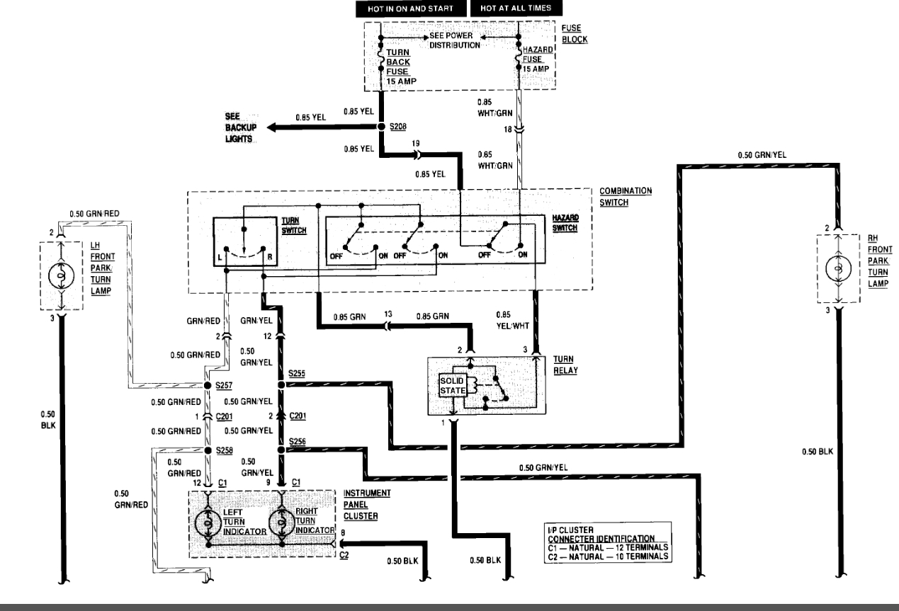
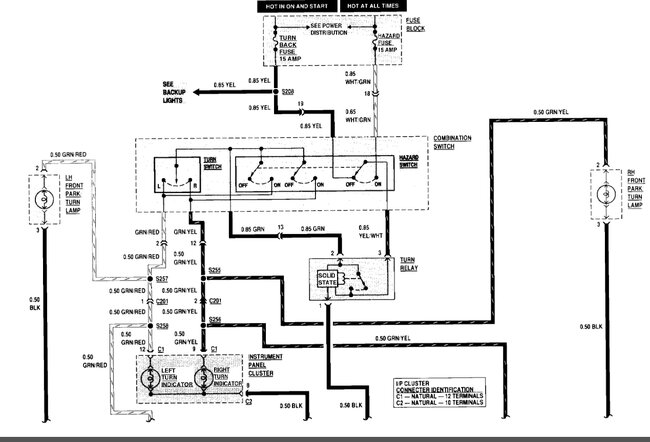
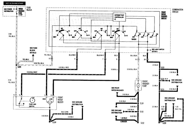
Yep, sometimes you got to do a patch with the wiring to make things work, here is the wiring diagrams for the blinker and wiper systems. Check out the images (below). Please let us know if you need anything else.
Jul 22, 2025 at 11:59 AM