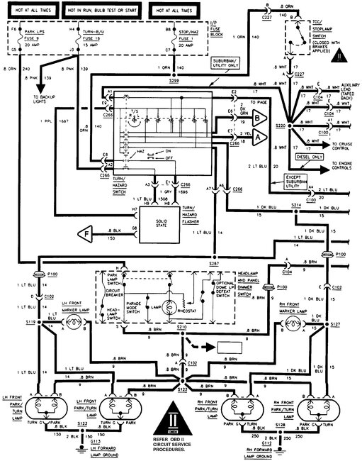
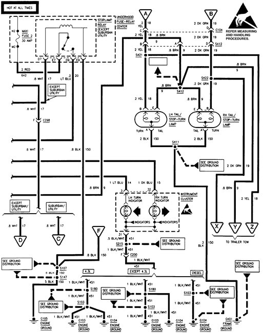
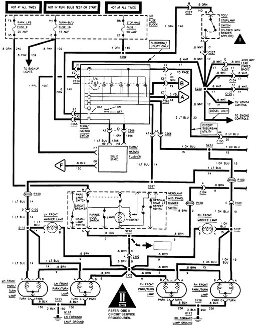
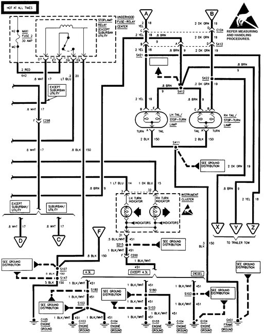
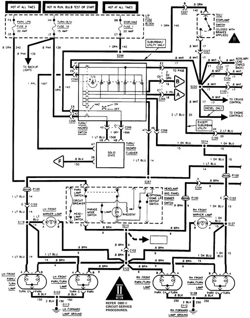
wiring for turn signals

1997 CHEVROLET 1500
125,000 MILES • 4.3L • V6 • 2WD • AUTOMATIC
Avatar
CHEROK55
  • MEMBER
  • 1 POST
turn signals I need wiring diagrams
Feb 27, 2026 at 7:11 PM
Advertisement
Avatar
STEVE W.
  • CERTIFIED EXPERT
  • 15,113 POSTS
These are the OE diagrams for the exterior lights on that truck. What is the issue you have?
Feb 28, 2026 at 1:34 AM