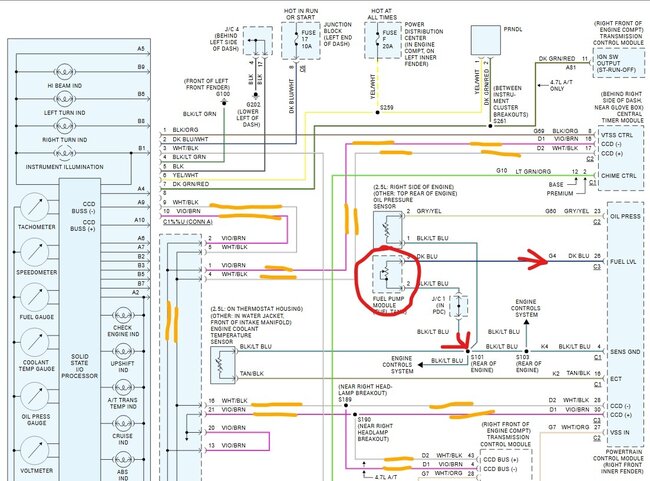
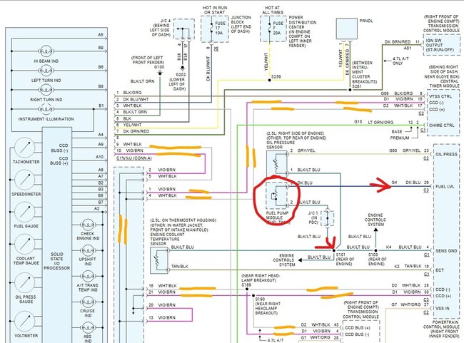
wiring cluster go to the fuel sender unit wiring diagram needed?

2000 DODGE DAKOTA
206,000 MILES • 3.9L • V6 • 2WD • AUTOMATIC
Avatar
  • MEMBER
  • 11 POSTS
Can you tell me what color the two wires at the connector for the instrument cluster go to the fuel sender unit on my vehicle listed above?
Jun 20, 2024 at 11:43 AM
Advertisement
Avatar
STEVE W.
  • CERTIFIED EXPERT
  • 15,113 POSTS
None of them. The level sender goes to the PCM where it is turned into digital data that is sent to the dash through the data buss. The same is true for all of the gauges on the dash. They go into the PCM and are then sent to the dash module as data. What is the issue with your fuel gauge?
Jun 20, 2024 at 1:58 PM
Avatar
  • MEMBER
  • 11 POSTS
Trying to check for a broken wire or bad ground. The Gauge test says its okay, fuel sending unit is new. Do I maybe have to reset the PCM.
Jun 20, 2024 at 3:40 PM
Advertisement
Avatar
STEVE W.
  • CERTIFIED EXPERT
  • 15,113 POSTS
Okay, if the gauge test is good but no gauge it can be either the ground or the signal wire. I would do a simple test. Take a simple test light, unplug the fuel sending unit harness and get it to where you can access it, find the 2 pins that carry the signal to the PCM. Now connect the test light to a good ground and touch the tip to pin 3 (dark blue wire) with the key on and watch the fuel gauge. If the wire is good to the PCM the gauge will move to one side. If that works then connect the test light to battery positive and then touch the tip to pin 1 (black wire, light should light) now touch pin 2 (black with blue stripe) that is the signal ground, and the light should also light up. One or the other should show up as the problem.
Jun 20, 2024 at 6:57 PM
Avatar
  • MEMBER
  • 11 POSTS
ran wiring for a second fuel gage from the sending unit, spliced into the sender wire and when i hooked up the ground wire for the new gauge, the old one started working. so, i guess it is a problem with the sending unit ground wire. but i am going to leave it the way it is for now. i have 2 gas gauges. thanks for your help.
Jun 22, 2024 at 1:11 PM
Avatar
STEVE W.
  • CERTIFIED EXPERT
  • 15,113 POSTS
Sounds like a bad ground as you discovered. You can leave it but it could cause issues by drawing extra power through the sending unit.
Jun 22, 2024 at 1:14 PM
Avatar
GREGGORY22
  • MEMBER
  • 2 POSTS
How did you run a new ground I’m having the same issue and what wire did you tap into on the harness at the sending unit
Apr 21, 2026 at 4:16 PM
Avatar
STRAILER
  • CERTIFIED EXPERT
  • 53,855 POSTS
There is a ground wire on the sender that needs to be connected to ground or follow the wire and clean or tighten the ground to the chassis/frame. let us know how it goes.
Apr 23, 2026 at 7:32 AM