Wire off side solenoid shorting and burning

1989 FORD BRONCO
200,000 MILES • 5.0L • 4WD • AUTOMATIC
Avatar
THEMIZ1980
  • MEMBER
  • 2 POSTS
The wire coming off the right solenoid post running to what appears to be the lights (only branch from the bundles I can see) will heat and catch fire and break and causes no power to start. Done light still works and back window wired separately still work. All other electrical stops working. Help, please
Nov 25, 2018 at 2:10 PM
Advertisement
Avatar
ASEMASTER6371
  • CERTIFIED EXPERT
  • 52,796 POSTS
Good evening

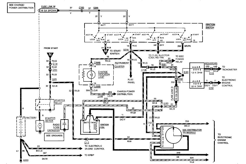
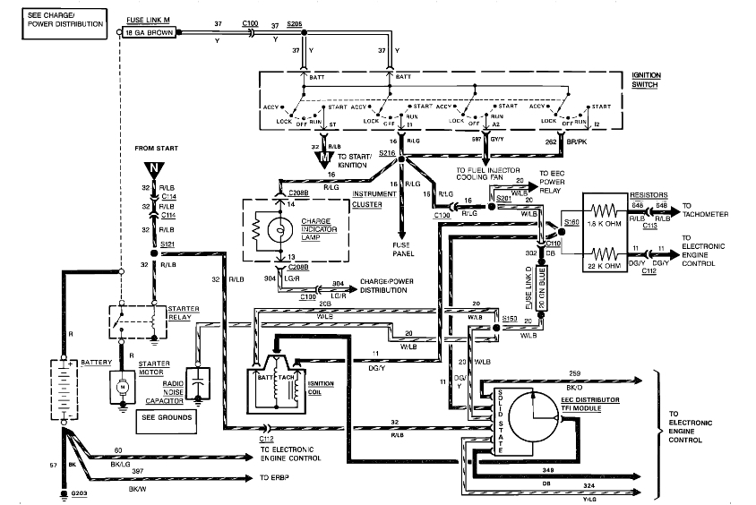
Do you mean the starter solenoid?

If you do, can you post a picture of what you see so we can determine what wiring is incorrect?

Roy
Nov 26, 2018 at 2:56 PM
Avatar
THEMIZ1980
  • MEMBER
  • 2 POSTS
The starter is mounted under the engine. This is the solenoid mounting next to the battery on the side wall. It has one post running to the starter and one post running to the positive terminal of the battery along with three other wire bundles which I assume provides the power. The one in question is a wire that is in a bundle that appears to run to the front and branches off to all of headlight adapters and turn signal etc. I do not have a picture as it is not on site at the moment.
Nov 26, 2018 at 7:28 PM
Advertisement
Avatar
ASEMASTER6371
  • CERTIFIED EXPERT
  • 52,796 POSTS
I need the color of the wires particularly the one that is burning.

The diagram I sent you shows what wire goes where on the solenoid. If you go to the truck please give me pictures so I can help you. It sounds like the wiring is wrong on the solenoid.

Roy
Nov 27, 2018 at 4:08 AM