Wire harness for pin out procedure needed?

1990 CHEVROLET 1500
345,098 MILES • 5.7L • V8 • 2WD • AUTOMATIC
Avatar
DASTIGHT
  • MEMBER
  • 1 POST
Wire harnesses were butchered and I’m trying to get back to factory specifications. I need engine harness/and sensor location for everything under hood, also the wire harness diagram for in cab harness including specs. please help.
Mar 23, 2025 at 2:44 PM
Advertisement
Avatar
STRAILER
  • CERTIFIED EXPERT
  • 53,854 POSTS
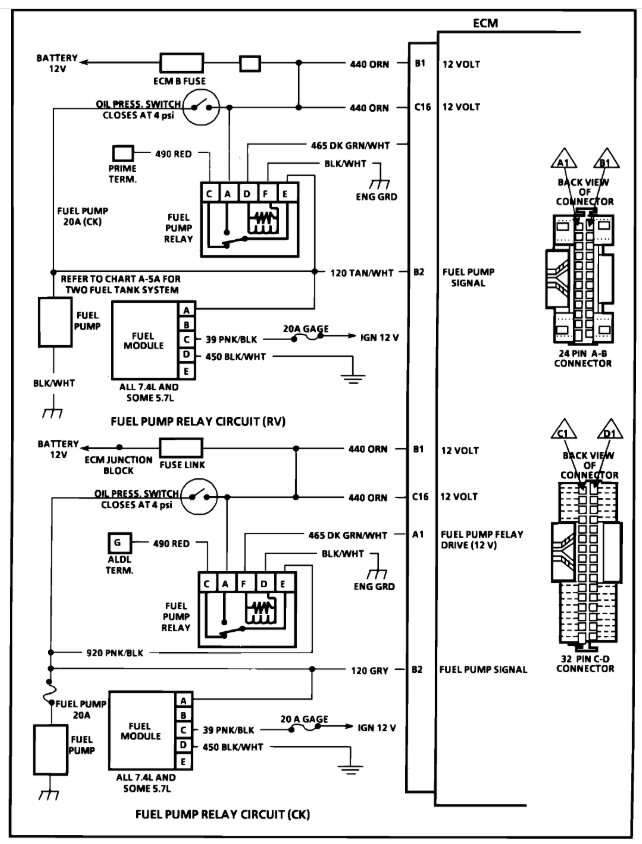
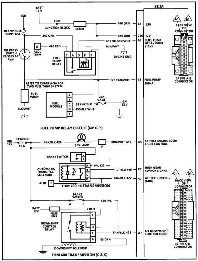
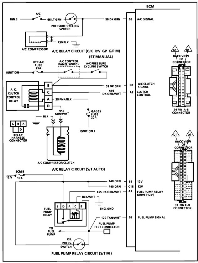
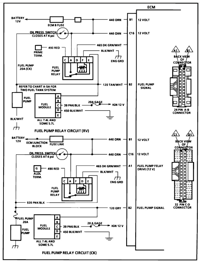
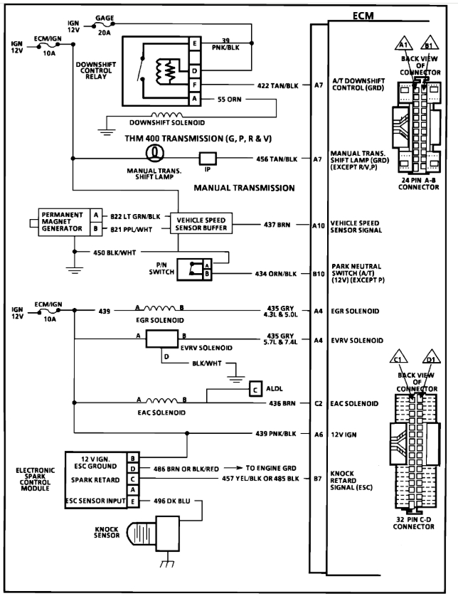
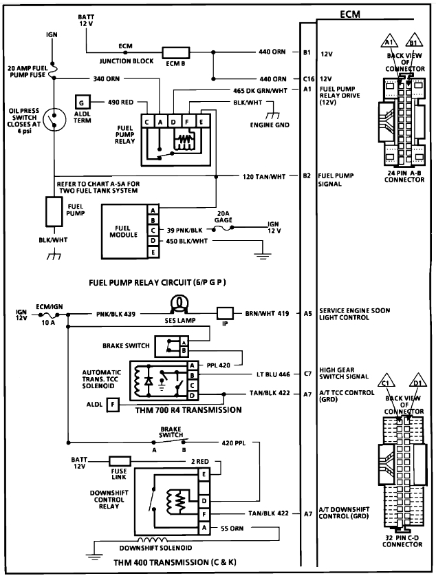
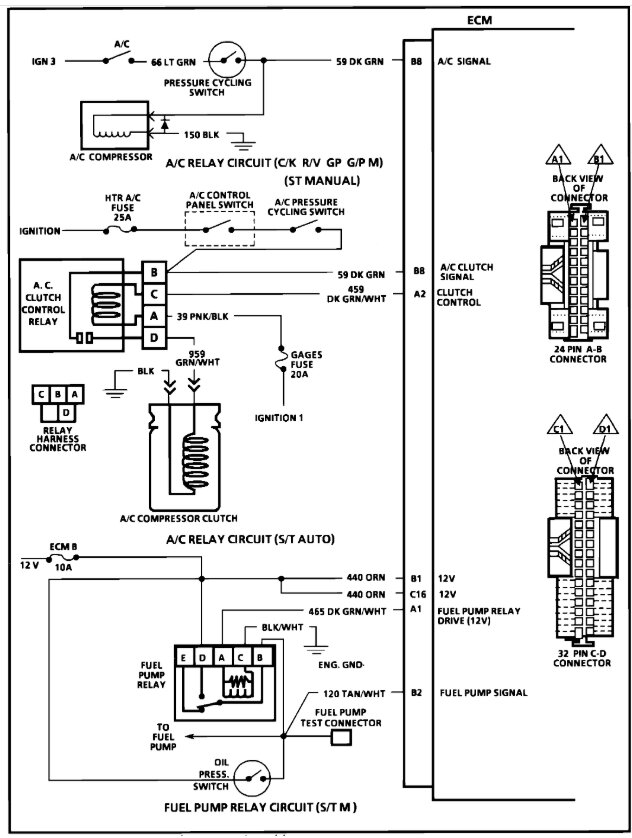
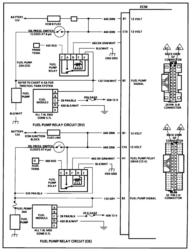
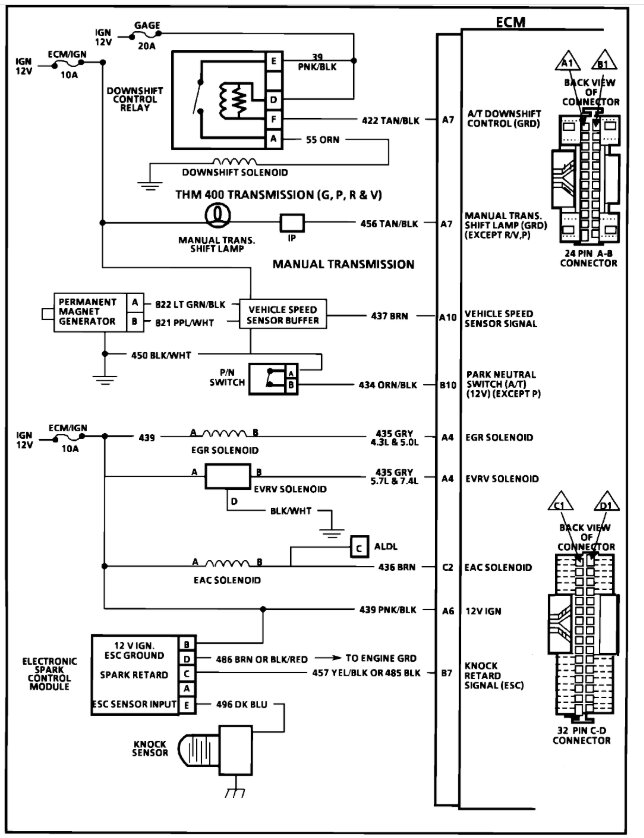
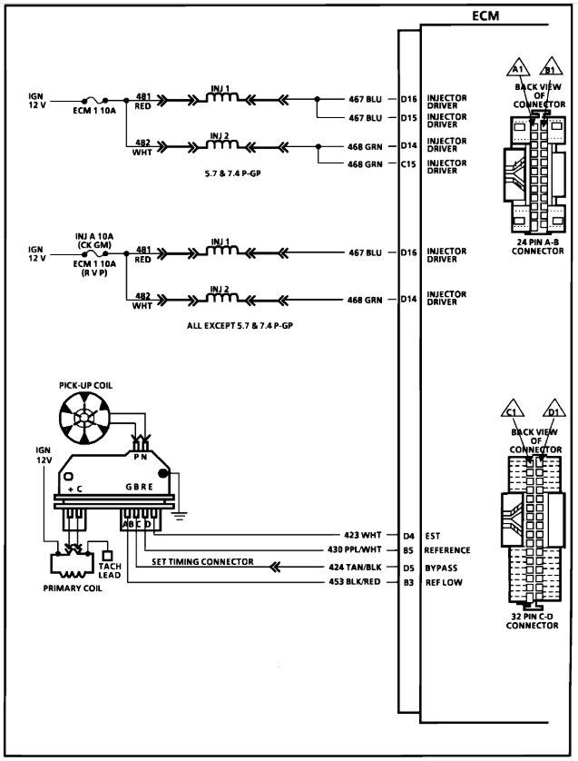
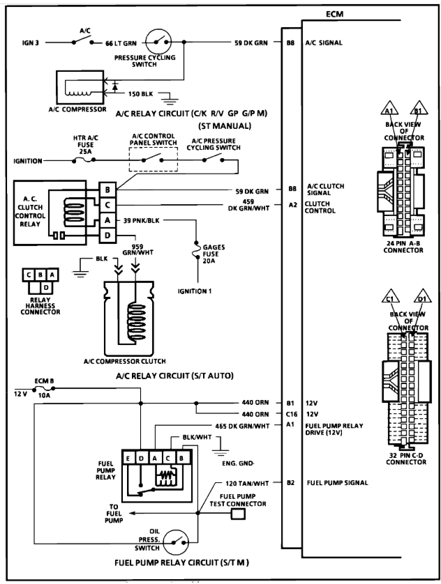
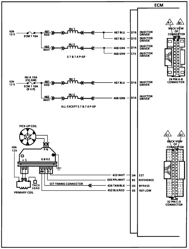
We only handle one request at the time, here are the engine wiring diagrams for the 5.7 liter engine, please start new threads for the other issues, this guide can help you with the testing.

https://www.2carpros.com/articles/how-to-check-wiring

Check out the images (below). Please let us know what happens.
Mar 25, 2025 at 1:59 PM