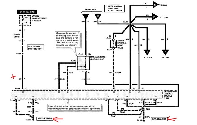
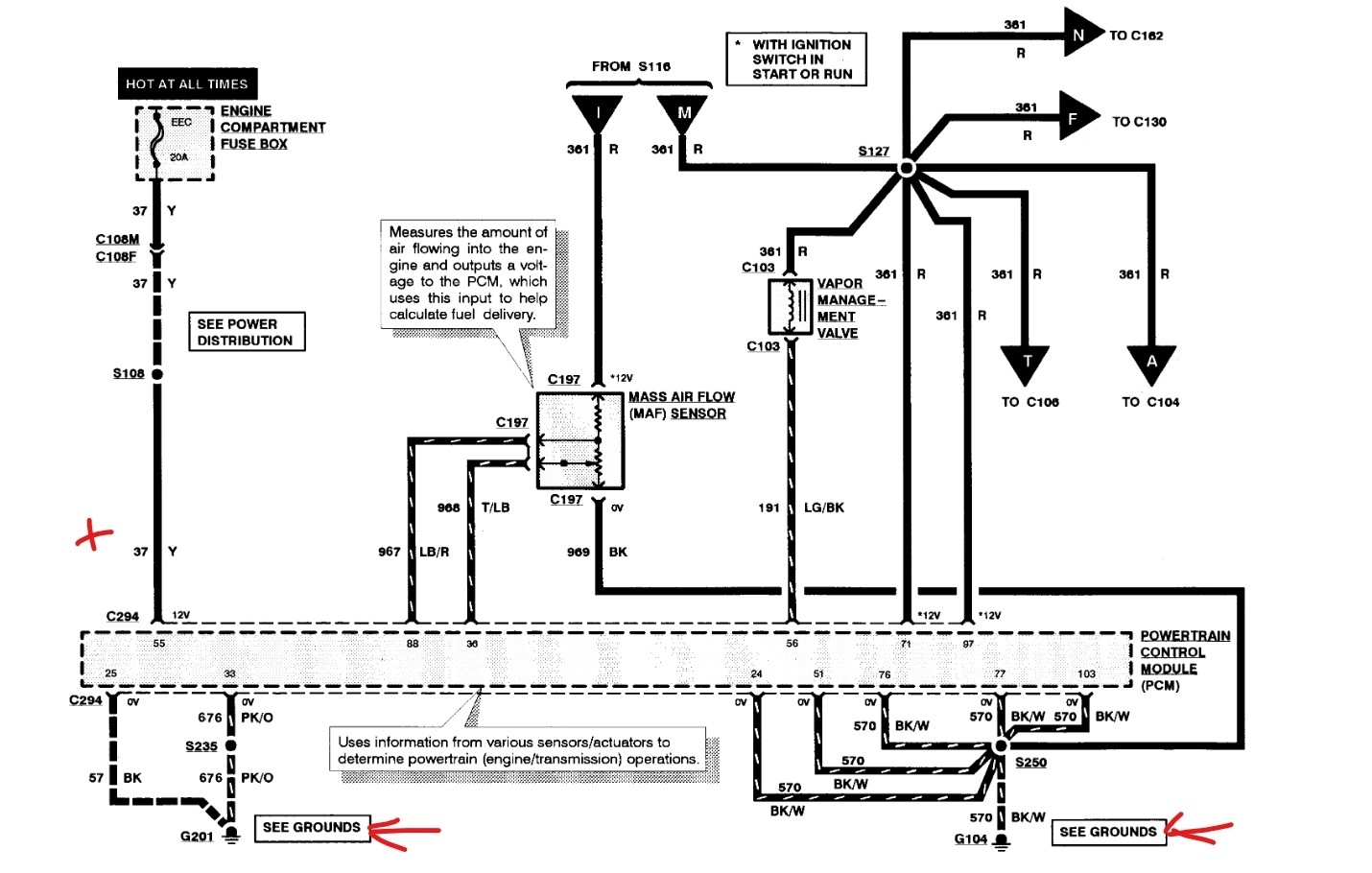
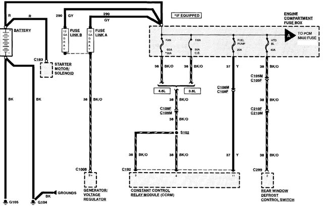
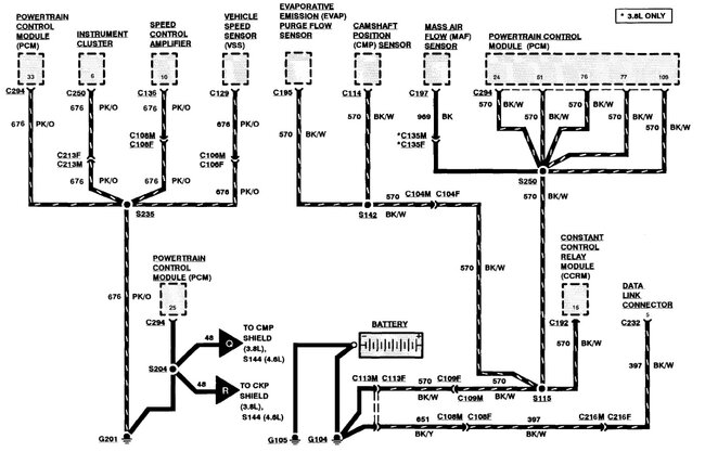
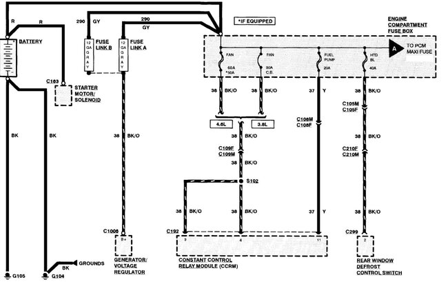
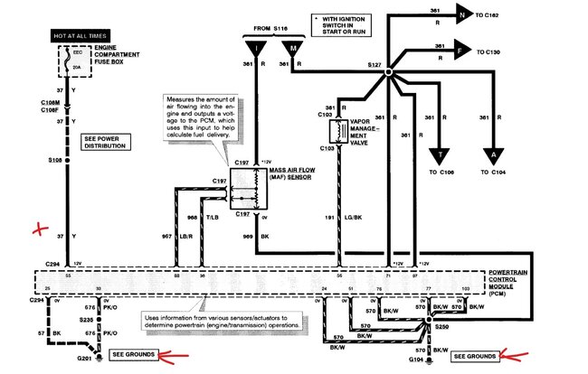
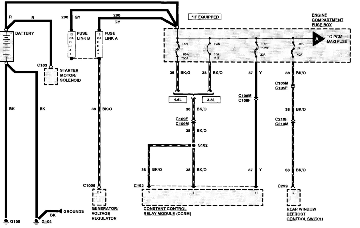
Pull the ABS fuses, you can drive it without that until you get it figured out. Define not going into gear, you shift and it does nothing, you can't move the shifter or? Bad idle - Starts and runs OK, but if you let off it shuts down or is the idle going up and down or you shut it off and it won't idle on restart? Those sound like there is an issue with the ECU not getting the proper powers and grounds. Like the battery power that hold the KAM info is dropping out. Check that the PCM has good power on full time and that the grounds are correct.
The 99 harness may use the same color wires but have them used for different things, what is the reason for the replacement? Rodent damage, theft, burnt? What other problems are you having?
Mar 7, 2026 at 12:58 AM