Wire color identification on MAF/IAT connector for 86 Corvette 5 wire connector

1986 CHEVROLET CORVETTE
55,000 MILES
Avatar
JDOETTERL
  • MEMBER
  • 1 POST
I have a 1986 Chevrolet Corvette. I need to identify what wire goes to the MAF sensor and which one goes to the IAT sensor. What color wire connects to MAF and IAT on a 5 wire pin connector? Colors are
Blk/Wht Stripe
Blk/Prpl Stripe
Green
Blue
Pink
Jun 12, 2013 at 9:30 AM
Advertisement
Avatar
KASEKENNY
  • CERTIFIED EXPERT
  • 18,907 POSTS
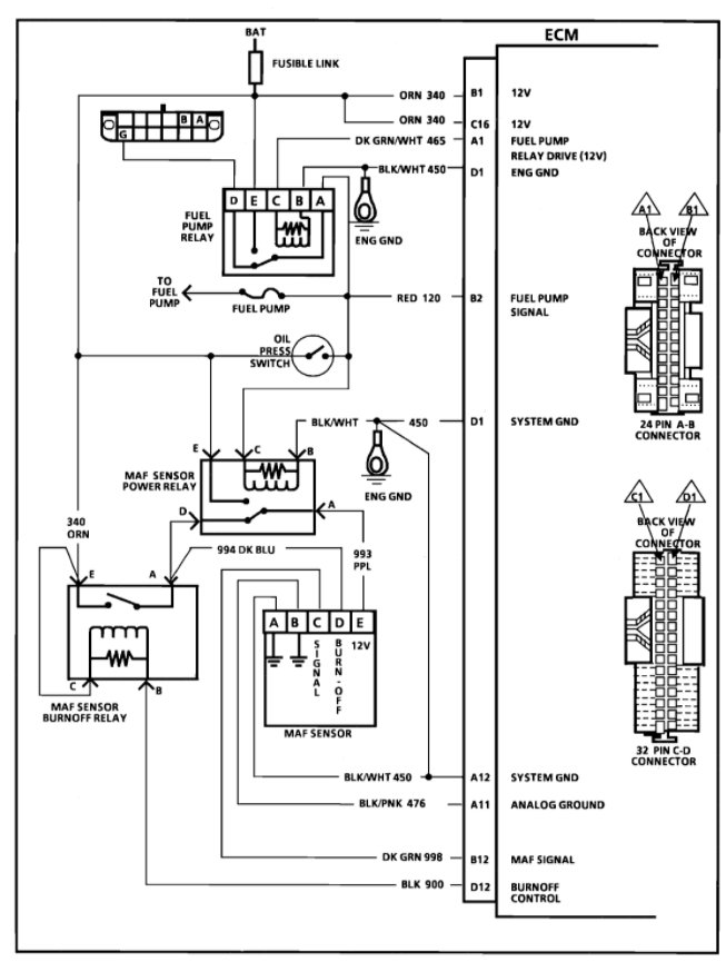
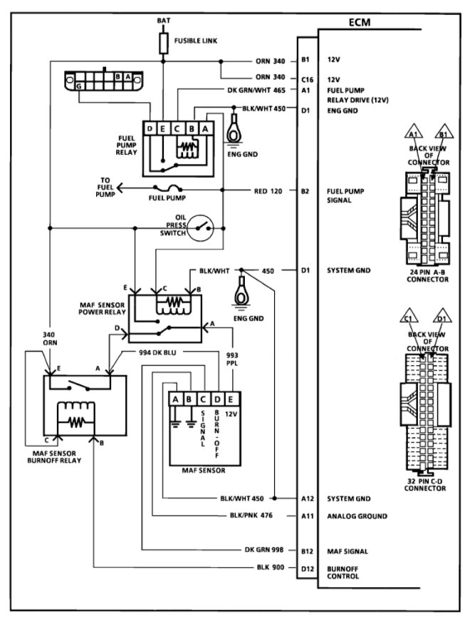
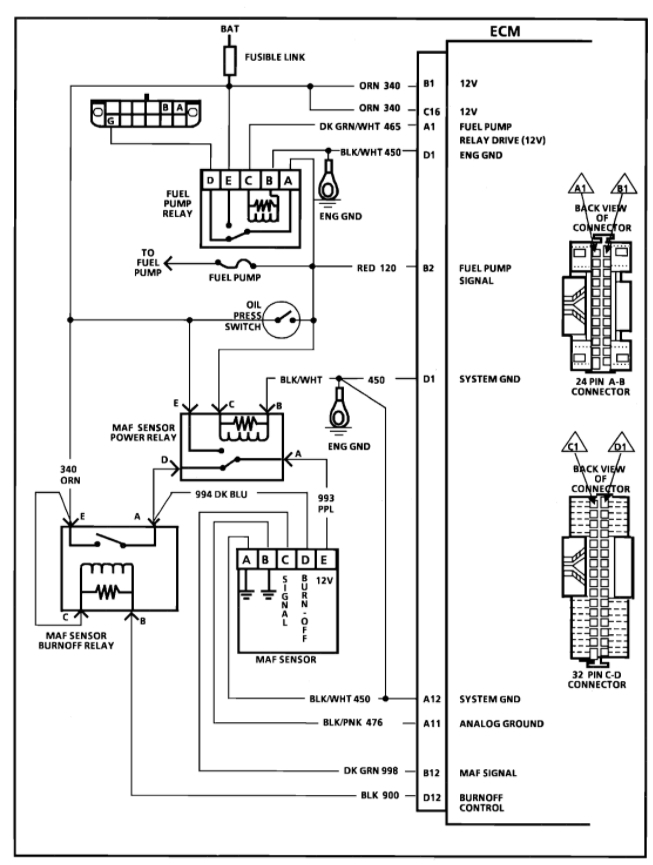
This is a different type of MAF sensor that it has a burn off control circuit.

So that means this is a 5-wire sensor but not the combination MAF/IAT like in more modern vehicles.

https://www.2carpros.com/articles/how-to-replace-a-mass-air-flow-sensor-maf

I am attaching the wiring diagram below that shows this in more detail and it includes the wiring layout so that you can see what each color is for.

Please run through this and let us know what other questions you have. Thanks
Oct 17, 2021 at 5:20 PM