Windshield wiper blades not working properly

2001 BUICK CENTURY
196,000 MILES • 2WD • AUTOMATIC
Avatar
JAMALG9323
  • MEMBER
  • 1 POST
My passenger side windshield wiper doesn't work or move. My driver side wiper was working for a second but it stalled often, only would wipe half way sometimes and even was going off window causing it to get stuck in between the sideview mirror and my driver door. What could it be?
Mar 13, 2021 at 6:19 AM
Advertisement
Avatar
ASEMASTER6371
  • CERTIFIED EXPERT
  • 52,796 POSTS
Good morning,

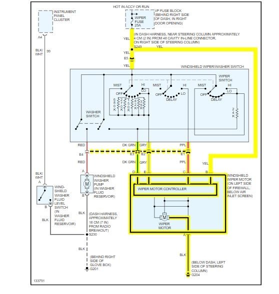
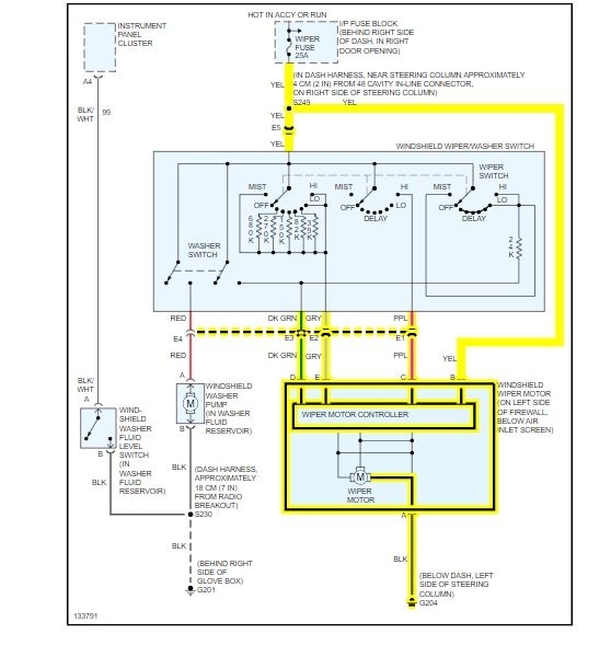
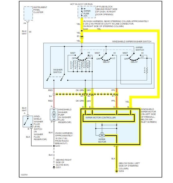
This could be either the wiper arm splines worn out or the wiper motor itself.

I posted below the procedure for both the arms and the motor.

Roy

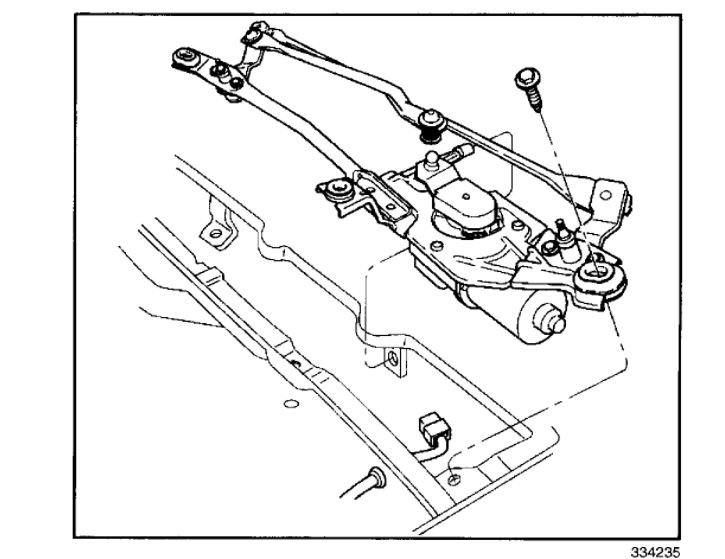
WIPER ARM REPLACEMENT

TOOLS REQUIRED
J 39822 Wiper Arm Puller

REMOVAL PROCEDURE


imageOpen In New TabZoom/Print

1. Turn ON the ignition.
2. Turn the wiper switch to DELAY.
3. Turn OFF the ignition when the wiper arms are paused at the bottom of the wipe pattern.
4. Disconnect the washer hose from the washer nozzle.
5. Remove the cover from the nut.
6. Remove the nut from the wiper arm.
7. Remove the wiper arm from the wiper transmission drive shaft using the J 39822.

TOOLS REQUIRED
^ J 39232 Wiper Transmission Separator
^ J 39529 Wiper Transmission Installer

REMOVAL PROCEDURE


imageOpen In New TabZoom/Print

1. Remove the wiper arms.
2. Remove the air inlet grille panel.
3. Disconnect the wiper transmission from the wiper motor crank arm using the J 39232.


imageOpen In New TabZoom/Print

4. Disconnect the electrical connector from the wiper motor.
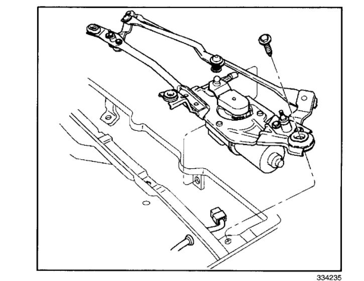
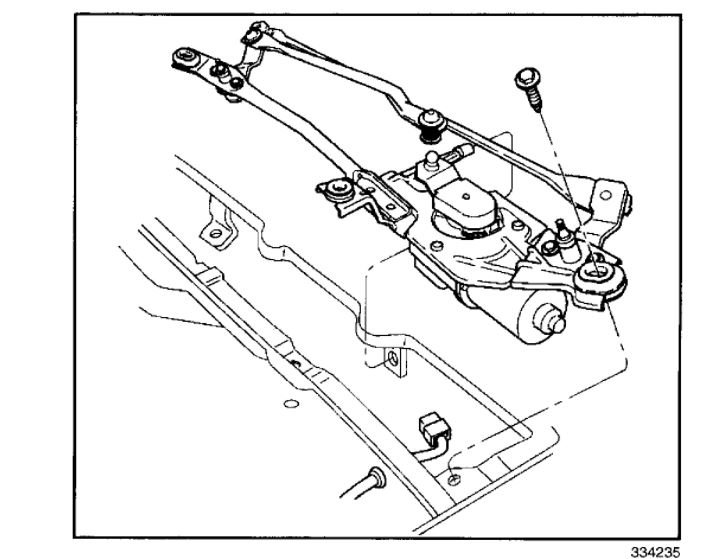
5. Remove three screws and the wiper drive system module from the vehicle.


imageOpen In New TabZoom/Print

6. Remove the rubber boot from the wiper motor crank arm.
7. Loosen the screw.
8. Tap on the screw with a soft-faced mallet while holding up on the wiper motor crank arm until the wiper motor crank arm is loose on the wiper motor.
9. Remove the screw and wiper motor crank arm from the wiper motor.


imageOpen In New TabZoom/Print

10. Remove three screws and the wiper motor from the wiper drive system module.
11. Remove the shaft seal and the water shield from the wiper motor.
Mar 13, 2021 at 6:46 AM