☰
Login
Join
×
Home
Answered Questions
Repair Topics
Repair & Service Guides
Popular Questions
Warning Lights
Trouble Codes
How It Works
Testing / Diagnostics
Symptoms
Videos
Login
Become a Member
Home
Toyota
Corolla
Body
Wiper
Motor
Windshield wiper motor not working
2003 TOYOTA COROLLA
127,000 MILES • 2.3L • 6 CYL • 2WD • AUTOMATIC
DERRYLE BAUGHMAN
MEMBER
1 POST
FOLLOW
Replaced motor twice because they wouldn't work. The fuses are good and yet still not working.
Jan 20, 2022 at 5:46 AM
Advertisement
ASEMASTER6371
CERTIFIED EXPERT
52,796 POSTS
Good morning,
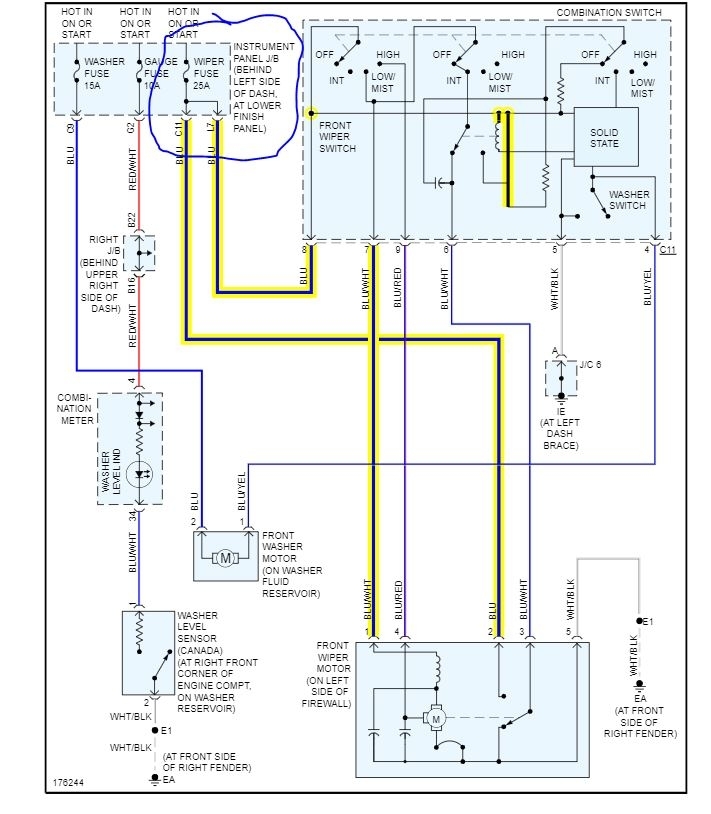
I attached a wiring diagram for you to view. Check the fuse I circled for power on both sides with a test light.
https://www.2carpros.com/articles/how-to-use-a-test-light-circuit-tester
Also, test the two wires I highlighted at the wiper motor with the key in the on position.
https://www.2carpros.com/articles/how-to-check-wiring
https://www.2carpros.com/articles/how-to-use-a-voltmeter
Let me know the results so we can proceed.
Roy
Image (Click to enlarge)
Jan 20, 2022 at 6:39 AM