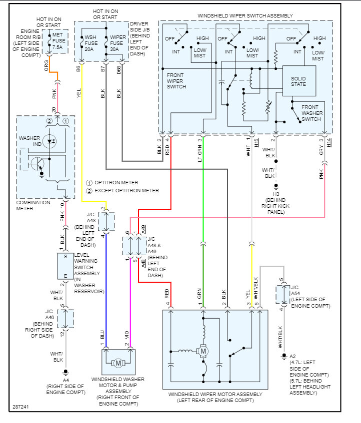
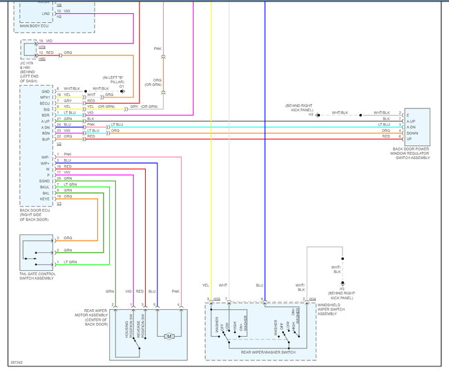
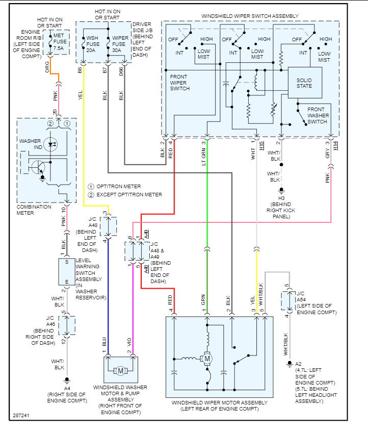
No sound at pump, but every fuse under the dash and under the hood test good with a fuse tester (the kind you ground, and the light comes on).
No sound at the pump.
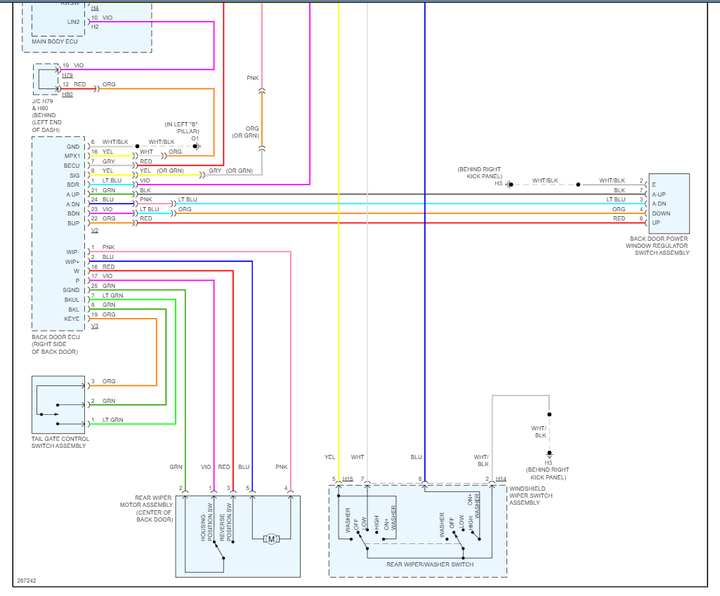
Front wipers work fine, rear wiper does not work at all.
No sound at the pump.
Front wipers work fine, rear wiper does not work at all.
Feb 12, 2023 at 9:37 AM


