I still have no spark after installing a new coil, TFE on distributor, fuel pump relay?

1986 FORD F-150
140,000 MILES • 5.0L • V8 • 2WD • AUTOMATIC
Avatar
RANDY ISBILL
  • MEMBER
  • 3 POSTS
for starters, I installed a new coil, TFE on distributor, fuel pump relay, and I still have no spark. The fuel pump relay will not pull in nor will the EEC relay. Turn the key on no fuel pumps no injector power but jump out FPR and the pumps come on but, still nothing else. I get one spark when i let go of the key, I have 12v to the coil, rotor turns. Next for me is a new distributor or EEC, maybe. I'm confounded
Jan 2, 2024 at 4:51 PM
Advertisement
Avatar
STRAILER
  • CERTIFIED EXPERT
  • 53,854 POSTS
There is a wht/ltblu wire going to the EEC relay. When the key is on it should have power. It sounds like the ignition switch is bad if you don't get power. Here is a guide to help and the location of the EEC relay:

https://www.2carpros.com/articles/how-to-use-a-test-light-circuit-tester

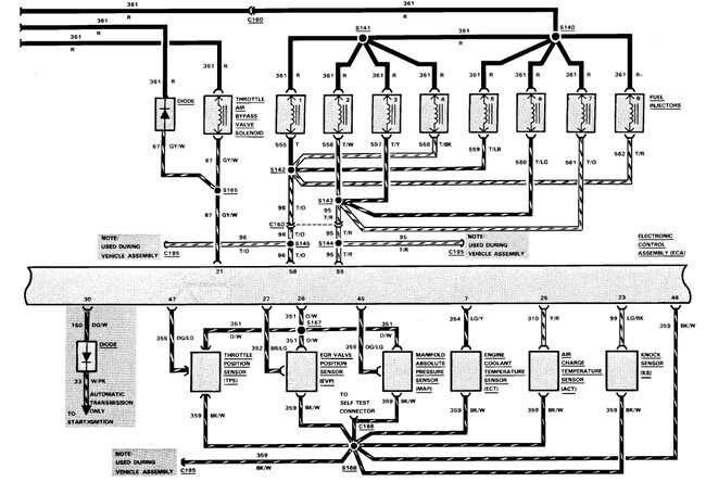
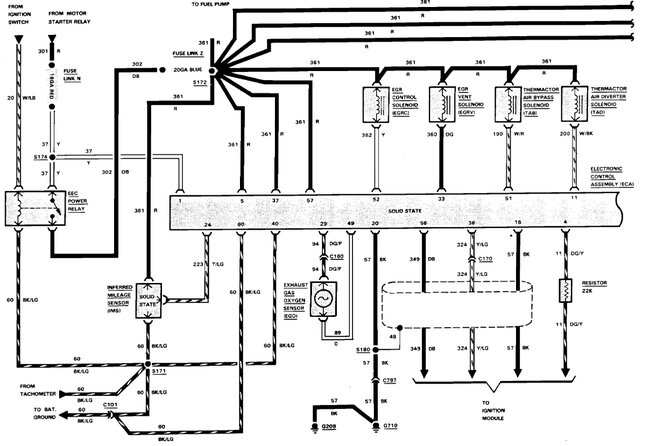
Check out the images (below). Please let us know what happens.
Jan 3, 2024 at 10:10 AM
Avatar
RANDY ISBILL
  • MEMBER
  • 3 POSTS
Well, the EEC relay pulls in, the DK BL has no power going out because its burnt in2. So I chased the wiring from the fuel relay and low and behold found a red one with no insulation on it for about 4 inches, it was arcing to the valve cover, so now I need to find a under the hood diagram before I go any further. Thanks for guiding me to the relay, it helped a ton.
Jan 5, 2024 at 4:21 PM
Advertisement
Avatar
STRAILER
  • CERTIFIED EXPERT
  • 53,854 POSTS
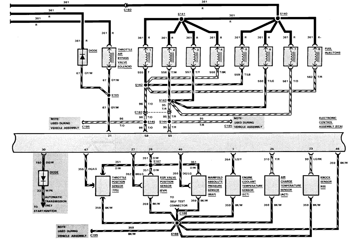
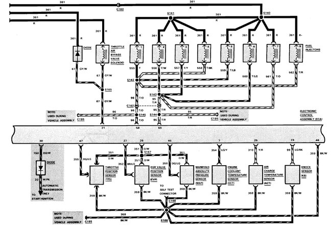
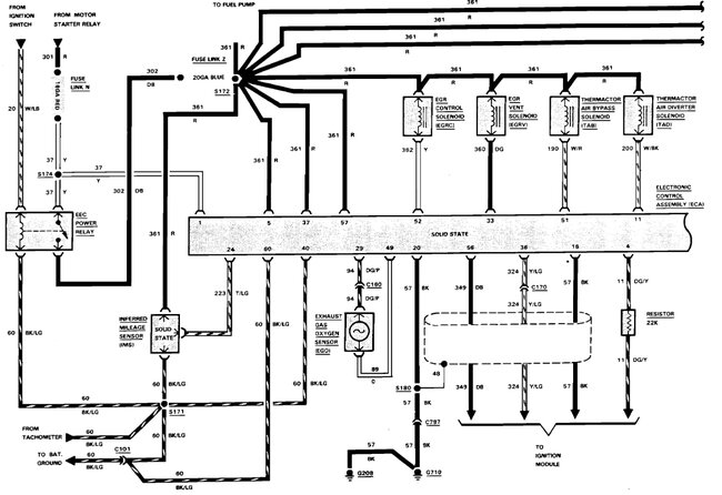
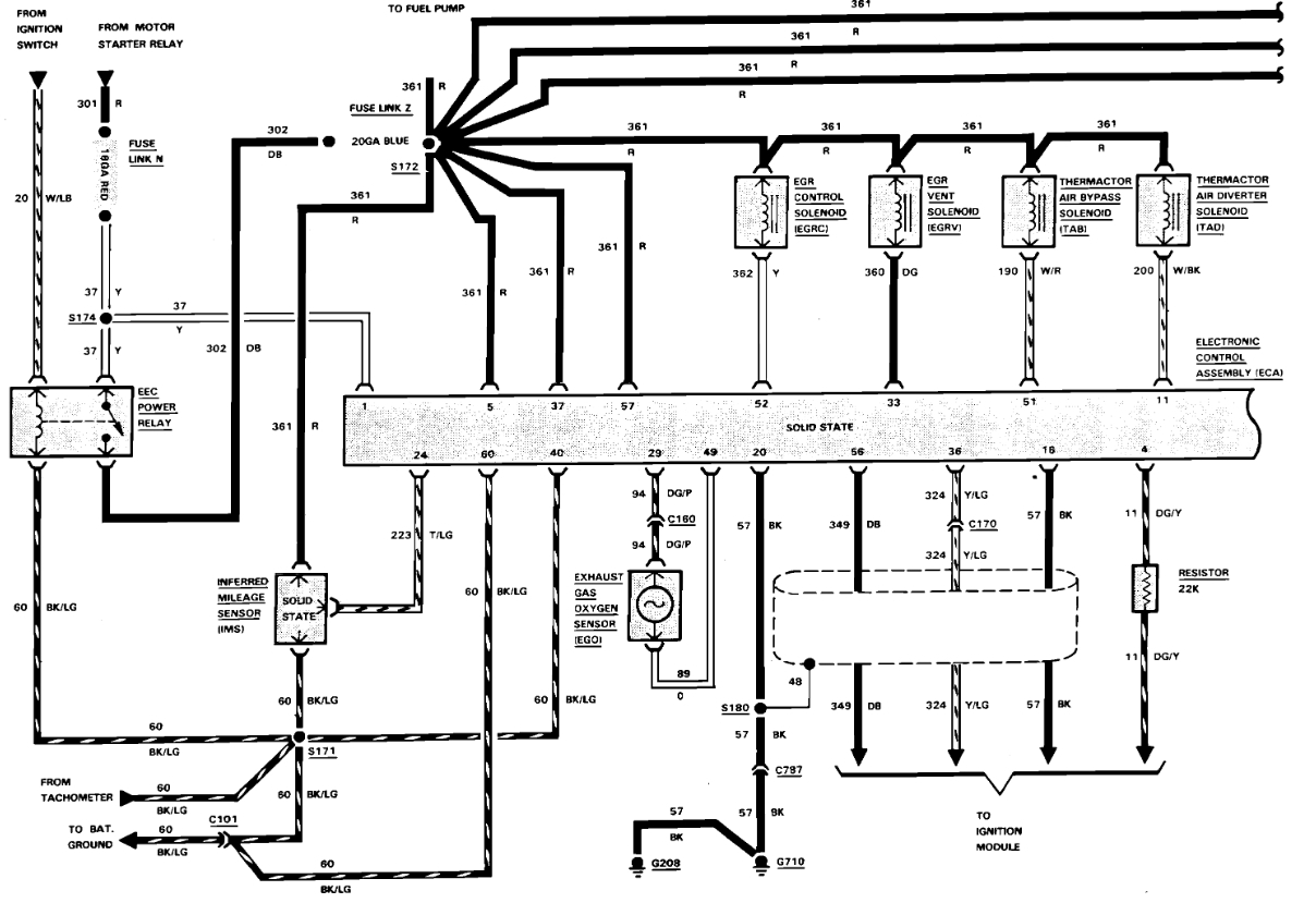
Sure, here you go, and I have included a guide to help with the testing as well.

https://www.2carpros.com/articles/how-to-check-wiring

Check out the images (below). Please let us know what happens.
Jan 7, 2024 at 10:00 AM
Avatar
RANDY ISBILL
  • MEMBER
  • 3 POSTS
The wire to the EEC relay was broken inside the jacket, repaired it. Found several burnt wires in the harness under the hood, replaced those. My fuel pumps work now, I have very good spark, have good fuel pressure in the rail but I also have 12.1VDC on both wires on all injectors. I unplugged each one and checked them to ground and both had 12 volts. How does that happen??
Mar 28, 2024 at 6:35 PM
Avatar
STRAILER
  • CERTIFIED EXPERT
  • 53,854 POSTS
To confirm all of the injectors are unplugged when testing, correct? The engine computer grounds the injector for its operation. If any of the injectors are still plugged in this will happen. Please let me know.
Mar 29, 2024 at 10:20 AM