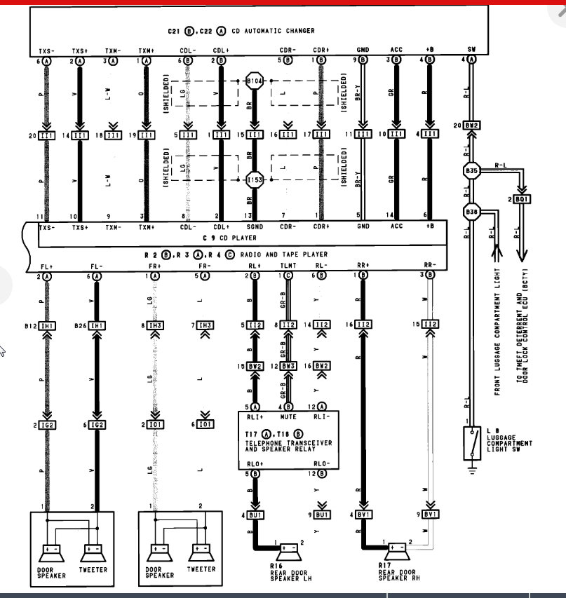
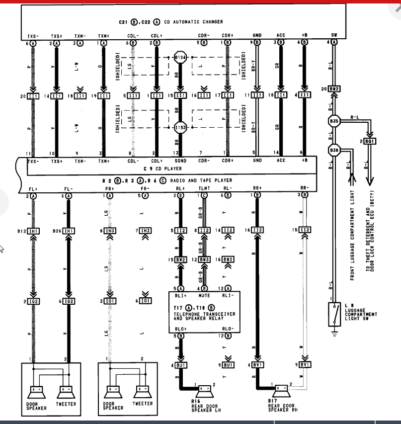
Or A/C or heater heater will turn on occasionally. radio has a cassette deck and back. I really need to get this stuff working. I don't know how to get it to work.
Oct 7, 2019 at 9:11 PM
