I need to replace the starter relay and I am having difficulty locating where it is at and the correct part number.
Jun 18, 2017 at 4:24 AM
Advertisement
HARRY P
CERTIFIED EXPERT
2,292 POSTS
If I read correctly, this is the underhood fuse block. Should be located on the passenger side of the vehicle, near the firewall. Check out the diagrams (Below). Please let us know if you need anything else to get the problem fixed.
Image (Click to enlarge)
Jun 18, 2017 at 4:48 AM
BTRI
MEMBER
2 POSTS
Where is the starter relay located? What is it labelled?
Dec 26, 2020 at 10:33 AM
(Merged)
Advertisement
MASTERWRENCH
CERTIFIED EXPERT
258 POSTS
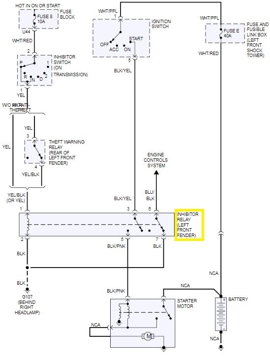
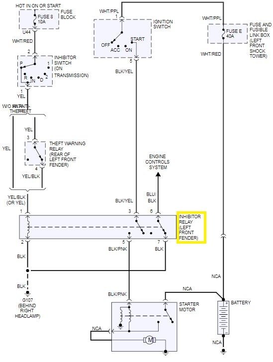
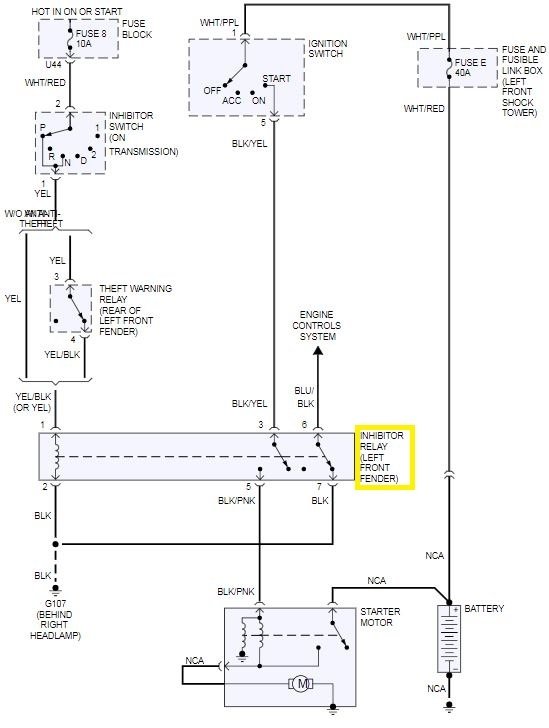
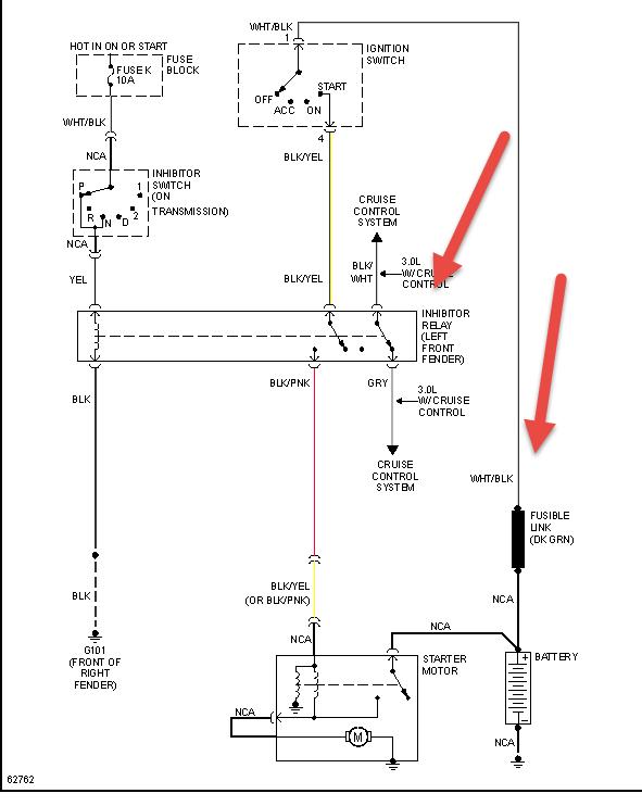
According to the service information, the Starter Inhibit (Inhibitor Relay) Relay is located on the left front fender area. See the attached diagrams for details. Check out the diagrams (Below). Please let us know if you need anything else to get the problem fixed.
Images (Click to enlarge)
Dec 26, 2020 at 10:33 AM
(Merged)
BYRONANCEL
MEMBER
2 POSTS
I replaced my starter yesterday and the sticker on the solenoid stated that I should also replace the Inhibitor Relay at the same time to avoid issues such as clicking / no start (which I am now having)
I am conflicted because there are several relays in the engine compartment that look exactly the same, but all the diagrams I can find online show a different location
Dec 26, 2020 at 10:33 AM
(Merged)
HMAC300
CERTIFIED EXPERT
48,601 POSTS
see pic also if you have a security system-fac anti theft check this one as it will cause the same problem.
There is a relay on the Blk/Yellow between the Ignition switch and the Inhibit Relay. Up under dash behind fuse panel. I had a intermittent NO Crank (just click) and sometimes slow crank (like weak battery/Hi starter draw) The relay was the problem. it's not in the wiring diagrams. Took me 3 hrs to find, next time 10 mins.
Do you by chance have a part #? I'm at my auto parts store and they cannot cross- reference the part # on the relay
Dec 26, 2020 at 10:34 AM
(Merged)
HMAC300
CERTIFIED EXPERT
48,601 POSTS
no I don't if it's one of these part numbers:
Alternate/OEM Part Number(s): 252300B000, 252300B060, 252300B080, 2523061A05, 2523061A10, 25230C9965, 25230C9970, 25230C9980, 25230C9985, 3F5Z14N089BA, F3XY14N089A, F3XY14N089C, F3XY9P704A this cross references with a standard ry63 here is what is listed under starter relays on rock auto. see pic
Image (Click to enlarge)
Dec 26, 2020 at 10:34 AM
(Merged)
PAULDAVMAN
MEMBER
1 POST
where is the starter relay located?
Dec 26, 2020 at 10:34 AM
(Merged)
STRAILER
CERTIFIED EXPERT
53,854 POSTS
Hey Pauldavman,
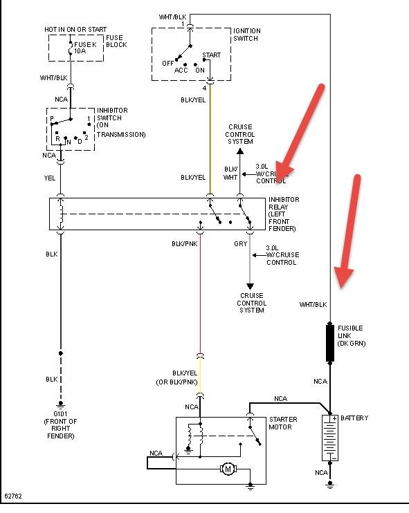
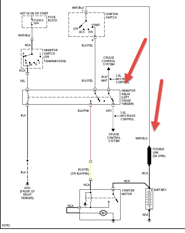
The starter relay is called an inhibitor relay. Is it located near the left front fender, Here is a picture of the wiring to help troubleshoot the problem.
Please let us know happens so it will help others.
Best, Ken
Images (Click to enlarge)
Dec 26, 2020 at 10:34 AM
(Merged)
1242BRYAN
MEMBER
1 POST
Where is the starter relay located. I was told in the power distrabution box but unable to find. Even the manuel does not show where it is.
Dec 26, 2020 at 10:34 AM
(Merged)
RASMATAZ
CERTIFIED EXPERT
75,992 POSTS
Sir
You'll be looking for the starter interlock relay located at the front right fender